TOP
|
特許
|
意匠
|
商標
特許ウォッチ
Twitter
他の特許を見る
公開番号
2025176805
公報種別
公開特許公報(A)
公開日
2025-12-05
出願番号
2024083140
出願日
2024-05-22
発明の名称
加熱装置
出願人
日本特殊陶業株式会社
代理人
弁理士法人暁合同特許事務所
主分類
H05B
1/02 20060101AFI20251128BHJP(他に分類されない電気技術)
要約
【課題】加熱装置から発生するノイズを低減する。
【解決手段】加熱装置10は、電源12に対して並列に接続される複数のヒータ回路13A,13Bと、制御部11と、を備え、各ヒータ回路13A,13Bは、セラミックヒータ14A,14Bと、電源12からセラミックヒータ14A,14Bへの通電をオン・オフするスイッチング素子15A,15Bと、を備え、制御部11は、各スイッチング素子15A,15Bを異なるタイミングでオン・オフする時間差処理を実行する。
【選択図】図2
特許請求の範囲
【請求項1】
電源に対して並列に接続される複数のヒータ回路と、
制御部と、を備え、
各前記ヒータ回路は、セラミックヒータと、前記電源から前記セラミックヒータへの通電をオン・オフするスイッチング素子と、を備え、
前記制御部は、各前記スイッチング素子を異なるタイミングでオン・オフする時間差処理を実行する、加熱装置。
発明の詳細な説明
【技術分野】
【0001】
本開示は、加熱装置に関する。
続きを表示(約 1,300 文字)
【背景技術】
【0002】
従来、下記特許文献1(特開2022-177349号公報)に記載の液体加熱装置が知られている。この液体加熱装置は、容器と、容器に取り付けられるセラミックヒータと、を備える。セラミックヒータの内部には、外部からの通電により発熱する発熱体が設けられている。発熱体は、タングステンやレニウム等から構成されている。
【先行技術文献】
【特許文献】
【0003】
特開2022-177349号公報
【発明の概要】
【発明が解決しようとする課題】
【0004】
上記のようなセラミックヒータは金属と同様の電気的・熱的特性を示すため、セラミックヒータの制御において大電流のスイッチングがなされる場合がある。よって、セラミックヒータから発生する電気的なノイズが大きくなることが懸念される。
【0005】
本開示は上記のような事情に基づいて完成されたものであって、加熱装置から発生するノイズを低減することを目的とする。
【課題を解決するための手段】
【0006】
本開示の加熱装置は、電源に対して並列に接続される複数のヒータ回路と、制御部と、を備え、各前記ヒータ回路は、セラミックヒータと、前記電源から前記セラミックヒータへの通電をオン・オフするスイッチング素子と、を備え、前記制御部は、各前記スイッチング素子を異なるタイミングでオン・オフする時間差処理を実行する、加熱装置である。
【発明の効果】
【0007】
本開示によれば、加熱装置から発生するノイズを低減することができる。
【図面の簡単な説明】
【0008】
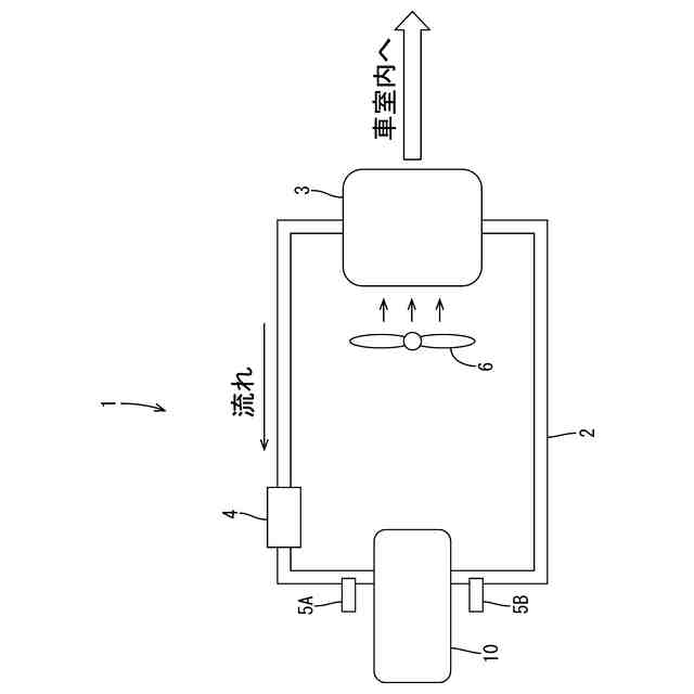
図1は、実施形態にかかる加熱装置を備える車室用暖房装置を模式的に示す説明図である。
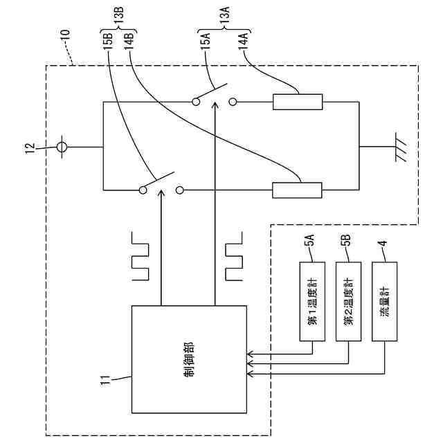
図2は、実施形態の加熱装置の電気的構成を示す図である。
図3は、デューティー比が40%である場合の時間差処理について説明する説明図である。
図4は、比較例にかかる図であって、デューティー比が40%である場合のヒータ制御について説明する説明図である。
図5は、デューティー比が50%である場合の時間差処理について説明する説明図である。
図6は、デューティー比が60%である場合の時間差処理について説明する説明図である。
【発明を実施するための形態】
【0009】
[本開示の実施形態の説明]
最初に本開示の実施形態を列挙して説明する。
(1)本開示の加熱装置は、電源に対して並列に接続される複数のヒータ回路と、制御部と、を備え、各前記ヒータ回路は、セラミックヒータと、前記電源から前記セラミックヒータへの通電をオン・オフするスイッチング素子と、を備え、前記制御部は、各前記スイッチング素子を異なるタイミングでオン・オフする時間差処理を実行する。
【0010】
このような構成によると、セラミックヒータが異なるタイミングでオン・オフされることで、電源から流れる電流の大きさを小さくすることができる。したがって、セラミックヒータの通電により発生するノイズを低減することができる。
(【0011】以降は省略されています)
この特許をJ-PlatPat(特許庁公式サイト)で参照する
関連特許
日本特殊陶業株式会社
センサ
10日前
日本特殊陶業株式会社
賦形体
17日前
日本特殊陶業株式会社
加熱装置
1日前
日本特殊陶業株式会社
保持装置
29日前
日本特殊陶業株式会社
反応装置
3日前
日本特殊陶業株式会社
保持装置
22日前
日本特殊陶業株式会社
化学センサ
1か月前
日本特殊陶業株式会社
ガスセンサ
8日前
日本特殊陶業株式会社
ガスセンサ
2日前
日本特殊陶業株式会社
ガスセンサ
1日前
日本特殊陶業株式会社
ガスセンサ
24日前
日本特殊陶業株式会社
FETセンサ
1日前
日本特殊陶業株式会社
アンテナ装置
3日前
日本特殊陶業株式会社
アンテナ装置
3日前
日本特殊陶業株式会社
アンテナ装置
3日前
日本特殊陶業株式会社
電極埋設部材
1か月前
日本特殊陶業株式会社
スパークプラグ
29日前
日本特殊陶業株式会社
セルスタックシステム
29日前
日本特殊陶業株式会社
アンモニアの合成装置
1か月前
日本特殊陶業株式会社
アンモニアの合成装置
1か月前
日本特殊陶業株式会社
積層磁石及びモーター
1日前
日本特殊陶業株式会社
積層磁石及びモーター
1日前
日本特殊陶業株式会社
コンデンサモジュール
1日前
日本特殊陶業株式会社
積層磁石及びモーター
1日前
日本特殊陶業株式会社
積層磁石及びモーター
1日前
日本特殊陶業株式会社
積層磁石及びモーター
1日前
日本特殊陶業株式会社
積層磁石及びモーター
1日前
日本特殊陶業株式会社
超音波トランスデューサ
8日前
日本特殊陶業株式会社
電極および蓄電デバイス
1か月前
日本特殊陶業株式会社
検知装置および検知方法
29日前
日本特殊陶業株式会社
超音波トランスデューサ
8日前
日本特殊陶業株式会社
電極および蓄電デバイス
1か月前
日本特殊陶業株式会社
アンモニアの合成システム
1か月前
日本特殊陶業株式会社
貯蔵装置および水素の製造方法
1日前
日本特殊陶業株式会社
非接触給電用のコイルユニット
2日前
日本特殊陶業株式会社
磁性コイル、および無線給電用デバイス
29日前
続きを見る
他の特許を見る