TOP
|
特許
|
意匠
|
商標
特許ウォッチ
Twitter
他の特許を見る
10個以上の画像は省略されています。
公開番号
2025175862
公報種別
公開特許公報(A)
公開日
2025-12-03
出願番号
2024082171
出願日
2024-05-20
発明の名称
インバータシステム、ノイズフィルタ、ノイズ低減方法
出願人
株式会社安川電機
代理人
弁理士法人第一テクニカル国際特許事務所
主分類
H02M
7/48 20070101AFI20251126BHJP(電力の発電,変換,配電)
要約
【課題】伝導性ノイズの低減効果を高めることができるインバータシステム、ノイズフィルタ及びノイズ低減方法を提供する。
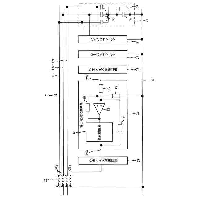
【解決手段】インバータシステム1は、スイッチング素子を用いた電力変換部41を有するインバータ装置9と、一次巻線25pと、二次巻線25sと、を有するコモンモードトランス25の一次巻線25pに、スイッチング素子のスイッチング動作時に発生するコモンモード電圧に基づいた電流を入力するノイズフィルタ7と、を備える。
【選択図】図1
特許請求の範囲
【請求項1】
スイッチング素子を用いた電力変換部を有するインバータ装置と、
一次巻線と、二次巻線と、を有するコモンモードトランスの前記一次巻線に、前記スイッチング素子のスイッチング動作時に発生するコモンモード電圧に基づいた電流を入力するノイズフィルタと、
を備えたインバータシステム。
続きを表示(約 1,100 文字)
【請求項2】
前記ノイズフィルタは、
前記コモンモード電圧を検出するコモンモード電圧検出部と、
前記コモンモード電圧検出部により検出された前記コモンモード電圧に基づいて電流を出力する電圧電流変換部と、
前記電圧電流変換部から出力された前記電流が前記一次巻線に入力される前記コモンモードトランスと、を備え、
前記電圧電流変換部は、
前記コモンモードトランスの前記二次巻線に誘起される電圧が、前記コモンモード電圧検出部により検出された前記コモンモード電圧に略一致するように、前記電流を決定する、
請求項1に記載のインバータシステム。
【請求項3】
前記電力変換部を実装した第1の基板と、
前記電圧電流変換部を実装し、少なくとも前記第1の基板とは異なる基板である第2の基板と、を備える、
請求項2に記載のインバータシステム。
【請求項4】
前記電圧電流変換部は、
前記コモンモードトランスの前記一次巻線の励磁インピーダンスを模擬した負荷模擬部を有する、
請求項2に記載のインバータシステム。
【請求項5】
前記電圧電流変換部は、
前記負荷模擬部の両端に前記コモンモード電圧検出部により検出された前記コモンモード電圧を印加し、前記負荷模擬部に生じた電流を前記コモンモードトランスの前記一次巻線に出力する、
請求項4に記載のインバータシステム。
【請求項6】
前記負荷模擬部は、
受動部品を有する、
請求項4又は5に記載のインバータシステム。
【請求項7】
前記コモンモード電圧検出部は、
検出用コンデンサを有する、
請求項2に記載のインバータシステム。
【請求項8】
前記検出用コンデンサは、
電源線とグラウンドとの間に接続されるYコンデンサ、または、前記電源線間に接続されるXコンデンサと前記Yコンデンサを含む、
請求項7に記載のインバータシステム。
【請求項9】
前記コモンモード電圧検出部は、
前記Yコンデンサに並列に接続されたダンピング抵抗を有する、
請求項8に記載のインバータシステム。
【請求項10】
前記ノイズフィルタは、
前記電圧電流変換部の入力部及び出力部の少なくとも一方に、交流電源から印加されるノイズから前記電圧電流変換部を保護するための外来ノイズ保護部を有する、
請求項2に記載のインバータシステム。
(【請求項11】以降は省略されています)
発明の詳細な説明
【技術分野】
【0001】
開示の実施形態は、インバータシステム、ノイズフィルタ及びノイズ低減方法に関する。
続きを表示(約 1,600 文字)
【背景技術】
【0002】
特許文献1には、伝導性ノイズフィルタが記載されている。この伝導性ノイズフィルタは、電力用半導体素子のスイッチング動作時に発生するコモンモード電圧を、交流電源と整流器間の線路に接続された接地コンデンサを介して検出するコモンモード電圧検出手段と、検出したコモンモード電圧に基づいて、該コモンモード電圧と同じ大きさの逆極性の相殺用電圧を発生し、この相殺用電圧を線路における交流電源と接地コンデンサの接続点との間に重畳させてコモンモード電圧を相殺する相殺用電圧源と、を備える。
【先行技術文献】
【特許文献】
【0003】
特許第5263663号公報
【発明の概要】
【発明が解決しようとする課題】
【0004】
上記従来技術の伝導性ノイズフィルタでは、相殺用電圧源により線路に重畳される電圧値と、発生したコモンモード電圧を相殺可能な電圧値との間に誤差が生じた場合に、発生した誤差電圧によるコモンモード電流を抑制することが難しく、伝導性ノイズの低減効果が不十分となる可能性があった。
【0005】
開示の実施形態はこのような問題点に鑑みてなされたものであり、伝導性ノイズの低減効果を高めることができるインバータシステム、ノイズフィルタ及びノイズ低減方法を提供することを目的とする。
【課題を解決するための手段】
【0006】
上記課題を解決するため、本発明の一の観点によれば、スイッチング素子を用いた電力変換部を有するインバータ装置と、一次巻線と、二次巻線と、を有するコモンモードトランスの前記一次巻線に、前記スイッチング素子のスイッチング動作時に発生するコモンモード電圧に基づいた電流を入力するノイズフィルタと、を備えたインバータシステムが適用される。
【0007】
また、本発明の別の観点によれば、スイッチング素子を用いた電力変換部を有するインバータ装置を備えたインバータシステムに備えられたノイズフィルタであって、一次巻線と、二次巻線と、を有するコモンモードトランスの前記一次巻線に、前記スイッチング素子のスイッチング動作時に発生するコモンモード電圧に基づいた電流を入力する、ノイズフィルタが適用される。
【0008】
また、本発明の別の観点によれば、スイッチング素子を用いた電力変換部を有するインバータ装置を備えたインバータシステムのノイズ低減方法であって、一次巻線と、二次巻線と、を有するコモンモードトランスの前記一次巻線に、前記スイッチング素子のスイッチング動作時に発生するコモンモード電圧に基づいた電流を入力すること、を有するノイズ低減方法が適用される。
【発明の効果】
【0009】
開示の実施形態によれば、伝導性ノイズの低減効果を高めることができる。
【図面の簡単な説明】
【0010】
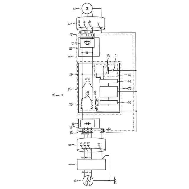
実施形態に係るインバータシステムの全体構成の一例を表す図である。
実施形態に係るノイズフィルタの構成の一例を表す図である。
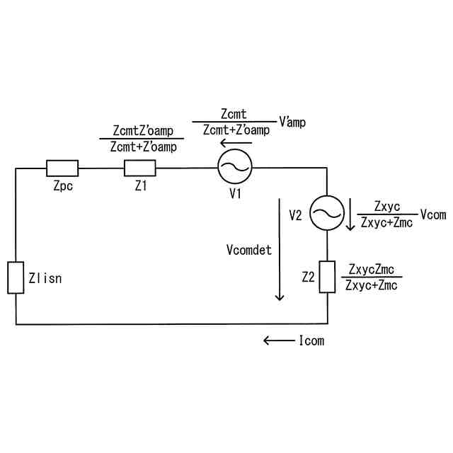
比較例のインバータシステムのコモンモード等価回路の一例を表す図である。
図3の等価回路を変換した等価回路の一例を表す図である。
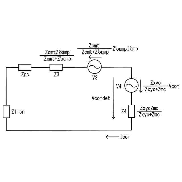
実施形態のインバータシステムのコモンモード等価回路の一例を表す図である。
図5の等価回路を変換した等価回路の一例を表す図である。
出力インピーダンス特性のシミュレーション結果の一例を表すグラフである。
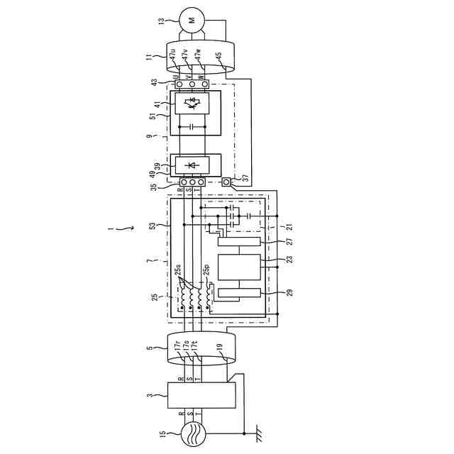
ノイズフィルタを整流部と電力変換部の間に接続する変形例に係るインバータシステムの全体構成の一例を表す図である。
ノイズフィルタを電力変換部とモータの間に接続する変形例に係るインバータシステムの全体構成の一例を表す図である。
【発明を実施するための形態】
(【0011】以降は省略されています)
この特許をJ-PlatPat(特許庁公式サイト)で参照する
関連特許
株式会社安川電機
ロボット
1か月前
株式会社安川電機
モータ及び駆動システム
1か月前
株式会社安川電機
エンコーダ及びエンコーダシステム
1か月前
株式会社安川電機
システム、ユニット、及び製造方法
1か月前
株式会社安川電機
インバータシステム、ノイズフィルタ、ノイズ低減方法
1日前
株式会社安川電機
エンコーダ、サーボモータ、サーボシステム
16日前
個人
単極モータ
1か月前
個人
電気を重力で発電装置
28日前
個人
高圧電気機器の開閉器
15日前
キヤノン電子株式会社
モータ
1か月前
キヤノン電子株式会社
モータ
27日前
株式会社アイシン
ロータ
1か月前
株式会社アイシン
ロータ
1か月前
コーセル株式会社
電源装置
1か月前
日星電気株式会社
ケーブル組立体
1か月前
トヨタ自動車株式会社
モータ
27日前
株式会社アイドゥス企画
減反モータ
15日前
株式会社デンソー
回転機
1か月前
株式会社デンソー
端子台
8日前
個人
二次電池繰返パルス放電器用印刷基板
1か月前
株式会社kaisei
発電システム
1か月前
株式会社デンソー
電力変換装置
1か月前
株式会社ミツバ
回転電機
1か月前
株式会社デンソー
電力変換装置
1か月前
本田技研工業株式会社
回転電機
1日前
ローム株式会社
半導体集積回路
6日前
矢崎総業株式会社
電源回路
14日前
矢崎総業株式会社
給電装置
7日前
株式会社ダイヘン
インバータ装置
1か月前
トヨタ自動車株式会社
固定子の加熱装置
1か月前
株式会社TMEIC
制御装置
7日前
株式会社日立製作所
回転電機
6日前
株式会社デンソー
非接触受電装置
1か月前
山洋電気株式会社
モータ
1か月前
日産自動車株式会社
ロータシャフト
22日前
日産自動車株式会社
ロータシャフト
22日前
続きを見る
他の特許を見る