TOP
|
特許
|
意匠
|
商標
特許ウォッチ
Twitter
他の特許を見る
公開番号
2025173071
公報種別
公開特許公報(A)
公開日
2025-11-27
出願番号
2024078418
出願日
2024-05-14
発明の名称
電力変換装置
出願人
株式会社日立産機システム
代理人
弁理士法人開知
主分類
H02M
7/48 20070101AFI20251119BHJP(電力の発電,変換,配電)
要約
【課題】回生電力を利用してモータ力行時におけるインバータ回路のファン冷却を効果的に行うことができる電力変換装置の提供。
【解決手段】電力変換装置100の制御部109は、回生制動回路103がオン状態とされるモータ回生状態では、直流部102と蓄電池107とを接続して回生電力を蓄電池107に蓄電し、回生制動回路103がオフ状態とされるモータ力行状態では、ファン108と蓄電池107または直流部102とを接続してファン108を駆動する。
【選択図】図1
特許請求の範囲
【請求項1】
交流電力を直流電力に変換する整流回路と、
前記整流回路の後段に設けられた直流部と、
前記直流部に並列接続された回生制動回路と、
前記直流部に設けられ、前記直流電力を交流電力へ変換しモータへ供給するインバータ回路と、
蓄電池と、
前記インバータ回路を冷却するファンと、
前記直流部、前記蓄電池および前記ファンの間の電気的接続を制御する制御部と、を備え、
前記制御部は、
前記回生制動回路がオン状態とされるモータ回生状態では、前記直流部と前記蓄電池とを接続して回生電力を前記蓄電池に蓄電し、
前記回生制動回路がオフ状態とされるモータ力行状態では、前記ファンと前記蓄電池または前記直流部とを接続して前記ファンを駆動する、電力変換装置。
続きを表示(約 600 文字)
【請求項2】
請求項1に記載の電力変換装置において、
前記制御部は、
前記モータ力行状態において前記蓄電池の充電残量が所定量以上の場合には、前記蓄電池と前記ファンとを接続し、
前記モータ力行状態において前記蓄電池の充電残量が所定量未満の場合には、前記直流部と前記ファンとを接続する、電力変換装置。
【請求項3】
請求項1に記載の電力変換装置において、
前記直流部の電圧を検出する直流電圧検出部を備え、
前記制御部は、前記直流電圧検出部の検出電圧に基づいて前記モータ力行状態および前記モータ回生状態を判定する、電力変換装置。
【請求項4】
請求項1に記載の電力変換装置において、
前記制御部は、蓄電池、ファンおよび直流部との接続状態を切り替える接続切替回路を備え、
前記接続切替回路は、
ドレーンが蓄電池の正極に接続されたFET(Field Effect Transistor)を含む第1回路と、
ソース同士が接続された一対のFETを含み、一方のFETのドレーンが前記直流部の正極に接続されると共に他方のFETのドレーンが前記第1回路のFETのソースに接続される第2回路と、
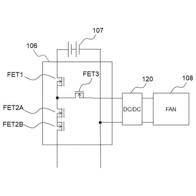
前記第1回路と前記第2回路との接続点と前記ファンの正極との接続および遮断が可能な第3回路と、を備える電力変換装置。
発明の詳細な説明
【技術分野】
【0001】
本発明は、電力変換装置に関する。
続きを表示(約 1,900 文字)
【背景技術】
【0002】
電力変換装置は、交流電圧を直流電圧に変換した後に再度交流電圧に変換することで、電動機を商用周波数に依存せず可変速に制御できる装置である。電力変換装置から出力される周波数から想定される回転数が電動機の回転数より低くなる減速時においては、電動機が発電機として動作する。そのため、電力変換装置が回生エネルギーを電動機から受け取ることになり、電力変換装置の直流部の電圧が上昇する。一般的な電力変換装置では、直流部電圧が装置の許容範囲を超えると直流部過電圧異常と判断しその出力を停止させる。
【0003】
回生エネルギーは、減速時における回転数差が大きくなるほどに増大する。つまり、回転数差が大きい場合、または、誘導電動機に接続された負荷機の慣性モーメントが大きい場合に過電圧異常が発生しやすい。回生エネルギーが増大すると、電力変換装置自体では回生エネルギーを受け止めきれなくなる。そのため、直流部電圧が一定値を超えた際に、電力変換装置に接続された抵抗器(制動抵抗器)にて回生エネルギーを熱として消費させる機能が知られている。例えば、特許文献1には、インバータ過電圧保護装置の動作期間と回生抵抗とインバータ回路を冷却する冷却ファンの動作期間を同期させ、冷却ファンの寿命を延長化させたインバータ過電圧保護装置が開示されている。
【先行技術文献】
【特許文献】
【0004】
特開平9-215362号公報
【発明の概要】
【発明が解決しようとする課題】
【0005】
しかしながら、インバータ過電圧保護装置の動作期間が短い場合、冷却ファンの動作時間も短くなることになる。また、電力変換装置のインバータ回路は、インバータ過電圧保護装置の動作時よりも、電源からインバータ回路に供給されている期間もしくはインバータ回路が動作している期間の方が発熱する。そのため、インバータ回路に対する冷却効果が充分に得られないという課題がある。
【課題を解決するための手段】
【0006】
本発明の一態様による電力変換装置は、交流電力を直流電力に変換する整流回路と、前記整流回路の後段に設けられた直流部と、前記直流部に並列接続された回生制動回路と、前記直流部に設けられ、前記直流電力を交流電力へ変換しモータへ供給するインバータ回路と、蓄電池と、前記インバータ回路を冷却するファンと、前記直流部、前記蓄電池および前記ファンの間の電気的接続を制御する制御部と、を備え、前記制御部は、前記回生制動回路がオン状態とされるモータ回生状態では、前記直流部と前記蓄電池とを接続して回生電力を前記蓄電池に蓄電し、前記回生制動回路がオフ状態とされるモータ力行状態では、前記ファンと前記蓄電池または前記直流部とを接続して前記ファンを駆動する。
【発明の効果】
【0007】
本発明によれば、回生電力を利用したモータ力行時におけるインバータ回路のファン冷却を、効果的に行うことができる。
【図面の簡単な説明】
【0008】
図1は、本実施の形態の電力変換装置の基本的な構成を示すブロック図である。
図2は、制御部による開閉回路の制御の一例を示すフローチャートである。
図3は、比較例を示す図である。
図4は、接続切替回路の具体的な構成の一例を示す図である。
【発明を実施するための形態】
【0009】
以下、図を参照して本発明を実施するための形態について説明する。以下の記載および図面は、本発明を説明するための例示であって、説明の明確化のため、適宜、省略および簡略化がなされている。また、以下の説明では、同一または類似の要素および処理には同一の符号を付し、重複説明を省略する場合がある。なお、以下に記載する内容はあくまでも本発明の実施の形態の一例を示すものであって、本発明は下記の実施の形態に限定されるものではなく、他の種々の形態でも実施することが可能である。
【0010】
図1は、本実施の形態の電力変換装置100の基本的な構成を示す図である。電力変換装置100は、交流電源ACからの交流電力を受け、受けた交流電力を整流回路にて直流電力に変換し、その直流電力を交流電力に再変換してモータの回転を制御する。電力変換装置100は、整流回路101、直流部102、回生制動回路103、インバータ回路104、接続切替回路106、蓄電池107、ファン108、制御部109および直流電圧検出部110を備えている。
(【0011】以降は省略されています)
この特許をJ-PlatPat(特許庁公式サイト)で参照する
関連特許
個人
高圧電気機器の開閉器
9日前
個人
電気を重力で発電装置
22日前
キヤノン電子株式会社
モータ
21日前
キヤノン電子株式会社
モータ
29日前
日星電気株式会社
ケーブル組立体
1か月前
コーセル株式会社
電源装置
1か月前
株式会社アイドゥス企画
減反モータ
9日前
トヨタ自動車株式会社
モータ
21日前
株式会社デンソー
回転機
1か月前
株式会社デンソー
端子台
2日前
個人
二次電池繰返パルス放電器用印刷基板
1か月前
株式会社デンソー
電力変換装置
1か月前
ローム株式会社
半導体集積回路
今日
株式会社ミツバ
回転電機
1か月前
株式会社日立製作所
回転電機
今日
矢崎総業株式会社
電源回路
8日前
トヨタ自動車株式会社
固定子の加熱装置
1か月前
株式会社デンソー
非接触受電装置
1か月前
矢崎総業株式会社
給電装置
1日前
株式会社TMEIC
制御装置
1日前
大和ハウス工業株式会社
敷設用機器
1日前
個人
非対称鏡像力を有する4層PWB電荷搬送体
16日前
トヨタ自動車株式会社
ステータの製造装置
22日前
山洋電気株式会社
モータ
1か月前
ローム株式会社
モータドライバ回路
16日前
日産自動車株式会社
ロータシャフト
16日前
日産自動車株式会社
ロータシャフト
16日前
株式会社TMEIC
電力変換装置
1か月前
京商株式会社
模型用非接触電力供給システム
9日前
株式会社TMEIC
電力変換装置
1日前
トヨタ自動車株式会社
可変界磁ロータ
24日前
株式会社明治ゴム化成
ワイヤレス給電用部品
1か月前
株式会社土井製作所
ケーブル保護管路
今日
トヨタ紡織株式会社
ロータの製造装置
1か月前
株式会社アイシン
電力変換装置
21日前
株式会社マキタ
電動作業機
29日前
続きを見る
他の特許を見る