TOP
|
特許
|
意匠
|
商標
特許ウォッチ
Twitter
他の特許を見る
10個以上の画像は省略されています。
公開番号
2025172371
公報種別
公開特許公報(A)
公開日
2025-11-26
出願番号
2024077850
出願日
2024-05-13
発明の名称
検査システム、および検査方法
出願人
矢崎総業株式会社
代理人
個人
,
個人
,
個人
主分類
G01R
31/11 20060101AFI20251118BHJP(測定;試験)
要約
【課題】 複数の電線における不具合を容易に検査する。
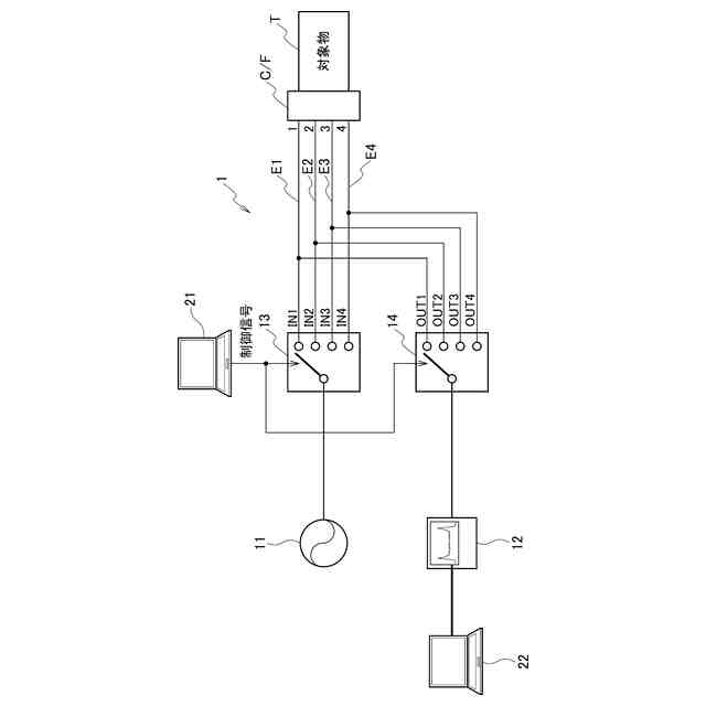
【解決手段】 検査システム1は、複数の電線を備える対象物Tに、パルスを印加するパルス発生装置11と、対象物Tとパルス発生装置11に接続し、パルス発生装置11が印加したパルスを、複数の電線のそれぞれに順次入力する入力側スイッチ13と、対象物Tとオシロスコープ12に接続し、複数の電線のそれぞれに順次接続して、複数の電線のそれぞれにおける、パルスによる反射波形を、オシロスコープ12に順次入力する出力側スイッチ14と、複数の電線のそれぞれの反射波形を観測するオシロスコープ12と、を備える。
【選択図】図1A
特許請求の範囲
【請求項1】
複数の電線を備える対象物に、パルスを印加するパルス発生装置と、
前記対象物と前記パルス発生装置に接続し、前記パルス発生装置が印加したパルスを、前記複数の電線のそれぞれに順次入力する入力側スイッチと、
前記対象物とオシロスコープに接続し、前記複数の電線のそれぞれに順次接続して、前記複数の電線のそれぞれにおける、前記パルスによる反射波形を、前記オシロスコープに順次入力する出力側スイッチと、
前記複数の電線のそれぞれの前記反射波形を観測するオシロスコープと、
を備える検査システム。
続きを表示(約 680 文字)
【請求項2】
前記入力側スイッチは、前記パルス発生装置と第1の電線を接続し、
前記パルス発生装置が、前記第1の電線にパルスを印加した後、
前記出力側スイッチが、前記オシロスコープと前記第1の電線を接続し、
前記オシロスコープが、前記第1の電線における反射波形を観測する、請求項1に記載の検査システム。
【請求項3】
前記オシロスコープが、前記第1の電線における反射波形を観測した後、
前記入力側スイッチは、前記パルス発生装置と第2の電線を接続する、請求項2に記載の検査システム。
【請求項4】
前記オシロスコープに接続する判定装置をさらに備え、
前記判定装置は、前記反射波形から、前記電線の被覆キズを検知する、請求項1に記載の検査システム。
【請求項5】
前記オシロスコープに接続する判定装置をさらに備え、
前記判定装置は、2つの電線のそれぞれにおける反射波形から、前記2つの電線間のクロストークノイズを検知する、請求項1に記載の検査システム。
【請求項6】
対象物が備える各電線について、
前記対象物とパルス発生装置に接続する入力側スイッチが、前記パルス発生装置と前記電線を接続し、
前記パルス発生装置が、前記電線にパルスを印加した後、
前記対象物とオシロスコープを接続する出力側スイッチが、前記オシロスコープと前記電線を接続し、
前記オシロスコープが、前記電線における反射波形を観測する処理を繰り返す、検査方法。
発明の詳細な説明
【技術分野】
【0001】
本発明は、検査システム、および検査方法に関する。
続きを表示(約 1,400 文字)
【背景技術】
【0002】
ワイヤーハーネスの生産工程において、製品品質を保証するために導通検査が行われる。一方で、同軸ケーブルの製造工程において、バンドクリップの過度な圧力による断線が発生する場合がある。導通検査工程において、完全に断線している電線を導通検査で排除することが可能できる。
【0003】
TDR(Time Domain Reflectometry)によって、電線を検査する方法もある。TDRは、電線に直接パルスを印加し、反射波形を観測することで伝送路の状態を把握する。例えば、特許文献1は、TDRによる非破壊検査において、通常の信号伝送路よりも信号伝送路の電線長が長い故障解析用の信号伝送路に信号伝送路切替手段により切り換えられるため、基板の前段と後段との接続点間が広がって分解能が向上することを開示する。
【先行技術文献】
【特許文献】
【0004】
特開2013-197999号公報
【発明の概要】
【発明が解決しようとする課題】
【0005】
しかしながら、ワイヤーハーネス等の検査の対象物の生産工程において、電線キズなどの、断線に至らない不具合が生じる場合がある。
【0006】
電線キズは、導通が存在するため導通検査では排除されない。しかしながら、品質を担保するために、電線キズなどの不具合を事前に検知することが求められる。断線に至らない不具合を検知する場合、TDRが好適であるが、ワイヤーハーネスのように、対象物が備える複数の電線のそれぞれに、パルス発生装置およびオシロスコープをつなぎ替えて検査することは、負担になる場合がある。
【0007】
本発明は、このような従来技術が有する課題に鑑みてなされたものである。そして本発明の目的は、複数の電線における不具合を容易に検査可能な検査システム、および検査方法を提供することにある。
【課題を解決するための手段】
【0008】
本発明の態様に係る検査システムは、複数の電線を備える対象物に、パルスを印加するパルス発生装置と、前記対象物と前記パルス発生装置に接続し、前記パルス発生装置が印加したパルスを、前記複数の電線のそれぞれに順次入力する入力側スイッチと、前記対象物とオシロスコープに接続し、前記複数の電線のそれぞれに順次接続して、前記複数の電線のそれぞれにおける、前記パルスによる反射波形を、前記オシロスコープに順次入力する出力側スイッチと、前記複数の電線のそれぞれの前記反射波形を観測するオシロスコープと、を備える。
【0009】
本発明の他の態様に係る検査方法は、対象物が備える各電線について、前記対象物とパルス発生装置に接続する入力側スイッチが、前記パルス発生装置と前記電線を接続し、前記パルス発生装置が、前記電線にパルスを印加した後、前記対象物とオシロスコープを接続する出力側スイッチが、前記オシロスコープと前記電線を接続し、前記オシロスコープが、前記電線における反射波形を観測する処理を繰り返す。
【発明の効果】
【0010】
本発明によれば、複数の電線における不具合を容易に検査可能な検査システム、および検査方法を提供することができる。
【図面の簡単な説明】
(【0011】以降は省略されています)
この特許をJ-PlatPat(特許庁公式サイト)で参照する
関連特許
矢崎総業株式会社
端子
今日
矢崎総業株式会社
端子
1か月前
矢崎総業株式会社
箱状体
24日前
矢崎総業株式会社
箱状体
1か月前
矢崎総業株式会社
箱状体
24日前
矢崎総業株式会社
箱状体
24日前
矢崎総業株式会社
箱状体
1か月前
矢崎総業株式会社
バスバー
1か月前
矢崎総業株式会社
コネクタ
8日前
矢崎総業株式会社
電源回路
8日前
矢崎総業株式会社
コネクタ
8日前
矢崎総業株式会社
コネクタ
23日前
矢崎総業株式会社
報知装置
1か月前
矢崎総業株式会社
コネクタ
23日前
矢崎総業株式会社
照明装置
1か月前
矢崎総業株式会社
コネクタ
1か月前
矢崎総業株式会社
コネクタ
1か月前
矢崎総業株式会社
コネクタ
1か月前
矢崎総業株式会社
コネクタ
1か月前
矢崎総業株式会社
コネクタ
1日前
矢崎総業株式会社
コネクタ
1か月前
矢崎総業株式会社
コネクタ
1か月前
矢崎総業株式会社
止水部材
1か月前
矢崎総業株式会社
照明装置
1か月前
矢崎総業株式会社
コネクタ
1か月前
矢崎総業株式会社
コネクタ
1か月前
矢崎総業株式会社
コネクタ
今日
矢崎総業株式会社
コネクタ
今日
矢崎総業株式会社
照明装置
1か月前
矢崎総業株式会社
照明構造
1か月前
矢崎総業株式会社
コネクタ
1か月前
矢崎総業株式会社
照明装置
1か月前
矢崎総業株式会社
コネクタ
1か月前
矢崎総業株式会社
コネクタ
1か月前
矢崎総業株式会社
給電装置
1日前
矢崎総業株式会社
接続構造
24日前
続きを見る
他の特許を見る