TOP
|
特許
|
意匠
|
商標
特許ウォッチ
Twitter
他の特許を見る
公開番号
2025165239
公報種別
公開特許公報(A)
公開日
2025-11-04
出願番号
2024069228
出願日
2024-04-22
発明の名称
車両用駆動伝達装置
出願人
株式会社アイシン
代理人
弁理士法人R&C
主分類
G01P
3/42 20060101AFI20251027BHJP(測定;試験)
要約
【課題】軸方向に移動する回転要素の回転速度を適切に検出可能であって、軸方向の寸法を小さく抑え易い車両用駆動伝達装置を提供する。
【解決手段】係合装置は、第1部材に設けられた第1被係合部と、第2部材に設けられた第2被係合部と、軸方向Lに移動して第1被係合部及び第2被係合部の双方に係合する第1状態と、第1被係合部及び第2被係合部の少なくとも一方との係合が解除される第2状態と、に状態変化する係合部材33と、係合部材33に対する基準軸心X1回りの相対回転が許容されると共に、軸方向Lの相対移動が規制された状態で係合部材33に係合された接続部材34と、接続部材34を軸方向Lに駆動することにより、接続部材34を介して係合部材33を軸方向Lに移動させる駆動機構35と、を備え、係合部材33の回転速度を検出する速度センサ4が、接続部材34と共に軸方向Lに移動するように接続部材34に取り付けられている。
【選択図】図3
特許請求の範囲
【請求項1】
駆動力源に駆動連結される入力部材と、
車輪に駆動連結される出力部材と、
前記入力部材と前記出力部材との間の動力伝達を行う動力伝達機構と、を備えた車両用駆動伝達装置であって、
前記動力伝達機構は、互いに同軸上に配置された第1部材及び第2部材と、前記第1部材と前記第2部材との係合及び係合解除を行う噛み合い式の係合装置と、を備え、
前記第1部材及び前記第2部材が配置された軸心である基準軸心に沿う方向を軸方向として、
前記係合装置は、
前記第1部材に設けられた第1被係合部と、
前記第2部材に設けられた第2被係合部と、
前記基準軸心回りに回転自在であり、前記軸方向に移動することにより、前記第1被係合部及び前記第2被係合部の双方に係合する第1状態と、前記第1被係合部及び前記第2被係合部の少なくとも一方との係合が解除される第2状態と、に状態変化する係合部材と、
前記係合部材に対する前記基準軸心回りの相対回転が許容されると共に、前記軸方向の相対移動が規制された状態で前記係合部材に係合された接続部材と、
前記接続部材を前記軸方向に駆動することにより、前記接続部材を介して前記係合部材を前記軸方向に移動させる駆動機構と、を備え、
前記係合部材の回転速度を検出する速度センサが、前記接続部材と共に前記軸方向に移動するように前記接続部材に取り付けられている、車両用駆動伝達装置。
続きを表示(約 650 文字)
【請求項2】
前記動力伝達機構を収容するケースと、
前記速度センサから延出する信号線と、
前記速度センサから離間して配置され、前記ケースに対して前記信号線を固定する固定部材と、
前記信号線を保持する保持部材と、を更に備え、
前記信号線は、前記速度センサと前記固定部材との間で湾曲した湾曲部を備え、
前記保持部材は、前記軸方向に直交する方向の両側から前記湾曲部を挟むように配置される一対のガイド壁を備える、請求項1に記載の車両用駆動伝達装置。
【請求項3】
前記保持部材は、一対の前記ガイド壁を互いに連結する連結壁と、前記連結壁とは反対側に開口するように一対の前記ガイド壁の間に形成された開口部と、を更に備え、前記軸方向に直交する断面がU字状となるように形成され、
一対の前記ガイド壁の少なくとも一方は、前記開口部の幅が前記信号線の直径よりも小さい状態から前記信号線の直径以上の状態となるように弾性変形可能な変形部を備える、請求項2に記載の車両用駆動伝達装置。
【請求項4】
前記保持部材は、一対の前記ガイド壁のそれぞれにおける前記軸方向の両側の端部を湾曲又は屈曲するように形成されたリップ部を更に備え、
一対の前記ガイド壁のうちの一方に配置された前記リップ部と、一対の前記ガイド壁のうちの他方に配置された前記リップ部とが、互いに離間するように形成されている、請求項2又は3に記載の車両用駆動伝達装置。
発明の詳細な説明
【技術分野】
【0001】
本発明は、駆動力源に駆動連結される入力部材と、車輪に駆動連結される出力部材と、入力部材と出力部材との間の動力伝達を行う動力伝達機構と、を備えた車両用駆動伝達装置に関する。
続きを表示(約 2,000 文字)
【背景技術】
【0002】
このような車両用駆動伝達装置の一例が、下記の特許文献1に開示されている。以下、背景技術の説明では、特許文献1における符号を括弧内に引用する。
【0003】
特許文献1の車両用駆動伝達装置は、ドライブプレート(45a,55a)を径方向の外側から支持する筒状のクラッチドラム(41)の回転速度を検出する速度センサ(81)を備えている。速度センサ(81)は、クラッチドラム(41)の外周面から径方向の外側に突出するように周方向に等間隔で配置された複数の爪部(56b)を検知することにより、クラッチドラム(41)の回転速度を検出する。
【先行技術文献】
【特許文献】
【0004】
特開平10-30714号公報
【発明の概要】
【発明が解決しようとする課題】
【0005】
特許文献1の車両用駆動伝達装置では、速度センサ(81)は、多段変速機構(20)等により構成された動力伝達機構を収容するケース(2)に固定されている。このような構成では、クラッチドラム(41)のような軸方向の移動を規制された回転要素の回転速度を検出することができるが、軸方向に移動する回転要素の回転速度を検出することは難しい。
【0006】
軸方向に移動する回転要素の回転速度を適切に検出するためには、例えば、当該回転要素の軸方向の位置によらず、複数の爪部(56b)のような検知対象が速度センサ(81)に対向する状態となるように、回転要素の軸方向のストローク可能範囲に応じて検知対象の軸方向の寸法を確保する必要がある。しかしながら、このような構成では、回転要素の軸方向の寸法が大きくなり、車両用駆動伝達装置の軸方向への大型化を招く点で不利である。
【0007】
そこで、軸方向に移動する回転要素の回転速度を適切に検出可能であって、軸方向の寸法を小さく抑え易い車両用駆動伝達装置の実現が望まれる。
【課題を解決するための手段】
【0008】
上記に鑑みた、車両用駆動伝達装置の特徴構成は、
駆動力源に駆動連結される入力部材と、
車輪に駆動連結される出力部材と、
前記入力部材と前記出力部材との間の動力伝達を行う動力伝達機構と、を備えた車両用駆動伝達装置であって、
前記動力伝達機構は、互いに同軸上に配置された第1部材及び第2部材と、前記第1部材と前記第2部材との係合及び係合解除を行う噛み合い式の係合装置と、を備え、
前記第1部材及び前記第2部材が配置された軸心である基準軸心に沿う方向を軸方向として、
前記係合装置は、
前記第1部材に設けられた第1被係合部と、
前記第2部材に設けられた第2被係合部と、
前記基準軸心回りに回転自在であり、前記軸方向に移動することにより、前記第1被係合部及び前記第2被係合部の双方に係合する第1状態と、前記第1被係合部及び前記第2被係合部の少なくとも一方との係合が解除される第2状態と、に状態変化する係合部材と、
前記係合部材に対する前記基準軸心回りの相対回転が許容されると共に、前記軸方向の相対移動が規制された状態で前記係合部材に係合された接続部材と、
前記接続部材を前記軸方向に駆動することにより、前記接続部材を介して前記係合部材を前記軸方向に移動させる駆動機構と、を備え、
前記係合部材の回転速度を検出する速度センサが、前記接続部材と共に前記軸方向に移動するように前記接続部材に取り付けられている点にある。
【0009】
この特徴構成によれば、係合部材と共に軸方向に移動する接続部材に、係合部材の回転速度を検出する速度センサが取り付けられている。これにより、軸方向に移動する回転要素としての係合部材の回転速度を適切に検出することができる。
仮に、速度センサの軸方向の位置が固定されている場合、係合部材の軸方向の位置によらず、係合部材の検知対象が速度センサに対向する状態となるように、係合部材の軸方向のストローク可能範囲に応じて検知対象の軸方向の寸法を確保する必要がある。このような構成では、係合部材の軸方向の寸法が大きくなり、車両用駆動伝達装置の軸方向への大型化を招く。しかし、本構成によれば、このような必要がないため、車両用駆動伝達装置の軸方向の寸法を小さく抑え易い。
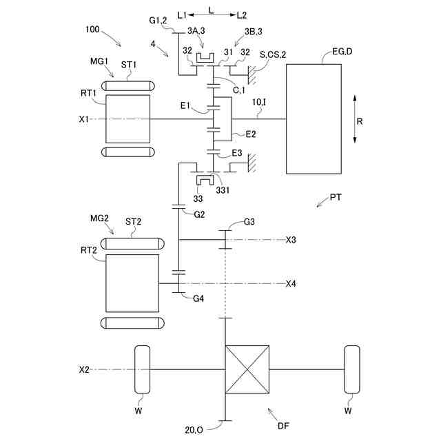
【図面の簡単な説明】
【0010】
実施形態に係る車両用駆動伝達装置のスケルトン図
実施形態に係る車両用駆動伝達装置の軸方向に沿う断面図の一部拡大図
実施形態に係る車両用駆動伝達装置の一部斜視図
実施形態に係る車両用駆動伝達装置の一部斜視図
【発明を実施するための形態】
(【0011】以降は省略されています)
この特許をJ-PlatPat(特許庁公式サイト)で参照する
関連特許
株式会社アイシン
車両
6日前
株式会社アイシン
車両
6日前
株式会社アイシン
ロータ
1か月前
株式会社アイシン
ロータ
1か月前
株式会社アイシン
ステータ
1か月前
株式会社アイシン
熱交換器
6日前
株式会社アイシン
歯車機構
1か月前
株式会社アイシン
ステータ
1か月前
株式会社アイシン
ステータ
1か月前
株式会社アイシン
ステータ
1か月前
株式会社アイシン
制御装置
1か月前
株式会社アイシン
制御装置
1か月前
株式会社アイシン
駆動装置
1か月前
株式会社アイシン
熱交換器
6日前
株式会社アイシン
制御装置
1か月前
株式会社アイシン
レーダ装置
1か月前
株式会社アイシン
ドア支持装置
1か月前
株式会社アイシン
車両制御装置
1か月前
株式会社アイシン
折り畳み装置
1か月前
株式会社アイシン
牽引支援装置
1か月前
株式会社アイシン
運転支援装置
1か月前
株式会社アイシン
折り畳み装置
1か月前
株式会社アイシン
運転支援装置
1か月前
株式会社アイシン
環境認識装置
1か月前
株式会社アイシン
折り畳み装置
1か月前
株式会社アイシン
ガス検出装置
1か月前
株式会社アイシン
運転支援装置
1か月前
株式会社アイシン
走行制御装置
1か月前
株式会社アイシン
折り畳み装置
1か月前
株式会社アイシン
出庫支援装置
1か月前
株式会社アイシン
牽引支援装置
1か月前
株式会社アイシン
操作検出装置
今日
株式会社アイシン
電力変換装置
19日前
株式会社アイシン
キックセンサ
19日前
株式会社アイシン
動力変換装置
6日前
株式会社アイシン
ヒートシンク
19日前
続きを見る
他の特許を見る