TOP
|
特許
|
意匠
|
商標
特許ウォッチ
Twitter
他の特許を見る
公開番号
2025161467
公報種別
公開特許公報(A)
公開日
2025-10-24
出願番号
2024064667
出願日
2024-04-12
発明の名称
成形方法、および、成形品
出願人
株式会社SCREENホールディングス
,
住友電気工業株式会社
代理人
個人
,
個人
主分類
H01L
21/683 20060101AFI20251017BHJP(基本的電気素子)
要約
【課題】本願明細書に開示されている技術は、処理に対する耐性と導電性を有する部材を成形するための技術である。
【解決手段】本願明細書に開示されている技術に関する成形方法は、基板処理装置に使われる成形品を成形するための成形方法である。そして、当該成形方法において、ポリテトラフルオロエチレンまたはテトラフルオロエチレンとパーフルオロアルキルビニルエーテルとの共重合体に炭素材料が配合された成形品に対して、電子線を照射する工程を備えるものである。
【選択図】図6
特許請求の範囲
【請求項1】
基板処理装置に使われる成形品の成形方法であり、
ポリテトラフルオロエチレンまたはテトラフルオロエチレンとパーフルオロアルキルビニルエーテルとの共重合体に炭素材料が配合された前記成形品に対し、電子線を照射する工程を備える、
成形方法。
続きを表示(約 280 文字)
【請求項2】
請求項1に記載の成形方法であり、
前記炭素材料が、粉末状のカーボンブラックを含む、
成形方法。
【請求項3】
請求項1または2に記載の成形方法であり、
前記成形品が、前記基板処理装置において基板を保持するチャックピンである、
成形方法。
【請求項4】
基板処理装置に使われる成形品であり、
ポリテトラフルオロエチレンまたはテトラフルオロエチレンとパーフルオロアルキルビニルエーテルとの共重合体に炭素材料が配合された状態で、電子線が照射される、
成形品。
発明の詳細な説明
【技術分野】
【0001】
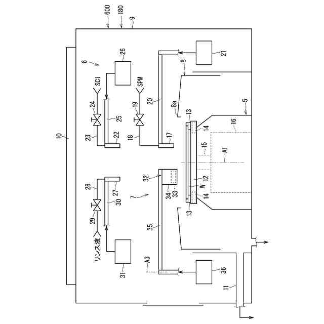
本願明細書に開示される技術は、基板処理装置に使われる成形品に関するものである。なお、処理対象となる基板には、たとえば、半導体ウエハ、液晶表示装置用ガラス基板、有機EL(electroluminescence)表示装置などのflat panel display(FPD)用基板、光ディスク用基板、磁気ディスク用基板、光磁気ディスク用基板、フォトマスク用ガラス基板、セラミック基板、電界放出ディスプレイ(field emission display、すなわち、FED)用基板、または、太陽電池用基板などが含まれる。
続きを表示(約 1,400 文字)
【背景技術】
【0002】
基板処理においては、基板の帯電が抑制されることが望ましい。かかる目的で、基板を保持するチャック部材には導電性が要求されることが、特許文献1において言及される。例えば特許文献1ではチャック部材に、炭素繊維で例示される炭素と、テトラフルオロエチレンとパーフルオロアルキルビニルエーテルとの共重合体(perfluoroalkoxy alkane:「PFA」と通称され、以下でも当該通称が用いられる)で例示される合成樹脂とを含む複合材料を利用することが提案されている。
【0003】
特許文献2はテトラフルオロエチレンとエチレンとの共重合体(Ethylene-Tetrafluoroethylene:「ETFE」と通称され、以下でも当該通称が用いられる)からなる成形品に対して電子線を照射し、チャックピンにおける耐摩耗性を高めることに言及する。かかる耐摩耗性の向上はETFEにおける架橋構造に由来すると考えられる。
【先行技術文献】
【特許文献】
【0004】
特開2019-220528号公報
特開2023-68789号公報
【発明の概要】
【発明が解決しようとする課題】
【0005】
しかし特許文献1で指摘されるように、処理液の種類や温度によってはチャック部材が短命化する。例えば基板に対してレジスト除去処理を行う際に、200℃の硫酸過酸化水素水混合液(sulfuric acid-hydrogen peroxide mixture:「SPM」とも通称され、以下でも当該通称が用いられる)が用いられる場合が指摘される。特許文献2でチャック部材として例示されたETFEは、その融点が220℃程度の場合もあり得る。よってこの場合、200℃以上のSPMで例示される高温の薬液処理による短命化が抑制されるかは未詳である。
【0006】
本願明細書に開示される技術は、以上に記載されたような問題を鑑みてなされたものであり、温度が高い処理においても導電性を有する部材を成形するための技術である。
【課題を解決するための手段】
【0007】
本願明細書に開示される技術の第1の態様である成形方法は、基板処理装置に使われる成形品の成形方法であり、ポリテトラフルオロエチレンまたはテトラフルオロエチレンとパーフルオロアルキルビニルエーテルとの共重合体に炭素材料が配合された前記成形品に対し、電子線を照射する工程を備える。
【0008】
本願明細書に開示される技術の第2の態様である成形方法は、第1の態様である成形方法に関連し、前記炭素材料が、粉末状のカーボンブラックを含む。
【0009】
本願明細書に開示される技術の第3の態様である成形方法は、第1または2の態様である成形方法に関連し、前記成形品が、前記基板処理装置において基板を保持するチャックピンである。
【0010】
本願明細書に開示される技術の第4の態様である成形品は、基板処理装置に使われる成形品であり、ポリテトラフルオロエチレンまたはテトラフルオロエチレンとパーフルオロアルキルビニルエーテルとの共重合体に炭素材料が配合された状態で、電子線が照射される。
【発明の効果】
(【0011】以降は省略されています)
この特許をJ-PlatPat(特許庁公式サイト)で参照する
関連特許
東ソー株式会社
絶縁電線
27日前
APB株式会社
蓄電セル
25日前
個人
フレキシブル電気化学素子
1か月前
マクセル株式会社
電源装置
19日前
ローム株式会社
半導体装置
26日前
株式会社ユーシン
操作装置
1か月前
日新イオン機器株式会社
イオン源
1か月前
株式会社東芝
端子台
19日前
株式会社GSユアサ
蓄電設備
1か月前
株式会社GSユアサ
蓄電装置
20日前
三菱電機株式会社
回路遮断器
6日前
株式会社GSユアサ
蓄電装置
20日前
株式会社ホロン
冷陰極電子源
1か月前
オムロン株式会社
電磁継電器
1か月前
株式会社GSユアサ
蓄電装置
12日前
太陽誘電株式会社
コイル部品
1か月前
株式会社GSユアサ
蓄電設備
1か月前
トヨタ自動車株式会社
バッテリ
25日前
日本特殊陶業株式会社
保持装置
28日前
日東電工株式会社
積層体
1か月前
トヨタ自動車株式会社
バッテリ
1か月前
サクサ株式会社
電池の固定構造
1か月前
日新イオン機器株式会社
基板処理装置
22日前
北道電設株式会社
配電具カバー
25日前
日本特殊陶業株式会社
保持装置
11日前
トヨタ自動車株式会社
蓄電装置
20日前
トヨタ自動車株式会社
蓄電装置
1か月前
トヨタ自動車株式会社
冷却構造
27日前
ノリタケ株式会社
熱伝導シート
1か月前
古河電気工業株式会社
端子
1か月前
株式会社レゾナック
冷却器
6日前
株式会社デンソー
電子装置
22日前
トヨタ自動車株式会社
電池パック
1か月前
ベストテック株式会社
装置支持具
1か月前
日亜化学工業株式会社
半導体レーザ素子
22日前
住友電装株式会社
コネクタ
27日前
続きを見る
他の特許を見る