TOP
|
特許
|
意匠
|
商標
特許ウォッチ
Twitter
他の特許を見る
公開番号
2025154795
公報種別
公開特許公報(A)
公開日
2025-10-10
出願番号
2024057986
出願日
2024-03-29
発明の名称
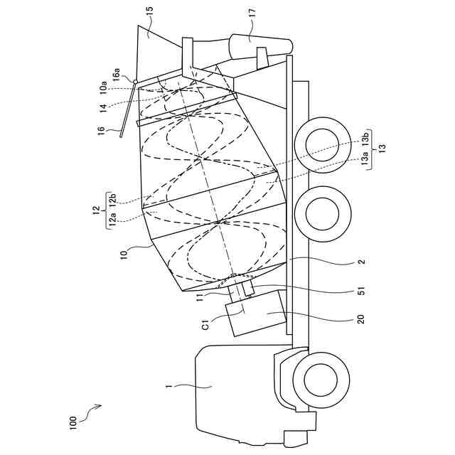
ミキサ車
出願人
カヤバ株式会社
代理人
弁理士法人後藤特許事務所
主分類
B60P
3/16 20060101AFI20251002BHJP(車両一般)
要約
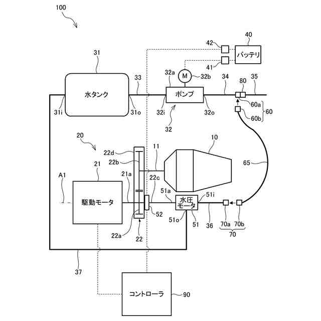
【課題】非常時に単独の車両で生コンクリートの早急な排出を可能にする。
【解決手段】ミキサ車100は、車両上に回転自在に搭載されたミキサドラム10と、洗浄に用いられる水が貯留された水タンク31と、水タンク31に接続された水ポンプ32と、水ポンプ32から供給される水タンク31の水によって駆動してミキサドラム10を回転させる水圧モータ51と、を備える。
【選択図】図2
特許請求の範囲
【請求項1】
ミキサ車であって、
車両上に回転自在に搭載されたミキサドラムと、
洗浄に用いられる水が貯留された水タンクと、
前記水タンクに接続された水ポンプと、
前記水ポンプから供給される前記水タンクの水によって駆動して前記ミキサドラムを回転させる水圧モータと、を備える、
ことを特徴とするミキサ車。
続きを表示(約 340 文字)
【請求項2】
請求項1に記載のミキサ車であって、
前記水ポンプの水吐出口には、第1プラグが着脱される第1ソケットが連通し、
前記水圧モータの水供給口には、第2プラグが着脱される第2ソケットが連通し、
前記水圧モータは、前記第1ソケット及び前記第2ソケットに着脱される前記第1プラグ及び前記第2プラグが設けられた配管を通じて、前記水ポンプに接続される、
ことを特徴とするミキサ車。
【請求項3】
請求項1に記載のミキサ車であって、
前記水圧モータは、前記水ポンプに配管を通じて接続し、前記配管には前記水圧モータと前記水ポンプとの連通、遮断を切り換え可能なバルブが設けられる、
ことを特徴とするミキサ車。
発明の詳細な説明
【技術分野】
【0001】
本発明はミキサ車に関する。
続きを表示(約 1,300 文字)
【背景技術】
【0002】
特許文献1には、コンクリートミキサ車の油圧ポンプ側の故障に対処するため、応援車の油圧ポンプを故障車の油圧モータに接続することで、ドラム内の生コンクリートを応急的に排出する技術が開示されている。特許文献2には、減速機の入力軸先端部の非常入力部に工具を連結して作動させることで、減速機を介してミキサドラムを回転させるミキサ車が開示されている。
【先行技術文献】
【特許文献】
【0003】
特開平7-329628号公報
特開2016-68532号公報
【発明の概要】
【発明が解決しようとする課題】
【0004】
ミキサドラムが異常等によって油圧モータ等の駆動源の動力を喪失した非常時には、ミキサドラムを生コンクリート排出方向に回転して生コンクリートを排出することができないため、ミキサドラム内の生コンクリートの固化が進行してしまう。
【0005】
特許文献1の技術は、応援車を利用して生コンクリートを応急的に排出するものの、応援車を手配できない場合に、固化を防止するためにミキサドラム内から生コンクリートを掻き出す作業が必要になるおそれがある。特許文献2の技術は、非常時にミキサドラムを回転させることができるものの、工具を連結する構造であるため、工具の連結が必要な分、排出に時間や手間がかかり、ミキサドラム内の生コンクリートの固化が進行してしまうおそれがある。
【0006】
本発明はこのような課題に鑑みてなされたもので、非常時に単独の車両で生コンクリートの早急な排出を可能にすることを目的とする。
【課題を解決するための手段】
【0007】
本発明は、ミキサ車であって、車両上に回転自在に搭載されたミキサドラムと、洗浄に用いられる水が貯留された水タンクと、水タンクに接続された水ポンプと、水ポンプから供給される水タンクの水によって駆動してミキサドラムを回転させる水圧モータと、を備える、ことを特徴とする。
【0008】
この発明によれば、ミキサドラムが駆動源の動力を喪失した非常時に、一般にミキサ車に標準装備として常設されている水タンク及び水ポンプを利用して水圧モータを駆動し、ミキサドラムを回転させることができる。従って、単独の車両で生コンクリートの早急な排出が可能になる。
【0009】
また、本発明は、水ポンプの水吐出口には、第1プラグが着脱される第1ソケットが連通し、水圧モータの水供給口には、第2プラグが着脱される第2ソケットが連通し、水圧モータは、第1ソケット及び第2ソケットに着脱される第1プラグ及び第2プラグが設けられた配管を通じて、水ポンプに接続される、ことを特徴とする。
【0010】
この発明によれば、非常時にホース等の配管を接続するだけで、水タンクに貯留された水を利用して水圧モータを駆動させることが可能になるので、素早い対応が可能になる。
(【0011】以降は省略されています)
この特許をJ-PlatPat(特許庁公式サイト)で参照する
関連特許
カヤバ株式会社
緩衝器
8日前
カヤバ株式会社
緩衝器
8日前
カヤバ株式会社
減圧弁
15日前
カヤバ株式会社
防水構造
6日前
カヤバ株式会社
ミキサ車
6日前
カヤバ株式会社
ミキサ車
6日前
カヤバ株式会社
ミキサ車
6日前
カヤバ株式会社
展開デッキ
6日前
カヤバ株式会社
ギヤポンプ
6日前
カヤバ株式会社
ギヤポンプ
6日前
カヤバ株式会社
ギヤポンプ
6日前
カヤバ株式会社
電動ポンプ
13日前
カヤバ株式会社
摩擦試験機
17日前
カヤバ株式会社
苗木植付装置
6日前
カヤバ株式会社
苗木植付装置
6日前
カヤバ株式会社
苗木抜出装置
6日前
カヤバ株式会社
苗木植付装置
6日前
カヤバ株式会社
苗木植付装置
6日前
カヤバ株式会社
苗木植付装置
6日前
カヤバ株式会社
高所作業装置
13日前
カヤバ株式会社
流体圧制御装置
29日前
カヤバ株式会社
チェックバルブ
17日前
カヤバ株式会社
ポンプの取付構造
9日前
カヤバ株式会社
回転機の製造方法
13日前
カヤバ株式会社
筒型リニアモータ
8日前
カヤバ株式会社
筒部材及び緩衝器
8日前
カヤバ株式会社
筒部材及び緩衝器
8日前
カヤバ株式会社
筒部材及び緩衝器
8日前
カヤバ株式会社
バルブおよび緩衝器
17日前
カヤバ株式会社
バルブおよび緩衝器
17日前
カヤバ株式会社
反力アクチュエータ
1か月前
カヤバ株式会社
ブッシュ及び液圧回転機
13日前
カヤバ株式会社
アクチュエータユニット
27日前
カヤバ株式会社
ステアバイワイヤユニット
13日前
カヤバ株式会社
ミキサ車及び状態検出装置
7日前
カヤバ株式会社
ミキサドラムのシール構造
6日前
続きを見る
他の特許を見る