TOP
|
特許
|
意匠
|
商標
特許ウォッチ
Twitter
他の特許を見る
10個以上の画像は省略されています。
公開番号
2025154585
公報種別
公開特許公報(A)
公開日
2025-10-10
出願番号
2024057672
出願日
2024-03-29
発明の名称
冷媒放出ユニット、冷凍サイクル装置、および冷媒放出方法
出願人
ダイキン工業株式会社
代理人
弁理士法人前田特許事務所
主分類
F25B
45/00 20060101AFI20251002BHJP(冷凍または冷却;加熱と冷凍との組み合わせシステム;ヒートポンプシステム;氷の製造または貯蔵;気体の液化または固体化)
要約
【課題】室外に放出される可燃性冷媒の濃度を低下させる。
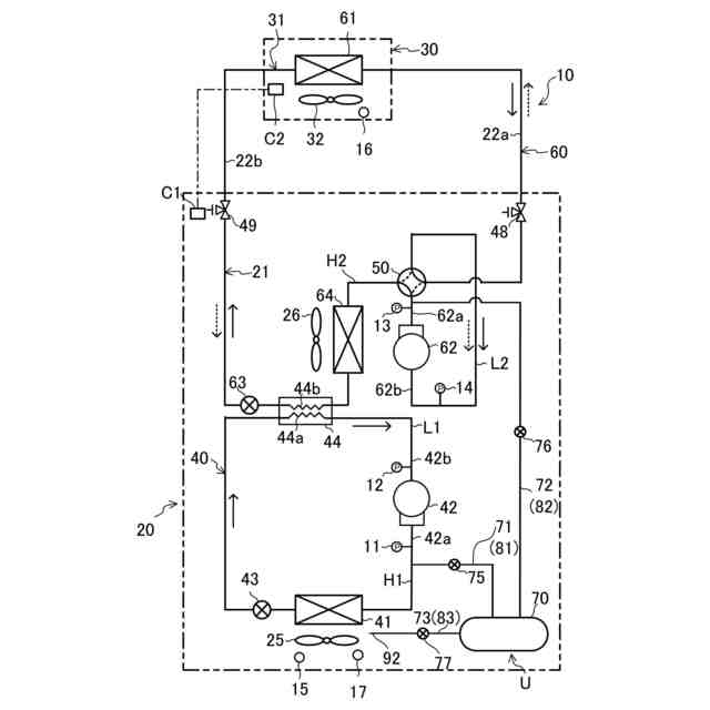
【解決手段】冷媒放出ユニット(U)は、第1圧縮機(42)を有し、可燃性冷媒を含む第
1冷媒を用いて冷凍サイクルを行う第1冷媒回路(40)と、第2圧縮機(62)を有し、二
酸化炭素を含む第2冷媒を用いて冷凍サイクルを行う第2冷媒回路(60)とを備える冷凍
サイクル装置(10)に適用される。冷媒放出ユニット(U)は、タンク(70)と、第1冷
媒回路(40)とタンク(70)とを接続する第1流路(81)と、第1流路(81)に設けられ
る第1弁(75)と、第2冷媒回路(60)とタンク(70)とを接続する第2流路(82)と、
第2流路(82)に設けられる第2弁(76)と、タンク(70)内の空間と、室外空間とを連
通させる第3流路(83)とを備える。
【選択図】図1
特許請求の範囲
【請求項1】
第1圧縮機(42)を有し、可燃性冷媒を含む第1冷媒を用いて冷凍サイクルを行う第1
冷媒回路(40)と、第2圧縮機(62)を有し、二酸化炭素を含む第2冷媒を用いて冷凍サ
イクルを行う第2冷媒回路(60)とを備える冷凍サイクル装置(10)に適用される冷媒放
出ユニットであって、
タンク(70)と、
前記第1冷媒回路(40)と前記タンク(70)とを接続する第1流路(81)と、
前記第1流路(81)に設けられる第1弁(75)と、
前記第2冷媒回路(60)と前記タンク(70)とを接続する第2流路(82)と、
前記第2流路(82)に設けられる第2弁(76)と、
前記タンク(70)内の空間と、室外空間とを連通させる第3流路(83)とを備える
冷媒放出ユニット。
続きを表示(約 1,200 文字)
【請求項2】
前記第3流路(83)に設けられる第3弁(77)をさらに備える
請求項1に記載の冷媒放出ユニット。
【請求項3】
前記第1弁(75)、前記第2弁(76)、および前記第3弁(77)は、制御部(C)によ
り制御される
請求項2に記載の冷媒放出ユニット。
【請求項4】
前記制御部(C)は、
前記第1弁(75)を開けた状態で前記第1冷媒回路(40)の前記第1冷媒を前記タン
ク(70)に送る第1動作と、
前記第2弁(76)を開けた状態で前記第2冷媒回路(60)の前記第2冷媒を前記タン
ク(70)に送る第2動作と、
前記第3弁(77)を開けた状態で前記第1冷媒と前記第2冷媒とが混合した流体を前
記タンク(70)から室外に放出する第3動作とを行う
請求項3に記載の冷媒放出ユニット。
【請求項5】
前記第1動作は、前記第1弁(75)を開け且つ第前記第2弁(76)を閉じた状態で前記
第1冷媒回路(40)の前記第1冷媒を前記タンク(70)に送る動作であり、
前記第2動作は、前記第2弁(76)を開け且つ前記第1弁(75)を閉じた状態で前記第
2冷媒回路(60)の前記第2冷媒を前記タンク(70)に送る動作であり、
前記制御部(C)は、前記第1動作の後に、前記第2動作を実行させる
請求項4に記載の冷媒放出ユニット。
【請求項6】
前記制御部(C)は、
前記第1圧縮機(42)を運転しながら前記第1動作を行うまたは
前記第2圧縮機(62)を運転しながら前記第2動作を行う
請求項4または5に記載の冷媒放出ユニット。
【請求項7】
前記制御部(C)は、前記第2動作において、前記第2冷媒回路(60)の高圧圧力が臨
界圧力以上になるように前記第2冷媒回路(60)を制御する
請求項6に記載の冷媒放出ユニット。
【請求項8】
前記第3流路(83)から室外に放出された流体中の前記可燃性冷媒の濃度を検出するセ
ンサ(17)をさらに備え、
前記制御部(C)は、前記センサ(17)によって検出された濃度が所定濃度以下となる
ように前記第3弁(77)の開度を制御する
請求項3~5のいずれか1つに記載の冷媒放出ユニット。
【請求項9】
可燃性冷媒を含む第1冷媒を用いて冷凍サイクルを行う第1冷媒回路(40)と、二酸化
炭素を含む第2冷媒を用いて冷凍サイクルを行う第2冷媒回路(60)とを有する冷凍サイ
クル装置であって、
請求項1~5のいずれか1つに記載の冷媒放出ユニット(U)を備える
冷凍サイクル装置。
【請求項10】
前記可燃性冷媒は、プロパンである
請求項9に記載の冷凍サイクル装置。
(【請求項11】以降は省略されています)
発明の詳細な説明
【技術分野】
【0001】
本開示は、冷媒放出ユニット、冷凍サイクル装置、および冷媒放出方法に関する。
続きを表示(約 1,200 文字)
【背景技術】
【0002】
特許文献1には、可燃性冷媒を用いた冷媒回路によって冷凍サイクルを行う冷凍サイク
ル装置が開示されている。このような可燃性冷媒を、室外に放出して処理することがある
。
【先行技術文献】
【特許文献】
【0003】
特許第7162786号公報
【発明の概要】
【発明が解決しようとする課題】
【0004】
特許文献1の冷凍サイクル装置では、室外に放出される可燃性冷媒の濃度が高くなる可
能性がある。
【0005】
本開示は、室外に放出される可燃性冷媒の濃度を低下させることを目的とする。
【課題を解決するための手段】
【0006】
第1の態様は、冷媒放出ユニットを対象とする。冷媒放出ユニット(U)は、第1冷媒
回路(40)と、第2冷媒回路(60)とを備える冷凍サイクル装置(10)に適用される。第
1冷媒回路(40)は、第1圧縮機(42)を有し、可燃性冷媒を含む第1冷媒を用いて冷凍
サイクルを行い、第2冷媒回路(60)は、第2圧縮機(62)を有し、二酸化炭素を含む第
2冷媒を用いて冷凍サイクルを行う。
【0007】
冷媒放出ユニットは、タンク(70)と、前記第1冷媒回路(40)と前記タンク(70)と
を接続する第1流路(81)と、前記第1流路(81)に設けられる第1弁(75)と、前記第
2冷媒回路(60)と前記タンク(70)とを接続する第2流路(82)と、前記第2流路(82
)に設けられる第2弁(76)と、前記タンク(70)内の空間と、室外空間とを連通させる
第3流路(83)とを備える。
【0008】
第1の態様では、第1弁(75)が開くことで、第1冷媒回路(40)の第1冷媒が、第1
流路(81)を通じてタンク(70)に流入する。第2弁(76)が開くことで、第2冷媒回路
(60)の第2冷媒が第2流路(82)を通じてタンク(70)に流入する。第1冷媒と第2冷
媒とがタンク(70)で混合されることで、タンク(70)内の混合された流体における第1
冷媒の濃度が低くなる。タンク(70)内の流体は、第3流路(83)を通じて室外に放出さ
れる。その結果、室外に放出される流体中の第1冷媒の濃度を低減できる。
【0009】
第2の態様は、第1の態様において、前記第3流路(83)に設けられる第3弁(77)を
さらに備える。
【0010】
第2態様では、第3流路(83)に設けられる第3弁(77)を閉じることで、タンク(70
)で混合した流体をタンク(70)内に溜めることができる。加えて、第3弁(77)を開く
ことによって、混合した流体を室外に放出できる。
(【0011】以降は省略されています)
この特許をJ-PlatPat(特許庁公式サイト)で参照する
関連特許
ダイキン工業株式会社
冷凍装置
4日前
ダイキン工業株式会社
冷媒充填方法
4日前
ダイキン工業株式会社
空気調和装置
今日
ダイキン工業株式会社
インバータ制御装置
今日
ダイキン工業株式会社
圧縮機及び冷凍装置
今日
ダイキン工業株式会社
制御回路及び電子機器
今日
ダイキン工業株式会社
ノイズ抑制回路、空気調和機
今日
ダイキン工業株式会社
ノイズ抑制回路、空気調和機
4日前
ダイキン工業株式会社
積層体の製造方法および積層体
今日
ダイキン工業株式会社
磁気冷凍ユニット及び冷凍装置
今日
ダイキン工業株式会社
電力変換システム、空気調和機
4日前
ダイキン工業株式会社
電力変換システム、空気調和機
4日前
ダイキン工業株式会社
紫外線照射装置および空気調和機
4日前
ダイキン工業株式会社
部材、及び、半導体製造関連装置
今日
ダイキン工業株式会社
情報生成装置、及び、情報生成方法
今日
ダイキン工業株式会社
ゴム部材、及び、半導体製造関連装置
今日
ダイキン工業株式会社
冷凍装置、および臭気成分の供給方法
4日前
ダイキン工業株式会社
ゴム部材、及び、半導体製造関連装置
今日
ダイキン工業株式会社
紫外線照射ユニット、及び空気調和装置
4日前
ダイキン工業株式会社
粒子、組成物、成形体、及び、粒子の製造方法
今日
ダイキン工業株式会社
空調機
今日
ダイキン工業株式会社
硬化性エポキシ樹脂組成物、硬化物及び硬化物の製造方法
今日
ダイキン工業株式会社
2つのシリコン基板を含む積層体の製造方法および該積層体
今日
ダイキン工業株式会社
冷媒放出ユニット、冷凍サイクル装置、および冷媒放出方法
4日前
ダイキン工業株式会社
リフレクタ、紫外線照射ユニット、空気調和装置及びリフレクタの製造方法
4日前
ダイキン工業株式会社
軸受システム、ターボ圧縮機、冷凍システム、軸受システムの異常検出方法
今日
ダイキン工業株式会社
ノイズ抑制回路、空気調和機
今日
ダイキン工業株式会社
制御システムおよび冷凍システム
今日
ダイキン工業株式会社
虫駆除システム、および空気処理装置
今日
タニコー株式会社
貯水槽
1か月前
アクア株式会社
冷蔵庫
1か月前
個人
ヒートポンプ型空気調和機
25日前
ホシザキ株式会社
製氷機
19日前
富士電機株式会社
冷却装置
18日前
富士電機株式会社
冷却装置
1か月前
個人
液体窒素凝縮による冷凍サイクル
1か月前
続きを見る
他の特許を見る