TOP
|
特許
|
意匠
|
商標
特許ウォッチ
Twitter
他の特許を見る
公開番号
2025153836
公報種別
公開特許公報(A)
公開日
2025-10-10
出願番号
2024056493
出願日
2024-03-29
発明の名称
銀粒子、銀粒子組成物、金属接合用組成物、半導体素子、および銀粒子の製造方法
出願人
UBE株式会社
代理人
弁理士法人きさらぎ国際特許事務所
主分類
B22F
1/00 20220101AFI20251002BHJP(鋳造;粉末冶金)
要約
【課題】接合強度を向上できる銀粒子、銀粒子組成物、金属接合用組成物、半導体素子、および銀粒子の製造方法を提供する。
【解決手段】平均粒子径が1~12μmの銀粒子であって、銀粒子の平均円形度が、0.65~0.86であり、銀粒子の全量に対する総有機物量が30ppm以下である、銀粒子。
【選択図】図3
特許請求の範囲
【請求項1】
平均粒子径が1~12μmの銀粒子であって、
前記銀粒子の平均円形度が、0.65~0.86であり、
前記銀粒子の全量に対する総有機物量が30ppm以下である、銀粒子。
続きを表示(約 510 文字)
【請求項2】
前記銀粒子の平均包絡度が、0.75~0.99である、請求項1に記載の銀粒子。
【請求項3】
前記銀粒子の比表面積が、0.4~3.0m
2
/gである、請求項1または2に記載の銀粒子。
【請求項4】
前記銀粒子の表面が、銀の被覆層を有する、請求項1または2に記載の銀粒子。
【請求項5】
請求項1または2に記載の銀粒子と、有機溶剤とを含む、銀粒子組成物。
【請求項6】
請求項5に記載の銀粒子組成物を含む、金属接合用組成物。
【請求項7】
請求項6に記載の金属接合用組成物を用いて作製された半導体素子。
【請求項8】
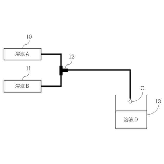
銀元素を含有する金属化合物を含む溶液と、還元剤を含む溶液とをマイクロミキサで混合して第1溶液を得る第1工程と、
前記第1溶液と、平均粒子径が1~12μmである少なくとも1種類の金属元素を含有するマイクロ粒子を含む第2溶液とを混合する第2工程とを含む、銀粒子の製造方法。
【請求項9】
前記還元剤が、ヒドラジンである、請求項8に記載の銀粒子の製造方法。
発明の詳細な説明
【技術分野】
【0001】
本開示は、銀粒子、銀粒子組成物、金属接合用組成物、半導体素子、および銀粒子の製造方法に関するものである。
続きを表示(約 2,000 文字)
【背景技術】
【0002】
近年、半導体素子の高効率化・高性能化に伴い、従来よりも半導体素子の発熱量が増加した製品や駆動温度が上昇した製品が開発されている。また、半導体素子を接合する接合材について、高温下での実用性や放熱性の向上が求められている。接合材の候補としては、従来から使用されている、はんだおよび銀ペーストが挙げられるが、高温動作により適合したものが切望されている。
【0003】
特許文献1では、金属及び不可避不純物からなる0.6~10μmの範囲内の平均結晶子径を有するマイクロ粒子と、前記マイクロ粒子の表面に付着しており、3~100nmの平均粒子径を有するナノ粒子とを含み、1.2~2000cm
-1
の比表面積を有する複合粒子が開示されている。特許文献1によれば、低温焼結が可能であり、大きな伸びを示す焼結体を形成することができる複合粒子が得られるとされている。
【0004】
特許文献2では、銀粉と、前記銀粉よりも小さい一次粒子からなる銀層とを有する銀粒子のタップ密度が4.0~7.0g/cm
3
であり、かつBET法により求めた比表面積が0.5~1.5m
2
/gを有する銀粒子が開示されている。特許文献2によれば、銀粒子を含むペースト組成物は低粘度で分散性に優れ、ペースト組成物の硬化物は、熱伝導率が高く、反りが少ない。また、上記ペースト組成物を用いて得られた半導体パッケージは、いずれも冷熱サイクル試験後にチップの剥離が見られず、優れた接着性を有するとされている。
【先行技術文献】
【特許文献】
【0005】
特開2021-110013号公報
特開2023-106423号公報
【発明の概要】
【発明が解決しようとする課題】
【0006】
特許文献1及び特許文献2では、粒子の安定性の観点から有機保護化合物が添加されており、焼結過程で有機保護化合物から分解物が発生して半導体材料が汚染されること、焼結温度への影響や接合強度が低下すること等が懸念される。
【0007】
そこで本開示では、有機保護化合物からの分解物の生成が抑制され、接合強度を向上できる銀粒子、銀粒子組成物、金属接合用組成物、半導体素子、および銀粒子の製造方法を提供することを目的とする。また、低温焼結が可能な銀粒子、銀粒子組成物、金属接合用組成物、半導体素子、および銀粒子の製造方法を提供することを目的とする。
【課題を解決するための手段】
【0008】
本発明者らは、前記の目的を達成すべく種々検討した結果、有機保護化合物などの保護材の使用量を低減し、銀粒子の表面形状を制御することで、接合強度の向上が可能な銀粒子、銀粒子組成物、金属接合用組成物、半導体素子、および銀粒子の製造方法を見出して本開示を完成した。すなわち、本開示は以下の事項に関する。
【0009】
[1]平均粒子径が1~12μmの銀粒子であって、
前記銀粒子の平均円形度が、0.65~0.86であり、
前記銀粒子の全量に対する総有機物量が30ppm以下である、銀粒子。
[2]前記銀粒子の平均包絡度が、0.75~0.99である、[1]に記載の銀粒子。
[3]前記銀粒子の比表面積が、0.4~3.0m
2
/gである、[1]または[2]に記載の銀粒子。
[4]前記銀粒子の表面が、銀の被覆層を有する、[1]~[3]のいずれか一項に記載の銀粒子。
[5][1]~[4]のいずれか一項に記載の銀粒子と、有機溶剤とを含む、銀粒子組成物。
[6][5]に記載の銀粒子組成物を含む、金属接合用組成物。
[7][6]に記載の金属接合用組成物を用いて作製された半導体素子。
[8]銀元素を含有する金属化合物を含む溶液と、還元剤を含む溶液とをマイクロミキサで混合して第1溶液を得る第1工程と、
前記第1溶液と、平均粒子径が1~12μmである少なくとも1種類の金属元素を含有するマイクロ粒子を含む第2溶液とを混合する第2工程とを含む、銀粒子の製造方法。
[9]前記還元剤が、ヒドラジンである、[8]に記載の銀粒子の製造方法。
【発明の効果】
【0010】
接合強度を向上できる銀粒子、銀粒子組成物、金属接合用組成物、半導体素子、および銀粒子の製造方法の提供が可能となる。また、低温焼結ができる銀粒子、銀粒子組成物、金属接合用組成物、半導体素子、および銀粒子の製造方法の提供が可能となる。
【図面の簡単な説明】
(【0011】以降は省略されています)
この特許をJ-PlatPat(特許庁公式サイト)で参照する
関連特許
UBE株式会社
衝撃吸収材
1か月前
UBE株式会社
金属異物の除去方法および装置
24日前
UBE株式会社
熱伝導性樹脂組成物及び成形体
1か月前
UBE株式会社
ポリアミド樹脂強化用セルロース系繊維
27日前
UBE株式会社
放熱板、半導体装置、および放熱板の製造方法
1か月前
UBE株式会社
α-アミノボロン酸誘導体及びその中間体の製造方法
26日前
UBE株式会社
ガス分離膜ユニット、ガス分離システム及び富化ガスの製造方法
4日前
UBE株式会社
水性ポリウレタン樹脂分散体及びそれを含むコーティング用組成物
26日前
UBE株式会社
一過性遺伝子発現ベクターに導入された遺伝子からの遺伝子産物を製造する方法
20日前
UBE株式会社
銀粒子、銀粒子組成物、金属接合用組成物、半導体素子、および銀粒子の製造方法
24日前
UBE株式会社
銀粒子、銀粒子組成物、金属接合用組成物、半導体素子、および銀粒子の製造方法
24日前
UBE株式会社
RNA送達用組成物、RNA送達用組成物の製造方法、水生動物の飼育方法及び水生動物
1か月前
河村産業株式会社
ポリイミド系樹脂粉体、ポリイミド系樹脂ワニス及びポリイミド系樹脂膜
2か月前
個人
鋼の連続鋳造用鋳型
2か月前
個人
ピストンの低圧鋳造金型
6か月前
芝浦機械株式会社
成形システム
17日前
トヨタ自動車株式会社
押湯入子
2か月前
友鉄工業株式会社
錫プレート成形方法
1か月前
大阪硅曹株式会社
無機中子用水性塗型剤
2か月前
日本製鉄株式会社
モールドパウダー
25日前
株式会社プロテリアル
合金粉末の製造方法
6か月前
株式会社キャステム
鋳造品の製造方法
6か月前
トヨタ自動車株式会社
鋳バリ抑制方法
6か月前
トヨタ自動車株式会社
中子の製造方法
3か月前
トヨタ自動車株式会社
中子の製造方法
3か月前
山石金属株式会社
ガスアトマイズ装置
2か月前
山石金属株式会社
ガスアトマイズ装置
2か月前
芝浦機械株式会社
射出装置及び成形機
2か月前
旭有機材株式会社
鋳型の製造方法
3か月前
山石金属株式会社
アルミニウム含有粒子
24日前
トヨタ自動車株式会社
ケースの製造方法
4か月前
株式会社日本触媒
窒素被覆金属粒子の製造方法
4か月前
トヨタ自動車株式会社
突き折り棒
5か月前
トヨタ自動車株式会社
鋳物砂の再生方法
3か月前
株式会社浅沼技研
鋳型及びその製造方法
8か月前
山石金属株式会社
アルミニウム含有粒子
24日前
続きを見る
他の特許を見る