TOP
|
特許
|
意匠
|
商標
特許ウォッチ
Twitter
他の特許を見る
10個以上の画像は省略されています。
公開番号
2025153599
公報種別
公開特許公報(A)
公開日
2025-10-10
出願番号
2024056151
出願日
2024-03-29
発明の名称
電気化学システム、及びカルボニル化合物の製造方法
出願人
積水化学工業株式会社
代理人
個人
,
個人
主分類
C25B
1/23 20210101AFI20251002BHJP(電気分解または電気泳動方法;そのための装置)
要約
【課題】目的物であるカルボニル化合物の電解液中の含有率を向上させる。
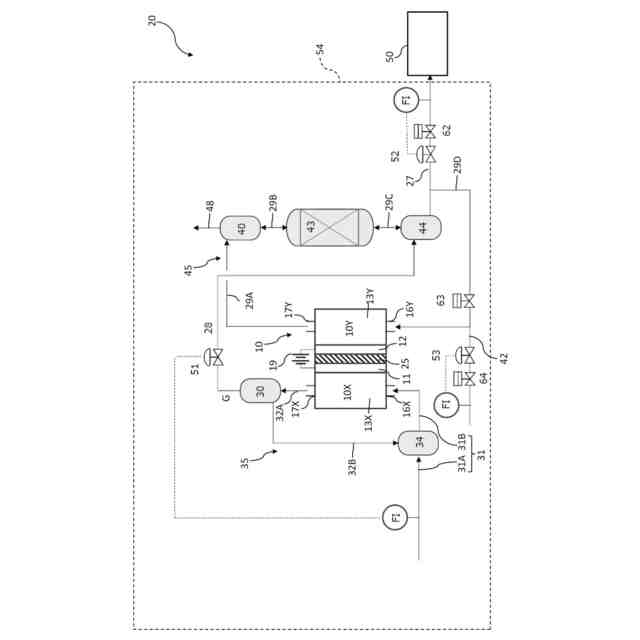
【解決手段】電気化学システム20は、カソード11と、アノード12とを備え、カソード側で二酸化炭素を一酸化炭素に還元させる還元反応を、アノード側で酸化反応を生じさせる電気化学セル10と、電気化学セル10のカソード側に二酸化炭素を供給する二酸化炭素供給路31と、アルコール系化合物を含む電解液13Yを、電気化学セル10のアノード側の領域から、該領域の外部に出してから、アノード側の領域に戻るように循環させる循環経路45と、カソード側で発生した一酸化炭素を含むガスGを、循環経路45における電解液に供給させ、電解液において一酸化炭素とアルコール系化合物からカルボニル化合物を生成させる、一酸化炭素供給路28を備える。
【選択図】図1
特許請求の範囲
【請求項1】
二酸化炭素からカルボニル化合物を電気化学的に合成する電気化学システムであって、
カソードと、アノードとを備え、カソード側で二酸化炭素を一酸化炭素に還元させる還元反応を、前記アノード側で酸化反応を生じさせる電気化学セルと、
前記電気化学セルのカソード側に二酸化炭素を供給する二酸化炭素供給路と、
アルコール系化合物を含む電解液を、前記電気化学セルの前記アノード側の領域から、該領域の外部に出してから、前記アノード側の領域に戻るように循環させる循環経路と、
前記カソード側で発生した一酸化炭素を含むガスを、前記循環経路における前記電解液に供給させ、前記電解液において前記一酸化炭素と前記アルコール系化合物からカルボニル化合物を生成させる、一酸化炭素供給路と
を備える、電気化学システム。
続きを表示(約 1,000 文字)
【請求項2】
前記カルボニル化合物を含む電解液を前記循環経路から排出させる排出路と、
前記電解液の前記排出路からの排出と、前記循環経路における循環を切替え可能な切替え機構とを備える、請求項1に記載の電気化学システム。
【請求項3】
前記循環経路に対して、少なくとも前記アルコール系化合物を供給する原料供給路を備え、
前記電解液が前記排出路から排出される間に、前記原料供給路から前記循環経路に少なくとも前記アルコール系化合物が供給される、請求項2に記載の電気化学システム。
【請求項4】
前記電解液からカルボニル化合物を分離して精製する精製装置を備え、
前記排出路から排出された前記電解液が、前記精製装置に供給される、請求項2又は3に記載の電気化学システム。
【請求項5】
前記精製装置によって前記電解液から分離された前記アルコール系化合物を、前記原料供給路から前記循環経路に対して供給させる請求項4に記載の電気化学システム。
【請求項6】
前記二酸化炭素供給路が、前記電気化学セルのカソード側に、電解液に含有された二酸化炭素を供給し、
前記電気化学セルの前記カソード側から排出された前記電解液の気液を分離する第1の気液分離器を備える請求項1又は2に記載の電気化学システム。
【請求項7】
前記循環経路に、反応器を備え、
前記反応器中に、前記一酸化炭素と前記アルコール系化合物からカルボニル化合物を生成させるカルボニル化合物合成触媒を含有させる、請求項1に記載の電気化学システム。
【請求項8】
前記反応器が、前記一酸化炭素を含む気体と、前記アルコール系化合物を含む電解液を向流接触させる請求項7に記載の電気化学システム。
【請求項9】
前記循環経路が、前記カルボニル化合物を含む電解液が貯留されるタンクを含み、
前記タンクから前記カルボニル化合物を含む電解液が排出される請求項1又2に記載の電気化学システム。
【請求項10】
前記一酸化炭素供給路に流量調整機構を備え、
前記流量調整機構によって、前記一酸化炭素を含むガスの流量を調整することにより、前記電気化学セルのカソード側に供給される二酸化炭素の供給量が調整される請求項1又は2に記載の電気化学システム。
(【請求項11】以降は省略されています)
発明の詳細な説明
【技術分野】
【0001】
本発明は、二酸化炭素を原料としてカルボニル化合物を製造する電気化学システム、及びカルボニル化合物の製造方法に関する。
続きを表示(約 3,800 文字)
【背景技術】
【0002】
二酸化炭素を電気的に還元して有価物を生成する二酸化炭素還元装置は、二酸化炭素排出量の削減及び自然エネルギーの貯蔵方法として注目され、研究開発が行われている。二酸化炭素還元は、電気化学セルを用いて行う手法が知られており、その場合、カソード側で二酸化炭素が還元されることが一般的である。また、電気化学セルのアノードを用いて、有機化合物を酸化して新たな有価物を得る方法も数多く知られている。
【0003】
近年、二酸化炭素から有価物をより効率的に製造するために、カソードとアノードの両方を活用して、二酸化炭素から有価物を製造する方法も検討されている。例えば特許文献1には、カソードが設けられるカソード室と、アノードが設けられ、かつアルコール系化合物などの反応基質(原料)が含有されるアノード室と、カソード室とアノード室とを区画するイオン輸送膜と、カソード室とアノード室を連結する連結路とを備える電気化学セルが開示されている。特許文献1の電気化学セルでは、第1電極で二酸化炭素を一酸化炭素に還元し、生成された一酸化炭素を連結路を介してアノード室に流出させて、アノード室にて一酸化炭素と、メタノールなどの反応基質からカーボネート化合物などの有価物が製造される。
【0004】
また、特許文献2では、電気化学セルと、電気化学セルとは別の反応器を備える電気化学システムも開示されている。特許文献2の電気化学システムでは、アノード室で生成されたカーボネート化合物が反応器に供給され、反応器においてカーボネート化合物を脱アルコール化反応して第1生成物を生成するとともに、脱離されたアルコール系化合物を、電気化学セルのアノード側に供給して再利用することが開示されている。
【先行技術文献】
【特許文献】
【0005】
国際公開第2022/025138号
国際公開第2020/067577号
【発明の概要】
【発明が解決しようとする課題】
【0006】
ところで、電気化学反応において、一酸化炭素から生成される生成物は、一般的に液状であることが多く、実用化にあたっては電解液から分離する工程が必要となる。そのため、分離工程を効率的に行うためには、電解液中の生成物の含有率を上げる必要がある。
【0007】
そこで、本発明は、一酸化炭素から有機カーボネートなどのカルボニル化合物を電気化学反応を利用して製造するシステムにおいて、生成物であるカルボニル化合物の電解液中の含有率を向上させることを課題とする。
【課題を解決するための手段】
【0008】
本発明は、以下の[1]~[14]を提供する。
[1]二酸化炭素からカルボニル化合物を電気化学的に合成する電気化学システムであって、
カソードと、アノードとを備え、カソード側で二酸化炭素を一酸化炭素に還元させる還元反応を、前記アノード側で酸化反応を生じさせる電気化学セルと、
前記電気化学セルのカソード側に二酸化炭素を供給する二酸化炭素供給路と、
アルコール系化合物を含む電解液を、前記電気化学セルの前記アノード側の領域から、該領域の外部に出してから、前記アノード側の領域に戻るように循環させる循環経路と、
前記カソード側で発生した一酸化炭素を含むガスを、前記循環経路における前記電解液に供給させ、前記電解液において前記一酸化炭素と前記アルコール系化合物からカルボニル化合物を生成させる、一酸化炭素供給路と
を備える、電気化学システム。
[2]前記カルボニル化合物を含む電解液を前記循環経路から排出させる排出路と、
前記電解液の前記排出路からの排出と、前記循環経路における循環を切替え可能な切替え機構とを備える、上記[1]に記載の電気化学システム。
[3]前記循環経路に対して、少なくとも前記アルコール系化合物を供給する原料供給路を備え、
前記電解液が前記排出路から排出される間に、前記原料供給路から前記循環経路に少なくとも前記アルコール系化合物が供給される、上記[2]に記載の電気化学システム。
[4]前記電解液からカルボニル化合物を分離して精製する精製装置を備え、
前記排出路から排出された前記電解液が、前記精製装置に供給される、上記[2]又は[3]に記載の電気化学システム。
[5]前記精製装置によって前記電解液から分離された前記アルコール系化合物を、前記原料供給路から前記循環経路に対して供給させる上記[3]又は[4]に記載の電気化学システム。
[6]前記二酸化炭素供給路が、前記電気化学セルのカソード側に、電解液に含有された二酸化炭素を供給し、
前記電気化学セルの前記カソード側から排出された前記電解液の気液を分離する第1の気液分離器を備える上記[1]~[5]のいずれかに記載の電気化学システム。
[7]前記循環経路に、反応器を備え、
前記反応器中に、前記一酸化炭素と前記アルコール系化合物からカルボニル化合物を生成させるカルボニル化合物合成触媒を含有させる、上記[1]~[6]のいずれかに記載の電気化学システム。
[8]前記反応器が、前記一酸化炭素を含む気体と、前記アルコール系化合物を含む電解液を向流接触させる上記[7]に記載の電気化学システム。
[9]前記循環経路が、前記カルボニル化合物を含む電解液が貯留されるタンクを含み、
前記タンクから前記カルボニル化合物を含む電解液が排出される上記[1]~[8]のいずれかに記載の電気化学システム。
[10]前記一酸化炭素供給路に流量調整機構を備え、
前記流量調整機構によって、前記一酸化炭素を含むガスの流量を調整することにより、前記電気化学セルのカソード側に供給される二酸化炭素の供給量が調整される上記[1]~[9]のいずれかに記載の電気化学システム。
[11]前記電気化学セル、前記二酸化炭素供給路、前記循環経路、前記一酸化炭素供給路、及び前記排出路を備える合成ユニットを複数備え、
複数の前記合成ユニットの各排出路が前記精製装置に接続され、複数の前記合成ユニットの前記電解液を前記精製装置に供給可能であり、
前記切替え機構が、少なくとも1つの前記電気化学セルの前記電解液を前記排出路から前記精製装置に供給させ、かつ他の少なくとも1つの前記電気化学セルにおいて、前記電解液を循環させる上記[2]~[10]のいずれかに記載の電気化学システム。
[12]前記電気化学セル、前記二酸化炭素供給路、前記循環経路、前記一酸化炭素供給路、及び前記排出路を備える合成ユニットを複数備え、かつ
前記電気化学システムがタンクを備え、
複数の前記合成ユニットの各排出路が前記タンクに接続され、複数の前記合成ユニットの前記電解液を前記タンクに供給可能であり、かつ前記タンクから前記精製装置に前記電解液がさらに供給可能である、上記[2]~[11]のいずれかに記載の電気化学システム。
[13]前記カルボニル化合物を含む電解液を前記循環経路から排出させる排出路と、
前記循環経路に対して、少なくとも前記アルコール系化合物を供給する原料供給路を備え、
前記電解液を前記排出路から排出させながら、前記原料供給部から前記アルコール系化合物を供給させる、上記[1]~[12]のいずれかに記載の電気化学システム。
[14]電気化学セルを備える電気化学システムを用いて、二酸化炭素からカルボニル化合物を電気化学的に合成するカルボニル化合物の製造方法であって、
前記電気化学セルのカソード側に二酸化炭素を供給する工程と、
前記カソード側で二酸化炭素を一酸化炭素に還元させる工程と、
前記電気化学セルのアノード側で酸化反応を生じさせる工程と、
アルコール系化合物を含む電解液を、前記電気化学セルのアノード側の領域から、前記電気化学セルの外部に出してから、前記アノード側の領域に戻るように循環させる工程と、
前記カソード側で発生した一酸化炭素を、前記循環経路における電解液に供給させ、前記電解液において前記一酸化炭素と前記アルコール系化合物からカルボニル化合物を生成させる工程と
を備えるカルボニル化合物の製造方法。
【発明の効果】
【0009】
本発明では、二酸化炭素から有機カーボネートなどのカルボニル化合物を電気化学反応を利用して製造するシステムにおいて、目的物であるカルボニル化合物の電解液中の含有率を向上させることができる。
【図面の簡単な説明】
【0010】
第1の実施形態に係る電気化学システムを示す模式図である。
第2の実施形態に係る電気化学システムを示す模式図である。
第3の実施形態に係る電気化学システムを示す模式図である。
第4の実施形態に係る電気化学システムを示す模式図である。
【発明を実施するための形態】
(【0011】以降は省略されています)
この特許をJ-PlatPat(特許庁公式サイト)で参照する
関連特許
積水化学工業株式会社
製管装置
19日前
積水化学工業株式会社
雨樋システム
今日
積水化学工業株式会社
配管の接続構造
13日前
積水化学工業株式会社
更生管の製管装置
19日前
積水化学工業株式会社
基板積層体の製造方法
今日
積水化学工業株式会社
配管構造及びプレハブ配管
18日前
積水化学工業株式会社
配管構造及びプレハブ配管
18日前
積水化学工業株式会社
軒樋支持具および雨樋システム
18日前
積水化学工業株式会社
竪樋支持具および排水システム
今日
積水化学工業株式会社
施工管理システム
5日前
積水化学工業株式会社
防食用粘着テープ
11日前
積水化学工業株式会社
集合継手および継手構造
18日前
積水化学工業株式会社
電気融着継手、配管システム、配管付き電気融着継手、及び配管更生構造
今日
積水化学工業株式会社
フレキシブルGHLC素子用シール剤
18日前
積水化学工業株式会社
排水口用保護具及びルーフドレーンの施工方法
18日前
積水化学工業株式会社
導電性粒子、ソケット、導電材料及び接続構造体
11日前
積水化学工業株式会社
補強用接着シートおよびその巻回体並びに風力発電用ブレードの補修方法および風力発電用ブレード
6日前
積水化学工業株式会社
調光素子用シール剤、硬化性樹脂組成物の調光素子用シール剤としての使用、調光素子、及び、合わせガラス
19日前
積水化学工業株式会社
区画貫通処理構造、区画貫通処理材、及び区画貫通処理構造の施工方法
5日前
積水化学工業株式会社
ポリオール組成物、難燃性ウレタン樹脂組成物、及びポリウレタン発泡体
21日前
積水化学工業株式会社
ポリオール含有組成物、発泡性ウレタン樹脂組成物、及びポリウレタン発泡体
11日前
積水化学工業株式会社
アレルゲン低減化剤、アレルゲン低減化溶液、アレルゲン低減化塗料、樹脂組成物、アレルゲン低減化製品及びアレルゲン低減化方法
14日前
積水化学工業株式会社
調光素子用シール剤、硬化性樹脂組成物の調光素子用シール剤としての使用、調光素子、及び、合わせガラス
7日前
株式会社カネカ
可撓性ガス拡散電極
1か月前
本田技研工業株式会社
電解装置
1か月前
株式会社東芝
アルマイト処理方法
1か月前
本田技研工業株式会社
差圧式電解装置
12日前
本田技研工業株式会社
水電解スタック
1か月前
一般財団法人電力中央研究所
電解反応装置
1か月前
株式会社荏原製作所
蒸気発電プラント
25日前
SECカーボン株式会社
カソードアセンブリ
28日前
本田技研工業株式会社
CO2電解装置
1か月前
本田技研工業株式会社
電気化学スタック
1か月前
メルテックス株式会社
極薄電解銅箔及びその製造方法
18日前
本田技研工業株式会社
電解セルの製造方法
1か月前
古河電気工業株式会社
端子
26日前
続きを見る
他の特許を見る