TOP
|
特許
|
意匠
|
商標
特許ウォッチ
Twitter
他の特許を見る
公開番号
2025153479
公報種別
公開特許公報(A)
公開日
2025-10-10
出願番号
2024055981
出願日
2024-03-29
発明の名称
内燃機関の吸気通路構造
出願人
三菱自動車工業株式会社
代理人
個人
,
個人
,
個人
,
個人
,
個人
主分類
F02M
35/10 20060101AFI20251002BHJP(燃焼機関;熱ガスまたは燃焼生成物を利用する機関設備)
要約
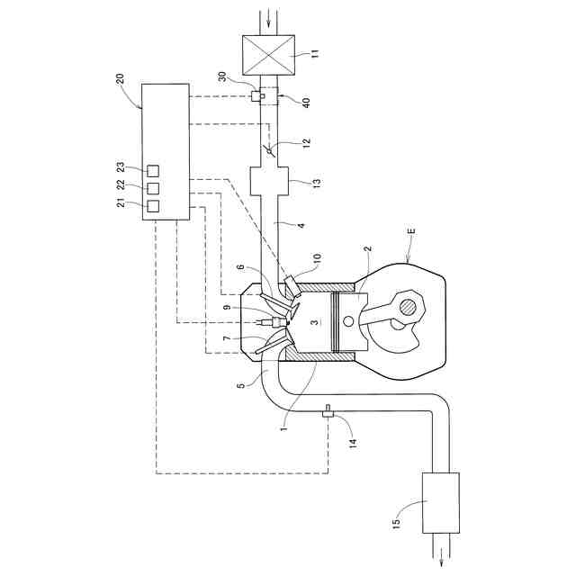
【課題】吸気通路の低流速時におけるエアフローセンサの測定精度を高める。
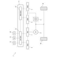
【解決手段】燃焼室3と、燃焼室3へ通じる吸気通路4と、吸気通路4に設けられるエアフローセンサ30と、少なくともエアフローセンサ30の上流側の吸気通路4に介在する流路断面可変機構40と、吸気通路4を流れる吸気の流速が所定値以下の場合に流路断面可変機構40を作動させて少なくともエアフローセンサ30の上流側における流路断面を縮小させる流路断面制御手段22とを備えている内燃機関の制御装置とした。
【選択図】図1
特許請求の範囲
【請求項1】
燃焼室と、前記燃焼室へ通じる吸気通路と、前記吸気通路に設けられるエアフローセンサと、少なくとも前記エアフローセンサの上流側の前記吸気通路に介在する流路断面可変機構と、前記吸気通路を流れる吸気の流速が所定値以下の場合に前記流路断面可変機構を作動させて少なくとも前記エアフローセンサの上流側における前記流路断面を縮小させる流路断面制御手段とを備えている内燃機関の制御装置。
続きを表示(約 930 文字)
【請求項2】
前記流路断面可変機構は、前記エアフローセンサよりも上流側に位置し、下流に向かうにつれて徐々に流路断面が小さくなるように傾斜する第一部分と、前記第一部分よりも下流側に位置し下流に向かうにつれて徐々に流路断面が大きくなるように傾斜する第二部分と、前記吸気通路の流れ方向に対する前記第一部分の傾斜角度を変更可能なアクチュエータと、を備え、
前記流路断面制御手段は、前記アクチュエータを動作させて前記第一部分の傾斜角度を大きくすることで前記流路断面を縮小する請求項1に記載の内燃機関の制御装置。
【請求項3】
前記吸気通路の流れ方向に対する前記第一部分の傾斜角度は、前記吸気通路の流れ方向に対する前記第二部分の傾斜角度よりも大きく設定されている請求項2に記載の内燃機関の制御装置。
【請求項4】
前記流路断面可変機構は、前記第一部分の上流側端を前記吸気通路に回動可能に接続する第一接続部と、前記第一部分と前記第二部分とを回動可能に接続する第二接続部とを備え、
前記第二部分にアクチュエータが接続され、前記流路断面制御手段は、前記アクチュエータを動作させて前記第二部分の下流側端を前記吸気通路の流れ方向に沿ってスライドさせることで前記流路断面を縮小する請求項2に記載の内燃機関の制御装置。
【請求項5】
前記エアフローセンサは前記吸気通路内に突出して設けられ、前記第一部分及び前記第二部分は、前記吸気通路の内面に沿って前記エアフローセンサを挟んで対向して設けられている請求項4に記載の内燃機関の制御装置。
【請求項6】
前記流路断面可変機構は、前記第一部分と前記第二部分との間を結ぶ第三部分を有し、前記第三部分にアクチュエータが接続され、前記流路断面制御手段は、前記アクチュエータを動作させて前記第三部分を前記吸気通路の軸心に向かって締め付けることで前記流路断面を縮小する請求項2に記載の内燃機関の制御装置。
【請求項7】
前記エアフローセンサは、前記吸気通路の流れ方向に対して前記第三部分が介在する領域に位置している請求項6に記載の内燃機関の制御装置。
発明の詳細な説明
【技術分野】
【0001】
この発明は、内燃機関の吸気通路構造に関する。
続きを表示(約 1,600 文字)
【背景技術】
【0002】
車両に搭載されたエンジン(内燃機関)は、要求されるトルクを基準として、その要求トルクが得られるように吸気量、燃料噴射量及び点火時期等を制御している。また、要求トルクは、アクセル開度やエンジン回転数等に基づいて設定される。
【0003】
吸気量は、例えば、吸気通路に設けられたエアフローセンサ等のセンサ類により検出することができる。エアフローセンサとして、例えば、特許文献1,2に記載されたものがある。
【先行技術文献】
【特許文献】
【0004】
特開平6-10752号公報
特表2013-528750号公報
【発明の概要】
【発明が解決しようとする課題】
【0005】
しかし、エアフローセンサの検出精度は必ずしも一定ではなく、特に低流速時、すなわち流速が低い場合は、下流の燃焼室側からの脈動や逆流の影響を受けやすいという問題がある。燃焼室側からの脈動や逆流の影響により測定精度が低下すると、エンジントルクやスロットル開度の演算の精度が低下し、エンジンの性能を発揮できない場合がある。
【0006】
そこで、この発明の課題は、吸気通路の低流速時におけるエアフローセンサの測定精度を高めることである。
【課題を解決するための手段】
【0007】
上記の課題を解決するために、この発明は、燃焼室と、前記燃焼室へ通じる吸気通路と、前記吸気通路に設けられるエアフローセンサと、少なくとも前記エアフローセンサの上流側の前記吸気通路に介在する流路断面可変機構と、前記吸気通路を流れる吸気の流速が所定値以下の場合に前記流路断面可変機構を作動させて少なくとも前記エアフローセンサの上流側における前記流路断面を縮小させる流路断面制御手段とを備えている内燃機関の制御装置を採用した(構成1)。
【0008】
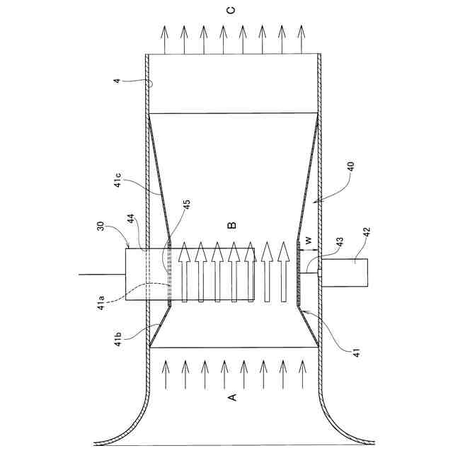
構成1において、前記流路断面可変機構は、前記エアフローセンサよりも上流側に位置し、下流に向かうにつれて徐々に流路断面が小さくなるように傾斜する第一部分と、前記第一部分よりも下流側に位置し下流に向かうにつれて徐々に流路断面が大きくなるように傾斜する第二部分と、前記吸気通路の流れ方向に対する前記第一部分の傾斜角度を変更可能なアクチュエータと、を備え、前記流路断面制御手段は、前記アクチュエータを動作させて前記第一部分の傾斜角度を大きくすることで前記流路断面を縮小する構成を採用できる(構成2)。
【0009】
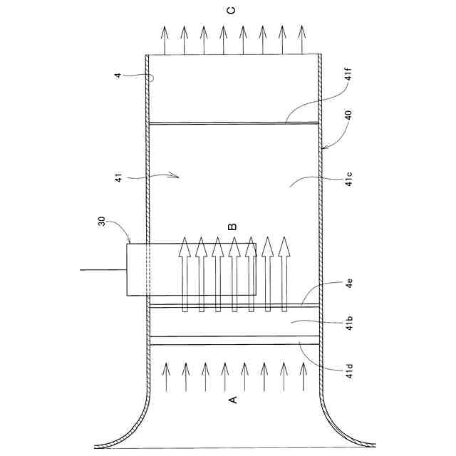
また、構成2において、前記流路断面可変機構は、下流に向かうにつれて徐々に流路断面が小さくなるように傾斜する第一部分を前記エアフローセンサよりも上流側に備え、下流に向かうにつれて徐々に流路断面が大きくなるように傾斜する第二部分を前記第一部分よりも下流側に備え、前記吸気通路の流れ方向に対する前記第一部分の傾斜角度は、前記吸気通路の流れ方向に対する前記第二部分の傾斜角度よりも大きく設定されている構成を採用できる(構成3)。
【0010】
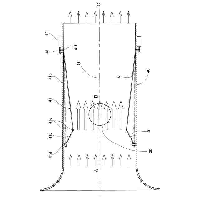
また、構成2において、前記流路断面可変機構は、下流に向かうにつれて徐々に流路断面が小さくなるように傾斜する第一部分を前記エアフローセンサよりも上流側に備え、下流に向かうにつれて徐々に流路断面が大きくなるように傾斜する第二部分を前記第一部分よりも下流側に備え、前記第一部分の上流側端を前記吸気通路に回動可能に接続する第一接続部と、前記第一部分と前記第二部分とを回動可能に接続する第二接続部とを備え、前記第二部分にアクチュエータが接続され、前記流路断面制御手段は、前記アクチュエータを動作させて前記第二部分の下流側端を前記吸気通路の流れ方向に沿ってスライドさせることで前記流路断面を縮小する構成を採用できる(構成4)。
(【0011】以降は省略されています)
この特許をJ-PlatPat(特許庁公式サイト)で参照する
関連特許
三菱自動車工業株式会社
内燃機関
3日前
三菱自動車工業株式会社
車体構造
5日前
三菱自動車工業株式会社
内燃機関
3日前
三菱自動車工業株式会社
内燃機関
3日前
三菱自動車工業株式会社
すべり軸受
4日前
三菱自動車工業株式会社
ファン装置
4日前
三菱自動車工業株式会社
フレーム車
4日前
三菱自動車工業株式会社
マウント装置
3日前
三菱自動車工業株式会社
副室式内燃機関
3日前
三菱自動車工業株式会社
車両の下部構造
4日前
三菱自動車工業株式会社
車両の制御装置
3日前
三菱自動車工業株式会社
副室式内燃機関
3日前
三菱自動車工業株式会社
車両用バンパー
2日前
三菱自動車工業株式会社
車両の前部構造
3日前
三菱自動車工業株式会社
内燃機関システム
3日前
三菱自動車工業株式会社
損失可変制御装置
3日前
三菱自動車工業株式会社
ハイブリッド車両
5日前
三菱自動車工業株式会社
内燃機関システム
3日前
三菱自動車工業株式会社
内燃機関システム
3日前
三菱自動車工業株式会社
車両の前輪懸架構造
2日前
三菱自動車工業株式会社
車両のフレーム構造
3日前
三菱自動車工業株式会社
車両のフレーム構造
3日前
三菱自動車工業株式会社
車両のフレーム構造
3日前
三菱自動車工業株式会社
エンジンの潤滑装置
3日前
三菱自動車工業株式会社
内燃機関の制御装置
2日前
三菱自動車工業株式会社
車載部品の保護構造
3日前
三菱自動車工業株式会社
車両のフレーム構造
3日前
三菱自動車工業株式会社
インバータの冷却装置
2日前
三菱自動車工業株式会社
インバータの冷却装置
2日前
三菱自動車工業株式会社
内燃機関の吸気通路構造
2日前
三菱自動車工業株式会社
ジェスチャー検知システム
4日前
三菱自動車工業株式会社
ジェスチャー検知システム
4日前
三菱自動車工業株式会社
サスペンションクロスメンバ
3日前
三菱自動車工業株式会社
副室式内燃機関の制御システム
3日前
三菱自動車工業株式会社
副室式内燃機関の制御システム
3日前
三菱自動車工業株式会社
バッテリパックの取り付け構造
2日前
続きを見る
他の特許を見る