TOP
|
特許
|
意匠
|
商標
特許ウォッチ
Twitter
他の特許を見る
公開番号
2025148036
公報種別
公開特許公報(A)
公開日
2025-10-07
出願番号
2024048606
出願日
2024-03-25
発明の名称
ハイブリッド車両
出願人
三菱自動車工業株式会社
代理人
弁理士法人相原国際知財事務所
主分類
B60W
20/19 20160101AFI20250930BHJP(車両一般)
要約
【課題】過給機付きエンジンを搭載する場合であっても、バッテリやエンジンの状態に伴う走行性能の低下を抑制する。
【解決手段】ハイブリッド車両1は、ジェネレータ5を介して発電可能な過給機付きエンジン3と、バッテリ6及びジェネレータ5の少なくとも一方の電力で駆動輪を駆動するモータ2と、過給機付きエンジン3に対し自然吸気で動作させる通常モードと、過給により動作させる過給モードと、を要求出力に応じて選択的に設定する制御装置11と、を備え、制御装置11は、過給機付きエンジン3のエンジン温度とバッテリ6のバッテリ温度との少なくとも一方に基づいて、通常モードと過給モードとを切り替える。
【選択図】図1
特許請求の範囲
【請求項1】
ジェネレータを介して発電可能な過給機付きエンジンと、
バッテリ及び前記ジェネレータの少なくとも一方の電力で駆動輪を駆動するモータと、
前記過給機付きエンジンに対し自然吸気で動作させる通常モードと、過給により動作させる過給モードと、を要求出力に応じて選択的に設定する制御装置と、を備え、
前記制御装置は、前記過給機付きエンジンのエンジン温度と前記バッテリのバッテリ温度との少なくとも一方に基づいて、前記通常モードと前記過給モードとを切り替える、ハイブリッド車両。
続きを表示(約 590 文字)
【請求項2】
前記制御装置は、前記過給モードにおいて前記エンジン温度が適正範囲外である場合に、前記通常モードに切り替えて前記過給機付きエンジンの回転数を上昇させる、請求項1に記載のハイブリッド車両。
【請求項3】
前記制御装置は、前記通常モードにおいて前記バッテリ温度が適正範囲外である場合に、前記過給モードに切り替える、請求項1に記載のハイブリッド車両。
【請求項4】
前記制御装置は、前記通常モードにおいて前記バッテリの出力制限がある場合に、前記バッテリ温度に拘わらず前記過給モードに切り替える、請求項3に記載のハイブリッド車両。
【請求項5】
前記制御装置は、前記過給機付きエンジンの暖機期間においては、前記過給モードへの切り換え要求があっても前記過給モードへの切り替えを保留する、請求項1乃至3のいずれかに記載のハイブリッド車両。
【請求項6】
前記制御装置は、前記過給モードにおいて、走行路の傾斜及び車速に基づき前記過給機付きエンジンの温度上昇が予測される場合に、前記通常モードに切り替える、請求項1乃至3のいずれかに記載のハイブリッド車両。
【請求項7】
前記制御装置は、前記過給モードにおいて前記過給機付きエンジンの回転数を低下させる、請求項1乃至3のいずれかに記載のハイブリッド車両。
発明の詳細な説明
【技術分野】
【0001】
本発明は、ハイブリッド車両に関する。
続きを表示(約 1,700 文字)
【背景技術】
【0002】
ハイブリッド車両は、走行用動力源としてエンジン(内燃機関)とモータ(電動機)とを搭載し、両者の使い方によりシリーズ方式、パラレル方式、又はシリーズ・パラレル方式に大別される。シリーズ方式は、エンジンの動力によりジェネレータ(発電機)で発電してバッテリを充電すると共に、バッテリの電力でモータを駆動して車両を走行させる方式である。パラレル方式は、主にエンジンの動力で車両を走行させると共に、モータの動力で走行を補助する方式である。シリーズ・パラレル方式は、車両の走行状態に応じて、シリーズ方式とパラレル方式とを切り替えることができる方式である。
【0003】
とりわけシリーズ・パラレル方式は、エンジン効率が低い発進時や低速走行時にモータで走行し、モータ効率が低い高負荷時や高速走行時にエンジンで走行することにより、低燃費性能の面で有利である。また、シリーズ・パラレル方式のハイブリッド車両は、過給機付きのエンジンを搭載することにより、最高出力を上昇させることができるほか、ドライバによる加速要求が高い場合であってもパラレル走行での加速性能を向上させることができる。
【0004】
また、特許文献1に開示されたシリーズ・パラレル方式のハイブリッド車両では、エンジンの回転数を低下させる場合であっても、過給機によりエンジンの過給圧を上昇させることでエンジン出力を維持し、ドライバビリティの低下を抑制している。
【先行技術文献】
【特許文献】
【0005】
特開2021-049876公報
【発明の概要】
【発明が解決しようとする課題】
【0006】
ところで、過給機付きエンジンを搭載する上記のようなハイブリッド車両は、バッテリやエンジンの状態によっては走行に必要とされる電力が不足する虞が生じる。
【0007】
本発明はこのような課題に鑑みてなされたものであり、その目的とするところは、過給機付きエンジンを搭載する場合であっても、バッテリやエンジンの状態に伴う走行性能の低下を抑制することができるハイブリッド車両を提供することにある。
【課題を解決するための手段】
【0008】
上記目的を達成するため、本発明のハイブリッド車両は、ジェネレータを介して発電可能な過給機付きエンジンと、バッテリ及び前記ジェネレータの少なくとも一方の電力で駆動輪を駆動するモータと、前記過給機付きエンジンに対し自然吸気で動作させる通常モードと、過給により動作させる過給モードと、を前記ハイブリッド車両の要求出力に応じて選択的に設定する制御装置と、を備え、前記制御装置は、前記過給機付きエンジンの冷却水温度と前記バッテリのバッテリ温度との少なくとも一方に基づいて、前記通常モードと前記過給モードとを切り替える。
【発明の効果】
【0009】
ハイブリッド車両は、要求出力に応じて過給機付きエンジンを自然吸気による通常モードと過給による過給モードとを選択的に設定する。その上で、本発明に係るハイブリッド車両は、過給機付きエンジンの冷却水温度及びバッテリのバッテリ温度の少なくとも一方の状態に応じて通常モードと過給モードとを切り替える制御を行うことにより、走行中に過給機付きエンジン若しくはバッテリの出力制限が生じた場合であっても、相互に補完し合うことで走行に要求される出力を維持することができる。従って、本発明のハイブリッド車両によれば、過給機付きエンジンを搭載する場合であっても、バッテリや過給機付きエンジンの状態に伴う走行性能の低下を抑制することができる。
【図面の簡単な説明】
【0010】
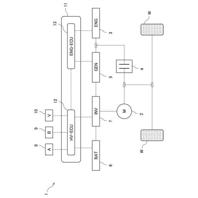
本発明に係るハイブリッド車両の主要構成を示すブロック図である。
制御装置の制御手順を表すフローチャートである。
【発明を実施するための形態】
(【0011】以降は省略されています)
この特許をJ-PlatPat(特許庁公式サイト)で参照する
関連特許
個人
タイヤレバー
2か月前
個人
前輪キャスター
1か月前
個人
上部一体型自動車
11日前
個人
タイヤ脱落防止構造
1か月前
個人
ホイルのボルト締結
3か月前
個人
ルーフ付きトライク
2か月前
個人
マスタシリンダ
18日前
個人
車両通過構造物
2か月前
日本精機株式会社
表示装置
2か月前
日本精機株式会社
表示装置
2か月前
日本精機株式会社
表示装置
2か月前
日本精機株式会社
表示装置
1か月前
個人
車両用スリップ防止装置
3か月前
個人
アクセルのソフトウェア
3か月前
個人
乗合路線バスの客室装置
2か月前
個人
円湾曲ホイール及び球体輪
2か月前
日本精機株式会社
車載表示装置
3か月前
個人
車載小物入れ兼雨傘収納具
3か月前
個人
音声ガイド、音声サービス
2か月前
株式会社ニフコ
保持装置
3か月前
株式会社豊田自動織機
産業車両
2か月前
日本精機株式会社
車載表示装置
26日前
株式会社ニフコ
収納装置
1か月前
株式会社ニフコ
照明装置
1か月前
日本精機株式会社
車室演出装置
1か月前
日本精機株式会社
画像投映装置
7日前
日本無線株式会社
取付金具
2か月前
極東開発工業株式会社
車両
2か月前
日本精機株式会社
車両用表示装置
3か月前
井関農機株式会社
作業車両
3か月前
日本精機株式会社
車両用表示装置
2か月前
日本精機株式会社
車両用表示装置
7日前
日本精機株式会社
車両用投影装置
25日前
日本精機株式会社
車両用投射装置
12日前
株式会社SUBARU
車両
5日前
井関農機株式会社
作業車両
25日前
続きを見る
他の特許を見る