TOP
|
特許
|
意匠
|
商標
特許ウォッチ
Twitter
他の特許を見る
公開番号
2025150369
公報種別
公開特許公報(A)
公開日
2025-10-09
出願番号
2024051208
出願日
2024-03-27
発明の名称
内燃機関
出願人
三菱自動車工業株式会社
代理人
弁理士法人相原国際知財事務所
主分類
F02D
43/00 20060101AFI20251002BHJP(燃焼機関;熱ガスまたは燃焼生成物を利用する機関設備)
要約
【課題】可変動弁機構を備えた内燃機関において、可変動弁機構の切換作動時における燃焼を適切に行う内燃機関を提供する。
【解決手段】内燃機関1は、吸気弁の開閉時期を変更する可変動弁機構を備えるとともに、主燃焼室40と、副燃焼室42と、主燃焼室40に配置された第1点火プラグ61と、副燃焼室42に配置された第2点火プラグ62と、第1点火プラグ61と第2点火プラグ62とを制御する制御装置50とを備える。制御装置50は、可変動弁機構による吸気弁の開閉時期の変更に伴って、第1点火プラグ61によるSI点火、第2点火プラグ62によるJET点火、第1点火プラグ61及び第2点火プラグ62によるSI+JET点火のいずれかに点火形態を切り替える。
【選択図】図2
特許請求の範囲
【請求項1】
空気と燃料との混合気が充填される主燃焼室と、
複数の連通孔を介して前記主燃焼室と連通する副燃焼室と、
前記主燃焼室に配置され、前記主燃焼室内の前記混合気に点火する第1点火プラグと、
前記副燃焼室に配置され、前記副燃焼室内の前記混合気に点火する第2点火プラグと、
吸気弁の開閉時期を変更する可変動弁機構と、備えた内燃機関であって、
前記内燃機関の運転状態に基づいて、前記第1点火プラグ及び前記第2点火プラグによる点火形態及び点火時期を制御する制御装置を備え、
前記第1点火プラグ及び前記第2点火プラグのうち、前記第1点火プラグのみ点火する前記点火形態である第1点火形態と、前記第2点火プラグのみ点火する第2点火形態とを有し、
前記制御装置は、前記第1点火形態または前記第2点火形態を適用する前記内燃機関の運転領域である単一点火領域内で、前記可変動弁機構により前記吸気弁の閉弁時期が下死点を跨ぐように変更したときに、前記内燃機関の運転状態に基づいて設定される前記第1点火形態または前記第2点火形態の一方から他方に前記点火形態を変更するとともに、前記点火時期をリタードする内燃機関。
続きを表示(約 690 文字)
【請求項2】
過給機を備え、
前記制御装置は、前記単一点火領域において、前記過給機による過給領域では前記第2点火形態にし、自然吸気領域では前記前記第1点火形態にし、
前記可変動弁機構により前記吸気弁の閉弁時期が前記下死点より早く設定される前記内燃機関の運転領域である早閉じ領域と、閉弁時期が前記下死点より遅く設定される前記内燃機関の運転領域である遅閉じ領域を有し、
前記可変動弁機構は、前記単一点火領域で前記早閉じ領域と前記遅閉じ領域との切換が行われる請求項1に記載の内燃機関。
【請求項3】
前記制御装置は、前記単一点火領域で、前記内燃機関の所定回転速度未満の低回転域では前記早閉じ領域とし、前記内燃機関の所定回転速度以上の高回転域では前記遅閉じ領域にする請求項2に記載の内燃機関。
【請求項4】
前記制御装置は、前記単一点火領域で、前記内燃機関の所定値未満の低負荷域では前記早閉じ領域とし、前記内燃機関の所定値以上の高負荷域では前記遅閉じ領域にする請求項2に記載の内燃機関。
【請求項5】
前記第1点火プラグ及び前記第2点火プラグの両方を点火する第3点火形態を有し、
前記制御装置は、前記単一点火領域よりも高回転域で前記第3点火形態にする請求項2に記載の内燃機関。
【請求項6】
前記制御装置は、前記内燃機関の始動時において前記吸気弁の閉弁時期を下死点にするように前記可変動弁機構を制御するともに前記第2点火形態にすることを特徴とする請求項1から5のいずれか1項に記載の内燃機関。
発明の詳細な説明
【技術分野】
【0001】
本発明は、主燃焼室に配置された点火プラグと副燃焼室に配置された点火プラグとを備えるとともに、可変動弁機構を備えた内燃機関に関する。
続きを表示(約 2,200 文字)
【背景技術】
【0002】
従来、主燃焼室に配置された点火プラグと副燃焼室に配置された点火プラグとを備えた内燃機関に関する技術が知られている。例えば、特許文献1には、主燃焼室に配置された点火プラグと、副燃焼室に配置された点火プラグとを有する内燃機関が記載され、暖機状態では副燃焼室内で点火し、冷機状態では主燃焼室内で点火するとともに始動後に点火時期の遅角制御を行うことで、始動直後から排気温度を迅速に上昇させて、排気通路に備えられた排気浄化触媒における早期活性化を図っている。
【先行技術文献】
【特許文献】
【0003】
特開2023‐030452号公報
【発明の概要】
【発明が解決しようとする課題】
【0004】
近年では、吸気弁の開閉時期を可変制御する可変動弁機構を備えた内燃機関が増えてきている。このように可変動弁機構を備えた内燃機関では、吸気弁の開閉時期を変更することで筒内の吸気流動が大きく変化する。
したがって、上記特許文献1のように点火形態を切換可能であるとともに、可変動弁機構を備えた内燃機関において、可変動弁機構の作動による筒内の吸気流動の変化を考慮した適切な燃焼を図ることが要求されている。
【0005】
本発明はこのような課題に鑑みてなされたものであり、その目的とするところは、吸気弁に可変動弁機構を備えるとともに点火形態を切換可能な内燃機関において、可変動弁機構の切換作動時における燃焼を適切に行うことが可能な内燃機関を提供することにある。
【課題を解決するための手段】
【0006】
上記目的を達成するため、本発明の内燃機関は、空気と燃料との混合気が充填される主燃焼室と、複数の連通孔を介して前記主燃焼室と連通する副燃焼室と、前記主燃焼室に配置され、前記主燃焼室内の前記混合気に点火する第1点火プラグと、前記副燃焼室に配置され、前記副燃焼室内の前記混合気に点火する第2点火プラグと、吸気弁の開閉時期を変更する可変動弁機構と、備えた内燃機関であって、前記内燃機関の運転状態に基づいて、前記第1点火プラグ及び前記第2点火プラグによる点火形態及び点火時期を制御する制御装置を備え、前記第1点火プラグ及び前記第2点火プラグのうち、前記第1点火プラグのみ点火する前記点火形態である第1点火形態と、前記第2点火プラグのみ点火する第2点火形態とを有し、前記制御装置は、前記第1点火形態または前記第2点火形態を適用する前記内燃機関の運転領域である単一点火領域内で、前記可変動弁機構により前記吸気弁の閉弁時期が下死点を跨ぐように変更したときに、前記内燃機関の運転状態に基づいて設定される前記第1点火形態または前記第2点火形態の一方から他方に前記点火形態を変更するとともに、前記点火時期をリタードすることを特徴とする。
【発明の効果】
【0007】
本発明の内燃機関によれば、可変動弁機構により吸気弁の閉弁時期が下死点を跨ぐように変更したときに筒内が高圧になることによるノッキングをリタードによって回避するとともに、点火形態を切り換えることで出力低下あるいは過剰燃焼を抑えて、可変動弁機構の切換作動時における燃焼を適切に行うことができる。
【図面の簡単な説明】
【0008】
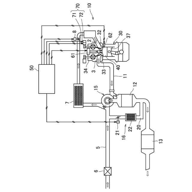
実施形態にかかる内燃機関の概略構成図である。
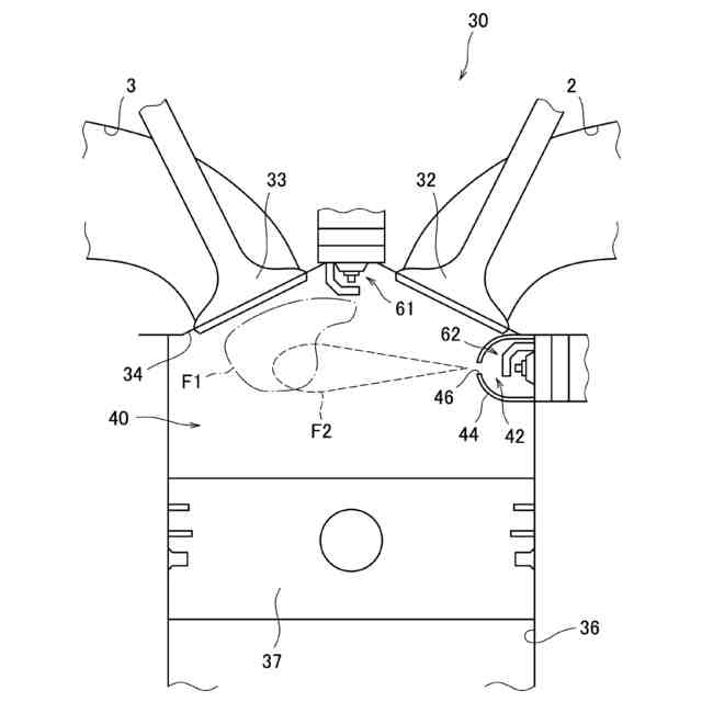
気筒を模式的に示す説明図である。
内燃機関の運転状態に対する点火形態の設定用マップの一例である。
内燃機関の運転状態に対する可変動弁機構の作動設定用マップの一例である。
単一点火領域における可変動弁機構の切換に伴う点火形態の切換の一実施形態の説明図である。
単一点火領域における可変動弁機構の切換に伴う点火形態の切換の他の実施形態の説明図である。
第1点火プラグおよび第2点火プラグの配置位置の他例を模式的に示す。
【発明を実施するための形態】
【0009】
以下、図面に基づき本発明の一実施形態について説明する。
(内燃機関)
図1は、本発明の実施形態にかかる内燃機関1の概略構成図である。内燃機関1は、例えば車両に搭載された走行駆動用のガソリンエンジンである。内燃機関1は、内燃機関本体10(以下、「本体10」と称する)と、制御装置50とを備えている。本体10の吸気通路5には、吸気の流れに沿ってエアクリーナー6、インタークーラー7、スロットルバルブ8が各気筒30の吸気ポート2の上流に設けられている。一方、本体10の排気通路11には、各気筒30の排気ポート3から排気の流れに沿って上流側排気浄化触媒12および下流側排気浄化触媒13が設けられている。
【0010】
また、本体10には、過給機15およびEGRシステム16が設けられている。過給機15は、排気通路11を流れる排気ガスにより図示しないタービンを回転させ、タービンに連結された図示しないコンプレッサの回転により圧縮空気を吸気側へと供給する。EGRシステム16は、排気通路11と吸気通路5とを連通するEGR通路20、EGR通路20の流路面積を変更するEGRバルブ21およびEGR通路20を通過する排気を冷却するEGRクーラー22を含む。
(【0011】以降は省略されています)
この特許をJ-PlatPat(特許庁公式サイト)で参照する
関連特許
個人
バンケル型内燃機関の改良
1日前
本田技研工業株式会社
車両
5日前
本田技研工業株式会社
車両
5日前
トヨタ自動車株式会社
電磁弁
1日前
トヨタ自動車株式会社
内燃機関
26日前
株式会社クボタ
作業車両
6日前
本田技研工業株式会社
内燃機関
5日前
本田技研工業株式会社
内燃機関
6日前
本田技研工業株式会社
始動制御装置
5日前
本田技研工業株式会社
始動制御装置
5日前
個人
流体式推力方向制御装置
16日前
朝日電装株式会社
スロットルグリップ装置
16日前
トヨタ自動車株式会社
閾値の設定装置
16日前
トヨタ自動車株式会社
エンジン制御装置
12日前
トヨタ自動車株式会社
電磁弁の制御装置
1日前
大阪瓦斯株式会社
エンジンシステム
5日前
日産自動車株式会社
内燃機関
12日前
本田技研工業株式会社
内燃機関の吸気構造
6日前
日産自動車株式会社
内燃機関
12日前
株式会社デンソートリム
エンジン制御装置
12日前
本田技研工業株式会社
可変ファンネル装置
5日前
トヨタ自動車株式会社
V型8気筒エンジン
1日前
マツダ株式会社
エンジン
6日前
本田技研工業株式会社
EGRバルブ制御装置
16日前
トヨタ自動車株式会社
内燃機関の燃料供給装置
12日前
株式会社SUBARU
車両
1日前
トヨタ自動車株式会社
内燃機関の燃料供給装置
16日前
トヨタ自動車株式会社
インジェクタの制御装置
14日前
トヨタ自動車株式会社
エンジン制御装置
16日前
ヤンマーホールディングス株式会社
エンジン装置
14日前
ヤンマーホールディングス株式会社
エンジン装置
14日前
ヤンマーホールディングス株式会社
エンジン装置
14日前
本田技研工業株式会社
内燃機関の制御装置
6日前
本田技研工業株式会社
内燃機関の制御装置
6日前
大阪瓦斯株式会社
発電設備、及び発電方法
14日前
ヤンマーホールディングス株式会社
エンジン装置
14日前
続きを見る
他の特許を見る