TOP
|
特許
|
意匠
|
商標
特許ウォッチ
Twitter
他の特許を見る
10個以上の画像は省略されています。
公開番号
2025143189
公報種別
公開特許公報(A)
公開日
2025-10-01
出願番号
2024216240
出願日
2024-12-11
発明の名称
エンジン装置
出願人
ヤンマーホールディングス株式会社
代理人
個人
,
個人
主分類
F02D
19/08 20060101AFI20250924BHJP(燃焼機関;熱ガスまたは燃焼生成物を利用する機関設備)
要約
【課題】アンモニア混焼エンジンから排出される排気ガスを浄化するための装置を大型化することなく、排気ガス性状を良好に維持することができるエンジン装置を提供する。
【解決手段】
アンモニアを含む主燃料と炭化水素系の副燃料とを燃焼させて稼働するアンモニア混焼エンジン装置であるエンジン装置1は、制御装置9によって、排気ガスに含まれる未燃アンモニア及び窒素酸化物の排出割合が所定割合となるように、主燃料及び空気の混合気の空気過剰率と、副燃料の噴射時期とのうち、少なくとも一つを制御する。
【選択図】図1
特許請求の範囲
【請求項1】
アンモニアを含む主燃料と炭化水素系の副燃料とを燃焼させて稼働するアンモニア混焼エンジン装置において、
排気ガスに含まれる未燃アンモニア及び窒素酸化物の排出割合が所定割合となるように、前記主燃料及び空気の混合気の空気過剰率と、前記副燃料の噴射時期とのうち、少なくとも一つを制御することを特徴とするエンジン装置。
続きを表示(約 1,400 文字)
【請求項2】
アンモニアを含む主燃料と炭化水素系の副燃料とを燃焼させて稼働するアンモニア混焼エンジン装置において、
前記アンモニアに水素を混合して前記主燃料を生成し、
排気ガスに含まれる未燃アンモニア及び窒素酸化物の排出割合が所定割合となるように、前記主燃料における前記アンモニア及び前記水素の混合割合を制御することを特徴とするエンジン装置。
【請求項3】
アンモニアを含む主燃料と炭化水素系の副燃料とを燃焼させて稼働するアンモニア混焼エンジン装置において、
前記アンモニアに水素を混合して前記主燃料を生成し、
排気ガスに含まれる未燃アンモニア及び窒素酸化物の排出割合が所定割合となるように、前記主燃料及び空気の混合気の空気過剰率と、前記副燃料の噴射時期と、前記主燃料における前記アンモニア及び前記水素の混合割合のうち、少なくとも一つを制御することを特徴とするエンジン装置。
【請求項4】
前記空気過剰率の増加又は減少と、前記噴射時期の遅角と、前記アンモニアの前記混合割合の増加とのうち、少なくとも1つを行うことで前記排気ガス中の前記未燃アンモニア及び前記窒素酸化物の排出割合における前記未燃アンモニアの排出割合を増加させて、前記未燃アンモニアの排出割合が前記所定割合となるように制御することを特徴とする請求項3に記載のエンジン装置。
【請求項5】
前記空気過剰率の増加又は減少と、前記噴射時期の進角と、前記水素の前記混合割合の増加とのうち、少なくとも1つを行うことで前記排気ガス中の前記未燃アンモニア及び前記窒素酸化物の排出割合における前記窒素酸化物の排出割合を増加させて、前記窒素酸化物の排出割合が前記所定割合となるように制御することを特徴とする請求項3に記載のエンジン装置。
【請求項6】
前記排気ガスに含まれる前記窒素酸化物を還元剤によって還元する選択還元触媒と、
前記排気ガスに含まれる前記未燃アンモニアを吸着するアンモニア吸着触媒と、
を備えることを特徴とする請求項1~3の何れか1項に記載のエンジン装置。
【請求項7】
前記アンモニアを改質して前記水素を生成することを特徴とする請求項2又は3に記載のエンジン装置。
【請求項8】
EGR率の減少と、前記副燃料の噴射圧力の増加と、吸気バイパス量の増加と、過給機のウエストゲート開度の増加と、過給機の可変ノズル開度の増加とのうち、少なくとも1つを行うことで、前記排気ガス中の前記未燃アンモニア及び前記窒素酸化物の排出割合における前記窒素酸化物の排出割合を増加させて、前記窒素酸化物の排出割合が前記所定割合となるように制御することを特徴とする請求項3に記載のエンジン装置。
【請求項9】
EGR率の増加と、前記副燃料の噴射圧力の低減と、吸気バイパス量の低減と、過給機のウエストゲート開度の低減と、過給機の可変ノズル開度の低減とのうち、少なくとも1つを行うことで、前記排気ガス中の前記未燃アンモニア及び前記窒素酸化物の排出割合における前記未燃アンモニアの排出割合を増加させて、前記未燃アンモニアの排出割合が前記所定割合となるように制御することを特徴とする請求項3に記載のエンジン装置。
発明の詳細な説明
【技術分野】
【0001】
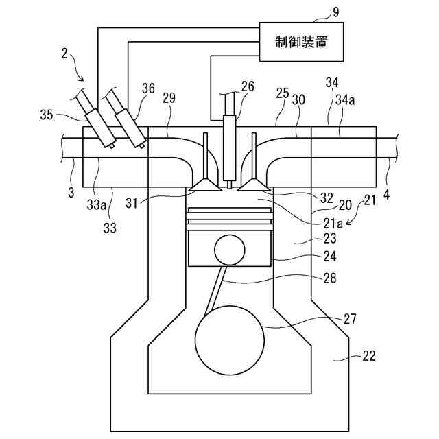
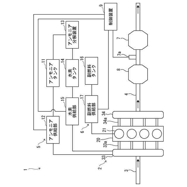
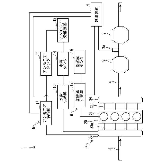
本発明は、アンモニアを少なくとも含む主燃料と炭化水素系の副燃料とを燃焼させて稼働するアンモニア混焼エンジンを備えたエンジン装置に関する。
続きを表示(約 1,600 文字)
【背景技術】
【0002】
従来、エンジン装置には、アンモニアを少なくとも含む主燃料と軽油等の炭化水素系の副燃料とを燃焼させて稼働するアンモニア混焼エンジンを備えたものがある。エンジン装置では、アンモニア混焼エンジンから排出される排気ガスの性状を向上することが求められる。
【0003】
例えば、特許文献1では、アンモニアを燃料とする内燃機関の排気ガスを浄化する排気浄化装置は、窒素酸化物を還元する機能及びアンモニアを酸化する機能を有する触媒と、触媒の下流側に配置され、排気ガス中のアンモニアを吸着する吸着材と、触媒の活性状態を検出する活性状態検出部と、吸着材の下流側における排気ガスの濃度を取得する濃度取得部と、内燃機関にアンモニアを供給する燃料供給部によるアンモニアの供給量を制御する制御部と、を備える。制御部は、触媒が活性状態である場合に、濃度取得部により取得された排気ガスの濃度を用いて、吸着材の下流側における排気ガスの濃度を一定に保つように、アンモニアの供給量を制御する。
【0004】
また、特許文献2では、アンモニアエンジンシステムは、アンモニアを燃料とするアンモニアエンジンと、アンモニアを分解するアンモニアクラッカー触媒を含み、アンモニアを分解して水素を生じさせるアンモニアクラッカー装置とを備えたアンモニアエンジンシステムであって、アンモニアエンジンとアンモニアクラッカー装置との間に、アンモニア酸化装置が備えられている。
【先行技術文献】
【特許文献】
【0005】
特開2020-90894号公報
特開2010-121509号公報
【発明の概要】
【発明が解決しようとする課題】
【0006】
しかしながら、特許文献1のような従来のアンモニア混焼エンジンでは、触媒によって、排気ガス中の窒素酸化物を還元すると共に、アンモニアを酸化することで、排気ガスを浄化することができるが、排気ガス中の窒素酸化物及びアンモニアの量や比率を制御するものではない。そのため、排気ガスに想定される窒素酸化物及び未燃アンモニアの最大値を基準として排気ガスを浄化するための装置を構成する必要があり、装置が大容量化、大型化するおそれがある。また、このようなアンモニア混焼エンジンへのアンモニアの供給量を減少させる場合、同等の出力を得るためには他の燃料を投入する必要があり、温室効果ガス排出量(GHG)が増大して商品力が低下するおそれがある。
【0007】
また、特許文献2のような従来のアンモニア混焼エンジンでは、アンモニアの難燃性を改善するためにアンモニアを水素と混合して燃焼させるが、その燃焼で生じた排気ガス性状の悪化を改善することや排気ガスを浄化することについては考慮されていない。
【0008】
本発明は、アンモニア混焼エンジンから排出される排気ガスを浄化するための装置を大型化することなく、排気ガス性状を良好に維持することができるエンジン装置を提供することを目的とする。
【課題を解決するための手段】
【0009】
上記課題を解決するために、本発明のエンジン装置は、アンモニアを含む主燃料と炭化水素系の副燃料とを燃焼させて稼働するアンモニア混焼エンジン装置であって、排気ガスに含まれる未燃アンモニア及び窒素酸化物の排出割合が所定割合となるように、前記主燃料及び空気の混合気の空気過剰率と、前記副燃料の噴射時期とのうち、少なくとも一つを制御することを特徴とする。
【発明の効果】
【0010】
本発明によれば、アンモニア混焼エンジンから排出される排気ガスを浄化するための装置を大型化することなく、排気ガス性状を良好に維持することができるエンジン装置を提供する。
【図面の簡単な説明】
(【0011】以降は省略されています)
この特許をJ-PlatPat(特許庁公式サイト)で参照する
関連特許
トヨタ自動車株式会社
エンジン制御装置
2日前
日産自動車株式会社
内燃機関
2日前
株式会社デンソートリム
エンジン制御装置
2日前
日産自動車株式会社
内燃機関
2日前
トヨタ自動車株式会社
内燃機関の燃料供給装置
6日前
トヨタ自動車株式会社
内燃機関の燃料供給装置
2日前
トヨタ自動車株式会社
インジェクタの制御装置
4日前
ヤンマーホールディングス株式会社
エンジン装置
4日前
ヤンマーホールディングス株式会社
エンジン装置
4日前
ヤンマーホールディングス株式会社
エンジン装置
4日前
ヤンマーホールディングス株式会社
エンジン装置
4日前
ヤンマーホールディングス株式会社
エンジン装置
4日前
大阪瓦斯株式会社
発電設備、及び発電方法
4日前
ヤンマーホールディングス株式会社
エンジン装置
4日前
ヤンマーホールディングス株式会社
エンジン装置
4日前
トヨタ自動車株式会社
内燃機関の燃料噴射制御装置
4日前
ヤンマーホールディングス株式会社
エンジンシステム
4日前
いすゞ自動車株式会社
制御システム
4日前
日産自動車株式会社
ターボ過給機付き内燃機関
2日前
ヤンマーホールディングス株式会社
アンモニア混焼エンジン
4日前
トヨタ自動車株式会社
シリンダ加熱装置
2日前
ヤンマーホールディングス株式会社
アンモニア混焼エンジン
4日前
マツダ株式会社
エンジンの排気バルブ制御装置
2日前
川崎重工業株式会社
ガス燃料供給システムおよび船舶
2日前
Astemo株式会社
インジェクタ故障検出装置
2日前
本田技研工業株式会社
遠心圧縮機及びその流路設計方法
2日前
ヤンマーホールディングス株式会社
燃料供給装置及びエンジンシステム
4日前
三菱重工業株式会社
内燃機関の制御装置および方法
2日前
日産自動車株式会社
内燃機関の回転数表示方法および装置
2日前
三菱自動車工業株式会社
内燃機関のピストン
2日前
三菱自動車工業株式会社
内燃機関のピストン
2日前
トヨタ自動車株式会社
内燃機関の制御装置、及び内燃機関用のプログラム
2日前
カワサキモータース株式会社
内燃機関の制御回路及び自動二輪車
2日前
三菱重工業株式会社
排気設備、及びこれを備えるガスタービン
4日前
本田技研工業株式会社
車両用制御装置、制御方法及び鞍乗型車両
4日前
株式会社竹内製作所
作業用車両および作業用車両の制御方法
2日前
続きを見る
他の特許を見る