TOP
|
特許
|
意匠
|
商標
特許ウォッチ
Twitter
他の特許を見る
公開番号
2025177217
公報種別
公開特許公報(A)
公開日
2025-12-05
出願番号
2024083835
出願日
2024-05-23
発明の名称
内燃機関の制御装置および内燃機関の失火異常検出方法
出願人
株式会社豊田自動織機
代理人
弁理士法人深見特許事務所
主分類
F02D
45/00 20060101AFI20251128BHJP(燃焼機関;熱ガスまたは燃焼生成物を利用する機関設備)
要約
【課題】燃料噴射弁の固着に起因した失火異常を、早期に検出可能とする。
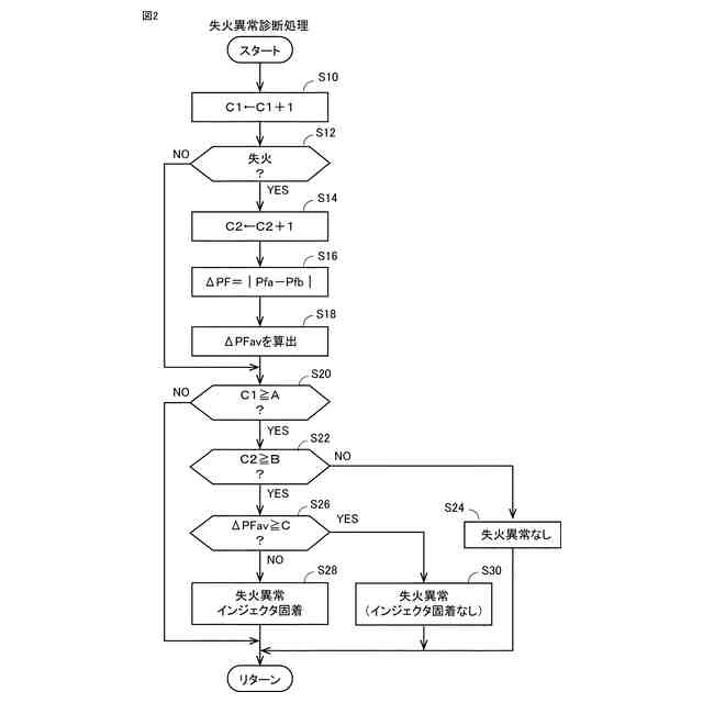
【解決手段】失火判定部110は、気筒の失火の有無を判定する。カウンタ部120は、失火有無の判定を処理したときカウンタ値C1をインクリメントし、失火と判定されたときカウンタ値C2をインクリメントする。失火時レール圧差算出部130は、失火と判定されたとき、燃料噴射前後のコモンレール内の燃料圧力の差である失火時レール圧差ΔPFを取得するとともに、失火時レール圧差ΔPFの平均値ΔPFavを算出して失火時レール圧差ΔPFを更新する。異常判定部140は、値C1が所定値A以上になった際、値C2が所定値B以上であり、かつ、平均値ΔPFaが閾値C以上である場合、失火異常であると判定する。値C1が所定値A以上になった際、値C2が所定値B以上であり、かつ、平均値ΔPFaが閾値C未満である場合、失火異常およびインジェクタの固着であると判定する。
【選択図】図3
特許請求の範囲
【請求項1】
コモンレールに蓄圧された燃料を燃料噴射弁から気筒内に噴射する、コモンレール式燃料噴射装置を備えた内燃機関の制御装置であって、
前記内燃機関の前記気筒における失火を判定する失火判定部と、
前記失火と判定されたときの燃料噴射において、燃料噴射前後の前記コモンレール内の燃料圧力の差圧である失火時レール圧差を取得するとともに、前記失火時レール圧差を更新する失火時レール圧差算出部と、
異常判定部と、を備え、
前記異常判定部は、
前記失火と判定された回数である失火回数が所定値以上になった場合に、
前記失火時レール圧差が閾値以上であるとき、失火異常であると判定し、
前記失火時レール圧差が前記閾値未満であるとき、前記燃料噴射弁の固着に起因した失火異常であると判定する、内燃機関の制御装置。
続きを表示(約 960 文字)
【請求項2】
前記失火時レール圧差算出部は、前記失火時レール圧差を平均処理することによって、前記失火時レール圧差を更新する、請求項1に記載の内燃機関の制御装置。
【請求項3】
前記異常判定部は、
所定期間における前記失火回数が前記所定値以上になった場合に、
前記失火時レール圧差が前記閾値以上であるとき、失火異常であると判定し、
前記失火時レール圧差が前記閾値未満であるとき、前記燃料噴射弁の固着に起因した失火異常であると判定し、
前記所定期間における前記失火回数が前記所定値未満の場合に、
前記失火異常はないと判定する、請求項1または請求項2に記載の内燃機関の制御装置。
【請求項4】
前記燃料噴射は多段噴射であり、
前記失火時レール圧差は、前記多段噴射の開始前の燃料圧力と、前記多段噴射におけるメイン噴射の終了後の燃料圧力との差である、請求項1または請求項2に記載の内燃機関の制御装置。
【請求項5】
前記失火判定部は、前記内燃機関の回転速度の変動に基づいて前記失火を判定する、請求項1または請求項2に記載の内燃機関の制御装置。
【請求項6】
コモンレールに蓄圧された燃料を燃料噴射弁から気筒内に噴射する、コモンレール式燃料噴射装置を備えた内燃機関の失火異常検出方法であって、
前記内燃機関の前記気筒における失火を判定することと、
前記失火と判定されたときの燃料噴射において、燃料噴射前後の前記コモンレール内の燃料圧力の差圧である失火時レール圧差を取得することと、
前記失火時レール圧差の平均値を算出することと、
前記失火と判定された回数である失火回数をカウントすることと、
前記失火回数が所定値以上になった場合において、前記失火時レール圧差の平均値が閾値以上であるときに失火異常であると判定し、前記失火時レール圧差が前記閾値未満であるときに前記燃料噴射弁の固着に起因した失火異常であると判定することと、を含む、内燃機関の失火異常検出方法。
【請求項7】
前記失火回数は、所定期間における失火回数である、請求項6に記載の内燃機関の失火異常検出方法。
発明の詳細な説明
【技術分野】
【0001】
本開示は、内燃機関の制御装置、および、内燃機関の失火異常検出方法に関する。
続きを表示(約 1,800 文字)
【背景技術】
【0002】
特開2008-297954号公報(特許文献1)には、内燃機関の気筒において着火しているか否かを判定する着火判定手段を用いて、内燃機関の失火状態を検出している。着火判定手段は、燃料噴射弁への噴射指示に同期した、内燃機関の回転数の増加数が所定値より小さいとき、着火していない(失火している)と判定する。
【0003】
特許文献1では、失火時におけるコモンレール内圧の圧力低下特性に基づいて、失火が燃料噴射弁の故障に起因しているか否かを判定している。詳細には、失火判定ルーチンにおいて、各気筒の回転数変動を用いて失火の有無を検出し、失火を検出したとき、異常判定カウンタNnをインクリメントする。異常判定カウンタNnの値が所定値Knを超えたとき、失火フラグをオンにする。そして、失火フラグがオンになると、正常噴射判定ルーチンにおいて、失火が生じている気筒のコモンレール内圧の低下特性を用いて、燃料噴射弁が正常に燃料を噴射しているか否かを判定する。燃料噴射弁から正常に燃料噴射が行われていない場合、異常判定カウンタNfをインクリメントし、異常判定カウンタNfの値が所定値Kfを超えた場合、異常噴射フラグをオンにする。
【先行技術文献】
【特許文献】
【0004】
特開2008-297954号公報
【発明の概要】
【発明が解決しようとする課題】
【0005】
特許文献1では、失火異常が発生したとき(失火フラグがオンになったとき)、異常噴射フラグがオンであれば、燃料噴射弁の故障に起因した失火であると判定できる。しかし、異常判定カウンタNnが所定値Knを超えて失火フラグがオンになってから、正常噴射判定ルーチンを実行するため、燃料噴射弁の故障に起因した失火であると特定するまでに、ある程度の時間を要する場合がある。
【0006】
本開示の目的は、燃料噴射弁の固着に起因した失火異常を、早期に検出可能とすることである。
【課題を解決するための手段】
【0007】
(1)本開示の内燃機関の制御装置は、コモンレールに蓄圧された燃料を燃料噴射弁から気筒内に噴射する、コモンレール式燃料噴射装置を備えた内燃機関の制御装置である。制御装置は、内燃機関の気筒における失火を判定する失火判定部と、失火と判定されたときの燃料噴射において、燃料噴射前後のコモンレール内の燃料圧力の差圧である失火時レール圧差を取得するとともに、失火時レール圧差を更新する失火時レール圧差算出部と、異常判定部と、を備える。異常判定部は、失火と判定された回数である失火回数が所定値以上になった場合に、失火時レール圧差が閾値以上であるとき、失火異常であると判定する。異常判定部は、失火回数が所定値以上になった場合に、失火時レール圧差が閾値未満であるとき、燃料噴射弁の固着に起因した失火異常であると判定する。
【0008】
この構成によれば、内燃機関は、コモンレール式燃料噴射装置を備える。内燃機関の制御装置は、失火判定部と、失火時レール圧差算出部と、異常判定部と、を備える。失火時レール圧差算出部は、失火と判定されたときの燃料噴射において、燃料噴射前後のコモンレール内の燃料圧力の差圧である失火時レール圧差を取得し、失火時レール圧差を更新する。異常判定部は、失火と判定された回数である失火回数が所定値以上になった場合に、失火時レール圧差が閾値以上であるとき、失火異常であると判定し、失火時レール圧差が閾値未満であるとき、燃料噴射弁の固着に起因した失火異常であると判定する。
【0009】
失火時レール圧差算出部は、失火判定部で失火と判定される毎に、失火時レール圧差を取得し失火時レール圧差を更新する。そして、異常判定部は、失火回数が所定値以上になったときに、失火時レール圧差に基づいて、失火異常が、燃料噴射弁の固着に起因した失火であるか否かを特定する。失火回数が所定値以上になって、失火異常が検知されると同時に、当該失火異常が燃料噴射弁の固着に起因しているか否かを特定できるので、燃料噴射弁の固着に起因した失火異常を、早期に検知できる。
【0010】
(2)失火時レール圧差算出部は、失火時レール圧差を平均処理することによって、前記失火時レール圧差を更新してよい。
(【0011】以降は省略されています)
この特許をJ-PlatPat(特許庁公式サイト)で参照する
関連特許
株式会社豊田自動織機
解繊機
4日前
株式会社豊田自動織機
蓄電装置
19日前
株式会社豊田自動織機
トランス
1か月前
株式会社豊田自動織機
荷役装置
1か月前
株式会社豊田自動織機
産業車両
1か月前
株式会社豊田自動織機
電源装置
20日前
株式会社豊田自動織機
制御装置
19日前
株式会社豊田自動織機
内燃機関
19日前
株式会社豊田自動織機
トランス
20日前
株式会社豊田自動織機
操作装置
1か月前
株式会社豊田自動織機
産業車両
6日前
株式会社豊田自動織機
車両用灯具
6日前
株式会社豊田自動織機
双方向充電器
1か月前
株式会社豊田自動織機
排気浄化装置
5日前
株式会社豊田自動織機
車両上部構造
6日前
株式会社豊田自動織機
車両制御装置
1か月前
株式会社豊田自動織機
障害物検出装置
4日前
株式会社豊田自動織機
燃料電池ユニット
1か月前
株式会社豊田自動織機
ターボチャージャ
1か月前
株式会社豊田自動織機
電力供給システム
1か月前
株式会社豊田自動織機
燃料電池システム
13日前
株式会社豊田自動織機
ターボチャージャ
27日前
株式会社豊田自動織機
内燃機関の制御装置
1か月前
株式会社豊田自動織機
織機用異常検知装置
1か月前
株式会社豊田自動織機
ディーゼルエンジン
11日前
株式会社豊田自動織機
繊維機械の検査システム
1か月前
株式会社豊田自動織機
車両用熱マネジメントシステム
19日前
トヨタ自動車株式会社
蓄電池
1か月前
株式会社豊田自動織機
コア設計装置、及びコア設計方法
6日前
株式会社豊田自動織機
蓄電装置の製造方法及び蓄電装置
11日前
株式会社豊田自動織機
繊維構造体および繊維強化複合材
12日前
株式会社豊田自動織機
繊維構造体、及び繊維強化複合材
1か月前
株式会社豊田自動織機
内燃機関の吸気温度制御システム
1か月前
株式会社豊田自動織機
制御装置、及び燃料電池モジュール
19日前
トヨタ自動車株式会社
蓄電モジュール
1か月前
株式会社豊田自動織機
多孔質クラスレートシリコンの製造方法
11日前
続きを見る
他の特許を見る