TOP
|
特許
|
意匠
|
商標
特許ウォッチ
Twitter
他の特許を見る
公開番号
2025176469
公報種別
公開特許公報(A)
公開日
2025-12-04
出願番号
2024082647
出願日
2024-05-21
発明の名称
排気浄化装置
出願人
株式会社豊田自動織機
,
株式会社豊田中央研究所
代理人
個人
,
個人
,
個人
,
個人
主分類
F01N
3/20 20060101AFI20251127BHJP(機械または機関一般;機関設備一般;蒸気機関)
要約
【課題】アンモニアの分解処理の完了を待たずに、任意のタイミングでエンジンを停止させることができる排気浄化装置を提供する。
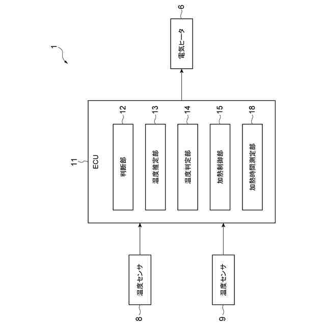
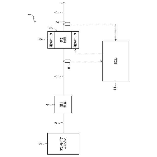
【解決手段】排気浄化装置1は、アンモニアエンジン2と接続された排気流路3に配設された第1触媒4と、第1触媒4よりも下流側に配設された第2触媒5と、第2触媒5の温度を検出する温度検出部と、第2触媒5を加熱する電気ヒータ6と、アンモニアエンジン2が停止した状態で、第2触媒5に吸着されたアンモニアの量が予め決められた規定量以下であるかどうかを判断する判断部12と、温度検出部により検出された第2触媒5の温度が分解活性温度以上であるかどうかを判定する温度判定部14と、第2触媒5に吸着されたアンモニアの量が規定量以下でないと判断されると共に、第2触媒5の温度が分解活性温度以上でないと判定されたときに、電気ヒータ6をONにする加熱制御部15とを備える。
【選択図】図1
特許請求の範囲
【請求項1】
エンジンから発生した排気ガスを浄化する排気浄化装置であって、
前記エンジンと接続された排気流路に配設され、前記排気流路を流れる前記排気ガス中に含まれるアンモニア及びNOxを酸化・還元する機能を有する第1触媒と、
前記排気流路における前記第1触媒よりも下流側に配設され、前記第1触媒を通り抜けたアンモニアを吸着・分解する機能を有する第2触媒と、
前記第2触媒の温度を検出する温度検出部と、
前記第2触媒を加熱する加熱器と、
前記エンジンが停止した状態で、前記第2触媒に吸着されたアンモニアの量が予め決められた規定量以下であるかどうかを判断する判断部と、
前記温度検出部により検出された前記第2触媒の温度が前記アンモニアの分解が可能となる分解活性温度以上であるかどうかを判定する温度判定部と、
前記判断部により前記第2触媒に吸着されたアンモニアの量が前記規定量以下でないと判断されると共に、前記温度判定部により前記第2触媒の温度が前記分解活性温度以上でないと判定されたときに、前記加熱器をONにする加熱制御部とを備える排気浄化装置。
続きを表示(約 310 文字)
【請求項2】
前記第2触媒の加熱が一定時間以上継続したかどうかを測定する加熱時間測定部を更に備え、
前記加熱制御部は、前記加熱時間測定部により前記第2触媒の加熱が一定時間以上継続したと測定されたときは、前記加熱器をOFFにする請求項1記載の排気浄化装置。
【請求項3】
前記排気流路における前記第2触媒よりも下流側には、前記アンモニアの分解ガスの排気を促進するためのファンが配設されている請求項1記載の排気浄化装置。
【請求項4】
前記排気流路は、前記アンモニアの分解ガスを外部に排気するための排気口が前記第2触媒よりも上方に位置するように延びている請求項1記載の排気浄化装置。
発明の詳細な説明
【技術分野】
【0001】
本発明は、排気浄化装置に関する。
続きを表示(約 2,000 文字)
【背景技術】
【0002】
排気浄化装置としては、例えば特許文献1に記載されている技術が知られている。特許文献1に記載の排気浄化装置は、アンモニアエンジンと接続された排気管に配置され、排気中のアンモニア、NOx及び水素を浄化する三元触媒と、排気管における三元触媒よりも下流側に配置され、アンモニアを還元剤として排気中のNOxを浄化するSCR触媒とを備えている。
【先行技術文献】
【特許文献】
【0003】
特開2019-167823号公報
【発明の概要】
【発明が解決しようとする課題】
【0004】
ところで、排気浄化装置においては、三元触媒である第1触媒よりも下流側に、アンモニアの吸着機能とアンモニアの分解機能とを有する第2触媒が配置されることがある。この場合、第2触媒の温度が低い状態では、第1触媒を通り抜けた未燃のアンモニアが第2触媒に吸着される。その後、第2触媒が分解活性温度まで昇温すると、第2触媒に吸着されたアンモニアが水素及び窒素に分解される。
【0005】
しかし、第2触媒においてアンモニアの分解処理が完了する前に、アンモニアエンジンを停止させると、次回のアンモニアエンジンの始動時に、第2触媒にアンモニアが既に吸着されているため、第2触媒において未燃のアンモニアが吸着しきれないことがある。この場合には、アンモニアが排気管を流れて排出されてしまう。従って、アンモニアエンジンが始動された後は、第2触媒においてアンモニアの分解処理が完了するまでアンモニアエンジンを停止させることができない。
【0006】
本発明の目的は、アンモニアの分解処理の完了を待たずに、任意のタイミングでエンジンを停止させることができる排気浄化装置を提供することである。
【課題を解決するための手段】
【0007】
(1)本発明の一態様は、エンジンから発生した排気ガスを浄化する排気浄化装置であって、エンジンと接続された排気流路に配設され、排気流路を流れる排気ガス中に含まれるアンモニア及びNOxを酸化・還元する機能を有する第1触媒と、排気流路における第1触媒よりも下流側に配設され、第1触媒を通り抜けたアンモニアを吸着・分解する機能を有する第2触媒と、第2触媒の温度を検出する温度検出部と、第2触媒を加熱する加熱器と、エンジンが停止した状態で、第2触媒に吸着されたアンモニアの量が予め決められた規定量以下であるかどうかを判断する判断部と、温度検出部により検出された第2触媒の温度がアンモニアの分解が可能となる分解活性温度以上であるかどうかを判定する温度判定部と、判断部により第2触媒に吸着されたアンモニアの量が規定量以下でないと判断されると共に、温度判定部により第2触媒の温度が分解活性温度以上でないと判定されたときに、加熱器をONにする加熱制御部とを備える。
【0008】
このような排気浄化装置において、エンジンの通常運転時には、第1触媒を通り抜けたアンモニアが第2触媒に吸着され、第2触媒が昇温された状態において第2触媒に吸着したアンモニアが分解される。エンジンが停止した状態になると、第2触媒に吸着されたアンモニアの量が規定量以下であるかどうかが判断されると共に、第2触媒の温度が分解活性温度以上であるかどうかが判定される。そして、第2触媒に吸着されたアンモニアの量が規定量よりも多いと共に、第2触媒の温度が分解活性温度よりも低いときは、加熱器がONされる。すると、加熱器により第2触媒が直接加熱される。そして、第2触媒が分解活性温度まで昇温すると、第2触媒に吸着されたアンモニアが分解される。したがって、エンジンの停止時に第2触媒に吸着されたアンモニアの分解処理が完全に完了していなくても、加熱器により第2触媒を強制的に加熱することにより、第2触媒に吸着されたアンモニアが除去される。これにより、アンモニアの分解処理の完了を待たずに、任意のタイミングでエンジンを停止させることができる。
【0009】
(2)上記の(1)において、排気浄化装置は、第2触媒の加熱が一定時間以上継続したかどうかを測定する加熱時間測定部を更に備え、加熱制御部は、加熱時間測定部により第2触媒の加熱が一定時間以上継続したと測定されたときは、加熱器をOFFにしてもよい。
【0010】
このような構成では、第2触媒の加熱が一定時間以上継続したかどうかが測定される。第2触媒の加熱が一定時間以上継続すると、第2触媒におけるアンモニアの分解が十分に進行する。更に、第2触媒の加熱が一定時間以上継続したときは、加熱器をOFFにすることにより、第2触媒に吸着されたアンモニアが十分に除去されると共に、加熱器の省電力化が図られる。
(【0011】以降は省略されています)
この特許をJ-PlatPat(特許庁公式サイト)で参照する
関連特許
株式会社豊田自動織機
蓄電装置
14日前
株式会社豊田自動織機
内燃機関
14日前
株式会社豊田自動織機
トランス
15日前
株式会社豊田自動織機
電源装置
15日前
株式会社豊田自動織機
産業車両
1日前
株式会社豊田自動織機
制御装置
14日前
株式会社豊田自動織機
車両用灯具
1日前
株式会社豊田自動織機
排気浄化装置
今日
株式会社豊田自動織機
車両上部構造
1日前
株式会社豊田自動織機
電力供給システム
27日前
株式会社豊田自動織機
燃料電池システム
8日前
株式会社豊田自動織機
ターボチャージャ
22日前
株式会社豊田自動織機
ディーゼルエンジン
6日前
株式会社豊田自動織機
内燃機関の制御装置
28日前
トヨタ自動車株式会社
蓄電池
28日前
株式会社豊田自動織機
車両用熱マネジメントシステム
14日前
株式会社豊田自動織機
蓄電装置の製造方法及び蓄電装置
6日前
株式会社豊田自動織機
コア設計装置、及びコア設計方法
1日前
株式会社豊田自動織機
繊維構造体および繊維強化複合材
7日前
株式会社豊田自動織機
制御装置、及び燃料電池モジュール
14日前
株式会社豊田自動織機
多孔質クラスレートシリコンの製造方法
6日前
トヨタ自動車株式会社
蓄電モジュール
28日前
株式会社豊田自動織機
電子制御装置および電子制御装置の起動方法
1日前
株式会社豊田自動織機
物流システムの物品配置システムおよび倉庫システム
今日
株式会社豊田自動織機
シリコンクラスレートIIを含む負極活物質の製造方法
14日前
株式会社豊田自動織機
産業車両のヘッドガード、産業車両及び産業車両の屋根部材
22日前
株式会社豊田自動織機
エンジン式産業車両
1か月前
トヨタ自動車株式会社
計測システム
1か月前
スズキ株式会社
内燃機関の制御装置
6日前
株式会社SUBARU
排気浄化装置
6日前
トヨタ自動車株式会社
エンジン
14日前
株式会社ミクニ
二次空気供給システム
今日
トヨタ自動車株式会社
エンジン
15日前
株式会社三五
ハイブリッド車の排気システム
15日前
本田技研工業株式会社
排気装置
1か月前
本田技研工業株式会社
排気装置
1か月前
続きを見る
他の特許を見る