TOP
|
特許
|
意匠
|
商標
特許ウォッチ
Twitter
他の特許を見る
公開番号
2025165433
公報種別
公開特許公報(A)
公開日
2025-11-05
出願番号
2024069448
出願日
2024-04-23
発明の名称
双方向充電器
出願人
株式会社豊田自動織機
代理人
インフォート弁理士法人
主分類
H02M
3/28 20060101AFI20251028BHJP(電力の発電,変換,配電)
要約
【課題】バッテリの充電または単相三線式の電力供給が可能な双方向充電器において、バッテリの充電時における商用電源側に入力されるノイズを低減する。
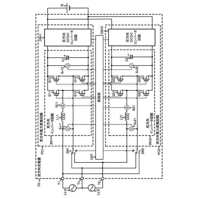
【解決手段】単相三線式の電力供給時、バッテリBから供給される直流電力を交流電力に変換しホット側の入出力端子T1及び中性端子Tnを介して負荷Loαに出力する双方向電力変換回路PC1と、単相三線式の電力供給時、バッテリBから供給される直流電力を交流電力に変換して入出力端子T2及び中性端子Tnを介して負荷Loβに出力する双方向電力変換回路PC2とを備えて双方向充電器Chを構成し、双方向電力変換回路PC1、PC2は、それぞれ、複数のアームのうちの一部のアームのみにインダクタを有するトーテムポール型の双方向インバータ回路INVと、双方向DCDCコンバータ回路CNVとを備える。
【選択図】図1
特許請求の範囲
【請求項1】
第1負荷に接続される第1入出力端子と、
前記第1負荷と直列接続される第2負荷に接続される第2入出力端子と、
前記第1負荷と前記第2負荷との接続点に接続されるとともに接地される中性端子と、
第1スイッチと、
第2スイッチと、
前記第1入出力端子及び前記第1スイッチの一端に接続される第1双方向インバータ回路と、
前記第2入出力端子及び前記第2スイッチの一端に接続される第2双方向インバータ回路と、
前記第1双方向インバータ回路から供給される直流電力を異なる電圧の直流電力に変換してバッテリに出力するとともに、バッテリから供給される直流電力を異なる電圧の直流電力に変換して前記第1双方向インバータ回路に出力する第1双方向DCDCコンバータ回路と、
前記第2双方向インバータ回路から供給される直流電力を異なる電圧の直流電力に変換してバッテリに出力するとともに、バッテリから供給される直流電力を異なる電圧の直流電力に変換して前記第2双方向インバータ回路に出力する第2双方向DCDCコンバータ回路と、
前記第1双方向インバータ回路、前記第2双方向インバータ回路、前記第1双方向DCDCコンバータ回路、前記第2双方向DCDCコンバータ回路、前記第1スイッチ及び前記第2スイッチを制御する制御部と、
を備え、
前記第1スイッチの他端は前記中性端子に接続されるか前記第2入出力端子に接続されるかを切り替え可能に接続され、
前記第2スイッチの他端は前記中性端子に接続されるか前記第1入出力端子に接続されるかを切り替え可能に接続され、
前記第1双方向インバータ回路は、
第1スイッチング素子と第2スイッチング素子とが直列接続された第1アームと、
第3スイッチング素子と第4スイッチング素子とが直列接続された第2アームと、
一端が前記第1スイッチング素子と前記第2スイッチング素子との接続点に接続され、他端が前記第1入出力端子と前記第1スイッチの一端とのいずれか一方に接続される第1コイルと、
を備え、
前記第1アーム、前記第2アームは並列接続されるとともに、前記第3スイッチング素子と前記第4スイッチング素子の接続点は、前記第1入出力端子と前記第1スイッチの一端とのいずれかの他方に接続され、
前記第2双方向インバータ回路は、
第5スイッチング素子と第6スイッチング素子とが直列接続された第3アームと、
第7スイッチング素子と第8スイッチング素子とが直列接続された第4アームと、
一端が前記第5スイッチング素子と前記第6スイッチング素子との接続点に接続され、他端が前記第2入出力端子と前記第2スイッチの一端とのいずれか一方に接続される第2コイルと、
を備え、
前記第3アーム、前記第4アームは並列接続されるとともに、前記第7スイッチング素子と前記第8スイッチング素子の接続点は、前記第2入出力端子と前記第2スイッチの一端とのいずれか他方に接続される
ことを特徴とする双方向充電器。
続きを表示(約 870 文字)
【請求項2】
請求項1に記載の双方向充電器であって、
前記制御部は、単相三線式の電力供給時、前記第1双方向インバータ回路の前記第1コイルが前記第1入出力端子に接続されるとともに、前記第2双方向インバータ回路の前記第2コイルが前記中性端子に接続されるように制御する双方向充電器。
【請求項3】
請求項1に記載の双方向充電器であって、
前記制御部は、単相三線式の電力供給時、前記第1双方向インバータ回路の前記第1コイルが前記中性端子に接続されるとともに、前記第2双方向インバータ回路の前記第2コイルが前記中性端子に接続されるように制御する双方向充電器。
【請求項4】
請求項1に記載の双方向充電器であって、
前記制御部は、単相三線式の電力供給時、前記第1双方向インバータ回路の前記第1コイルが前記第1入出力端子に接続されるとともに、前記第2双方向インバータ回路の前記第2コイルが前記第2入出力端子に接続されるように制御する双方向充電器。
【請求項5】
請求項1~4の何れか1項に記載の双方向充電器であって、
前記第1双方向インバータ回路は、前記第1アーム及び前記第2アームに並列接続され第9スイッチング素子と第10スイッチング素子とが直列接続された第5アームと第3コイルを有し、
前記第3コイルは、一端が前記第9スイッチング素子と前記第10スイッチング素子との接続点に接続され、他端が前記第1入出力端子と前記第1スイッチの一端とのいずれか一方に接続され、
前記第2双方向インバータ回路は、前記第3アーム及び前記第4アームに並列接続され第11スイッチング素子と第12スイッチング素子とが直列接続された第6アームと第4コイルを有し、
前記第4コイルは、一端が前記第11スイッチング素子と前記第12スイッチング素子との接続点に接続され、他端が前記第2入出力端子と前記第2スイッチの一端とのいずれか一方に接続される
双方向充電器。
発明の詳細な説明
【技術分野】
【0001】
本発明は、双方向充電器に関する。
続きを表示(約 2,600 文字)
【背景技術】
【0002】
双方向充電器として、2つの双方向電力変換回路を備えるものがある。バッテリの充電時、各双方向電力変換回路は、商用電源からホット側の電圧線及びコールド側の電圧線を介して供給される交流電力を直流電力に変換してバッテリに出力する。単相三線式の電力供給時、一方の双方向電力変換回路は、バッテリから供給される直流電力を交流電力に変換してホット側の電圧線及びグランド側の中性線を介して一方の負荷に出力し、他方の双方向電力変換回路は、バッテリから供給される直流電力を交流電力に変換してコールド側の電圧線及び中性線を介して他方の負荷に出力する。関連する技術として、特許文献1がある。
【0003】
ところで、双方向電力変換回路として双方向インバータ回路と双方向DCDCコンバータ回路とを備える場合で、かつ、双方向インバータ回路の各アームにインダクタを有する場合では、双方向インバータ回路内のスイッチング素子のスイッチングによって各インダクタにノイズが生じてしまうという懸念がある。
【0004】
上記双方向充電器において、各双方向電力変換回路のそれぞれの双方向インバータ回路が各アームにインダクタを有する場合では、ホット側の電圧線、コールド側の電圧線、及び中性線にそれぞれインダクタが接続される。充電動作時に力率改善動作をすると、スイッチング素子がスイッチングする際に各インダクタのスイッチング素子側電位が変動するため、比較的大きなノイズが生じ、そのノイズがバッテリの充電時の商用電源側に入力されるおそれがある。
【先行技術文献】
【特許文献】
【0005】
特開2002-78350号公報
【発明の概要】
【発明が解決しようとする課題】
【0006】
本発明の一側面に係る目的は、バッテリの充電または単相三線式の電力供給が可能な双方向充電器において、バッテリの充電時における商用電源側に入力されるノイズを低減することである。
【課題を解決するための手段】
【0007】
本発明に係る一つの形態である双方向充電器は、第1負荷に接続される第1入出力端子と、前記第1負荷と直列接続される第2負荷に接続される第2入出力端子と、前記第1負荷と前記第2負荷との接続点に接続されるとともに接地される中性端子と、第1スイッチと、第2スイッチと、前記第1入出力端子及び前記第1スイッチの一端に接続される第1双方向インバータ回路と、前記第2入出力端子及び前記第2スイッチの一端に接続される第2双方向インバータ回路と、前記第1双方向インバータ回路から供給される直流電力を異なる電圧の直流電力に変換してバッテリに出力するとともに、バッテリから供給される直流電力を異なる電圧の直流電力に変換して前記第1双方向インバータ回路に出力する第1双方向DCDCコンバータ回路と、前記第2双方向インバータ回路から供給される直流電力を異なる電圧の直流電力に変換してバッテリに出力するとともに、バッテリから供給される直流電力を異なる電圧の直流電力に変換して前記第2双方向インバータ回路に出力する第2双方向DCDCコンバータ回路と、前記第1双方向インバータ回路、前記第2双方向インバータ回路、前記第1双方向DCDCコンバータ回路、前記第2双方向DCDCコンバータ回路、前記第1スイッチ及び前記第2スイッチを制御する制御部と、を備え、前記第1スイッチの他端は前記中性端子に接続されるか前記第2入出力端子に接続されるかを切り替え可能に接続され、前記第2スイッチの他端は前記中性端子に接続されるか前記第1入出力端子に接続されるかを切り替え可能に接続され、前記第1双方向インバータ回路は、第1スイッチング素子と第2スイッチング素子とが直列接続された第1アームと、第3スイッチング素子と第4スイッチング素子とが直列接続された第2アームと、一端が前記第1スイッチング素子と前記第2スイッチング素子との接続点に接続され、他端が前記第1入出力端子と前記第1スイッチの一端とのいずれか一方に接続される第1コイルを備え、前記第1アーム、前記第2アームは並列接続されるとともに、前記第3スイッチング素子と前記第4スイッチング素子の接続点は、前記第1入出力端子と前記第1スイッチの一端とのいずれかの他方に接続され、前記第2双方向インバータ回路は、第5スイッチング素子と第6スイッチング素子とが直列接続された第3アームと、第7スイッチング素子と第8スイッチング素子とが直列接続された第4アームと、一端が前記第5スイッチング素子と前記第6スイッチング素子との接続点に接続され、他端が前記第2入出力端子と前記第2スイッチの一端とのいずれか一方に接続される第2コイルを備え、前記第3アーム、前記第4アームは並列接続されるとともに、前記第7スイッチング素子と前記第8スイッチング素子の接続点は、前記第2入出力端子と前記第2スイッチの一端とのいずれか他方に接続される。
【0008】
これにより、第1及び第2双方向電力変換回路が備える各双方向インバータ回路をトーテムポール型の双方向インバータ回路として構成することができるため、ホット側の電圧線、コールド側の電圧線、及び中性線に接続されるインダクタの数を低減することができる。そのため、バッテリの充電時において双方向インバータ回路内のスイッチング素子のスイッチングにより各インダクタに生じるノイズを低減することができ、バッテリの充電時における商用電源側に入力されるノイズを低減することができる。
【0009】
また、前記制御部は、単相三線式の電力供給時、前記第1双方向インバータ回路の前記第1コイルが前記第1入出力端子に接続されるとともに、前記第2双方向インバータ回路の前記第2コイルが前記中性端子に接続されるように制御するように構成してもよい。
【0010】
また、前記制御部は、単相三線式の電力供給時、前記第1双方向インバータ回路の前記第1コイルが前記中性端子に接続されるとともに、前記第2双方向インバータ回路の前記第2コイルが前記中性端子に接続されるように制御するように構成してもよい。
(【0011】以降は省略されています)
特許ウォッチbot のツイートを見る
この特許をJ-PlatPat(特許庁公式サイト)で参照する
関連特許
株式会社豊田自動織機
燃料電池システム
1日前
株式会社豊田自動織機
繊維構造体および繊維強化複合材
今日
株式会社豊田自動織機
シリコンクラスレートIIを含む負極活物質の製造方法
7日前
個人
電気を重力で発電装置
21日前
個人
高圧電気機器の開閉器
8日前
キヤノン電子株式会社
モータ
20日前
キヤノン電子株式会社
モータ
28日前
コーセル株式会社
電源装置
29日前
株式会社アイドゥス企画
減反モータ
8日前
トヨタ自動車株式会社
モータ
20日前
株式会社デンソー
端子台
1日前
個人
二次電池繰返パルス放電器用印刷基板
1か月前
矢崎総業株式会社
電源回路
7日前
トヨタ自動車株式会社
固定子の加熱装置
1か月前
株式会社TMEIC
制御装置
今日
矢崎総業株式会社
給電装置
今日
ローム株式会社
モータドライバ回路
15日前
山洋電気株式会社
モータ
1か月前
個人
非対称鏡像力を有する4層PWB電荷搬送体
15日前
トヨタ自動車株式会社
ステータの製造装置
21日前
大和ハウス工業株式会社
敷設用機器
今日
日産自動車株式会社
ロータシャフト
15日前
日産自動車株式会社
ロータシャフト
15日前
株式会社明治ゴム化成
ワイヤレス給電用部品
1か月前
トヨタ紡織株式会社
ロータの製造装置
29日前
株式会社TMEIC
電力変換装置
今日
株式会社アイシン
電力変換装置
20日前
京商株式会社
模型用非接触電力供給システム
8日前
トヨタ自動車株式会社
可変界磁ロータ
23日前
個人
電線盗難防止方法及び電線盗難防止装置
28日前
株式会社マキタ
電動作業機
28日前
本田技研工業株式会社
回転電機用ロータ
8日前
株式会社豊田自動織機
電力供給システム
20日前
トヨタ自動車株式会社
車両照合システム
28日前
ルネサスエレクトロニクス株式会社
半導体装置
20日前
ニデック株式会社
回転電機
20日前
続きを見る
他の特許を見る