TOP
|
特許
|
意匠
|
商標
特許ウォッチ
Twitter
他の特許を見る
公開番号
2025150367
公報種別
公開特許公報(A)
公開日
2025-10-09
出願番号
2024051206
出願日
2024-03-27
発明の名称
内燃機関
出願人
三菱自動車工業株式会社
代理人
弁理士法人相原国際知財事務所
主分類
F02B
19/12 20060101AFI20251002BHJP(燃焼機関;熱ガスまたは燃焼生成物を利用する機関設備)
要約
【課題】主燃焼室に配置された第1点火装置と副燃焼室に配置された第2点火装置とを用いて、効率や燃焼安定性の向上、構成部材の保護をより適切に図ることが可能な内燃機関を提供する。
【解決手段】内燃機関は、主燃焼室40と、副燃焼室42と、主燃焼室40に配置された第1点火プラグ61と、副燃焼室42に配置された第2点火プラグ62とを含む内燃機関本体と、内燃機関本体を制御する制御装置とを備える。制御装置は、所定の低回転領域では第1点火プラグ61と第2点火プラグ62とのいずれか一方により混合気に点火させ、所定の低回転領域よりも高回転数の所定の高回転領域では第1点火プラグ61と第2点火プラグ62との双方により混合気に点火させる。
【選択図】図2
特許請求の範囲
【請求項1】
空気と燃料との混合気が充填される主燃焼室と、
複数の連通孔を介して前記主燃焼室と連通する副燃焼室と、
前記主燃焼室に配置され、前記主燃焼室内の前記混合気に点火する第1点火装置と、
前記副燃焼室に配置され、前記副燃焼室内の前記混合気に点火する第2点火装置と、
を含む内燃機関本体と、
前記内燃機関本体を制御する制御装置と、
を備え、
前記制御装置は、前記内燃機関本体の所定の低回転領域では前記第1点火装置と前記第2点火装置とのいずれか一方により前記混合気に点火させ、前記所定の低回転領域よりも高回転数の所定の高回転領域では前記第1点火装置と前記第2点火装置との双方により前記混合気に点火させる内燃機関。
続きを表示(約 640 文字)
【請求項2】
前記所定の低回転領域は、低回転低負荷領域と、前記低回転低負荷領域よりも高負荷の低回転高負荷領域とを含み、
前記制御装置は、前記低回転低負荷領域では前記第1点火装置により前記混合気に点火させ、前記低回転高負荷領域では前記第2点火装置により前記混合気に点火させる請求項1に記載の内燃機関。
【請求項3】
前記制御装置は、前記所定の高回転領域では、前記内燃機関本体の負荷が高いほど前記第1点火装置と前記第2点火装置との点火間隔を大きく設定する請求項1に記載の内燃機関。
【請求項4】
前記所定の高回転領域は、高回転低負荷領域と、前記高回転低負荷領域よりも高負荷の高回転高負荷領域とを含み、
前記制御装置は、前記高回転高負荷領域では前記第1点火装置を前記第2点火装置よりも先に点火させる請求項3に記載の内燃機関。
【請求項5】
前記所定の高回転領域は、高回転低負荷領域と、前記高回転低負荷領域よりも高負荷の高回転高負荷領域とを含み、
前記制御装置は、前記高回転低負荷領域では前記第2点火装置を前記第1点火装置より先に点火させる請求項3に記載の内燃機関。
【請求項6】
前記第1点火装置は、前記内燃機関本体のシリンダヘッドに設けられ、
前記副燃焼室および前記第2点火装置は、前記内燃機関本体のシリンダブロックに設けられる請求項1から5のいずれか一項に記載の内燃機関。
発明の詳細な説明
【技術分野】
【0001】
本発明は、主燃焼室に配置された点火装置と副燃焼室に配置された点火装置とを備えた内燃機関に関する。
続きを表示(約 1,600 文字)
【背景技術】
【0002】
従来、主燃焼室に配置された点火装置と副燃焼室に配置された点火装置とを備えた内燃機関に関する技術が知られている。例えば、特許文献1には、制御切替えラインより負荷が低い領域では、主燃焼室内にタンブル渦流が形成されやすいように吸気しつつ主燃焼室内の点火プラグ(点火装置)を点火し、制御切替えラインより負荷が高い領域では、副燃焼室に濃い混合気が充填されるように高流量の混合気を主燃焼室へと吸気しつつ副燃焼室内の点火プラグ(点火装置)を点火する内燃機関が記載されている。
【先行技術文献】
【特許文献】
【0003】
特開2021-119297号公報
【発明の概要】
【発明が解決しようとする課題】
【0004】
上記特許文献1に記載の点火制御では、内燃機関の負荷に応じて点火装置のいずれ一方を用いることで、各燃焼室でのリーン燃焼を狙っている。しかしながら、内燃機関の効率や燃焼安定性の向上、構成部材の保護といった観点からは、内燃機関の回転数も考慮してより細やかな点火方式の切り替えを行うことが求められる。
【0005】
本発明はこのような課題に鑑みてなされたものであり、その目的とするところは、主燃焼室に配置された第1点火装置と副燃焼室に配置された第2点火装置とを用いて、効率や燃焼安定性の向上、構成部材の保護をより適切に図ることが可能な内燃機関を提供することにある。
【課題を解決するための手段】
【0006】
上記目的を達成するため、本発明の内燃機関は、空気と燃料との混合気が充填される主燃焼室と、複数の連通孔を介して前記主燃焼室と連通する副燃焼室と、前記主燃焼室に配置され、前記主燃焼室内の前記混合気に点火する第1点火装置と、前記副燃焼室に配置され、前記副燃焼室内の前記混合気に点火する第2点火装置と、を含む内燃機関本体と、前記内燃機関本体を制御する制御装置と、を備え、前記制御装置は、前記内燃機関本体の所定の低回転領域では前記第1点火装置と前記第2点火装置とのいずれか一方により前記混合気に点火させ、前記所定の低回転領域よりも高回転数の所定の高回転領域では前記第1点火装置と前記第2点火装置との双方により前記混合気に点火させる。
【発明の効果】
【0007】
本発明の内燃機関によれば、主燃焼室に配置された第1点火装置と副燃焼室に配置された第2点火装置とを用いて効率や燃焼安定性の向上、構成部材の保護をより適切に図ることが可能となる。
【図面の簡単な説明】
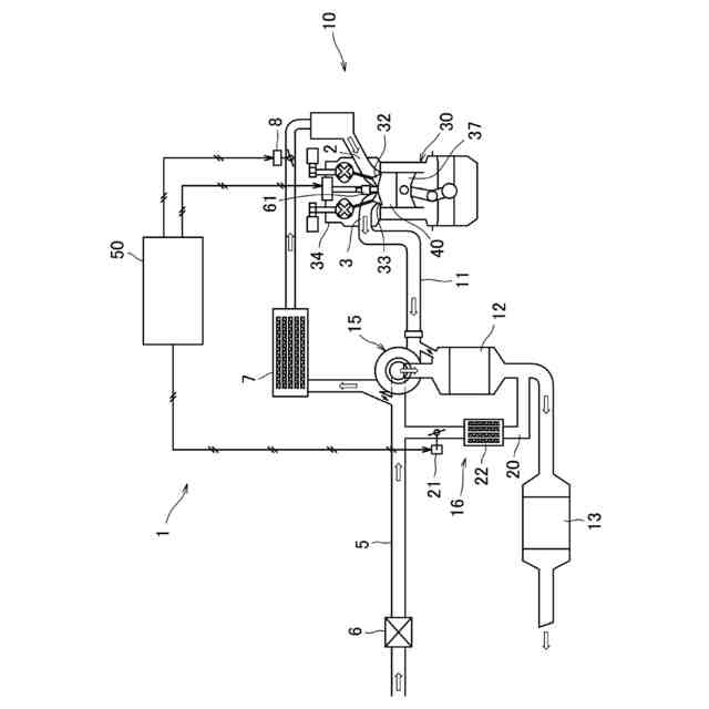
【0008】
実施形態にかかる内燃機関の概略構成図である。
気筒を模式的に示す説明図である。
内燃機関の回転数と充填効率とに応じた実施形態にかかる点火方式を示す説明図である。
第1点火プラグおよび第2点火プラグの配置位置の他例を模式的に示す。
【発明を実施するための形態】
【0009】
以下、図面に基づき本発明の一実施形態について説明する。
【0010】
(内燃機関)
図1は、実施形態にかかる内燃機関の概略構成図である。内燃機関1は、例えば車両に搭載されるガソリンエンジンである。内燃機関1は、内燃機関本体10(以下、「本体10」と称する)と、制御装置50とを備えている。本体10の吸気通路5には、吸気の流れに沿ってエアクリーナー6、インタークーラー7、スロットルバルブ8が各気筒30の吸気ポート2の上流に設けられている。一方、本体10の排気通路11には、各気筒30の排気ポート3から排気の流れに沿って上流側排気浄化触媒12および下流側排気浄化触媒13が設けられている。
(【0011】以降は省略されています)
この特許をJ-PlatPat(特許庁公式サイト)で参照する
関連特許
ダイハツ工業株式会社
車両
1か月前
ダイハツ工業株式会社
制御装置
1か月前
スズキ株式会社
車両の制御装置
24日前
ダイハツ工業株式会社
制御装置
1か月前
ダイハツ工業株式会社
制御装置
1か月前
本田技研工業株式会社
車両
1日前
本田技研工業株式会社
車両
1日前
本田技研工業株式会社
内燃機関
1日前
本田技研工業株式会社
内燃機関
2日前
株式会社クボタ
作業車両
2日前
トヨタ自動車株式会社
車両の制御装置
22日前
トヨタ自動車株式会社
内燃機関
22日前
株式会社SUBARU
エンジン制御装置
1か月前
株式会社SUBARU
エンジン制御装置
24日前
本田技研工業株式会社
始動制御装置
1日前
本田技研工業株式会社
始動制御装置
1日前
株式会社IHI原動機
脈動減衰装置
22日前
朝日電装株式会社
スロットルグリップ装置
12日前
個人
流体式推力方向制御装置
12日前
トヨタ自動車株式会社
閾値の設定装置
12日前
トヨタ自動車株式会社
エンジン制御装置
8日前
本田技研工業株式会社
可変ファンネル装置
1日前
日産自動車株式会社
内燃機関
8日前
日産自動車株式会社
内燃機関
8日前
株式会社デンソートリム
エンジン制御装置
8日前
本田技研工業株式会社
内燃機関の制御装置
22日前
株式会社豊田自動織機
車両
1か月前
本田技研工業株式会社
内燃機関の吸気構造
2日前
大阪瓦斯株式会社
エンジンシステム
1日前
マツダ株式会社
エンジン
2日前
トヨタ自動車株式会社
エンジンシステムの診断装置
24日前
本田技研工業株式会社
EGRバルブ制御装置
12日前
トヨタ自動車株式会社
インジェクタの制御装置
10日前
トヨタ自動車株式会社
内燃機関の燃料供給装置
8日前
トヨタ自動車株式会社
エンジン制御装置
12日前
トヨタ自動車株式会社
内燃機関の燃料供給装置
12日前
続きを見る
他の特許を見る