TOP
|
特許
|
意匠
|
商標
特許ウォッチ
Twitter
他の特許を見る
公開番号
2025151718
公報種別
公開特許公報(A)
公開日
2025-10-09
出願番号
2024053276
出願日
2024-03-28
発明の名称
損失可変制御装置
出願人
三菱自動車工業株式会社
代理人
個人
,
個人
,
個人
,
個人
,
個人
,
個人
主分類
B60L
58/15 20190101AFI20251002BHJP(車両一般)
要約
【課題】ハイブリッド車や電気自動車が搭載するバッテリについて、過充電を抑止しつつ、低温状態や高温状態は素早く解消して、バッテリの劣化を抑止する。
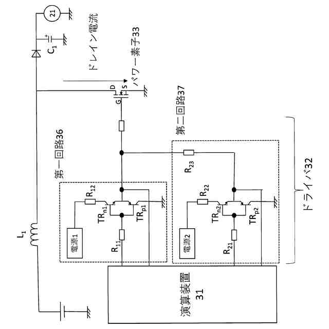
【解決手段】演算装置31と、ドライバ32と、パワー素子33とを有するPWM回路である回路損失可変制御装置を配電ユニット22やDC/DCコンバータ23に用いるにあたり、ドライバ32の回路損失が比較的小さくなる第一回路36と、第一回路36よりもドライバ32の回路損失が大きい第二回路37とを有し、第一回路36と第二回路37とを切り替えることで抵抗を可変させ、回路損失が拡大するように制御する。
【選択図】図1
特許請求の範囲
【請求項1】
演算装置と、ドライバと、パワー素子とを有するPWM回路であって、
前記ドライバの回路損失が比較的小さくなる第一回路と、
前記第一回路よりも前記ドライバの回路損失が大きい第二回路とを有し、
前記第一回路と前記第二回路とを切り替えることで抵抗を可変させ、回路損失が拡大するように制御する損失拡大制御手段を実行する、損失可変制御装置。
続きを表示(約 630 文字)
【請求項2】
前記第一回路と前記第二回路との切り替えによって、ゲート電圧を変化させることで、抵抗を可変する、請求項1に記載の損失可変制御装置。
【請求項3】
前記第一回路と前記第二回路との切り替えによって、ゲート側に流れる電流量を変化させることで、抵抗を可変する、請求項1に記載の損失可変制御装置。
【請求項4】
請求項1から3のいずれかに記載の損失可変制御装置を搭載した電気自動車であって、
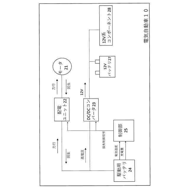
モータと、駆動用バッテリとの間にある配電ユニットに前記PWM回路が配され、
前記駆動用バッテリのSOCが所定値以上であるとき、又は前記駆動用バッテリの温度が所定の温度以上である高温状態であるとき、前記PWM回路の抵抗が高くなるように前記第一回路と前記第二回路とを切り替えることで、回路損失が拡大し前記駆動用バッテリに供給される回生電流を抑制するように制御する、電気自動車。
【請求項5】
請求項1から3のいずれかに記載の損失可変制御装置を搭載した電気自動車であって、
駆動用バッテリと12Vバッテリとの間にあるDC/DCコンバータに前記PWM回路が配され、
前記駆動用バッテリの温度が所定の温度以下である低温状態であるとき、前記PWM回路の抵抗が高くなるように前記第一回路と前記第二回路とを切り替えることで、回路損失が拡大し発熱量を増加させるように制御する、電気自動車。
発明の詳細な説明
【技術分野】
【0001】
この発明は、電気自動車に搭載するPWM回路の制御に関する。
続きを表示(約 1,300 文字)
【背景技術】
【0002】
エンジン駆動による発電機や燃料電池といった発電装置と、バッテリとを組み合わせたハイブリッド車は、環境対応と燃費との両立を図ることができる電気自動車として一般に用いられている。このようなハイブリッド車では、主に発電装置からの電力によりモータを駆動させるタイプと、一旦バッテリを充電してバッテリからの電力によりモータを駆動させるタイプとがある。いずれのタイプであっても、回生電流によりバッテリを充電することが一般的に行われており、バッテリは生成する余剰電力の引受先としての役割も果たしている。
【0003】
ただし、バッテリが引き受けられる電力量には限界があり、満充電を超えて電流を供給するとバッテリが著しく劣化してしまう。このため、充電率(SOC)が高い状態では回生電流を生じないように制限値を設けて、その範囲で回生を実施する制御が行われている。
【0004】
また、バッテリは温度が高温又は低温になりすぎていると、出力が低下する性質を持つ。低温時はバッテリを温めるために発電装置からの電力をバッテリに供給して温めつつバッテリからの出力で走行もするシリーズ走行を優先的に行うことが行われている。一方で高温時には速やかな冷却は難しく、放熱を優先して発熱を抑止するために、電池の入出力を減らす工夫が検討されている(例えば特許文献1)。
【先行技術文献】
【特許文献】
【0005】
特開2018-014820号公報
【発明の概要】
【発明が解決しようとする課題】
【0006】
しかしながら、特許文献1に記載の方式は外部給電の際の加熱を防ぐものであり、走行時に生じる回生電流や、発電装置からの電力を調整することはできなかった。
【0007】
そこでこの発明は、ハイブリッド車や電気自動車が搭載するバッテリについて、過充電を抑止しつつ、低温状態や高温状態は素早く解消して、バッテリの劣化を抑止することを目的とする。
【課題を解決するための手段】
【0008】
この発明は、
演算装置と、ドライバと、パワー素子とを有するPWM回路であって、
前記ドライバの回路損失が比較的小さくなる第一回路と、
前記第一回路よりも前記ドライバの回路損失が大きい第二回路とを有し、
前記第一回路と前記第二回路とを切り替えることで抵抗を可変させ、回路損失が拡大するように制御する損失拡大制御手段を実行する、損失可変制御装置である第一の解決手段により、上記の課題を解決した。
【0009】
また、この発明にかかる損失可変制御装置は、前記第一の解決手段に加えて、
前記第一回路と前記第二回路との切り替えによって、ゲート電圧を変化させることで、抵抗を可変する第二の解決手段を採用できる。
【0010】
また、この発明に係る損失可変制御装置は、前記第一又は第二の解決手段に加えて、
前記第一回路と前記第二回路との切り替えによって、ゲート側に流れる電流量を変化させることで、抵抗を可変する第三の解決手段を採用できる。
(【0011】以降は省略されています)
この特許をJ-PlatPat(特許庁公式サイト)で参照する
関連特許
個人
カーテント
4か月前
個人
タイヤレバー
2か月前
個人
前輪キャスター
1か月前
個人
上部一体型自動車
11日前
個人
ルーフ付きトライク
2か月前
個人
ホイルのボルト締結
3か月前
個人
車輪清掃装置
4か月前
個人
タイヤ脱落防止構造
1か月前
井関農機株式会社
作業車両
4か月前
個人
車両通過構造物
2か月前
個人
マスタシリンダ
18日前
日本精機株式会社
表示装置
1か月前
日本精機株式会社
表示装置
2か月前
日本精機株式会社
表示装置
2か月前
日本精機株式会社
表示装置
2か月前
個人
キャンピングトライク
4か月前
井関農機株式会社
作業車両
4か月前
個人
ワイパーゴム性能保持具
4か月前
個人
アクセルのソフトウェア
3か月前
個人
車両用スリップ防止装置
3か月前
個人
キャンピングトレーラー
4か月前
個人
乗合路線バスの客室装置
2か月前
個人
円湾曲ホイール及び球体輪
2か月前
株式会社ニフコ
保持装置
3か月前
日本精機株式会社
車載表示装置
26日前
日本精機株式会社
車室演出装置
1か月前
株式会社ニフコ
照明装置
1か月前
株式会社ニフコ
収納装置
1か月前
個人
車載小物入れ兼雨傘収納具
3か月前
個人
音声ガイド、音声サービス
2か月前
日本精機株式会社
画像投映装置
7日前
日本精機株式会社
車載表示装置
3か月前
株式会社豊田自動織機
産業車両
2か月前
井関農機株式会社
作業車両
3か月前
日本精機株式会社
車両用投射装置
12日前
極東開発工業株式会社
車両
2か月前
続きを見る
他の特許を見る