TOP
|
特許
|
意匠
|
商標
特許ウォッチ
Twitter
他の特許を見る
公開番号
2025145727
公報種別
公開特許公報(A)
公開日
2025-10-03
出願番号
2024046055
出願日
2024-03-22
発明の名称
電極
出願人
日本特殊陶業株式会社
代理人
個人
,
個人
主分類
H01T
13/39 20060101AFI20250926BHJP(基本的電気素子)
要約
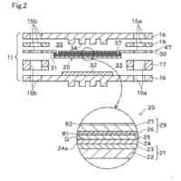
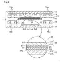
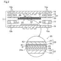
【課題】 電極において、放電電圧のばらつきを小さくする技術を提供する。
【解決手段】 電極は、3種以上7種以下の金属元素を含む合金からなり、合金に含まれる金属元素のうち、モル数が大きい上位3つの金属元素を大きい順に、第1金属元素、第2金属元素、第3金属元素とすると、第2金属元素のモル数は、第1金属元素のモル数の0.8倍以上1.0倍以下であり、第3金属元素のモル数は、第1金属元素のモル数の0.5倍以上1.0倍以下である。
【選択図】 図2
特許請求の範囲
【請求項1】
電極であって、
3種以上7種以下の金属元素を含む合金からなり、
前記合金に含まれる前記金属元素のうち、モル数が大きい上位3つの金属元素を大きい順に、第1金属元素、第2金属元素、第3金属元素とすると、
前記第2金属元素のモル数は、前記第1金属元素のモル数の0.8倍以上1.0倍以下であり、
前記第3金属元素のモル数は、前記第1金属元素のモル数の0.5倍以上1.0倍以下であることを特徴とする、
電極。
続きを表示(約 550 文字)
【請求項2】
請求項1に記載の電極であって、
前記第1金属元素と前記第2金属元素と前記第3金属元素とのそれぞれは、スカンジウム、チタン、バナジウム、クロム、マンガン、鉄、コバルト、ニッケル、銅のうちのいずれかであることを特徴とする、
電極。
【請求項3】
請求項1または請求項2に記載の電極であって、
前記第1金属元素、前記第2金属元素、前記第3金属元素のうちのいずれか1つの金属元素は、ニッケル、鉄、または、クロムであることを特徴とする、
電極。
【請求項4】
請求項1または請求項2に記載の電極であって、
前記第1金属元素と前記第2金属元素と前記第3金属元素とのそれぞれは、ニッケル、鉄、クロムのうちのいずれかであることを特徴とする、
電極。
【請求項5】
請求項1または請求項2に記載の電極であって、
前記合金は、結晶相が単相であることを特徴とする、
電極。
【請求項6】
請求項1または請求項2に記載の電極であって、
前記合金は、組成が異なる複数の結晶相を有しており、
前記複数の結晶相は、互いに同じ結晶構造であることを特徴とする、
電極。
発明の詳細な説明
【技術分野】
【0001】
本発明は、電極に関する。
続きを表示(約 1,400 文字)
【背景技術】
【0002】
従来から、放電用の電極が知られている(例えば、特許文献1,2)。
【先行技術文献】
【特許文献】
【0003】
特開2015-069826号公報
特開平9-291327号公報
【発明の概要】
【発明が解決しようとする課題】
【0004】
しかしながら、特許文献1のような先行技術によっても、電極において、放電電圧のばらつきを小さくする技術については、なお、改善の余地があった。
【0005】
本発明は、電極において、放電電圧のばらつきを小さくする技術を提供することを目的とする。
【課題を解決するための手段】
【0006】
本発明は、上述の課題の少なくとも一部を解決するためになされたものであり、以下の形態として実現することが可能である。
【0007】
(1)本発明の一形態によれば、電極が提供される。この電極は、3種以上7種以下の金属元素を含む合金からなり、前記合金に含まれる前記金属元素のうち、モル数が大きい上位3つの金属元素を大きい順に、第1金属元素、第2金属元素、第3金属元素とすると、前記第2金属元素のモル数は、前記第1金属元素のモル数の0.8倍以上1.0倍以下であり、前記第3金属元素のモル数は、前記第1金属元素のモル数の0.5倍以上1.0倍以下である。
【0008】
この構成によれば、電極を形成する合金に含まれる3種以上7種以下の金属元素について、モル数が大きい上位3つの金属元素を大きい順に、第1金属元素、第2金属元素、第3金属元素とすると、第2金属元素のモル数は、第1金属元素のモル数の0.8倍以上1.0倍以下となっており、第3金属元素のモル数は、第1金属元素のモル数の0.5倍以上1.0倍以下となっている。これにより、電極を放電電極として使用した場合、放電電圧のばらつきを小さくすることができる。
【0009】
(2)上記形態の電極において、前記第1金属元素と前記第2金属元素と前記第3金属元素とのそれぞれは、スカンジウム、チタン、バナジウム、クロム、マンガン、鉄、コバルト、ニッケル、銅のうちのいずれかであってもよい。この構成によれば、電極を形成する合金に含まれる金属元素のうち、モル数が大きい上位3つの金属元素のそれぞれは、融点が1000℃以上2000℃未満であり、原子半径が120pm以上200pm未満である第4周期の遷移金属となっている。すなわち、合金は、比較的融点差が小さく、かつ、原子半径差も小さい金属元素の組み合わせで形成されているため、均一な放電面が形成されやすい。これにより、放電電圧のばらつきをさらに小さくすることができる。
【0010】
(3)上記形態の電極において、前記第1金属元素、前記第2金属元素、前記第3金属元素のうちのいずれか1つの金属元素は、ニッケル、鉄、または、クロムであってもよい。この構成によれば、電極を形成する合金に含まれる金属元素のうち、モル数が大きい上位3つの金属元素のうちのいずれかは、優れた耐食性を有するニッケル、鉄、または、クロムとなっている。これにより、放電面が荒れにくくなるため、放電電圧のばらつきをさらに小さくすることができる。
(【0011】以降は省略されています)
この特許をJ-PlatPat(特許庁公式サイト)で参照する
関連特許
日本特殊陶業株式会社
電極
7日前
日本特殊陶業株式会社
電極
7日前
日本特殊陶業株式会社
セラミック部品
1日前
日本特殊陶業株式会社
ホットモジュール
1日前
日本特殊陶業株式会社
ホットモジュール
1日前
日本特殊陶業株式会社
ガスセンサの製造方法
2日前
日本特殊陶業株式会社
金属有機構造体、および賦形体
3日前
日本特殊陶業株式会社
固体酸化物形電解セルおよびその利用
1日前
日本特殊陶業株式会社
固体酸化物形電解セルおよびその利用
1日前
日本特殊陶業株式会社
固体酸化物形電解セルおよびその利用
1日前
日本特殊陶業株式会社
固体酸化物形電解セルおよびその利用
1日前
日本特殊陶業株式会社
固体酸化物形電解セルおよびその利用
1日前
日本特殊陶業株式会社
固体酸化物形電解セルおよびその利用
1日前
日本特殊陶業株式会社
固体酸化物形電解セルおよびその利用
1日前
日本特殊陶業株式会社
固体酸化物形電解セルおよびその利用
1日前
日本特殊陶業株式会社
固体酸化物形電解セルおよびその利用
1日前
日本特殊陶業株式会社
基板保持部材及びセラミックスサセプタ
3日前
日本特殊陶業株式会社
基板保持部材及びセラミックスサセプタ
3日前
日本特殊陶業株式会社
セラミック組成物、およびセラミック部品
1日前
日本特殊陶業株式会社
セルスタックの故障検知システム、及び、セルスタックの故障検知方法
2日前
日本特殊陶業株式会社
複合部材、接合体、および、保持装置
4日前
日本発條株式会社
積層体
11日前
東レ株式会社
多孔質炭素シート
1か月前
個人
防雪防塵カバー
11日前
ローム株式会社
半導体装置
9日前
ローム株式会社
半導体装置
9日前
エイブリック株式会社
半導体装置
1か月前
エイブリック株式会社
半導体装置
1か月前
ローム株式会社
半導体装置
7日前
ローム株式会社
半導体装置
2日前
ローム株式会社
半導体装置
1か月前
キヤノン株式会社
電子機器
1か月前
ローム株式会社
半導体装置
9日前
ニチコン株式会社
コンデンサ
23日前
株式会社GSユアサ
蓄電装置
11日前
個人
半導体パッケージ用ガラス基板
10日前
続きを見る
他の特許を見る