TOP
|
特許
|
意匠
|
商標
特許ウォッチ
Twitter
他の特許を見る
公開番号
2025143222
公報種別
公開特許公報(A)
公開日
2025-10-01
出願番号
2025038004
出願日
2025-03-11
発明の名称
ブースターポンプの漏れ監視
出願人
ハスケル・インターナショナル・エルエルシー
,
Haskel International, LLC
代理人
個人
,
個人
,
個人
主分類
F04B
49/10 20060101AFI20250924BHJP(液体用容積形機械;液体または圧縮性流体用ポンプ)
要約
【課題】第1チャンバ部分から第2チャンバ部分への作動流体の漏れを示唆するポンプシステムの提供。
【解決手段】ポンプシステムは、第1シリンダ102内部で第1チャンバ部分104A及び第2チャンバ部分104Bを画定する第1ピストン106と、第2チャンバ部分と流体をやり取りするように結合する導管システム202を備える。第1ピストンは、第1方向に運動することで作動流体を第1チャンバ部分へ引き入れ、導管システムは、第2チャンバ部分から放出される流体を受けるように構成される。導管システムは、第3脚部226を貫流する流体のパラメータを決定するように構成されるセンサ228を有する。この流体のパラメータは、第1チャンバ部分から第2チャンバ部分への作動流体の漏れを示唆する。
【選択図】図2
特許請求の範囲
【請求項1】
シリンダと、
該シリンダ内部で第1チャンバ部分及び第2チャンバ部分を画定するように前記シリンダ内部に設けられるピストンと、
前記第2チャンバ部分と流体をやり取りするように結合する導管システム、
を備え、
前記ピストンは、前記シリンダ内部において第1方向に運動することで作動流体を前記第1チャンバ部分へ引き入れるように構成され、
前記ピストンは、前記シリンダ内部において第2方向に運動することで前記作動流体を加圧すると共に前記第1チャンバ部分から前記作動流体を放出するように構成され、
前記導管システムは、前記シリンダ内部での前記ピストンの前記第1方向での運動によって前記第2チャンバ部分から放出される流体を受けるように構成され、
前記導管システムは、該導管システムを通る流体流のパラメータを監視するように構成されるセンサを有し、
前記パラメータは、前記第1チャンバ部分から前記第2チャンバ部分への前記作動流体の漏れを示唆する、
ポンプシステム。
続きを表示(約 1,800 文字)
【請求項2】
請求項1に記載のポンプシステムであって、前記センサによって監視される前記パラメータは、前記導管システムを通る流体流の流量を含む、ポンプシステム。
【請求項3】
請求項1に記載のポンプシステムであって、前記センサによって監視される前記パラメータは、前記導管システムを通る流体流の温度を含む、ポンプシステム。
【請求項4】
請求項1に記載のポンプシステムであって、前記センサによって監視される前記パラメータに基づいて信号を出力するように構成される制御システムを備える、ポンプシステム。
【請求項5】
請求項4に記載のポンプシステムであって、前記制御システムは、
前記パラメータと閾値とを対比し、
前記パラメータが、前記閾値を超え、かつ、余剰の作動流体が前記第1チャンバ部分から前記第2チャンバ部分へ漏れていることを示唆しているという判断に応じて前記信号を出力する、
ように構成されるポンプシステム。
【請求項6】
請求項5に記載のポンプシステムであって、
前記制御システムは、校正モードでは前記閾値を設定するように動作するように構成され、前記制御システムは、前記校正モードでは、
複数の第1の値を有する複数の動作条件で動作し、
前記複数の動作条件の各動作条件での前記第1チャンバ部分から前記第2チャンバ部分への前記作動流体の余剰の漏れを示唆する前記パラメータの複数の第2の値を決定し、
前記複数の第1の値と前記複数の第2の値との間の関係を決定し、
前記複数の第1の値と前記複数の第2の値との間の前記関係に基づいて前記閾値を設定する、
ように構成されるポンプシステム。
【請求項7】
請求項6に記載のポンプシステムであって、
前記関係は、前記第1チャンバ部分から前記第2チャンバ部分への前記作動流体の余剰の漏れを示唆する前記パラメータの前記複数の第1の値のそれぞれを、前記複数の動作条件の対応する第2の値に関連付け、
前記制御システムは、
1つ以上の現在の値を有する現在の動作条件を決定し、
前記関係に基づいて前記現在の動作条件の前記1つ以上の現在の値に関連付けられた前記パラメータのそれぞれの第1の値を決定し、
前記それぞれの第1の値を前記閾値として設定する、
ように構成されるポンプシステム。
【請求項8】
請求項1に記載のポンプシステムであって、
追加のシリンダと、
該追加のシリンダ内部で第3チャンバ部分及び第4チャンバ部分を画定するように前記追加のシリンダ内部に設けられる追加のピストン、
を備え、
前記追加のピストンは、前記追加のシリンダ内部において第3方向に運動することで追加の作動流体を前記第3チャンバ部分へ引き入れるように構成され、
前記追加のピストンは、前記追加のシリンダ内部において第4方向に運動することで前記追加の作動流体を加圧すると共に前記第3チャンバ部分から前記追加の作動流体を放出するように構成され、
前記導管システムは、前記第3チャンバ部分内での前記ピストンの運動によって前記第4チャンバ部分から放出される流体を受けるように構成される、
ポンプシステム。
【請求項9】
請求項8に記載のポンプシステムであって、
前記導管システムは、前記シリンダの前記第2チャンバ部分と前記追加のシリンダの前記第4チャンバ部分の各々に流体をやり取りするように結合する導管を備え、
前記センサは、前記導管を通る流体流の前記パラメータを監視するように構成される、
ポンプシステム。
【請求項10】
請求項9に記載のポンプシステムであって、
前記シリンダの前記第2チャンバ部分に流体をやり取りするように結合する第1脚部と、
前記追加のシリンダの前記第4チャンバ部分に流体をやり取りするように結合する第2脚部と、
前記第1脚部、前記第2脚部、前記導管を相互に流体をやり取りするように結合することで、前記導管を前記第2チャンバ部分と前記第4チャンバ部分の各々へ流体をやり取りするように結合するバルブ、
を備えるポンプシステム。
(【請求項11】以降は省略されています)
発明の詳細な説明
【技術分野】
【0001】
本開示は、ポンプに関し、より詳細にはブースターポンプ用の導管システムに関する。
続きを表示(約 3,300 文字)
【背景技術】
【0002】
ブースターポンプは、流体-たとえば気体-の圧力を増加させるのに用いられ得る。ブースターポンプは、シリンダと、該シリンダ内部で第1チャンバ部分及び第2チャンバ部分を画定するように前記シリンダ内部に設けられるピストンを備える。前記シリンダは、前記第1チャンバ内で流体を受けるように構成される。前記シリンダ内部での前記ピストンの運動によって、前記第1チャンバ内の前記流体が圧縮されることで、前記流体の圧力が増加する。しかし流体は時に前記第1チャンバから前記第2チャンバへ漏れることがある。前記第2チャンバへの漏れは前記ブースターポンプによって加圧される流体の量を減らし、それにより前記ブースターポンプの効率を低下させてしまう。
【発明の概要】
【課題を解決するための手段】
【0003】
一の実施形態では、ポンプシステムは、シリンダと、該シリンダ内部で第1チャンバ部分及び第2チャンバ部分を画定するように前記シリンダ内部に設けられるピストンと、前記第2チャンバ部分と流体をやり取りするように結合する導管システムを備える。前記ピストンは、前記シリンダ内部において第1方向に運動することで作動流体を前記第1チャンバ部分へ引き入れるように構成され、前記ピストンは、前記シリンダ内部において第2方向に運動することで前記作動流体を加圧すると共に前記第1チャンバ部分から前記作動流体を放出するように構成される。前記導管システムは、前記シリンダ内部での前記ピストンの前記第1方向での運動によって前記第2チャンバ部分から放出される流体を受けるように構成され、前記導管システムは、該導管システムを貫流する前記流体のパラメータを決定するように構成されるセンサを有する。前記パラメータは、前記第1チャンバ部分から前記第2チャンバ部分への前記作動流体の漏れを示唆する。
【0004】
他の実施形態では、ポンプシステム用の流れ監視システムは導管とセンサを備える。当該ポンプシステムは、シリンダと、ロッド側チャンバ及び該ロッド側チャンバとは反対側のピストン側チャンバを画定するように前記シリンダ内部に設けられるピストンを備える。前記ピストンは、前記シリンダ内部において第1方向に運動することで第1流体を前記ピストン側チャンバへ引き入れると共に第2流体を前記ロッド側チャンバから放出するように構成される。前記ピストンは、前記シリンダ内部において第2方向に運動することで前記第1流体を加圧すると共に前記第1流体を前記ピストン側チャンバから放出するように構成される。前記導管は、前記シリンダ内部における前記第1方向での前記ピストンの運動によって前記ロッド側チャンバから放出される前記第2流体を受けるように構成され、前記導管は、当該ポンプシステムの前記ロッド側チャンバに流体をやり取りするように結合可能である。前記センサは、前記ロッド側チャンバから前記導管システムを貫流する前記第2流体のパラメータを監視するように構成される。前記パラメータは、前記ピストン側チャンバから前記ロッド側チャンバへの前記第1流体の流れを示唆する。
【0005】
さらなる実施形態では、非一時的コンピュータ可読媒体は、1つ以上の処理装置によって実行されるときに、前記1つ以上の処理装置に、ポンプシステムのセンサからパラメータを受け取らせ、前記パラメータと閾値とを対比させ、かつ、前記パラメータと前記閾値との前記対比に基づいて信号を出力させるように構成される命令を有する。当該ポンプシステムは、シリンダ内部で第1チャンバ部分及び第2チャンバ部分を画定するように前記シリンダ内部に設けられるピストンを備える。前記ピストンは、前記シリンダ内部において第1方向に運動することで作動流体を前記第1チャンバ部分へ引き入れるように構成され、前記ピストンは、前記シリンダ内部において第2方向に運動することで前記第1チャンバ部分内において前記作動流体を加圧するように構成され、当該ポンプシステムの導管システムは、前記第2チャンバ部分から放出される流体を受けるように構成され、前記パラメータは、前記導管システムを通る流体流に関連付けられ、かつ、前記第1チャンバ部分と前記第2チャンバ部分との間での作動流体流を示唆する。
【図面の簡単な説明】
【0006】
説明を完了し、本開示のより良い理解を提供するために、一組の図面が提供される。 図面は、本明細書の不可欠な部分を形成し、本開示の実施形態を例示するが、これは、本開示の範囲を制限するものとして解釈されるべきではなく、本開示がどのように実施され得るかの単なる例として解釈されるべきである。
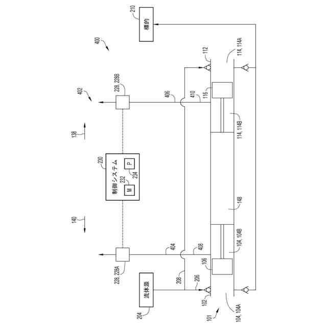
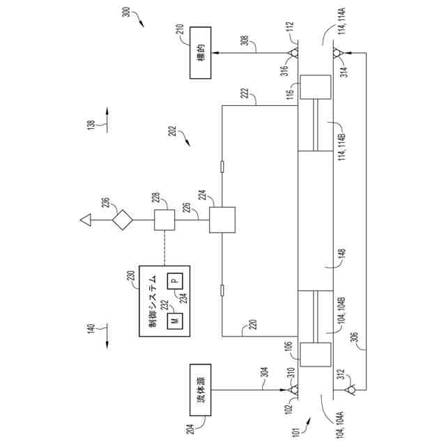
本開示の実施形態によるポンプシステムの側部断面図である。
本開示の実施形態によるポンプシステムの流体回路の概略図である。
本開示の実施形態によるポンプシステムの別の流体回路の概略図である。
本開示の実施形態によるポンプシステムのさらに別の流体回路の概略図である。
本開示の実施形態によるポンプシステムの流体回路を操作する方法のフローチャートである。
本開示の実施形態による、ポンプシステムの流体回路を操作するための別の方法のフローチャートである。
【0007】
図全体を通して、同様の数字が使用されている。
【発明を実施するための形態】
【0008】
本開示は、ポンプシステム-たとえばブースター-のシリンダ内部でピストンによって画定される複数のチャンバ部分間での作動流体の漏れの監視に関する。 ブースターの動作中、ピストンは、シリンダ内部で作動流体の圧力を増大させるように運動する。たとえばピストンは、第1チャンバ部分と第2チャンバ部分を画定するようにシリンダ内部に設けられる。第1チャンバ部分は作動流体を受けるように構成される。第1チャンバ部分のサイズを減少させるようにピストンを運動させることで、作動流は加圧されると共に、ポンプシステムの第1チャンバ部分から第2チャンバ部分へ放出される。
【0009】
残念なことに作動流体は第1チャンバ部分と第2チャンバ部分との間で漏れることがある。たとえば作動流体が貫流し得るシリンダとピストンとの間にはギャップ(たとえば封止体の摩耗/腐食によって生じるギャップ)が存在する恐れがある。その結果、作動流体は第1チャンバ部分から第2チャンバ部分へ流れることで、第1チャンバ部分内での作動流体の量が減少する。従って、ポンプシステムによって加圧される作動流体の量もまた減少し、その結果としてブースターの効率は低下する。
【0010】
第1チャンバ部分から第2チャンバ部分への作動流体の起こりうる漏れの検出は、ブースターの動作を改善させ得るそのような漏れを解決する対応操作を引き起こすことができる。従って本開示の実施形態によると、導管は、第2チャンバ部分に流体をやり取りするように結合される。第2チャンバ部分のサイズを減少させるようにシリンダ内部でピストンが運動することで、流体(たとえば様々な流体-たとえば大気-の混合物)は、第2チャンバ部分から導管へ導出され得る。第2チャンバ部分から導管を通る流体流のパラメータは、第1チャンバ部分から第2チャンバ部分への作動流体の起こりうる漏れを判断するように監視される。場合によっては、パラメータは体積及び/又は流体の量である。これは、第1チャンバ部分から第2チャンバ部分への作動流体の漏れは第2チャンバ部分内での流体の量を増大させるため、その結果として第2チャンバ部分のサイズを減少させるピストンの運動によって、導管へ流入するように放出される流体流の量が増大するからである。加えて又は代わりに、パラメータは、温度又は第2チャンバ部分及び導管システム内に存在することが意図される流体の基準となる又は既知のパラメータとの対比が可能な他の流体特性であってよい。
(【0011】以降は省略されています)
この特許をJ-PlatPat(特許庁公式サイト)で参照する
関連特許
個人
圧縮機
5か月前
個人
海流製造装置。
1か月前
株式会社スギノマシン
圧縮機
12日前
株式会社ツインバード
送風装置
1か月前
株式会社ツインバード
送風装置
1か月前
ダイニチ工業株式会社
空調装置
4か月前
カヤバ株式会社
電動ポンプ
2か月前
日機装株式会社
遠心ポンプ
4日前
株式会社不二越
蓄圧装置
2か月前
ビッグボーン株式会社
送風装置
1か月前
個人
携帯型扇風機用の送風ノズル
4か月前
株式会社酉島製作所
ポンプ
5か月前
株式会社酉島製作所
ポンプ
3か月前
シャープ株式会社
送風装置
6か月前
シャープ株式会社
送風装置
6か月前
株式会社ノーリツ
ロータリ圧縮機
1か月前
株式会社ニクニ
液封式ポンプ装置
4か月前
小倉クラッチ株式会社
ルーツブロア
2か月前
樫山工業株式会社
真空ポンプ
13日前
株式会社不二越
油圧ユニット
4か月前
サンデン株式会社
スクロール圧縮機
18日前
サンデン株式会社
スクロール圧縮機
18日前
サンデン株式会社
スクロール圧縮機
18日前
株式会社坂製作所
スクロール圧縮機
3か月前
株式会社ノーリツ
ロータリー圧縮機
3か月前
株式会社不二越
ベーンポンプ
2か月前
株式会社アイシン
ポンプケース
25日前
エドワーズ株式会社
真空ポンプ
26日前
株式会社村田製作所
圧電ポンプ
6か月前
株式会社島津製作所
真空ポンプ
1か月前
株式会社チロル
送風機、送風機付衣服
1か月前
個人
連結式螺旋翼体及び流体移送装置
4か月前
株式会社島津製作所
真空ポンプ
1か月前
株式会社豊田自動織機
流体機械
1か月前
株式会社コスメック
ピストン型ポンプ
4か月前
株式会社豊田自動織機
電動圧縮機
2か月前
続きを見る
他の特許を見る