TOP
|
特許
|
意匠
|
商標
特許ウォッチ
Twitter
他の特許を見る
公開番号
2025140796
公報種別
公開特許公報(A)
公開日
2025-09-29
出願番号
2024040380
出願日
2024-03-14
発明の名称
バイオマス発電システム
出願人
株式会社Gpower
代理人
個人
,
個人
,
個人
,
個人
,
個人
主分類
C10J
3/66 20060101AFI20250919BHJP(石油,ガスまたはコークス工業;一酸化炭素を含有する工業ガス;燃料;潤滑剤;でい炭)
要約
【課題】タール分を減らすことができるバイオマスガス発電システムを提供する。
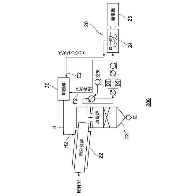
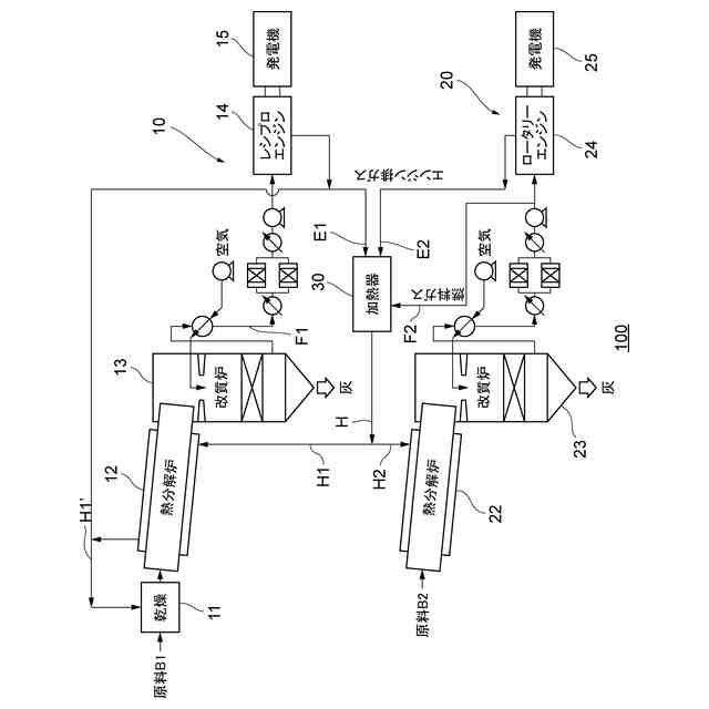
【解決手段】バイオマス発電システム100は、第1の発電設備10と、第2の発電設備20と、第1の発電設備10及び第2の発電設備20を接続する加熱器30と、を備えている。加熱器30は、第2の改質炉23から供給された燃料ガスF2を燃焼させて第1の熱分解炉12に燃焼熱を供給する。
【選択図】図1
特許請求の範囲
【請求項1】
第1の発電設備と、第2の発電設備と、前記第1の発電設備及び前記第2の発電設備を接続する加熱器と、を備え、
前記第1の発電設備は、投入された第1のバイオマスを熱分解する第1の熱分解炉と、該第1の熱分解炉で生成されたバイオマスガス及び炭化物粒(チャー)を第1の燃料ガスに改質する第1の改質炉と、前記第1の燃料ガスを供給されて第1の発電機を駆動する第1のエンジンと、を備え、
前記第2の発電設備は、投入された第2のバイオマスを熱分解する第2の熱分解炉と、該第2の熱分解炉で生成されたバイオマスガス及び炭化物粒(チャー)を第2の燃料ガスに改質する第2の改質炉と、前記第2の燃料ガスを供給されて第2の発電機を駆動する第2のエンジンと、を備え、
前記加熱器は、前記第2の改質炉から供給された第2の燃料ガスを燃焼させて前記第1の熱分解炉に燃焼熱を供給する、バイオマス発電システム。
続きを表示(約 780 文字)
【請求項2】
前記第2のエンジンから排出される第2の排出ガスは、前記第1のエンジンから排出される第2の排出ガスよりも高温であり、
前記第1の熱分解炉は、前記第2の排出ガスを前記加熱器で加熱した高温ガスにより加熱される、
請求項1に記載のバイオマス発電システム。
【請求項3】
前記第1のエンジンがレシプロエンジンであり、前記第2のエンジンがロータリーエンジンである、
請求項1又は2に記載のバイオマス発電システム。
【請求項4】
前記第1の熱分解炉は、投入された第1のバイオマスを600~850℃で乾留する、
請求項1から3のいずれか一項に記載のバイオマス発電システム。
【請求項5】
前記加熱器は、前記第1の熱分解炉に加えて、前記第2の熱分解炉にも燃焼熱を供給し、前記加熱器から前記第1の熱分解炉への熱量は、前記加熱器から前記第2の熱分解炉への熱量の五倍以上である、
請求項1から4のいずれか一項に記載のバイオマス発電システム。
【請求項6】
前記第1のバイオマスの含水率を低減させる乾燥炉を更に備え、該乾燥炉は、前記第1の熱分解炉を加熱して温度が低下した状態の前記高温ガスを熱源にする、
請求項2に記載のバイオマス発電システム。
【請求項7】
投入された第2のバイオマスを熱分解する第2の熱分解炉と、該第2の熱分解炉で生成されたバイオマスガス及び炭化物粒を第2の燃料ガスに改質する第2の改質炉と、前記第2の燃料ガスを供給されて第2の発電機を駆動するロータリーエンジンである第2のエンジンと、前記第2の燃料ガスを燃焼させて前記第2の熱分解炉に燃焼熱を供給する加熱器と、を備えた、
バイオマス発電システム。
発明の詳細な説明
【技術分野】
【0001】
本発明は、バイオマスを燃料とする発電システムに関する。
続きを表示(約 2,300 文字)
【背景技術】
【0002】
バイオマスは、再生可能な有機性資源であり、カーボンニュートラルなエネルギー源として今後発電に活用が増えていく。木質バイオマスについては、間伐材等の未利用材、製材所の切りくず、建築解体材を利用した発電が実用化しはじめている。地産地消のエネルギーとして期待が高まっている。森からの原料入手が制約される地域にも配置の要請も出ている。今後は米・麦わら等の草本バイオマスの利用、更には食料残さやプラスチックの包装材を含む可燃性ごみまで、多種の原料の受け入れができる様に適用性の拡大が求められる。バイオマス発電システムには、ボイラーに投入して直接燃焼させて蒸気タービンを回して発電する直接燃焼蒸気発電方式もあれば、バイオマスを熱分解してガス化し、このガスを改質した燃料でエンジンを回して発電する熱分解ガス化発電方式もある。発電方式が蒸気タービンであると、発電規模が小さくなるにしたがって、発電端効率が低すぎて、実用化普及は難しい。ガス化方式であれば、発電規模が小さくても高い発電効率が達成できる。
【0003】
ガス化の発電方式においては、バイオマスを熱分解炉に投入して乾留すると、水分が蒸発のあと揮発成分と炭化物(チャー)とが生成する。揮発成分は、水素、一酸化炭素、メタン等を主成分とする軽質のバイオマスガスに加えて、芳香族化合物群からなるタールを含む。熱分解の生成物のガスとチャーを次のステップの改質炉に投入し、水蒸気やアルカリ金属等の触媒とともに加熱すると、タールやチャーのガス化が進行し、エンジンの燃料となる燃料ガスが生成される。この燃料ガスの高効率な製造については、本発明者が特許文献1に説明しているとおりである。
【0004】
ここで、熱分解炉の炉内の局所で加熱不足が生じると、生成されるガスのタール留分が多くなり、さらに下流の改質炉にて高温の場が維持できないとタールが十分に分解できない。改質炉出口の燃料ガスに残ったタールが、その後の冷却の過程で液化あるいは固化すると、ガス清浄フィルターの目詰まり、配管の閉塞、エンジンの点火プラグの失火、エンジンの吸排気弁への固着による重大な故障にいたる。これらタールによる故障は、微小な付着から始まり運転時間とともにそれが成長して、運転停止の可能性を増加させるため、発電所あるいは発電システムとしての稼働率を左右する重大なものである。従来から、部分燃焼によるガス化、外部酸素吹込みガス化、さらには外部熱源による間接加熱(蒸し焼き)によるガス化が開発されてきた。
【0005】
特許文献1では、間接加熱(蒸し焼き方式)としたうえで、熱分解炉と改質炉を直結して、外部への放熱を最小化するとともに、燃料ガスの顕熱とエンジンの排熱を回収して再利用し、熱効率を高めると同時に加熱不足を防ぎ、結果としてタールトラブルを低減する構成を提案している。特許文献2には、故障したエンジンを整備する際に発電を止めない様に、改質炉から供給される燃料ガスを複数エンジンに分配して発電する装置を提案している。タールを清掃するために任意のエンジンを停止させても、他のエンジンの駆動を継続させて発電所の稼働率の低下を最小限にできる構成としている。
【先行技術文献】
【特許文献】
【0006】
特開2017―128623号公報
特開2017-8800号公報
【発明の概要】
【発明が解決しようとする課題】
【0007】
しかしながら、タールを清掃してエンジン等を整備する作業の負担が大きいのみならず、稼働率低下による年間発電量の低下は経済性の低下を招くため、タールトラブルを減らすことができるバイオマス発電システムを提供することを目的とする。
【課題を解決するための手段】
【0008】
本発明の一態様に係るバイオマス発電システムは、第1の発電設備と、第2の発電設備と、第1の発電設備及び第2の発電設備を接続する加熱器と、を備えている。第1の発電設備は、投入された第1のバイオマスを熱分解する第1の熱分解炉と、該第1の熱分解炉で生成されたバイオマスガス及び炭化物粒を第1の燃料ガスに改質する第1の改質炉と、第1の燃料ガスを供給されて第1の発電機を駆動する第1のエンジンと、を備えている。第2の発電設備は、投入された第2のバイオマスを熱分解する第2の熱分解炉と、該第2の熱分解炉で生成されたバイオマスガス及び炭化物粒を第2の燃料ガスに改質する第2の改質炉と、第2の燃料ガスを供給されて第2の発電機を駆動する第2のエンジンと、を備えている。加熱器は、第2の燃料ガスを燃焼させて第1の熱分解炉に燃焼熱を供給する。
【0009】
この態様によれば、発電システムを構成する複数ガス化発電装置のそれぞれのガス化燃料ガスを複数のエンジンへ供給を行い、そのエンジン排気ガスを加熱器へ供給して、熱分解炉へ適正温度の熱供給することにより、反応温度の安定維持を図り、タールトラブルを減らし、稼働率を上げる。また、起動・立ち上げ時の外部からの補助燃料供給量を削減する。加熱器から燃焼熱を供給して第1の熱分解炉を十分に加熱できる。タール 留分を減らすことができる温度域まで第1の熱分解炉を昇温させることができる。
【0010】
上記態様において、第2の排出ガスは、第1の排出ガスよりも高温であってもよい。第1の熱分解炉は、第2の排出ガスを加熱器で加熱した高温ガスにより加熱されてもよい。
(【0011】以降は省略されています)
この特許をJ-PlatPat(特許庁公式サイト)で参照する
関連特許
株式会社Gpower
バイオマス発電システム
7日前
東ソー株式会社
芳香族化合物の製造方法
17日前
株式会社Move up
凹凸形状の固形着火剤
7日前
NTN株式会社
転がり軸受
5日前
個人
炭化油化装置
17日前
大同化学株式会社
水溶性金属加工油剤及びクーラント
26日前
有限会社ジャパンガスセパレーション
メタンガス発生装置
11日前
三菱ケミカル株式会社
樹脂組成物の再利用方法
18日前
三菱ケミカル株式会社
樹脂組成物の再利用方法
18日前
一般財団法人電力中央研究所
ガス精製システム
7日前
三菱ケミカル株式会社
樹脂組成物の再利用方法
18日前
三菱ケミカル株式会社
樹脂組成物の再利用方法
18日前
日本製鉄株式会社
コークスの製造方法
1か月前
新日本理化株式会社
潤滑油基油
18日前
株式会社ディスコ
薬液管理方法
1か月前
三菱重工業株式会社
炭化炉及びその制御方法
1か月前
ENEOS株式会社
金属加工油組成物
19日前
個人
潤滑剤
19日前
個人
燻炭製造装置と燻炭製造方法、及び、燻炭製造システム
1か月前
JFEスチール株式会社
コークス炉の補修方法
17日前
出光興産株式会社
潤滑油組成物
1か月前
出光興産株式会社
潤滑油組成物
7日前
出光興産株式会社
潤滑油組成物
28日前
出光興産株式会社
潤滑油組成物
7日前
出光興産株式会社
潤滑油組成物
17日前
JFEスチール株式会社
コークス炉の補修方法
4日前
桐生瓦斯株式会社
メタン含有ガスの製造方法およびその製造装置
7日前
三菱ケミカル株式会社
コークス炉の煉瓦組積構造
26日前
NTN株式会社
グリース組成物およびグリース封入軸受
17日前
株式会社タケエイ
木質燃料製造装置及び木質燃料製造方法
1か月前
日本精工株式会社
グリース組成物及びグリース組成物を充填した転動装置
28日前
大同工業株式会社
潤滑剤及び潤滑剤の塗布方法
1か月前
本田技研工業株式会社
燃料製造方法、及び燃料製造システム
10日前
株式会社Gpower
バイオマス発電システム
7日前
三菱重工サーマルシステムズ株式会社
冷凍機油および冷凍装置
18日前
株式会社フジタ
バイオガス改質システム
3日前
続きを見る
他の特許を見る