TOP
|
特許
|
意匠
|
商標
特許ウォッチ
Twitter
他の特許を見る
10個以上の画像は省略されています。
公開番号
2025140982
公報種別
公開特許公報(A)
公開日
2025-09-29
出願番号
2024040659
出願日
2024-03-15
発明の名称
メタン含有ガスの製造方法およびその製造装置
出願人
桐生瓦斯株式会社
,
群馬県
代理人
主分類
C10L
3/08 20060101AFI20250919BHJP(石油,ガスまたはコークス工業;一酸化炭素を含有する工業ガス;燃料;潤滑剤;でい炭)
要約
【課題】 油分をメタンガスに変換する方法として自己熱改質反応が挙げられるが、メタンガス以外にも水素や一酸化炭素、二酸化炭素が生成するため、メタン純度が低いという課題がある。さらにメタン純度を上げるため改質ガスを塩基性水溶液に通じて二酸化炭素を除去した場合には、水に不溶な炭酸塩が生成し、改質ガスが通る配管が閉塞するという課題もある。
【解決手段】 本発明では自己熱改質反応により油分と水蒸気を主に水素、一酸化炭素、メタン、二酸化炭素よりなる混合ガスに変換した後、気液分離により未反応の油分、水およびタールを分離し、さらに改質ガスに含まれる水素と一酸化炭素および二酸化炭素とをメタネーションによりメタンガスに変換する。残存した二酸化炭素は高比表面積担体に担持した水酸化ナトリウムや水酸化カリウムにより除去し、メタン純度が60%以上のメタン含有ガスを得る。
【選択図】 図1
特許請求の範囲
【請求項1】
油分と水を原料として供給し、自己熱改質反応により水素、一酸化炭素、メタン、二酸化炭素を含む改質ガスを得る、一方で触媒還元用水素ガスおよび油分の部分酸化用酸素ガスを導入させることが可能な自己熱改質反応ガス生成工程と、前記自己熱改質反応ガス生成工程において、生成された改質ガス中に含まれる未反応の油分を油分吸収材により吸収させ、同時に生成された改質ガス中に含まれるタールおよび水を凝集して改質ガスと分離させる気液分離工程と、前記気液分離工程を通過させた改質ガス中に含まれる水素、一酸化炭素および二酸化炭素をメタンに変換してメタンを増量させる、一方でカーボン除去用水素ガスを導入させることが可能なメタネーション工程と、前記メタネーション工程で得られたメタネーションガスを、二酸化炭素除去材に接触させ、二酸化炭素を除去する二酸化炭素除去工程と、を有する高純度メタン含有ガス製造方法。
続きを表示(約 1,600 文字)
【請求項2】
前記二酸化炭素除去材が、水酸化ナトリウム、水酸化カリウムのうち、少なくとも1種類以上を活性炭に、以下の数式を満たすように担持させた請求項1に記載の高純度メタン含有ガス製造方法。
JPEG
2025140982000008.jpg
13
55
上記Mは、前記担体への水酸化ナトリウム、水酸化カリウムのうち、少なくとも1種類以上の担持量(mol/kg)を、上記Sは、前記担体の比表面積(m
2
/g)を、それぞれ表す。
【請求項3】
前記二酸化炭素除去材が、水酸化ナトリウム、水酸化カリウムのうち、少なくとも1種類以上をアルミナに、以下の数式を満たすように担持させた請求項1に記載の高純度メタン含有ガス製造方法。
JPEG
2025140982000009.jpg
13
57
上記Mは、前記担体への水酸化ナトリウム、水酸化カリウムのうち、少なくとも1種類以上の担持量(mol/kg)を、Sは、担体の比表面積(m
2
/g)を、それぞれ表す。
【請求項4】
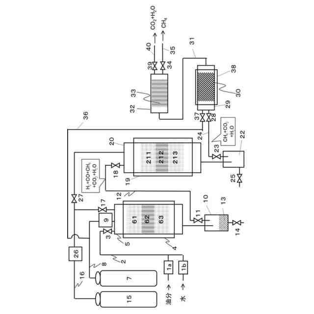
水蒸気発生用アルミナ層とこの下層に自己熱改質反応触媒層を有し、高温度に加熱制御する熱源を附設する自己熱改質反応筒と、原料油および水のそれぞれの量を制御しながら前記自己熱改質反応筒に供給する原料供給部と、酸素を流量制御しながら前記自己熱改質反応筒に供給する酸素供給部と、水素を流量制御しながら前記自己熱改質反応筒に供給する第1水素供給部と、前記自己熱改質反応筒で生成された自己熱改質反応ガスを0℃~30℃の環境下で受け入れ、油分及びタールを吸収しつつ改質ガスを送出する第1気液分離部と、前記第1気液分離部からの改質ガスを受け入れ、内部温度を制御しながら高温度化する加熱源を附設し、前記第1水素供給源からの水素を流量制御しつつ流入させ、アルミナ層後にメタネーション触媒層を有するメタネーション筒と、前記メタネーション筒に流量制御しながら水素を導入させる第2水素供給部と、前記メタネーション筒で生成された水分を含むメタネーション後ガスを受け入れて、メタネーション後ガス成分と水分とを分離し、メタネーション後ガス成分を送出する第2気液分離部と、前記第2気液分離部からのメタネーション後ガス成分と、酸素源からの酸素とを受け入れ、内部温度を0℃~50℃の範囲に温度制御する加熱源を附設し、活性炭を充填させた二酸化炭素除去筒と、を有するメタン含有ガス製造装置。
【請求項5】
前記二酸化炭素除去筒に、水酸化ナトリウム、水酸化カリウムのうち、少なくとも1種類以上を活性炭に、以下の数式を満たすように担持させた二酸化炭素除去材を、具備させた請求項4に記載の高純度メタン含有ガス製造装置。
JPEG
2025140982000010.jpg
13
55
上記Mは、前記担体への水酸化ナトリウム、水酸化カリウムのうち、少なくとも1種類以上の担持量(mol/kg)を、上記Sは、前記担体の比表面積(m
2
/g)を、それぞれ表す。
【請求項6】
前記二酸化炭素除去筒に、水酸化ナトリウム、水酸化カリウムのうち、少なくとも1種類以上をアルミナに、以下の数式を満たすように担持させた二酸化炭素除去材を、具備させた請求項4に記載の高純度メタン含有ガス製造方法。
JPEG
2025140982000011.jpg
12
56
上記Mは、前記担体への水酸化ナトリウム、水酸化カリウムのうち、少なくとも1種類以上の担持量(mol/kg)を、Sは、担体の比表面積(m
2
/g)を、それぞれ表す。
発明の詳細な説明
【技術分野】
【0001】
本発明は、油分を原料とした高純度なメタン含有ガスの製造方法およびその製造装置に関する。
続きを表示(約 2,500 文字)
【背景技術】
【0002】
(油を原料とした燃料ガス製造の現状)
石油資源の節約や二酸化炭素排出量の削減を目的としてバイオマスから得られる燃料生産などが注目されている。なかでも使用済み食用油などの廃油は、炭素、水素および酸素以外の元素含有量が少ないこと、他のバイオマスと比較してエネルギー密度が高いこと、さらに人口密集地域で多く発生するため収集が比較的容易であるというメリットがある。
【0003】
廃油などの油分からメタンを製造する方法としては、主には嫌気性微生物によって油分をメタンに変換するメタン発酵、油分を低酸素もしくは無酸素条件で熱分解してガス化する乾留ガス化、さらには油分に触媒存在下で水を接触してガス化を促進する水蒸気改質が挙げられる。
【0004】
これらのうち、メタン発酵は常温常圧でバイオマスの微生物分解によりメタン生成が進行するものの反応が遅く、また菌叢やバイオマスの種類、および微生物の生育に必要な添加成分によってメタン生成量が変動するという課題がある。
【0005】
また、油分を乾留ガス化や水蒸気改質によりガス化する方法は、比較的安価に、安定的かつ大規模なガス燃料製造が可能である。しかし、油分は炭素数が16~18のものが多く、ナフサのようなより低級な炭化水素よりガス転化率、すなわち、改質原料の炭素量に対するガス化した炭素量の割合が低いという課題がある。さらにメタン以外にも水素や一酸化炭素、二酸化炭素を生成する他、未反応の水蒸気や油分の蒸気も含まれるという課題もある。
【0006】
これらのことを踏まえ、例えば特許文献1では、油分を触媒の充填された反応筒内において600℃~800℃で水蒸気とともに必要量の空気を反応系内に導入し、自己熱改質反応によってガス化する方法が提案されている。また、特許文献2では、油および少量の炭酸カリウムが添加された水を300℃に加熱してメタンガス製造反応管に導入し、その後メタンガス製造反応管内で1500℃前後にまで加熱することでメタンに変換するようなガス製造装置が公開されている。さらに、特許文献3には、改質ガス中の水素やメタン濃度を向上させるため、改質ガス中に水酸化ナトリウム水溶液に接触させて二酸化炭素を除去する方法が提案されている。
【先行技術文献】
【特許文献】
【0007】
特開2009-179542号公報
特開2010-275538号公報
特許第7048125号公報
【発明の概要】
【発明が解決しようとする課題】
【0008】
しかし、特許文献1の場合、自己熱改質反応で得られる改質ガスの主成分は都市ガス原料であるメタンの他にも水素、一酸化炭素および二酸化炭素が多く含まれるためにメタン純度は低く、このような改質ガスをそのまま天然ガスや都市ガスの代替燃料として用いることは困難である。また、自己熱改質反応で未反応の水分や油分を反応筒の後段で、気液分離装置を設けて改質ガスと未反応の水分や油分とを分離する場合、気液分離装置には水や油分の他、タール分も含まれる。このため、気液分離装置にて回収された水や油分を再度自己熱改質反応に供することが困難になるばかりか、廃棄する場合でもその処分費用が嵩むという課題がある。
【0009】
特許文献2の場合、メタンガス製造反応管内が1500℃前後にまで昇温するため、メタン製造に必要な投入エネルギー量が膨大となるだけでなく、メタンガス製造反応管が劣化しやすい懸念がある。さらに、触媒として作用する炭酸カリウムを使用する場合、供給水に常に触媒を加え続ける必要があり、工業化を阻む課題が存在する。また、特許文献3の場合、改質ガス中の水素やメタン濃度向上を目的として改質ガスを水酸化ナトリウム水溶液のような塩基性溶液を接触した場合、水に不溶な炭酸塩が析出し改質ガスの配管が閉塞すること、塩基性廃水が大量に発生し、その適正な処理に必要な手間や労力、コストが嵩むことといった課題がある。
そこで、本発明は、上記課題を解決するため、適時にタール分、カーボンあるいは二酸化炭素を弊害なく除去しつつ、工業化に適用可能な油分からメタンへの変換率を高めることができる方法もしくは装置の提供することを目的とする。
【課題を解決するための手段】
【0010】
上述の目的を達成するための方法の手段1では、
原料油、たとえば、一般家庭などから出る使用済みのてんぷら油などの廃油と、水道水などの水を原料とし供給する。また、適時に酸素源から酸素を供給し、油分を部分酸化させて低分子化させることが好ましい。
このような原料を自己熱改質反応により水素、一酸化炭素、メタン、二酸化炭素を含む改質ガスを得る自己熱改質反応ガスを生成する工程を経る。この工程では、自己熱改質反応触媒が使用され、定期的に自己熱改質反応触媒を還元する水素供給源を有することが好ましい。
前述の自己熱改質反応ガスの生成工程において、生成された改質ガス中には、未反応の油分が含まれている場合、油分を油分吸収材に吸収させることが好ましく、同時に生成された改質ガス中に含まれるタールおよび水を凝集し、油分吸収剤などで取り除きつつ、改質ガスを分離させる気液分離工程を通過させる。
前述の気液分離工程において分離された改質ガス中に含まれる水素、一酸化炭素および二酸化炭素を、メタネーション触媒によりメタンを主成分とする生成ガスに変換させ、メタン成分を増量させるメタネーション工程を通過させる。
続いて、メタネーション工程で得られたメタネーション後ガスに含まれる二酸化炭素を取り除くため、二酸化炭素を除去する二酸化炭素除去工程を通過させる。
上述の一連のシステム的な工程を通過させることにより、高純度のメタン含有ガスを製造することができる。
(【0011】以降は省略されています)
この特許をJ-PlatPat(特許庁公式サイト)で参照する
関連特許
桐生瓦斯株式会社
メタン含有ガスの製造方法およびその製造装置
2か月前
個人
液体化石燃料の改質方法
20日前
合同会社双晶
製炭方法
1か月前
日油株式会社
潤滑油組成物
6日前
株式会社クボタ
竪型の反応炉
14日前
三菱重工業株式会社
炭化炉
1日前
三洋化成工業株式会社
導電剤及び潤滑剤組成物
1か月前
株式会社ニッペコ
潤滑組成物
28日前
三浦工業株式会社
ガス化装置
1か月前
ENEOS株式会社
グリース組成物
1か月前
日本製鉄株式会社
コークスの粉化量予測方法
1か月前
出光興産株式会社
ディーゼル燃料油組成物
今日
株式会社ダイゾー
グリース組成物
1か月前
三菱重工業株式会社
炉壁及びガス化炉並びに炉壁の製造方法
1か月前
旭化成株式会社
炭素数6~8の炭化水素含有留分の製造方法
1か月前
三菱重工業株式会社
燃料製造システム、及び燃料製造方法
1か月前
ENEOS株式会社
炭化水素製造装置
14日前
日本製鉄株式会社
電気炉用炭材および電気炉用炭材の製造方法
6日前
日本製鉄株式会社
煉瓦プレハブブロックの配置構造、配置方法
1日前
ENEOS株式会社
グリース組成物
1か月前
コスモ石油株式会社
ガソリン組成物およびガソリン組成物の製造方法
1か月前
株式会社シーヴイテック
合成燃料製造方法及び合成燃料製造装置
1か月前
コスモ石油株式会社
ガソリン組成物およびガソリン組成物の製造方法
1か月前
日鉄環境株式会社
安水中の懸濁物質及び油分の除去方法、並びに安水用高分子凝集剤
1か月前
株式会社ブリヂストン
熱分解油、エラストマー、ゴム製品、及び樹脂製品
29日前
株式会社ブリヂストン
熱分解油、エラストマー、ゴム製品、及び樹脂製品
29日前
株式会社ブリヂストン
熱分解油、エラストマー、ゴム製品、及び樹脂製品
29日前
協同油脂株式会社
等速ジョイント用グリース組成物及び固定式等速ジョイント
1か月前
日本製鉄株式会社
煉瓦プレハブブロック、及びその製造方法、配置構造、配置方法
1日前
日鉄エンジニアリング株式会社
コークス乾式消火設備及びそのスローピングフリュー部構造
14日前
鉄建建設株式会社
ガス化方法及び半炭化燃料材の製造方法
14日前
株式会社デンソー
摺動機構
27日前
株式会社デンソー
摺動機構
27日前
個人
加熱処理装置および高炭化物の製造方法
20日前
日新電機株式会社
油入電気機器用の電気絶縁油基油、これを含有する電気絶縁油及び油入電気機器
1か月前
ENEOS株式会社
冷凍機油及び冷凍機用作動流体組成物
1か月前
続きを見る
他の特許を見る