TOP
|
特許
|
意匠
|
商標
特許ウォッチ
Twitter
他の特許を見る
公開番号
2025154576
公報種別
公開特許公報(A)
公開日
2025-10-10
出願番号
2024057658
出願日
2024-03-29
発明の名称
炭化物製造設備
出願人
株式会社神鋼環境ソリューション
代理人
弁理士法人R&C
主分類
C10L
5/46 20060101AFI20251002BHJP(石油,ガスまたはコークス工業;一酸化炭素を含有する工業ガス;燃料;潤滑剤;でい炭)
要約
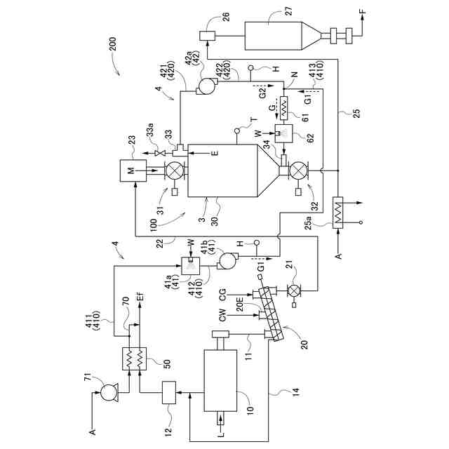
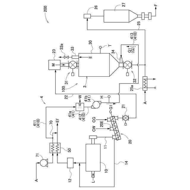
【課題】処理用ガスを加温することのできる省エネルギーな炭化物製造設備を提供する。
【解決手段】炭化物製造設備200は、炭化処理を行う炭化炉10と、炭化炉10で生成された炭化物Mを受け入れて養生処理を行う貯留槽3と、貯留槽3に処理用ガスGを供給する処理用ガス供給機構41と、を備え、処理用ガス供給機構41は、処理系統において発生する排ガスの熱を用いて加温された処理用ガスGを前記貯留槽に供給する。
【選択図】図1
特許請求の範囲
【請求項1】
炭化処理を行う炭化炉と、
前記炭化炉で生成された炭化物を受け入れて養生処理を行う貯留槽と、
前記貯留槽に処理用ガスを供給する処理用ガス供給機構と、を備え、
前記処理用ガス供給機構は、処理系統において発生する排ガスの熱を用いて加温された前記処理用ガスを前記貯留槽に供給する炭化物製造設備。
続きを表示(約 660 文字)
【請求項2】
前記処理用ガス供給機構は、酸素を含有する第一処理用ガスを供給する第一処理用ガス供給機構と、前記貯留槽から排出された少なくとも一部の第二処理用ガスを供給する第二処理用ガス供給機構と、を有しており、
前記処理用ガスは、前記第一処理用ガスと前記第二処理用ガスとを含んでいる請求項1に記載の炭化物製造設備。
【請求項3】
前記排ガスが浄化された燃焼排気を大気中に放出する放出部と、
前記排ガスの熱を用いて空気を加温する熱交換器と、をさらに備え、
前記第一処理用ガスは、前記燃焼排気を昇温するための白煙防止空気の少なくとも一部を含み、
前記白煙防止空気は、前記熱交換器にて加温された前記空気である請求項2に記載の炭化物製造設備。
【請求項4】
前記第一処理用ガス供給機構は、前記第一処理用ガスを加湿する第一加湿器を有する請求項3に記載の炭化物製造設備。
【請求項5】
前記第一加湿器は、前記処理系統において使用した水を再利用して前記第一処理用ガスを加湿する請求項4に記載の炭化物製造設備。
【請求項6】
前記第一処理用ガス供給機構は、前記空気を前記貯留槽に供給するバイパス経路を有する請求項4に記載の炭化物製造設備。
【請求項7】
前記処理用ガス供給機構は、前記処理用ガスを加熱するヒータと、前記処理用ガスを加湿する第二加湿器と、を有する請求項2~6の何れか一項に記載の炭化物製造設備。
発明の詳細な説明
【技術分野】
【0001】
本発明は、炭化物製造設備に関する。
続きを表示(約 1,600 文字)
【背景技術】
【0002】
下水汚泥等の有機性廃棄物は、例えば、炭化物製造設備において加熱により炭化処理されて燃料として再利用されている。このようにして得た有機性廃棄物の炭化物は、炭化処理直後はその粒子表面に活性の高い表面官能基を有しており、そのままでは自己発熱性を有することが知られている。そのため、貯蔵時の安全性を確保すべく、貯留槽にて自己発熱性を低下させる処理(いわゆる、エージング処理、以下では、「養生処理」と称する)がされている(例えば、特許文献1~3参照)。
【0003】
特許文献1には、排水処理などで生じた有機物含有汚泥を炭化炉で炭化処理した炭化物の処理方法が記載されている。この処理方法は、炭化処理により得た炭化物を低温酸化雰囲気で酸化処理することで、炭化物の表面酸化反応を予め収束させている。これにより、貯蔵された炭化物が低温酸化反応による自己発熱によって燃焼を誘発するのを未然に防止している。
【0004】
特許文献2には、炭化炉で炭化処理された後の炭化製品を、該炭化製品の酸化反応に対し活性の高い活性基を非燃焼酸化反応させて安定化させる安定化処理炉を備えた有機物含有汚泥の炭化物製造設備が記載されている。この炭化物製造設備の安定化処理炉では、窒素パージなどを行わず、大気雰囲気下で所定時間滞留(例えば、10時間滞留)させて安定化処理するために、60℃から200℃の温度の範囲内で酸化反応を行うことが記載されている。
【0005】
特許文献3には、炭素含有物を炭化処理または乾燥処理する加熱手段と、加熱手段からの加熱処理物に対し加湿する加湿手段とを有する炭化物製造設備が記載されている。この炭化物製造設備は、加湿された加熱処理物を空気流により搬送し、当該空気流で搬送された加熱処理物を一時的に安定化処理槽に貯留し、当該安定化処理槽に空気を処理用ガスとして通気している。この処理装置は、加湿による残留水分の蒸発潜熱により、加熱処理物が搬送や貯留時に自己発熱しても一定温度以上の温度上昇を抑制しつつ、安定化を行っている。
【先行技術文献】
【特許文献】
【0006】
特開2004-267950号公報
特開2004-277464号公報
特開2016-124897号公報
【発明の概要】
【発明が解決しようとする課題】
【0007】
しかし、これら従来の技術では、養生処理のために貯留槽へ供給する処理用ガスの温度制御が十分ではなく、養生処理の効率化に改善の余地があった。
【0008】
そこで、処理用ガスの温度を適切に制御可能であり、省エネルギーな炭化物製造設備が望まれている。
【課題を解決するための手段】
【0009】
本発明に係る炭化物製造設備の特徴構成は、炭化処理を行う炭化炉と、前記炭化炉で生成された炭化物を受け入れて養生処理を行う貯留槽と、前記貯留槽に処理用ガスを供給する処理用ガス供給機構と、を備え、前記処理用ガス供給機構は、処理系統において発生する排ガスの熱を用いて加温された前記処理用ガスを前記貯留槽に供給する点にある。
【0010】
炭化物の養生処理に用いる処理用ガスの温度は、養生処理を効率良く行うため、所定温度以上であることが望ましい。そこで、本構成によれば、処理用ガス供給機構が、処理系統において発生する排ガスの熱を用いて加温された処理用ガスを貯留槽に供給することにより、貯留槽における炭化物の養生処理が効率的に行われる。処理用ガスは、処理系統において発生する排ガスの熱を用いて加温されるため、排ガスの熱を有効活用することができる。これにより、例えば、ヒータ等の新たな加温装置を設けて大気中の空気を加温する場合と比較すると、より省エネルギーな炭化物製造設備を提供可能である。
(【0011】以降は省略されています)
この特許をJ-PlatPat(特許庁公式サイト)で参照する
関連特許
個人
液体化石燃料の改質方法
14日前
株式会社クボタ
竪型の反応炉
8日前
三洋化成工業株式会社
導電剤及び潤滑剤組成物
1か月前
株式会社ニッペコ
潤滑組成物
22日前
ENEOS株式会社
グリース組成物
1か月前
日本製鉄株式会社
コークスの粉化量予測方法
1か月前
旭化成株式会社
炭素数6~8の炭化水素含有留分の製造方法
29日前
三菱重工業株式会社
燃料製造システム、及び燃料製造方法
24日前
ENEOS株式会社
炭化水素製造装置
8日前
ENEOS株式会社
グリース組成物
24日前
株式会社シーヴイテック
合成燃料製造方法及び合成燃料製造装置
24日前
日鉄環境株式会社
安水中の懸濁物質及び油分の除去方法、並びに安水用高分子凝集剤
1か月前
株式会社ブリヂストン
熱分解油、エラストマー、ゴム製品、及び樹脂製品
23日前
株式会社ブリヂストン
熱分解油、エラストマー、ゴム製品、及び樹脂製品
23日前
株式会社ブリヂストン
熱分解油、エラストマー、ゴム製品、及び樹脂製品
23日前
日鉄エンジニアリング株式会社
コークス乾式消火設備及びそのスローピングフリュー部構造
8日前
株式会社デンソー
摺動機構
21日前
鉄建建設株式会社
ガス化方法及び半炭化燃料材の製造方法
8日前
株式会社デンソー
摺動機構
21日前
個人
加熱処理装置および高炭化物の製造方法
14日前
日新電機株式会社
油入電気機器用の電気絶縁油基油、これを含有する電気絶縁油及び油入電気機器
1か月前
個人
添加剤、添加剤の製造方法、添加剤含有潤滑油および添加剤含有潤滑油の製造方法。
16日前
一般財団法人カーボンニュートラル燃料技術センター
原油サンプルの特性情報をコンピュータにより予測する方法
8日前
アフトン・ケミカル・コーポレーション
ギア流体及び湿式ブレーキ用潤滑組成物
22日前
ペトロリアム ナショナル ブルハド (ペトロナス)
摩擦及び摩耗低減添加剤
23日前
アフトン・ケミカル・コーポレーション
高温堆積物を低減するための潤滑組成物
2日前
アネロテック・インコーポレイテッド
プラスチックの流動床触媒熱分解プロセスにおける触媒及びガスから充填剤を分離する高効率プロセス
10日前
シェブロン・オロナイト・カンパニー・エルエルシー
直接噴射火花点火ガソリンエンジンの噴射装置の付着物を低減するための燃料添加剤としてのアリールオキシアルキルアミン
2日前
サンデン株式会社
車両用空気調和装置
29日前
アプライド マテリアルズ インコーポレイテッド
メサを伴う静電チャック
23日前
キヤノン株式会社
情報処理装置、情報処理装置の制御方法、プログラム及び記憶媒体
29日前
ZACROS株式会社
粘着剤組成物、粘着フィルムおよび偏光板の表面保護フィルム
14日前
株式会社村田製作所
積層コイル部品
10日前
デジタルグリッド株式会社
電力入札支援装置、電力入札支援方法及び電力入札支援プログラム
16日前
花王株式会社
減量効果を予測するための方法
2日前
artience株式会社
感光性組成物、膜、光学フィルタ、画像表示装置、固体撮像素子、及び赤外線センサ
29日前
続きを見る
他の特許を見る