TOP
|
特許
|
意匠
|
商標
特許ウォッチ
Twitter
他の特許を見る
10個以上の画像は省略されています。
公開番号
2025139432
公報種別
公開特許公報(A)
公開日
2025-09-26
出願番号
2024038359
出願日
2024-03-12
発明の名称
スイッチング制御回路、及び電源回路
出願人
富士電機株式会社
代理人
弁理士法人一色国際特許事務所
主分類
H02M
3/28 20060101AFI20250918BHJP(電力の発電,変換,配電)
要約
【課題】DC-DCコンバータのバーストモード時の動作を容易に変更する。
【解決手段】スイッチング制御回路40aは、第1電圧、及び前記第1電圧より低い第2電圧のそれぞれと、前記出力電圧に応じた帰還電圧と、を比較する比較回路103と、前記第1電圧のレベルを調整する第1調整回路と、前記電源回路の負荷の状態が重負荷となると、前記電源回路を通常モードで動作させる駆動信号を出力し、前記負荷の状態が軽負荷となると、前記電源回路をバーストモードで動作させる前記駆動信号を出力する駆動信号出力回路200と、を備え、前記駆動信号出力回路は、前記帰還電圧が前記第1電圧より高くなると、前記第1及び第2トランジスタのオン期間を徐々に長くする前記駆動信号を出力する第1状態となり、前記帰還電圧が前記第2電圧より低くなると、前記第1及び第2トランジスタの前記オン期間を徐々に短くする前記駆動信号を出力する第2状態となる。
【選択図】図2
特許請求の範囲
【請求項1】
1次コイル、2次コイル、及び補助コイルを含むトランスと、前記1次コイルの電流を制御する第1及び第2トランジスタと、前記1次コイル及び第1コンデンサを含む共振回路と、を含み、入力電圧から目的レベルの出力電圧を2次側に生成する電源回路の前記第1及び第2トランジスタのスイッチングを制御するスイッチング制御回路であって、
第1電圧、及び前記第1電圧より低い第2電圧のそれぞれと、前記出力電圧に応じた帰還電圧と、を比較する比較回路と、
前記第1電圧のレベルを調整する第1調整回路と、
前記電源回路の負荷の状態が重負荷となると、前記電源回路を通常モードで動作させる駆動信号を出力し、前記負荷の状態が軽負荷となると、前記電源回路をバーストモードで動作させる前記駆動信号を出力する駆動信号出力回路と、
を備え、
前記駆動信号出力回路は、
前記帰還電圧が前記第1電圧より高くなると、前記第1及び第2トランジスタのオン期間を徐々に長くする前記駆動信号を出力する第1状態となり、前記帰還電圧が前記第2電圧より低くなると、前記第1及び第2トランジスタの前記オン期間を徐々に短くする前記駆動信号を出力する第2状態となる、
スイッチング制御回路。
続きを表示(約 1,600 文字)
【請求項2】
請求項1に記載のスイッチング制御回路であって、
前記駆動信号出力回路は、
前記帰還電圧が第3電圧となると、前記電源回路を前記通常モードで動作させる前記駆動信号を出力し、前記帰還電圧が前記第3電圧より低い第4電圧となると、前記電源回路を前記バーストモードで動作させる前記駆動信号を出力し、
前記第1電圧は、前記第4電圧より低い、
スイッチング制御回路。
【請求項3】
請求項2に記載のスイッチング制御回路であって、
前記共振回路に流れる共振電流の大きさを検出する共振電流量検出回路を備え、
前記共振電流量検出回路が前記共振電流の大きさが第1所定量であることを検出すると、前記駆動信号出力回路は前記電源回路を前記通常モードで動作させる前記駆動信号を出力し、
前記共振電流量検出回路が前記共振電流の大きさが第2所定量であることを検出し、かつ、前記帰還電圧が前記第4電圧となると、前記駆動信号出力回路は前記電源回路を前記バーストモードで動作させる前記駆動信号を出力する、
スイッチング制御回路。
【請求項4】
請求項1に記載のスイッチング制御回路であって、
前記駆動信号出力回路は、
前記電源回路が前記バーストモードで動作する際、前記第1及び第2状態となる、
スイッチング制御回路。
【請求項5】
請求項1に記載のスイッチング制御回路であって、
前記駆動信号出力回路の状態として、
前記第1状態と、前記第2状態との間において、前記補助コイルの電圧に応じた前記第1及び第2トランジスタの前記オン期間を有する前記駆動信号を出力する第3状態を含み、
前記駆動信号出力回路は、
前記補助コイルの電圧に応じて定まる前記第1及び第2トランジスタの前記オン期間が、前記第1状態の前記第1及び第2トランジスタの前記オン期間より短くなると、前記第1状態から、前記第3状態に遷移する、
スイッチング制御回路。
【請求項6】
請求項5に記載のスイッチング制御回路であって、
前記駆動信号出力回路は、
前記電源回路が前記バーストモードで動作する際に、前記第1状態から、前記第3状態を介して前記第2状態となるスイッチング動作期間と、前記第1及び第2トランジスタをスイッチングしない停止動作期間とを有するよう、前記第1及び第2トランジスタのスイッチングを制御する、
スイッチング制御回路。
【請求項7】
請求項6に記載のスイッチング制御回路であって、
前記停止動作期間は、前記第2状態を完了してから、前記第1状態が開始するまでの間に含まれる期間である、
スイッチング制御回路。
【請求項8】
請求項5に記載のスイッチング制御回路であって、
前記駆動信号出力回路は、
前記第2状態の前記第1及び第2トランジスタの前記オン期間が、前記補助コイルの電圧に応じて定まる前記第1及び第2トランジスタの前記オン期間より短くなると、前記第3状態から、前記第2状態に遷移する、
スイッチング制御回路。
【請求項9】
請求項1に記載のスイッチング制御回路であって、
前記第1電圧のレベルを示す第1データを受信する設定回路を備え、
前記第1調整回路は、
前記第1データに基づいて、前記第1電圧のレベルを調整する、
スイッチング制御回路。
【請求項10】
請求項9に記載のスイッチング制御回路であって、
前記第2電圧のレベルを調整する第2調整回路を備える、
スイッチング制御回路。
(【請求項11】以降は省略されています)
発明の詳細な説明
【技術分野】
【0001】
本発明は、スイッチング制御回路、及び電源回路に関する。
続きを表示(約 2,800 文字)
【背景技術】
【0002】
電流共振型のDC-DCコンバータは、一般的に、負荷の状態が重負荷である場合、連続的にスイッチング素子を駆動する通常モードで動作し、負荷の状態が軽負荷となると、バーストモードに移行する。このようなDC-DCコンバータには、バーストモード時に複数の状態に遷移して動作するものがある(例えば、特許文献1及び2)。
【先行技術文献】
【特許文献】
【0003】
国際公開第2020/17163号
特開2022-116947号公報
【発明の概要】
【発明が解決しようとする課題】
【0004】
ところで、バーストモードにおける複数の状態間の遷移は、一般的に帰還電圧に基づいて決定される。そして、帰還電圧は、DC-DCコンバータにおける帰還電圧を生成する回路の回路定数及び出力電圧に基づいて変化する。しかしながら、例えば、回路定数の変更により帰還電圧を変化させ、DC-DCコンバータのバーストモード時の動作を変更することは、難しい。
【0005】
本発明は、上記のような従来の問題に鑑みてなされたものであって、その目的は、DC-DCコンバータのバーストモード時の動作を容易に変更できるスイッチング制御回路を提供することである。
【課題を解決するための手段】
【0006】
前述した課題を解決する本発明にかかるスイッチング制御回路の態様は、1次コイル、2次コイル、及び補助コイルを含むトランスと、前記1次コイルの電流を制御する第1及び第2トランジスタと、前記1次コイル及び第1コンデンサを含む共振回路と、を含み、入力電圧から目的レベルの出力電圧を2次側に生成する電源回路の前記第1及び第2トランジスタのスイッチングを制御するスイッチング制御回路であって、第1電圧、及び前記第1電圧より低い第2電圧のそれぞれと、前記出力電圧に応じた帰還電圧と、を比較する比較回路と、前記第1電圧のレベルを調整する第1調整回路と、前記電源回路の負荷の状態が重負荷となると、前記電源回路を通常モードで動作させる駆動信号を出力し、前記負荷の状態が軽負荷となると、前記電源回路をバーストモードで動作させる前記駆動信号を出力する駆動信号出力回路と、を備え、前記駆動信号出力回路は、前記帰還電圧が前記第1電圧より高くなると、前記第1及び第2トランジスタのオン期間を徐々に長くする前記駆動信号を出力する第1状態となり、前記帰還電圧が前記第2電圧より低くなると、前記第1及び第2トランジスタの前記オン期間を徐々に短くする前記駆動信号を出力する第2状態となる、スイッチング制御回路である。
【0007】
前述した課題を解決する本発明にかかる電源回路の態様は、入力電圧から目的レベルの出力電圧を2次側に生成する電源回路であって、1次コイル、2次コイル、及び補助コイルを含むトランスと、前記1次コイルの電流を制御する第1及び第2トランジスタと、前記1次コイル及び第1コンデンサを含む共振回路と、前記第1及び第2トランジスタのスイッチングを制御するスイッチング制御回路と、を備え、前記スイッチング制御回路は、第1電圧、及び前記第1電圧より低い第2電圧のそれぞれと、前記出力電圧に応じた帰還電圧と、を比較する比較回路と、前記第1電圧のレベルを調整する第1調整回路と、前記電源回路の負荷の状態が重負荷となると、前記電源回路を通常モードで動作させる駆動信号を出力し、前記負荷の状態が軽負荷となると、前記電源回路をバーストモードで動作させる前記駆動信号を出力する駆動信号出力回路と、を含み、前記駆動信号出力回路は、前記帰還電圧が前記第1電圧より高くなると、前記第1及び第2トランジスタのオン期間を徐々に長くする前記駆動信号を出力する第1状態となり、前記帰還電圧が前記第2電圧より低くなると、前記第1及び第2トランジスタの前記オン期間を徐々に短くする前記駆動信号を出力する第2状態となる、電源回路である。
【発明の効果】
【0008】
本発明によれば、DC-DCコンバータのバーストモード時の動作を容易に変更できるスイッチング制御回路を提供することができる。
【図面の簡単な説明】
【0009】
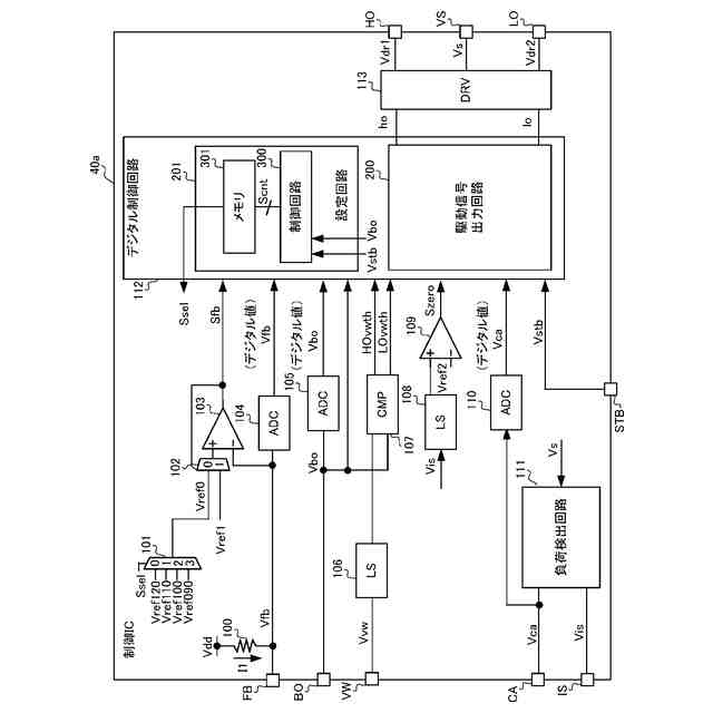
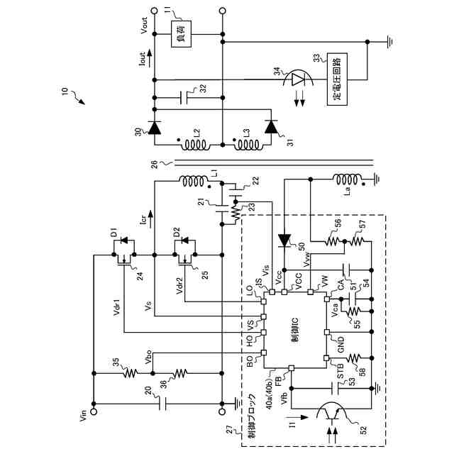
スイッチング電源回路10の構成の一例を示す図である。
制御IC40aの構成の一例を示す図である。
駆動信号出力回路200の状態遷移を示す図である。
“通常モード”時の駆動パターンを示す図である。
“通常モード”時の駆動方式を示す図である。
“通常モード”時の駆動方式についてまとめた図である。
“バーストモード”時の駆動パターンを示す図である。
”状態D”の際の駆動方式を示す図である。
電圧Vboと、所定回数N及び変化量ΔONWとの関係を示す図である。
”状態A”の際の駆動方式を示す図である。
”状態A”の際の駆動方式についてまとめた図である。
電圧Vboと、閾値Thvw_h,Thvw_lとの関係を示す図である。
”状態B”の際の駆動方式を示す図である。
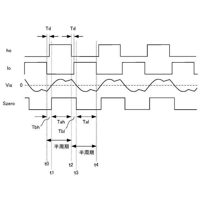
“通常モード”から“バーストモード”へ移行した直後の動作波形を示す図である。
“バーストモード”時のスイッチング動作期間における駆動パターンを示す図である。
“バーストモード”時の制御IC40aの動作を示す図である。
“バーストモード”時の制御IC40aの動作を示す図である。
制御IC40bの構成の一例を示す図である。
制御IC40cの構成の一例を示す図である。
制御IC40dの構成の一例を示す図である。
制御IC40eの構成の一例を示す図である。
制御IC40fの構成の一例を示す図である。
【発明を実施するための形態】
【0010】
本明細書及び添付図面の記載により、少なくとも以下の事項が明らかとなる。以下、図面を参照しながら本発明の好適な実施の形態を説明する。各図面に示される同一又は同等の構成要素、部材等には同一の符号を付し、適宜重複した説明は省略する。
=====本実施形態=====
<<<スイッチング電源回路10の概要>>>
図1は、本発明の一実施形態であるスイッチング電源回路10の構成の一例を示す図である。スイッチング電源回路10は、所定の入力電圧Vinから、目的レベルの出力電圧Voutを負荷11に生成するLLC電流共振型の電源回路である。
(【0011】以降は省略されています)
この特許をJ-PlatPat(特許庁公式サイト)で参照する
関連特許
富士電機株式会社
駆動回路
9日前
富士電機株式会社
自動販売機
16日前
富士電機株式会社
半導体装置
22日前
富士電機株式会社
商品収納装置
1か月前
富士電機株式会社
硬貨処理装置
9日前
富士電機株式会社
ショーケース
1か月前
富士電機株式会社
自動販売装置
23日前
富士電機株式会社
学習システム
18日前
富士電機株式会社
金銭処理装置
17日前
富士電機株式会社
飲料抽出装置
11日前
富士電機株式会社
硬貨処理装置
9日前
富士電機株式会社
半導体モジュール
25日前
富士電機株式会社
ガス処理システム
12日前
富士電機株式会社
半導体モジュール
15日前
富士電機株式会社
半導体モジュール
4日前
富士電機株式会社
制御装置、制御方法
9日前
富士電機株式会社
集積回路、電源回路
22日前
富士電機株式会社
セーフリスト管理方法
9日前
富士電機株式会社
半導体装置の製造方法
24日前
富士電機株式会社
店舗情報設定システム
18日前
富士電機株式会社
制御回路および電源装置
4日前
富士電機株式会社
冷却器及び半導体モジュール
15日前
富士電機株式会社
換気システムおよび冷却装置
2日前
富士電機株式会社
制御回路および電力供給回路
23日前
富士電機株式会社
電力変換装置及びその制御方法
1か月前
富士電機株式会社
スイッチング制御回路、電源回路
2日前
富士電機株式会社
店舗内ショーケース制御システム
16日前
富士電機株式会社
スイッチング制御回路、電源回路
12日前
富士電機株式会社
ガス回収システム及びガス回収方法
11日前
富士電機株式会社
半導体装置の製造方法及び治具セット
11日前
富士電機株式会社
半導体モジュール、及び、半導体装置
3日前
富士電機株式会社
電力変換装置、制御装置及び制御方法
11日前
富士電機株式会社
部分放電測定装置及び部分放電測定方法
22日前
富士電機株式会社
紙幣処理装置及び新紙幣搬送動作確認方法
17日前
富士電機株式会社
制御支援装置、制御支援方法、及びプログラム
22日前
富士電機株式会社
監視システム、監視装置、監視方法、プログラム
4日前
続きを見る
他の特許を見る