TOP
|
特許
|
意匠
|
商標
特許ウォッチ
Twitter
他の特許を見る
公開番号
2025132718
公報種別
公開特許公報(A)
公開日
2025-09-10
出願番号
2024030469
出願日
2024-02-29
発明の名称
排熱回収システム
出願人
三菱重工業株式会社
代理人
SSIP弁理士法人
主分類
F01K
25/10 20060101AFI20250903BHJP(機械または機関一般;機関設備一般;蒸気機関)
要約
【課題】排熱回収システムの構造の複雑化を抑制できるとともに、内燃機関からの排熱が少ない場合でも排熱から安定的に熱エネルギを回収可能な排熱回収システムを提供する。
【解決手段】内燃機関からの排ガスラインを流れる排ガスの熱エネルギを回収するように構成された熱交換器と、熱交換器において加熱された温水を循環させる温水循環サイクルと、水よりも沸点の低い熱媒体を循環させる熱媒体循環サイクルであって、温水循環サイクルを流れる温水から回収した熱エネルギにより、熱媒体を気化させるように構成された蒸発器、及び、蒸発器において気化された熱媒体により駆動するように構成されたタービン、を少なくとも含む熱媒体循環サイクルと、温水循環サイクルにおける熱交換器よりも下流側、蒸発器よりも上流側に設けられる温水を分離させるセパレータと、圧力保持装置と、を備える。
【選択図】図1
特許請求の範囲
【請求項1】
内燃機関から排出される排ガスの熱エネルギを回収するように構成された排熱回収システムであって、
内燃機関から排出された排ガスを導くための排ガスラインと、
前記排ガスラインを流れる前記排ガスの熱エネルギを回収するように構成された熱交換器と、
前記熱交換器において加熱された温水を循環させる温水循環サイクルと、
水よりも沸点の低い熱媒体を循環させる熱媒体循環サイクルであって、前記温水循環サイクルを流れる前記温水から回収した熱エネルギにより、前記熱媒体を気化させるように構成された蒸発器、及び、前記蒸発器において気化された前記熱媒体により駆動するように構成されたタービン、を少なくとも含む熱媒体循環サイクルと、
前記温水循環サイクルにおける前記熱交換器よりも下流側、前記蒸発器よりも上流側に設けられる前記温水を気相と液相とに分離させるセパレータと、
前記セパレータの内部の圧力を、前記温水循環サイクルを流れる前記温水が蒸気化する所定値以下に保持するように構成された圧力保持装置と、を備える、
排熱回収システム。
続きを表示(約 2,000 文字)
【請求項2】
内燃機関から排出される排ガスの熱エネルギを回収するように構成された排熱回収システムであって、
内燃機関から排出された排ガスを導くための排ガスラインと、
前記排ガスラインを流れる前記排ガスの熱エネルギを回収するように構成された熱交換器と、
前記熱交換器において加熱された温水を循環させる温水循環サイクルと、
水よりも沸点の低い熱媒体を循環させる熱媒体循環サイクルであって、前記温水循環サイクルを流れる前記温水から回収した熱エネルギにより、前記熱媒体を気化させるように構成された蒸発器、及び、前記蒸発器において気化された前記熱媒体により駆動するように構成されたタービン、を少なくとも含む熱媒体循環サイクルと、
前記温水循環サイクルに前記温水を流通可能に接続され、水面を有するように前記温水を貯蔵可能なタンクと、
前記水面の高さを、前記温水循環サイクルを流れる前記温水が蒸気化する所定値以上に保持するように構成された水面高さ保持装置と、を備える、
排熱回収システム。
【請求項3】
前記排ガスラインの前記熱交換器よりも上流側を流れる前記排ガスから熱エネルギを回収し、蒸気を発生させるように構成されたボイラと、
前記ボイラから排出された前記蒸気を導くための蒸気ラインと、をさらに備え、
前記圧力保持装置は、
前記セパレータから前記蒸気ラインに蒸気を排出するための蒸気排出ラインと、
前記セパレータの内部の圧力が前記所定値を超えた場合に、前記蒸気排出ラインを介して前記セパレータから前記蒸気ラインに導かれる前記蒸気の流量を増加させるように構成された蒸気流量調整装置と、を含み、
前記所定値は、前記セパレータと前記蒸気ラインとの間に圧力差を生じさせて前記蒸気を排出可能な値に設定された、
請求項1に記載の排熱回収システム。
【請求項4】
前記排ガスラインの前記熱交換器よりも上流側を流れる前記排ガスから熱エネルギを回収し、給水を気化させるように構成されたボイラと、
前記ボイラから排出された蒸気の熱エネルギを前記セパレータ内の前記温水に伝達し、前記温水を加熱するように構成された蒸気熱交換器と、を備える、
請求項1又は3に記載の排熱回収システム。
【請求項5】
前記水面高さ保持装置は、
前記タンクの内部にタンク側給水を導くためのタンク側給水ラインと、
前記タンク側給水ラインを流れる前記タンク側給水を昇圧するためのタンク側ポンプと、
前記水面の高さを所定範囲内に保持するように、前記タンク側ポンプのオンオフ動作を行うように構成された液面制御装置と、を含む、
請求項2に記載の排熱回収システム。
【請求項6】
前記温水循環サイクルは、
前記熱交換器から前記蒸発器に前記温水を導くための第1の温水ラインと、
前記蒸発器から前記熱交換器に前記温水を導くための第2の温水ラインと、
前記第1の温水ラインから前記蒸発器を迂回して前記第2の温水ラインに前記温水を導くためのバイパスラインと、を含み、
前記内燃機関は、油燃料及びガス燃料の少なくとも一方を使用燃料として運転可能なデュアル燃料エンジンを含み、
前記排熱回収システムは、
前記内燃機関が油燃料を使用燃料として運転する場合において、ガス燃料を前記使用燃料として運転する場合に比べて、前記蒸発器に導かれる前記温水の流量を減少させ、前記バイパスラインを流れる前記温水の流量を増加させるように構成された温水流量制御装置をさらに備える、
請求項1、2、3、5の何れか1項に記載の排熱回収システム。
【請求項7】
前記内燃機関を油燃料により運転させる場合に、前記熱媒体循環サイクルの運転を停止させるように構成され、
前記温水流量制御装置は、
前記内燃機関を油燃料により運転させる場合に、前記蒸発器への前記温水の供給を停止し、前記温水循環サイクルを流れる前記温水を前記バイパスラインを通過させるように構成された、
請求項6に記載の排熱回収システム。
【請求項8】
前記内燃機関を油燃料により運転させる場合に、ガス燃料を前記使用燃料として運転する場合に比べて、前記温水循環サイクルにおける前記温水の循環量を増加させるように構成された、
請求項6に記載の排熱回収システム。
【請求項9】
前記温水循環サイクルにおける前記熱交換器よりも下流側、前記蒸発器よりも上流側を流れる前記温水の温度を取得するように構成された温度取得装置をさらに備える、
請求項1、2、3、5の何れか1項に記載の排熱回収システム。
発明の詳細な説明
【技術分野】
【0001】
本開示は、内燃機関(エンジン)から排出される排ガスの熱エネルギを回収するように構成された排熱回収システムに関する。
続きを表示(約 2,000 文字)
【背景技術】
【0002】
排熱回収システムには、内燃機関(例えば、舶用主機エンジン)から排出される排ガスの熱エネルギをエコノマイザなどにより回収し、この回収した排ガスの熱エネルギにより発生させた蒸気により、発電機の蒸気タービンを駆動し、電力を回収する発電システムが知られている。近年、内燃機関(舶用主機エンジン)の燃費改善に伴い、内燃機関から排出される排ガスの温度が低下している。内燃機関から排出される排ガスの温度が低いと、蒸気タービンを駆動して電力需要を賄うことができるだけの蒸気量を確保することが難しく、上記発電システムを安定的に運転させることが困難になる虞がある。
【先行技術文献】
【特許文献】
【0003】
特許第5875253号公報
【発明の概要】
【発明が解決しようとする課題】
【0004】
特許文献1には、ガスエンジンから排出された排ガスを熱源として、タービンを備えるオーガニックランキンサイクル(ORC)を駆動させる発電システムが開示されている。特許文献1に記載の発明では、飽和蒸気を生成可能な排ガスの熱エネルギを、オーガニックランキンサイクルを循環する熱媒体に伝達させる際に、排ガスと熱媒体との間で熱エネルギを伝達する中間熱媒体が気化してしまう虞がある。温室効果ガスを削減するため、燃費改善(燃料消費の低減)が必要であり、低温熱源からも熱回収できるシステムが望まれている。中間熱媒体に温水を用いた場合にも、温水が気化(蒸気)する懸念があり、発電システムにより安定的に発電できない虞がある。また、上記中間熱媒体の気化を抑制するためには、排熱回収システムの構造の複雑化を招く虞がある。
【0005】
上述の事情に鑑みて、本開示の少なくとも一実施形態は、排熱回収システムの構造の複雑化を抑制できるとともに、内燃機関からの排熱が少ない場合でも排熱から安定的に熱エネルギを回収可能な排熱回収システムを提供することを目的とする。
【課題を解決するための手段】
【0006】
本開示の少なくとも一実施形態に係る排熱回収システムは、
内燃機関から排出される排ガスの熱エネルギを回収するように構成された排熱回収システムであって、
内燃機関から排出された排ガスを導くための排ガスラインと、
前記排ガスラインを流れる前記排ガスの熱エネルギを回収するように構成された熱交換器と、
前記熱交換器において加熱された温水を循環させる温水循環サイクルと、
水よりも沸点の低い熱媒体を循環させる熱媒体循環サイクルであって、前記温水循環サイクルを流れる前記温水から回収した熱エネルギにより、前記熱媒体を気化させるように構成された蒸発器、及び、前記蒸発器において気化された前記熱媒体により駆動するように構成されたタービン、を少なくとも含む熱媒体循環サイクルと、
前記温水循環サイクルにおける前記熱交換器よりも下流側、前記蒸発器よりも上流側に設けられる前記温水を気相と液相とに分離させるセパレータと、
前記セパレータの内部の圧力を、前記温水循環サイクルを流れる前記温水が蒸気化する所定値以下に保持するように構成された圧力保持装置と、を備える。
【発明の効果】
【0007】
本開示の少なくとも一実施形態によれば、排熱回収システムの構造の複雑化を抑制できるとともに、内燃機関からの排熱が少ない場合でも排熱から安定的に熱エネルギを回収可能な排熱回収システムが提供される。
【図面の簡単な説明】
【0008】
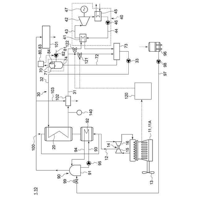
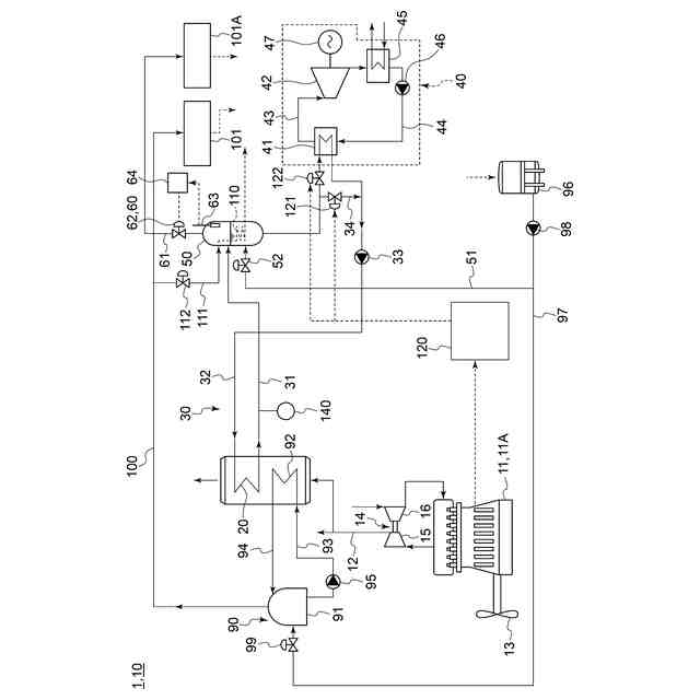
本開示の一実施形態に係る排熱回収システムを備える船舶の概略構成図である。
本開示の一実施形態に係る排熱回収システムを備える船舶の概略構成図である。
本開示の一実施形態に係る排熱回収システムを備える船舶の概略構成図である。
本開示の一実施形態に係る排熱回収システムを備える船舶の概略構成図である。
【発明を実施するための形態】
【0009】
以下、添付図面を参照して本開示の幾つかの実施形態について説明する。ただし、実施形態として記載されている又は図面に示されている構成部品の寸法、材質、形状、その相対的配置等は、本開示の範囲をこれに限定する趣旨ではなく、単なる説明例にすぎない。
【0010】
(排熱回収システム)
図1~図4の夫々は、本開示の一実施形態に係る排熱回収システム10を備える船舶の概略構成図である。幾つかの実施形態にかかる排熱回収システム10は、内燃機関11から排出される排ガスの熱エネルギを回収するように構成されたものである。
(【0011】以降は省略されています)
この特許をJ-PlatPat(特許庁公式サイト)で参照する
関連特許
三菱重工業株式会社
回転機械
29日前
三菱重工業株式会社
加圧容器
29日前
三菱重工業株式会社
清掃装置
今日
三菱重工業株式会社
位置計測方法
1か月前
三菱重工業株式会社
容器解体装置
3日前
三菱重工業株式会社
排熱システム
29日前
三菱重工業株式会社
搬送システム
1か月前
三菱重工業株式会社
フォークリフト
1か月前
三菱重工業株式会社
排熱回収システム
22日前
三菱重工業株式会社
コンプレッサ装置
29日前
三菱重工業株式会社
コールドプレート
29日前
三菱重工業株式会社
放射性物質移送容器
27日前
三菱重工業株式会社
炉内構造物の解体方法
3日前
三菱重工業株式会社
造形プロセスの監視方法
7日前
三菱重工業株式会社
炭化炉及びその制御方法
1か月前
三菱重工業株式会社
推進薬プラントシステム
1か月前
三菱重工業株式会社
ウエハステージ冷却システム
7日前
三菱重工業株式会社
水素供給システムおよび方法
3日前
三菱重工業株式会社
計測装置、及び積層造形装置
21日前
三菱重工業株式会社
計測装置、及び積層造形装置
21日前
三菱重工業株式会社
情報処理装置および情報処理方法
1か月前
三菱重工業株式会社
蒸気生成システム及び蒸気生成方法
今日
三菱重工業株式会社
昇圧ポンプおよび流体供給システム
1か月前
三菱重工業株式会社
積み付けパターン作成装置および方法
1か月前
三菱重工業株式会社
自転防止機構、及びスクロール圧縮機
23日前
三菱重工業株式会社
風車翼補修装置、及び、風車翼補修方法
1か月前
三菱重工業株式会社
排気設備、及びこれを備えるガスタービン
1日前
三菱重工業株式会社
計画システム、計画方法およびプログラム
1か月前
三菱重工業株式会社
計画システム、計画方法およびプログラム
1か月前
三菱重工業株式会社
アンモニア分解触媒および排ガス処理方法
22日前
三菱重工業株式会社
ロケットシステム、及び燃料タンクシステム
1か月前
三菱重工業株式会社
ガスタービン起動方法、及び、ガスタービン
13日前
三菱重工業株式会社
除去装置、除去装置の制御装置および除去方法
3日前
三菱重工業株式会社
ナノ水滴生成装置および蒸気タービンシステム
1か月前
三菱重工業株式会社
静翼セグメント、及びこれを備える蒸気タービン
15日前
三菱重工業株式会社
液滴噴霧ユニット、および、蒸気タービンシステム
7日前
続きを見る
他の特許を見る