TOP
|
特許
|
意匠
|
商標
特許ウォッチ
Twitter
他の特許を見る
公開番号
2025072098
公報種別
公開特許公報(A)
公開日
2025-05-09
出願番号
2023182621
出願日
2023-10-24
発明の名称
蓄熱システム
出願人
株式会社深松組
,
国立大学法人東北大学
,
クラフトワーク株式会社
,
株式会社東北開発コンサルタント
代理人
弁理士法人太陽国際特許事務所
主分類
F28D
20/02 20060101AFI20250430BHJP(熱交換一般)
要約
【課題】採熱機器で採取した熱を効率よく蓄熱槽に蓄える蓄熱システムを提供する。
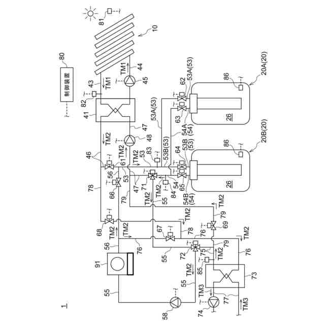
【解決手段】蓄熱システム1は、採取可能な熱量が変化する熱源で生じた熱を採取して熱媒体TM1に供給する採熱機器10と、固体と液体との間で相変化を行う蓄熱材26を有し、採熱機器10から直接又は間接的に供給された熱媒体TM2と、蓄熱材26と、の間で熱交換を行わせる蓄熱槽20と、採熱機器10から蓄熱槽20へ熱媒体TM1、TM2を搬送する搬送機構41、43~48と、採熱機器10から供給された熱を保有する熱媒体TM2が、蓄熱槽20に流入する際に、蓄熱材26の融点以上の第1の所定の温度になるように、搬送機構45、48を制御する制御装置80とを備える。
【選択図】図1
特許請求の範囲
【請求項1】
採取可能な熱量が変化する熱源で生じた熱を採取して、採取した熱を熱媒体に供給する採熱機器と、
固体と液体との間で相変化を行う蓄熱材を有し、前記採熱機器から直接又は間接的に供給された前記熱媒体と、前記蓄熱材と、の間で熱交換を行わせる蓄熱槽と、
前記採熱機器から前記蓄熱槽へ前記熱媒体を搬送する搬送機構と、
前記採熱機器から供給された熱を保有する前記熱媒体が、前記蓄熱槽に流入する際に、前記蓄熱材の融点以上の第1の所定の温度になるように、前記搬送機構を制御する制御装置と、を備える、
蓄熱システム。
続きを表示(約 1,000 文字)
【請求項2】
前記蓄熱槽に蓄えられた熱を利用する熱利用装置に、前記蓄熱槽から放出された熱を保有する前記熱媒体を直接又は間接的に供給する供給機構を備え、
前記蓄熱槽は、
前記熱媒体が内部を流れる伝熱筒体と、
前記伝熱筒体の周囲に所定のスペースをあけて配置された外筒であって前記蓄熱材を前記伝熱筒体の外面と前記外筒の内面との間の前記スペースで保持する外筒と、
前記伝熱筒体の外面に近接又は摺接している羽根と、
前記伝熱筒体を前記羽根に対して相対的に移動させる移動機構と、を有し、
前記制御装置は、前記熱利用装置に向けて前記蓄熱槽から出る前記熱媒体が第2の所定の温度になるように、前記供給機構及び移動機構の少なくとも一方を制御する、
請求項1に記載の蓄熱システム。
【請求項3】
前記蓄熱槽は、前記スペースに保持された前記蓄熱材のうち、前記蓄熱材が前記熱媒体から熱を受ける場合に前記蓄熱材の固体から液体への変化が終盤に行われる位置に配置された第1の温度検出器を有し、
前記制御装置は、前記第1の温度検出器が検出した温度が、前記蓄熱材の融点以上の第3の所定の温度になった場合に、前記採熱機器から供給された熱を保有する前記熱媒体の前記蓄熱槽への流入を停止するように前記搬送機構を制御する、
請求項2に記載の蓄熱システム。
【請求項4】
前記採熱機器が、太陽熱を集熱する太陽熱集熱器であり、
前記蓄熱システムは、日射量の変化に即時に追従して変化する物理量を検出する日射関連物理量計測器をさらに備え、
前記制御装置は、前記日射関連物理量計測器で検出された値に基づいて前記搬送機構を制御する、
請求項1に記載の蓄熱システム。
【請求項5】
前記採熱機器の出口における前記熱媒体の温度を検出する第2の温度検出器を備え、
前記制御装置は、前記第2の温度検出器で検出された値に基づいて前記搬送機構を制御する、
請求項1に記載の蓄熱システム。
【請求項6】
前記蓄熱槽は、第1の蓄熱槽と、前記第1の蓄熱槽とは別体の第2の蓄熱槽とを含む、
請求項1乃至請求項5のいずれか1項に記載の蓄熱システム。
【請求項7】
前記第1の蓄熱槽は、前記蓄熱材が第1の蓄熱材であり、
前記第2の蓄熱槽は、前記蓄熱材が前記第1の蓄熱材とは融点が異なる第2の蓄熱材である、
請求項6に記載の蓄熱システム。
発明の詳細な説明
【技術分野】
【0001】
本開示は蓄熱システムに関し、特に採取可能な熱量が変化する熱源から採取した熱を潜熱蓄熱材に蓄える蓄熱システムに関する。
続きを表示(約 1,800 文字)
【背景技術】
【0002】
地球温暖化の影響が顕著になるにつれて、地球温暖化の原因となる二酸化炭素の排出抑制に資する再生可能エネルギーで、化石燃料を代替する比率を高める試みが広がっている。再生可能エネルギーの1つである太陽熱を利用したシステムとして、太陽の熱エネルギーを太陽集熱器に集め、給湯や冷暖房に使用するシステムが実用化されている。このシステムの一例として、太陽光の照射によって発生した熱を集める集熱器と、集熱器によって集められた太陽熱を蓄積する蓄熱タンクとを備え、これらの間で熱を蓄積するための熱媒体(例えば水)を循環させるものがある(例えば、特許文献1参照。)。
【0003】
特許文献1に記載されたシステムは、ポンプによって循環可能な熱媒体(例えば水)を用いて蓄熱槽に蓄熱しているため、蓄熱密度が低く、比較的大きな蓄熱容量を得るためには、蓄熱槽を大型にせざるを得ない。他方、蓄熱密度が高い蓄熱槽として、相変化物質(PCM)を蓄熱材として使用し、蓄熱材の固液相変態時の潜熱を利用して蓄熱する潜熱蓄熱装置がある(例えば、特許文献2参照。)。
【先行技術文献】
【特許文献】
【0004】
特開2017-166783号公報
特許第6630946号公報
【発明の概要】
【発明が解決しようとする課題】
【0005】
太陽熱を集熱するシステムにおいて、特許文献2に開示された潜熱蓄熱装置を適用することができれば、収集した太陽熱を高密度で蓄熱できるシステムとすることができ、好適である。しかしながら、日射量は天気の変化に伴う変動が大きく、蓄熱中に日射量が減少し熱媒体の温度が低下して低温の熱媒体が蓄熱槽に流入すると、蓄熱材から熱媒体に熱が移動(放熱)し、蓄熱材が融点未満になって液相から固相に変化するため、蓄熱効率が低下する。このように、従来の太陽熱集熱システムにおける蓄熱槽を単に潜熱蓄熱装置に置き換えるだけでは、安定した蓄熱を実現するのが難しい。
【0006】
本開示は上述の課題に鑑み、採熱機器で採取した熱を効率よく蓄熱槽に蓄えることができる蓄熱システムを提供することに関する。
【課題を解決するための手段】
【0007】
本開示の第1の態様に係る蓄熱システムは、採取可能な熱量が変化する熱源で生じた熱を採取して、採取した熱を熱媒体に供給する採熱機器と、固体と液体との間で相変化を行う蓄熱材を有し、前記採熱機器から直接又は間接的に供給された前記熱媒体と、前記蓄熱材と、の間で熱交換を行わせる蓄熱槽と、前記採熱機器から前記蓄熱槽へ前記熱媒体を搬送する搬送機構と、前記採熱機器から供給された熱を保有する前記熱媒体が、前記蓄熱槽に流入する際に、前記蓄熱材の融点以上の第1の所定の温度になるように、前記搬送機構を制御する制御装置と、を備える。
【0008】
このように構成すると、蓄熱中に温度が比較的低い熱媒体が蓄熱槽に流入することを抑制することができ、これに伴って、一旦液化した蓄熱材が固化してしまうことを防ぐことができて、採熱機器で採取した熱を効率よく蓄熱槽に蓄えることができる。
【0009】
また、本開示の第2の態様に係る蓄熱システムは、上記本開示の第1の態様に係る蓄熱システムにおいて、前記蓄熱槽に蓄えられた熱を利用する熱利用装置に、前記蓄熱槽から放出された熱を保有する前記熱媒体を直接又は間接的に供給する供給機構を備え、前記蓄熱槽は、前記熱媒体が内部を流れる伝熱筒体と、前記伝熱筒体の周囲に所定のスペースをあけて配置された外筒であって前記蓄熱材を前記伝熱筒体の外面と前記外筒の内面との間の前記スペースで保持する外筒と、前記伝熱筒体の外面に近接又は摺接している羽根と、前記伝熱筒体を前記羽根に対して相対的に移動させる移動機構と、を有し、前記制御装置は、前記熱利用装置に向けて前記蓄熱槽から出る前記熱媒体が第2の所定の温度になるように、前記供給機構及び移動機構の少なくとも一方を制御する。
【0010】
このように構成すると、採取可能な熱量が変化する熱源から採取した熱を蓄えた蓄熱槽から、安定した熱量を熱利用装置へ供給することができる。
(【0011】以降は省略されています)
特許ウォッチbot のツイートを見る
この特許をJ-PlatPat(特許庁公式サイト)で参照する
関連特許
個人
排熱回収装置
4か月前
個人
冷却装置の蒸発器
1か月前
個人
放射冷却装置
1か月前
個人
熱交換装置
1か月前
個人
熱交換装置
6か月前
ホーコス株式会社
熱交換ユニット
10か月前
三恵技研工業株式会社
熱交換器
8か月前
三恵技研工業株式会社
熱交換器
8か月前
アンリツ株式会社
検査装置
7か月前
アンリツ株式会社
検査装置
7か月前
株式会社パイオラックス
熱交換器
10か月前
株式会社ティラド
ラジエータ
10か月前
日産自動車株式会社
熱交換器
9か月前
株式会社アイシン
水噴射冷却システム
10か月前
新光電気工業株式会社
蓄熱装置
2か月前
株式会社デンソー
熱交換器
6か月前
サンデン株式会社
熱交換器
10か月前
日新電機株式会社
化学蓄熱反応器
11か月前
栗田工業株式会社
冷却塔システム
5か月前
株式会社デンソー
熱交換器
5か月前
ZACROS株式会社
熱交換装置
8か月前
株式会社デンソー
熱交換器
6か月前
栗田工業株式会社
冷却塔システム
10か月前
サンデン株式会社
熱交換器
8か月前
株式会社デンソー
熱交換器
6か月前
株式会社アイシン
熱交換器
6か月前
株式会社アイシン
熱交換器
17日前
サンデン株式会社
熱交換器
10か月前
サンデン株式会社
熱交換器
10か月前
株式会社ティラド
複合型熱交換器
9日前
サンデン株式会社
熱交換器
8か月前
中部抵抗器株式会社
密閉構造体用冷却装置
11か月前
古河電気工業株式会社
ヒートパイプ
10か月前
TPR株式会社
熱電発電機能付き熱交換器
8か月前
株式会社デンソー
熱交換装置
1か月前
株式会社神戸製鋼所
積層型熱交換器
6か月前
続きを見る
他の特許を見る