TOP
|
特許
|
意匠
|
商標
特許ウォッチ
Twitter
他の特許を見る
10個以上の画像は省略されています。
公開番号
2025181454
公報種別
公開特許公報(A)
公開日
2025-12-11
出願番号
2024089447
出願日
2024-05-31
発明の名称
作業機
出願人
工機ホールディングス株式会社
代理人
弁理士法人筒井国際特許事務所
主分類
B25C
7/00 20060101AFI20251204BHJP(手工具;可搬型動力工具;手工具用の柄;作業場設備;マニプレータ)
要約
【課題】作業機の利便性を向上させる。
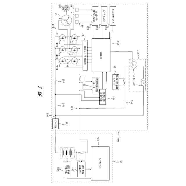
【解決手段】作業機10は、電動モータ58と、電動モータ58に電力を供給するバッテリパック28と、バッテリパック28から電動モータ58へ電力を供給する電力経路142におけるバッテリパック28と電動モータ58との間に介在し、電動モータ58に供給される電力を制御するインバータ回路144と、を備える。さらに、インバータ回路144を制御することで電動モータ58の駆動を制御する制御部130と、電力経路142に設けられ、自身が切断されることで電力経路142を遮断可能なヒューズ141と、を備え、制御部130は、電動モータ58が回転しないようにインバータ回路144から電動モータ58へ電力を供給させることで、ヒューズ141を切断する。
【選択図】図2
特許請求の範囲
【請求項1】
モータと、
前記モータに電力を供給する電源部と、
前記電源部から前記モータへ電力を供給する電力経路における前記電源部と前記モータとの間に介在し、前記モータに供給される電力を制御する駆動回路と、
前記駆動回路を制御することで前記モータの駆動を制御する制御部と、
前記電力経路における前記電源部と前記駆動回路との間に介在し、自身が切断されることで前記電力経路を遮断可能なヒューズと、を備え、
前記制御部は、前記モータが回転しないように前記駆動回路から前記モータへ電力を供給させることで、前記ヒューズを切断する、作業機。
続きを表示(約 970 文字)
【請求項2】
前記制御部は、前記モータを回転させる通常駆動の制御を実行する時には、前記駆動回路の通電パターンを切り替え、前記ヒューズを切断させる制御を実行する時には、前記通電パターンを一定とする、請求項1に記載の作業機。
【請求項3】
前記駆動回路は、複数のスイッチング素子を含み、
前記通電パターンは、時間の経過に伴い切り替わる前記複数のスイッチング素子それぞれのON・OFFのパターンである、請求項2に記載の作業機。
【請求項4】
前記電力経路における前記ヒューズと前記駆動回路との間から分岐して、前記駆動回路と並列に前記ヒューズへと接続される補助駆動部を有し、
前記制御部は、前記補助駆動部の異常時に前記ヒューズを切断する、請求項1乃至3の何れか一項に記載の作業機。
【請求項5】
前記モータの消費電力は、前記補助駆動部の消費電力よりも大きい、請求項4に記載の作業機。
【請求項6】
前記モータに流れる電流値を検出するモータ電流検出部と、
前記補助駆動部に流れる電流を検出する補助駆動部電流検出部と、
を有する、請求項4に記載の作業機。
【請求項7】
前記制御部は、前記ヒューズを切断するときに、前記補助駆動部電流検出部が検出する電流値と前記モータ電流検出部が検出する電流値の和が、所定の電流値となるように、前記駆動回路に流れる電流のデューティーを設定する、請求項6に記載の作業機。
【請求項8】
前記ヒューズが切断されないとき、前記制御部によりさらに前記デューティーを増加する、請求項7に記載の作業機。
【請求項9】
前記補助駆動部は、ソレノイドである、請求項4に記載の作業機。
【請求項10】
止具が供給される射出部と、
前記モータの駆動力を受けて動作し、前記射出部に供給された止具を打撃する打撃部と、
ロール状に巻かれた複数の前記止具を収容するマガジン部と、
前記補助駆動部の駆動力を受けて動作し、前記マガジン部から前記射出部へ前記止具を供給する供給部と、を備える、請求項4に記載の作業機。
(【請求項11】以降は省略されています)
発明の詳細な説明
【技術分野】
【0001】
本発明は、作業機に関する。
続きを表示(約 1,800 文字)
【背景技術】
【0002】
特許文献1には、複数の止具をロール状にして収容するドラムタイプのマガジンを備えた作業機が記載されている。
【先行技術文献】
【特許文献】
【0003】
特開2023-157401号公報
【発明の概要】
【発明が解決しようとする課題】
【0004】
特許文献1に記載された作業機(打込機)では、マガジンに収容された止具を射出部に向けて送り出す供給機構を備えており、該供給機構にソレノイドが組み込まれている。そして、ソレノイドを駆動させる制御回路にはソレノイド駆動スイッチが設けられている。
【0005】
ところが、ソレノイド駆動スイッチが短絡故障すると、ソレノイドへの電力供給を停止する手段が設けられていないため、ソレノイドへ電力が供給し続けられ、その結果、バッテリが過放電を引き起こすことになる。これにより、バッテリを充電する頻度が高くなったり、バッテリの寿命が短くなったりして作業機の利便性が悪化する。
【0006】
本発明の目的は、利便性を向上した作業機を提供することである。
【課題を解決するための手段】
【0007】
一実施形態に係る作業機は、モータと、前記モータに電力を供給する電源部と、前記電源部から前記モータへ電力を供給する電力経路における前記電源部と前記モータとの間に介在し、前記モータに供給される電力を制御する駆動回路と、前記駆動回路を制御することで前記モータの駆動を制御する制御部と、前記電力経路における前記電源部と前記駆動回路との間に介在し、自身が切断されることで前記電力経路を遮断可能なヒューズと、を備え、前記制御部は、前記モータが回転しないように前記駆動回路から前記モータへ電力を供給させることで、前記ヒューズを切断する。
【0008】
他の実施形態の作業機は、モータと、前記モータに電力を供給する電源部と、前記モータの駆動を制御する制御部と、前記電源部から前記モータへ電力を供給する電力経路における前記電源部と前記モータとの間から分岐して、前記モータと並列に前記電源部へと接続される補助駆動部と、前記電力経路における前記電源部と前記モータ及び前記補助駆動部との間に介在し、自身が切断されることで前記電力経路を遮断可能なヒューズと、止具が供給される射出部と、前記モータの駆動力を受けて動作し、前記射出部に供給された止具を打撃する打撃部と、ロール状に巻かれた複数の前記止具を収容するマガジン部と、前記補助駆動部の駆動力を受けて動作し、前記マガジン部から前記射出部へ前記止具を供給する供給部と、を備え、前記制御部は、前記補助駆動部の異常時に前記ヒューズを切断する。
【発明の効果】
【0009】
本発明によれば、作業機の利便性を向上させることができる。
【図面の簡単な説明】
【0010】
本発明の実施形態の作業機の外観を示す側面図である。
図1の作業機の回路構成を示す回路ブロック図である。
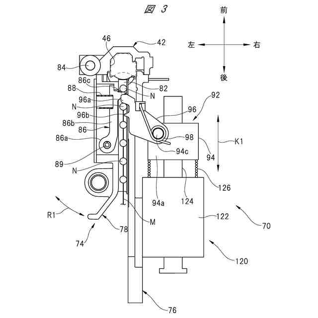
図1の作業機において射出部へ止具を供給する機構を示す平面図である。
図1の作業機の駆動回路における通常動作時の通電パターンの一例を示す通電パターン図である。
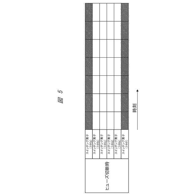
図1の作業機の駆動回路におけるヒューズ切断時の通電パターンの一例を示す通電パターン図である。
図1の作業機の通常動作時のソレノイド電流の一例を示すタイミングチャートである。
図1の作業機の通常動作時の全体電流とモータ駆動DUTYの一例を示すタイミングチャートである。
図1の作業機の通常動作時のモータ電流とモータ駆動DUTYの一例を示すタイミングチャートである。
図1の作業機のソレノイド駆動スイッチの故障を検出するフローチャートである。
図1の作業機のソレノイド駆動スイッチの故障検出後の電流制御のフローチャートである。
図1の作業機のヒューズ溶断時のソレノイド電流の一例を示すタイミングチャートである。
図1の作業機のヒューズ溶断時のモータ電流の一例を示すタイミングチャートである。
図1の作業機のヒューズ溶断時の全体電流とモータ駆動DUTYの一例を示すタイミングチャートである。
【発明を実施するための形態】
(【0011】以降は省略されています)
この特許をJ-PlatPat(特許庁公式サイト)で参照する
関連特許
個人
フラワーホッチキス。
1か月前
個人
手持ち挟持具
1か月前
トヨタ自動車株式会社
学習装置
22日前
CKD株式会社
把持装置
7日前
ダイセイ株式会社
ロボット自動刻印装置
7日前
川崎重工業株式会社
ハンド
2か月前
株式会社マキタ
ハンマドリル
1か月前
株式会社マキタ
ハンマドリル
1か月前
工機ホールディングス株式会社
作業機
2か月前
瓜生製作株式会社
電動締付工具
15日前
トヨタ自動車株式会社
ロボット
2か月前
株式会社安川電機
ロボット
1か月前
川崎重工業株式会社
塗装システム
2か月前
株式会社マキタ
集塵アタッチメント
14日前
株式会社やまびこ
電動作業機
1日前
株式会社不二越
垂直多関節ロボット
22日前
トヨタ自動車株式会社
軌道生成装置
2か月前
株式会社三共コーポレーション
工具保持具
1か月前
工機ホールディングス株式会社
作業機
2か月前
トヨタ自動車株式会社
ロボットハンド
1か月前
新電元工業株式会社
インピーダンス制御装置
1日前
株式会社マキタ
現場用作業機
1か月前
川崎重工業株式会社
ワーク搬送ロボット
2か月前
株式会社不二越
ロボットに用いる伝送路
1か月前
株式会社マキタ
回転打撃工具
2か月前
パナソニック株式会社
工具
1日前
山九株式会社
レンチ保持治具
2か月前
住友重機械工業株式会社
ロボット教示装置
2日前
NTN株式会社
把持装置
7日前
株式会社マキタ
作業機
1か月前
学校法人立命館
ロボットハンド制御システム
1か月前
株式会社マキタ
電動工具
22日前
ニデックインスツルメンツ株式会社
産業用ロボット
1か月前
株式会社マキタ
電動作業機
2日前
トヨタ自動車株式会社
モバイルマニピュレータ
1か月前
東レエンジニアリング株式会社
ツール動作機構
2か月前
続きを見る
他の特許を見る