TOP
|
特許
|
意匠
|
商標
特許ウォッチ
Twitter
他の特許を見る
10個以上の画像は省略されています。
公開番号
2025179828
公報種別
公開特許公報(A)
公開日
2025-12-10
出願番号
2025087299
出願日
2025-05-26
発明の名称
ケーブル盗難検知システム
出願人
NTTアノードエナジー株式会社
,
株式会社昭電
代理人
個人
,
個人
,
個人
,
個人
主分類
G08B
13/22 20060101AFI20251203BHJP(信号)
要約
【課題】ケーブルの盗難をより早く検知して警報を出力する機能を低コストで実現するケーブル盗難検知システムを提供する。
【解決手段】ケーブル盗難検知システム1は、直流電力を伝送するケーブル10(10a,10b)と、ケーブル10(10a,10b)と並行して配置される防犯線20と、防犯線20の一端及び他端と接続され、防犯線20の一端から他端へと定常的に電流を流し、防犯線20の他端から電流が出力されない場合、遠隔通報装置40に警報信号を出力する警報装置30と、を備える。
【選択図】図1
特許請求の範囲
【請求項1】
直流電力を伝送するケーブルと、
前記ケーブルと並行して配置される防犯線と、
前記防犯線の一端及び他端と接続され、前記防犯線の前記一端から前記他端へと定常的に電流を流し、前記防犯線の前記他端から前記電流が出力されない場合、遠隔通報装置に警報信号を出力する警報装置と、を備えることを特徴とするケーブル盗難検知システム。
続きを表示(約 1,300 文字)
【請求項2】
請求項1に記載のケーブル盗難検知システムにおいて、
前記ケーブル及び前記防犯線は、フレキシブル管の内部空間に収容され、
前記防犯線は前記ケーブルに巻きつけられていることを特徴とするケーブル盗難検知システム。
【請求項3】
請求項1に記載のケーブル盗難検知システムにおいて、
前記防犯線の少なくとも一部は、シールド付きツイストペアーケーブルであり、
前記ツイストペアーケーブルは、より対線を構成する第1心線及び第2心線と、前記第1心線及び前記第2心線の周囲を覆うように設けられたシールド材とを有し、
前記第1心線の一端と前記第2心線の一端とが接続され、前記シールド材が接地されていることを特徴とするケーブル盗難検知システム。
【請求項4】
請求項3に記載のケーブル盗難検知システムにおいて、
前記ツイストペアーケーブルは、前記第1心線及び前記第2心線と並行して配置される第3心線をさらに有し、
前記第3心線が接地されていることを特徴とするケーブル盗難検知システム。
【請求項5】
請求項1に記載のケーブル盗難検知システムにおいて、
前記ケーブルは、鋼線がらせん状に内蔵されたフレキシブル管の内部空間に収容され、
前記防犯線は、第1心線と第2心線とを有し、
前記第1心線の一部は、前記フレキシブル管の内部空間に収容され、
前記第2心線の一端は、前記鋼線の一端と接続され、
前記第1心線の一端と前記鋼線の他端とが接続されていることを特徴とするケーブル盗難検知システム。
【請求項6】
請求項1に記載のケーブル盗難検知システムにおいて、
前記ケーブルは、フレキシブル管の内部空間に収容され、
前記防犯線の一部は、前記ケーブルを模した疑似ケーブルであり、
前記疑似ケーブルは、前記フレキシブル管とは異なるフレキシブル管の内部空間に収容されていることを特徴とするケーブル盗難検知システム。
【請求項7】
請求項2又は5に記載のケーブル盗難検知システムにおいて、
前記ケーブルは、前記フレキシブル管の内部の一部を埋める充填剤によって固定されていることを特徴とするケーブル盗難検知システム。
【請求項8】
請求項1乃至6のいずれか一項に記載のケーブル盗難検知システムにおいて、
前記防犯線は、着脱可能な複数の接続部を有することを特徴とするケーブル盗難検知システム。
【請求項9】
請求項1乃至6のいずれか一項に記載のケーブル盗難検知システムにおいて、
照明装置と、サイレン装置と、を備え、
前記警報装置は、前記防犯線の前記他端から前記電流が出力されない場合、前記照明装
置及び前記サイレン装置を動作させることを特徴とするケーブル盗難検知システム。
【請求項10】
請求項1乃至6のいずれか一項に記載のケーブル盗難検知システムにおいて、
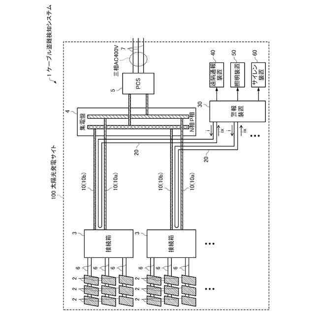
前記ケーブルは、太陽光発電サイトに敷設された太陽光パネルが発生させた直流電力を伝送する幹線ケーブルであることを特徴とするケーブル盗難検知システム。
発明の詳細な説明
【技術分野】
【0001】
本発明は、ケーブル盗難検知システムに関する。
続きを表示(約 2,600 文字)
【背景技術】
【0002】
銅の価格の高騰や入手困難な状況下において、送電ケーブルが切断されて持ち去られる窃盗事件が多発している。特に、太陽光発電サイトは、夜間は発電しておらず盗難行為の際に感電するリスクが低く、近隣に住民が少ない広大な空き地を利用しているケースも多いため、太陽光パネルで発生した直流電力を集めて集電盤やPCSに伝送する太い幹線ケーブルの窃盗事件が多発している。この問題に対して、特許文献1には、ケーブルを介して太陽光パネルが接続される直流入力端子と接地端子との間の静電容量を計測し、計測した静電容量値に基づいてケーブルの断線を検出し、ユーザーに異常を通知するパワーコンディショナーが開示されている。
【先行技術文献】
【特許文献】
【0003】
特開2017-169263号公報
【発明の概要】
【発明が解決しようとする課題】
【0004】
しかしながら、特許文献1に記載の技術では、ケーブルが切断されるまでは異常が通知されないため、窃盗犯の逃走を許すおそれがあるとともに、パワーコンディショナーが既に設置されている場合は上記のパワーコンディショナーに置き換える必要があり、作業工数やコストが大きくなる場合もある。そこで、本発明が解決しようとする課題は、ケーブルの盗難をより早く検知して警報を出力する機能を低コストで実現するケーブル盗難検知システムを提供することにある。
【課題を解決するための手段】
【0005】
本発明は前述の課題の少なくとも一部を解決するためになされたものであり、以下の態様又は適用例として実現することが可能である。
【0006】
[適用例1]
本適用例に係るケーブル盗難検知システムは、直流電力を伝送するケーブルと、前記ケーブルと並行して配置される防犯線と、前記防犯線の一端及び他端と接続され、前記防犯線の前記一端から前記他端へと定常的に電流を流し、前記防犯線の前記他端から前記電流が出力されない場合、遠隔通報装置に警報信号を出力する警報装置と、を備えることを特徴とする。
本適用例に係るケーブル盗難検知システムでは、直流電力を伝送するケーブルと並行して防犯線が配置されているので、ケーブルが切断される際に防犯線も同時に切断される可能性が高い。ノイズレベルが高い環境においては、防犯線の任意の2点間の電圧を監視する方式では防犯線が切断された場合でもノイズ電圧によって切断されていないと誤判定しやすいが、本適用例に係るケーブル盗難検知システムによれば、防犯線に流れる電流を監視するのでノイズの影響を受けにくい。そして、本適用例に係るケーブル盗難検知システムによれば、ケーブルが切断される前に防犯線が切断された場合、警報装置がケーブルの盗難をより早く検知して警報を出力することができる。さらに、既存の設備に対して防犯線と警報装置を追加すればよいので、既存の設備を置き換える必要がなく、低コストでケーブル盗難検知システムを実現することができる。
【0007】
[適用例2]
上記適用例に係るケーブル盗難検知システムにおいて、前記ケーブル及び前記防犯線は、フレキシブル管の内部空間に収容され、前記防犯線は前記ケーブルに巻きつけられていてもよい。
本適用例に係るケーブル盗難検知システムによれば、防犯線がケーブルとともに同一のフレキシブル管の内部空間に収容されることにより、ケーブルが切断される際に防犯線も切断される確率が高まる。さらに、防犯線がケーブルに巻きつけられているため、防犯線がケーブルよりも先に切断される可能性が高いので、警報装置がケーブルの盗難をより早く検知して警報を出力することができる。
【0008】
[適用例3]
上記適用例に係るケーブル盗難検知システムにおいて、前記防犯線の少なくとも一部は、シールド付きツイストペアーケーブルであり、前記ツイストペアーケーブルは、より対線を構成する第1心線及び第2心線と、前記第1心線及び前記第2心線の周囲を覆うように設けられたシールド材とを有し、前記第1心線の一端と前記第2心線の一端とが接続され、前記シールド材が接地されていてもよい。
本適用例に係るケーブル盗難検知システムによれば、シールド材が接地されることにより、第1心線-接地間ノイズや第2心線-接地間ノイズが小さくなる。さらに、第1心線及び第2心線がより対線を構成することにより、第1心線-接地間ノイズと第2心線-接地間ノイズとの差も小さくなるので、第1心線-第2心線間ノイズが小さくなる。このように、本適用例に係るケーブル盗難検知システムによれば、ノイズ抑制効果が期待できるので、ノイズに起因して警報装置が誤動作するおそれが低減される。
【0009】
[適用例4]
上記適用例に係るケーブル盗難検知システムにおいて、前記ツイストペアーケーブルは、前記第1心線及び前記第2心線と並行して配置される第3心線をさらに有し、前記第3心線が接地されていてもよい。
本適用例に係るケーブル盗難検知システムによれば、シールド材及び第3心線が接地されることにより、第1心線-接地間ノイズや第2心線-接地間ノイズが小さくなる。さらに、第1心線及び第2心線がより対線を構成することにより、第1心線-接地間ノイズと第2心線-接地間ノイズとの差も小さくなるので、第1心線-第2心線間ノイズが小さくなり、ノイズに起因して警報装置が誤動作するおそれが低減される。
【0010】
[適用例5]
上記適用例に係るケーブル盗難検知システムにおいて、前記ケーブルは、鋼線がらせん状に内蔵されたフレキシブル管の内部空間に収容され、前記防犯線は、第1心線と第2心線とを有し、前記第1心線の一部は、前記フレキシブル管の内部空間に収容され、前記第2心線の一端は、前記鋼線の一端と接続され、前記第1心線の一端と前記鋼線の他端とが接続されていてもよい。
本適用例に係るケーブル盗難検知システムによれば、ケーブルが切断される前に、防犯線の一部を構成する、フレキシブル管に内蔵された鋼線が切断されるので、警報装置がケーブルの盗難をより早く検知して警報を出力することができる。
(【0011】以降は省略されています)
この特許をJ-PlatPat(特許庁公式サイト)で参照する
関連特許
個人
安全支援装置
1か月前
日本精機株式会社
警報システム
3か月前
株式会社SUBARU
車両
2か月前
個人
自動電動車椅子
2か月前
エムケー精工株式会社
車両誘導装置
3か月前
スズキ株式会社
運転支援装置
3か月前
ニッタン株式会社
検知器
2か月前
日本信号株式会社
車両検知装置
5日前
株式会社国際電気
防災システム
3か月前
日本無線株式会社
船舶システム
1か月前
個人
磁気路上での車両の路線離脱防御
2か月前
ニッタン株式会社
検知器
3か月前
ニッタン株式会社
検知器
3か月前
ニッタン株式会社
検知器
3か月前
株式会社小糸製作所
移動体検出装置
3か月前
株式会社SUBARU
運転支援装置
2か月前
トヨタ自動車株式会社
サーバ
1か月前
日本信号株式会社
異常走行検出装置
2か月前
トヨタ自動車株式会社
サーバ
2か月前
ダイハツ工業株式会社
移動支援装置
1か月前
大阪瓦斯株式会社
音声出力システム
2か月前
株式会社CCT
通信装置及び表示方法
2か月前
日本精機株式会社
報知装置及び報知システム
2か月前
三菱自動車工業株式会社
制御システム
2か月前
株式会社小糸製作所
車両検出システム
3か月前
株式会社デンソー
運航管理装置
2か月前
株式会社 ミックウェア
車内環境制御システム
1か月前
能美防災株式会社
火災感知器
3か月前
株式会社SUBARU
事故情報収集装置
2か月前
株式会社デンソー
運転評価支援装置
12日前
トヨタ自動車株式会社
通信システム
13日前
株式会社SUBARU
車室内異常検知装置
2か月前
本田技研工業株式会社
物体検出装置
3か月前
ヨシモトポール株式会社
接近報知システム
3か月前
能美防災株式会社
非常伝達装置
3か月前
ホーチキ株式会社
火災検出システム
2か月前
続きを見る
他の特許を見る