TOP
|
特許
|
意匠
|
商標
特許ウォッチ
Twitter
他の特許を見る
公開番号
2025177724
公報種別
公開特許公報(A)
公開日
2025-12-05
出願番号
2024084790
出願日
2024-05-24
発明の名称
水素同位体分離システム
出願人
本田技研工業株式会社
,
国立大学法人北海道大学
代理人
個人
,
個人
,
個人
主分類
H01M
8/04 20160101AFI20251128BHJP(基本的電気素子)
要約
【課題】動作の安定化を達成することができる水素同位体分離システムを提供する。
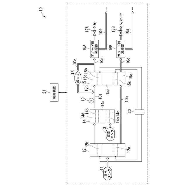
【解決手段】水素同位体分離システム10は、電解器12と、分離器14と、結合器15と、循環流路10eと、ポンプ18と、ポンプ18を制御する制御装置21とを備える。電解器12は重水を含む水を電気分解する。分離器14は電解器12から排出される水素同位体を分離する。結合器15は分離器14から排出される軽水素によって発電する。循環流路10eは、軽水素が供給される結合器15のアノード15bに対して設けられるアノード供給路10a及びアノード排出路10cを、結合器15を迂回して接続する。ポンプ18は循環流路10eでアノード排出路10cからアノード供給路10aに向かって流体を循環させる。
【選択図】図1
特許請求の範囲
【請求項1】
重水を含む水を電気分解する電解器と、
前記電解器から排出される水素同位体を分離する分離器と、
前記分離器から排出される軽水素によって発電する結合器と、
前記軽水素が供給される前記結合器のアノードに対して設けられるアノード供給路及びアノード排出路を、前記結合器を迂回して接続する循環流路と、
前記循環流路で前記アノード排出路から前記アノード供給路に向かって流体を循環させるポンプと、
前記ポンプを制御する制御装置と
を備える
水素同位体分離システム。
続きを表示(約 360 文字)
【請求項2】
前記アノード供給路で前記循環流路との接続部よりも上流側に配置される圧力検出部を備え、
前記制御装置は、
前記圧力検出部から出力される圧力検出値に基づいて前記結合器の発電量を取得し、前記圧力検出値又は前記発電量に基づいて前記循環流路での流体量を前記ポンプの動作によって制御する
請求項1に記載の水素同位体分離システム。
【請求項3】
前記制御装置は、
前記圧力検出値又は前記発電量の増大に伴って前記流体量を増大傾向に変化させる
請求項2に記載の水素同位体分離システム。
【請求項4】
前記制御装置は、
前記圧力検出値又は前記発電量と、前記流体量との対応関係を、比例関係とする
請求項3に記載の水素同位体分離システム。
発明の詳細な説明
【技術分野】
【0001】
本発明は、水素同位体分離システムに関する。
続きを表示(約 1,800 文字)
【背景技術】
【0002】
近年、より多くの人々が手ごろで信頼でき、持続可能かつ先進的なエネルギーへのアクセスを確保できるようにするため、エネルギーの効率化に貢献する燃料電池に関する研究開発が行われている。
従来、例えば、重水及びトリチウム成分を含む原料水を、イオン交換膜及び触媒を有する電解セルによって分解し、二重水素及び三重水素の含有率の少ない水素及び酸素の各々を得るシステムが知られている(例えば、特許文献1参照)。このシステムは、電解セルによって得られる水素及び酸素の各々を、燃料電池に供給することによって、重水及びトリチウム成分の少ない水(軽水)を抽出する。
【先行技術文献】
【特許文献】
【0003】
特開平11-11903号公報
【発明の概要】
【発明が解決しようとする課題】
【0004】
ところで、燃料電池に関する技術においては、発電等の動作を安定させることが望まれている。例えば、上記従来技術のように、電解セルによって得られる水素を燃料として発電する燃料電池の場合、発電量の増大によって水素の消費量と供給量とのバランスが乱れると、電解セルと燃料電池との間での負圧の発生等の不具合が生じるおそれがある。例えば、電解セルと燃料電池との間での圧力の過度な低下に起因して、電解セルによる分離及び燃料電池による発電等の動作が不安定になるおそれがある。
【0005】
本願は上記課題の解決のため、動作の安定化の達成を目的とする。そして、延いてはエネルギーの効率化に寄与するものである。
【課題を解決するための手段】
【0006】
上記課題を解決して係る目的を達成するために、本発明は以下の態様を採用した。
(1):本発明の一態様に係る水素同位体分離システム(例えば、実施形態での水素同位体分離システム10)は、重水を含む水を電気分解する電解器(例えば、実施形態での電解器12)と、前記電解器から排出される水素同位体を分離する分離器(例えば、実施形態での分離器14)と、前記分離器から排出される軽水素によって発電する結合器(例えば、実施形態での結合器15)と、前記軽水素が供給される前記結合器のアノード(例えば、実施形態でのアノード15b)に対して設けられるアノード供給路(例えば、実施形態でのアノード供給路10a)及びアノード排出路(例えば、実施形態でのアノード排出路10c)を、前記結合器を迂回して接続する循環流路(例えば、実施形態での循環流路10e)と、前記循環流路で前記アノード排出路から前記アノード供給路に向かって流体を循環させるポンプ(例えば、実施形態でのポンプ18)と、前記ポンプを制御する制御装置(例えば、実施形態での制御装置21)とを備える。
【0007】
(2):上記(1)に記載の水素同位体分離システムは、前記アノード供給路で前記循環流路との接続部(例えば、実施形態での接続部10h)よりも上流側に配置される圧力検出部(例えば、実施形態での圧力センサ19)を備え、前記制御装置は、前記圧力検出部から出力される圧力検出値に基づいて前記結合器の発電量を取得し、前記圧力検出値又は前記発電量に基づいて前記循環流路での流体量を前記ポンプの動作によって制御してもよい。
【0008】
(3):上記(2)に記載の水素同位体分離システムでは、前記制御装置は、前記圧力検出値又は前記発電量の増大に伴って前記流体量を増大傾向に変化させてもよい。
【0009】
(4):上記(3)に記載の水素同位体分離システムでは、前記制御装置は、前記圧力検出値又は前記発電量と、前記流体量との対応関係を、比例関係としてもよい。
【発明の効果】
【0010】
上記(1)によれば、アノード排出路からアノード供給路に向かう循環流路で流体を循環させるポンプを備えることによって、結合器の発電による軽水素の消費量に対して供給量が不足することを抑止することができる。分離器と結合器との間で軽水素の圧力が過度に低下することを抑止し、結合器の発電が不安定になることを抑制することができる。
(【0011】以降は省略されています)
特許ウォッチbot のツイートを見る
この特許をJ-PlatPat(特許庁公式サイト)で参照する
関連特許
東ソー株式会社
絶縁電線
1か月前
APB株式会社
蓄電セル
1か月前
日機装株式会社
加圧装置
1日前
日新イオン機器株式会社
イオン源
1日前
ローム株式会社
半導体装置
1か月前
株式会社東芝
端子台
1か月前
マクセル株式会社
電源装置
1か月前
富士電機株式会社
電磁接触器
16日前
三菱電機株式会社
回路遮断器
24日前
株式会社GSユアサ
蓄電装置
16日前
株式会社GSユアサ
蓄電装置
1か月前
株式会社GSユアサ
蓄電装置
1か月前
株式会社ホロン
冷陰極電子源
1か月前
株式会社GSユアサ
蓄電装置
1か月前
ホシデン株式会社
複合コネクタ
10日前
日本特殊陶業株式会社
保持装置
1か月前
トヨタ自動車株式会社
蓄電装置
8日前
大電株式会社
電線又はケーブル
8日前
株式会社東芝
電子源
1日前
日新イオン機器株式会社
基板処理装置
1か月前
トヨタ自動車株式会社
バッテリ
1か月前
個人
電源ボックス及び電子機器
1日前
北道電設株式会社
配電具カバー
1か月前
株式会社トクミ
ケーブル
2日前
日本特殊陶業株式会社
保持装置
29日前
トヨタ自動車株式会社
蓄電装置
1か月前
トヨタ自動車株式会社
冷却構造
1か月前
株式会社デンソー
電子装置
1か月前
甲神電機株式会社
変流器及び零相変流器
1か月前
日本無線株式会社
レーダアンテナ
1か月前
株式会社トクヤマ
シリコンエッチング液
1か月前
株式会社トクヤマ
シリコンエッチング液
1か月前
トヨタ自動車株式会社
電池パック
1か月前
ヒロセ電機株式会社
電気コネクタ
16日前
株式会社レゾナック
冷却器
24日前
住友電装株式会社
コネクタ
16日前
続きを見る
他の特許を見る