TOP
|
特許
|
意匠
|
商標
特許ウォッチ
Twitter
他の特許を見る
公開番号
2025168614
公報種別
公開特許公報(A)
公開日
2025-11-10
出願番号
2025140642,2021138954
出願日
2025-08-26,2021-08-27
発明の名称
二酸化炭素の回収装置、及び二酸化炭素の回収方法
出願人
株式会社JCCL
代理人
個人
,
個人
,
個人
主分類
C01B
32/50 20170101AFI20251030BHJP(無機化学)
要約
【課題】二酸化炭素を回収するための消費エネルギーを減少させる。
【解決手段】二酸化炭素の回収装置は、二酸化炭素を透過する膜によって原料ガスに含まれる二酸化炭素を原料ガスから分離する分離処理部と、原料ガスから分離した二酸化炭素を含む処理ガスを吸引する吸引部と、吸引部よりも上流に配置され、冷媒を用いて処理ガスを冷却する冷却部と、冷媒を用いて液化ガスをガス化させる気化部と、冷媒が処理ガスの冷却に伴う温度上昇と液化ガスのガス化に伴う温度低下とを繰り返すように、冷却部と気化部との間で冷媒を循環させる循環部と、を備える。
【選択図】図1
特許請求の範囲
【請求項1】
二酸化炭素を透過する膜によって原料ガスに含まれる二酸化炭素を前記原料ガスから分離する分離処理部と、
前記原料ガスから分離した二酸化炭素を含む処理ガスを吸引する吸引部と、
前記吸引部よりも上流に配置され、冷媒を用いて前記処理ガスを冷却する冷却部と、
前記冷媒を用いて液化ガスをガス化させる気化部と、
前記冷媒が前記処理ガスの冷却に伴う温度上昇と前記液化ガスのガス化に伴う温度低下とを繰り返すように、前記冷却部と前記気化部との間で前記冷媒を循環させる循環部と、を備える二酸化炭素の回収装置。
続きを表示(約 1,100 文字)
【請求項2】
前記循環部から前記冷却部に供給される前記冷媒の温度は、1℃~20℃である、請求項1に記載の回収装置。
【請求項3】
水蒸気が含有された水蒸気含有ガスを前記分離処理部に供給する水蒸気含有ガス供給部を更に備え、
前記分離処理部は、前記原料ガスが供給される第1空間と、第2空間とを隔てるように配置された前記膜を有し、
前記水蒸気含有ガス供給部は、前記第2空間に前記水蒸気含有ガスを供給する、請求項1又は2に記載の回収装置。
【請求項4】
前記吸引部よりも下流に配置され、前記冷媒を用いて前記吸引部によって放出されるガスを冷却する別の冷却部と、
前記別の冷却部よりも下流に配置され、前記吸引部によって放出されるガスを吸引する別の吸引部とを更に備える、請求項1~3のいずれか一項に記載の回収装置。
【請求項5】
少なくとも前記吸引部と前記別の吸引部とを介して前記回収装置から排出されるガスの圧力は、1気圧以上である、請求項4に記載の回収装置。
【請求項6】
前記液化ガスは、液化天然ガスである、請求項1~5のいずれか一項に記載の回収装置。
【請求項7】
請求項6に記載の回収装置と、
前記気化部において前記液化天然ガスがガス化されることで得られる天然ガスを燃焼させる燃焼装置と、を備え、
前記分離処理部に供給される前記原料ガスは、前記燃焼装置から排出される排ガスを含む、燃焼システム。
【請求項8】
請求項6に記載の回収装置と、
前記気化部において前記液化天然ガスがガス化されることで得られる天然ガスを燃焼させて、電力を生成する発電装置と、を備え、
前記分離処理部に供給される前記原料ガスは、前記発電装置から排出される排ガスを含む、発電システム。
【請求項9】
二酸化炭素を透過する膜によって原料ガスに含まれる二酸化炭素を前記原料ガスから分離する分離工程と、
前記原料ガスから分離した二酸化炭素を含む処理ガスを吸引する吸引工程と、
前記吸引工程での吸引よりも上流において、冷媒を用いて前記処理ガスを冷却する冷却工程と、
前記冷媒を用いて液化ガスをガス化させるガス化工程と、
前記冷媒が前記処理ガスの冷却に伴う温度上昇と前記液化ガスのガス化に伴う温度低下とを繰り返すように、前記冷媒を循環させる循環工程と、を含む二酸化炭素の回収方法。
【請求項10】
前記液化ガスは、液化天然ガスである、請求項9に記載の回収方法。
(【請求項11】以降は省略されています)
発明の詳細な説明
【技術分野】
【0001】
本開示は、二酸化炭素の回収装置、燃焼システム、発電システム、及び二酸化炭素の回収方法に関する。
続きを表示(約 3,000 文字)
【背景技術】
【0002】
二酸化炭素を含むガスから、二酸化炭素を分離して回収する技術が知られている(例えば、下記特許文献1~3及び非特許文献1参照)。特許文献1には、二酸化炭素及び水蒸気を主成分ガスとして含む混合ガスから二酸化炭素と水蒸気とを分離するガス分離装置が開示されている。特許文献2には、二酸化炭素と不活性ガスを主成分とする混合ガスから、二酸化炭素と不活性ガスを個別に分離するガス回収装置が開示されている。特許文献3には、二酸化炭素を分離する二酸化炭素分離膜と、二酸化炭素が分離されたガス中の水蒸気を除去する水蒸気除去手段とを備えるガス分離システムが開示されている。特許文献4には、二酸化炭素の透過性能が高く、窒素等に対して二酸化炭素を選択的に透過しうる膜が開示されている。非特許文献1には、塩基性物質と二酸化炭素との化学反応を利用した化学吸収法により二酸化炭素を回収する技術が開示されている。
【先行技術文献】
【特許文献】
【0003】
国際公開第2012/086836号
国際公開第2017/086293号
特開2017-221864号公報
国際公開第2017/146231号
【非特許文献】
【0004】
村井重夫他、「CCS(CO2貯留・回収・分離技術)」、日本機械学会誌、2011.4、Vol.114、No.1109、p.26-28
【発明の概要】
【発明が解決しようとする課題】
【0005】
本開示は、二酸化炭素を回収するための消費エネルギーを減少させることが可能な二酸化炭素の回収装置、燃焼システム、発電システム、及び二酸化炭素の回収方法を提供する。
【課題を解決するための手段】
【0006】
[1]二酸化炭素を透過する膜によって原料ガスに含まれる二酸化炭素を前記原料ガスから分離する分離処理部と、
前記原料ガスから分離した二酸化炭素を含む処理ガスを吸引する吸引部と、
前記吸引部よりも上流に配置され、冷媒を用いて前記処理ガスを冷却する冷却部と、
前記冷媒を用いて液化ガスをガス化させる気化部と、
前記冷媒が前記処理ガスの冷却に伴う温度上昇と前記液化ガスのガス化に伴う温度低下とを繰り返すように、前記冷却部と前記気化部との間で前記冷媒を循環させる循環部と、を備える二酸化炭素の回収装置。
[2]前記循環部から前記冷却部に供給される前記冷媒の温度は、1℃~20℃である、上記[1]の回収装置。
[3]水蒸気が含有された水蒸気含有ガスを前記分離処理部に供給する水蒸気含有ガス供給部を更に備え、
前記分離処理部は、前記原料ガスが供給される第1空間と、第2空間とを隔てるように配置された前記膜を有し、
前記水蒸気含有ガス供給部は、前記第2空間に前記水蒸気含有ガスを供給する、上記[1]又は[2]の回収装置。
[4]前記吸引部よりも下流に配置され、前記冷媒を用いて前記吸引部によって放出されるガスを冷却する別の冷却部と、
前記別の冷却部よりも下流に配置され、前記吸引部によって放出されるガスを吸引する別の吸引部とを更に備える、上記[1]~[3]のいずれかの回収装置。
[5]少なくとも前記吸引部と前記別の吸引部とを介して前記回収装置から排出されるガスの圧力は、1気圧以上である、上記[4]の回収装置。
[6]前記液化ガスは、液化天然ガスである、上記[1]~[5]のいずれかの回収装置。
[7]上記[6]の回収装置と、
前記気化部において前記液化天然ガスがガス化されることで得られる天然ガスを燃焼させる燃焼装置と、を備え、
前記分離処理部に供給される前記原料ガスは、前記燃焼装置から排出される排ガスを含む、燃焼システム。
[8]上記[6]の回収装置と、
前記気化部において前記液化天然ガスがガス化されることで得られる天然ガスを燃焼させて、電力を生成する発電装置と、を備え、
前記分離処理部に供給される前記原料ガスは、前記発電装置から排出される排ガスを含む、発電システム。
[9]二酸化炭素を透過する膜によって原料ガスに含まれる二酸化炭素を前記原料ガスから分離する分離工程と、
前記原料ガスから分離した二酸化炭素を含む処理ガスを吸引する吸引工程と、
前記吸引工程での吸引よりも上流において、冷媒を用いて前記処理ガスを冷却する冷却工程と、
前記冷媒を用いて液化ガスをガス化させるガス化工程と、
前記冷媒が前記処理ガスの冷却に伴う温度上昇と前記液化ガスのガス化に伴う温度低下とを繰り返すように、前記冷媒を循環させる循環工程と、を含む二酸化炭素の回収方法。
[10]前記液化ガスは、液化天然ガスである、上記[9]の回収方法。
[11]前記ガス化工程において前記液化天然ガスがガス化されることで得られる天然ガスを燃焼する燃焼工程を更に含み、
前記原料ガスは、前記燃焼工程において排出される排ガスを含む、上記[10]の回収方法。
[12]前記ガス化工程において前記液化天然ガスがガス化されることで得られる天然ガスを燃焼させて、電力を生成する発電工程を更に含み、
前記原料ガスは、前記発電工程において排出される排ガスを含む、上記[10]の回収方法。
【発明の効果】
【0007】
本開示によれば、二酸化炭素を回収するための消費エネルギーを減少させることが可能な二酸化炭素の回収装置、燃焼システム、発電システム、及び二酸化炭素の回収方法が提供される。
【図面の簡単な説明】
【0008】
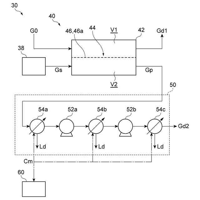
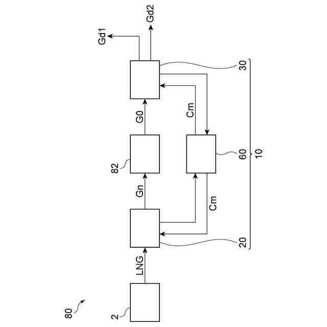
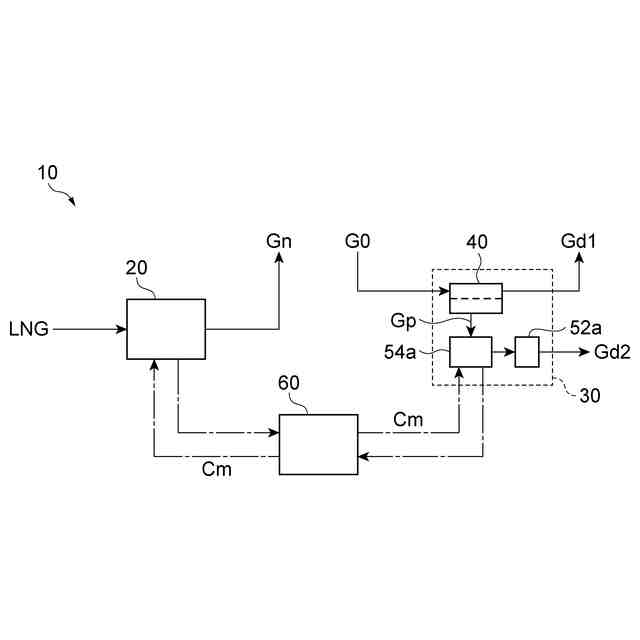
図1は、二酸化炭素の回収装置の一例を示す模式図である。
図2は、分離装置の一例を示す模式図である。
図3は、分離装置の別の例を示す模式図である。
図4は、燃焼システムの一例を示す模式図である。
図5は、発電システムの一例を示す模式図である。
【発明を実施するための形態】
【0009】
以下、図面を参照して一実施形態について説明する。説明において、同一要素又は同一機能を有する要素には同一の符号を付し、重複する説明を省略する。
【0010】
[二酸化炭素の回収装置]
図1は、二酸化炭素の回収装置の一例を示す模式図である。図1に示される二酸化炭素の回収装置10は、二酸化炭素を含む原料ガスから二酸化炭素を回収する装置である。具体的には、回収装置10は、供給される原料ガス(以下、「原料ガスG0」という。)に含まれる二酸化炭素を原料ガスG0から分離して、原料ガスG0よりも二酸化炭素の純度(濃度)が高いガスを回収する。回収装置10によって二酸化炭素が回収されて得られるガスに含まれる二酸化炭素の濃度は、70%以上であってもよく、80%以上であってもよく、90%以上であってもよい。
(【0011】以降は省略されています)
特許ウォッチbot のツイートを見る
この特許をJ-PlatPat(特許庁公式サイト)で参照する
関連特許
株式会社JCCL
二酸化炭素の回収装置、及び二酸化炭素の回収方法
今日
個人
一酸化炭素の製造方法
4日前
株式会社タクマ
固体炭素化設備
24日前
三菱重工業株式会社
加熱装置
24日前
株式会社トクヤマ
酸性次亜塩素酸水の製造方法
12日前
日揮触媒化成株式会社
珪酸液およびその製造方法
27日前
デンカ株式会社
窒化ケイ素粉末
26日前
デンカ株式会社
窒化ケイ素粉末
26日前
住友化学株式会社
無機アルミニウム化合物粉末
11日前
三菱ケミカル株式会社
槽の洗浄方法及びシリカ粒子の製造方法
1か月前
デンカ株式会社
窒化ケイ素粉末の製造方法
1か月前
デンカ株式会社
セラミックス粉末の製造方法
1か月前
浅田化学工業株式会社
アルミナ水分散液の製造方法
3日前
大阪瓦斯株式会社
酸化物複合体
1か月前
JFEエンジニアリング株式会社
ドライアイス製造システム
12日前
トヨタ自動車株式会社
光触媒を用いた水素ガス製造装置
24日前
トヨタ自動車株式会社
光触媒を用いた水素ガス製造装置
19日前
アサヒプリテック株式会社
濃縮方法
1か月前
アサヒプリテック株式会社
濃縮方法
1か月前
大阪瓦斯株式会社
水素製造装置及びその運転方法
1か月前
トヨタ自動車株式会社
光触媒を用いた水素ガス製造装置
1か月前
トヨタ自動車株式会社
光触媒を用いた水素ガス製造装置
1か月前
デンカ株式会社
窒化ホウ素粉末の製造方法
1か月前
日揮触媒化成株式会社
粉体及びその製造方法、並びに樹脂組成物
1か月前
株式会社レゾナック
球状アルミナ粉末
1か月前
東ソー株式会社
アルカリ金属の除去方法
1か月前
日本電気株式会社
繊維状カーボンナノホーン集合体の接着分離方法
27日前
エヌ・イーケムキャット株式会社
ゼオライトの製造方法
26日前
デンカ株式会社
窒化ホウ素粉末、及び樹脂成形体
27日前
株式会社大阪チタニウムテクノロジーズ
四塩化チタン製造方法
1か月前
デンカ株式会社
窒化ホウ素粉末、及び樹脂成形体
27日前
デンカ株式会社
窒化ケイ素粉末、及びその製造方法
1か月前
デンカ株式会社
無機粉末及びそれを用いた樹脂組成物
3日前
デンカ株式会社
窒化ケイ素粉末、及びその製造方法
1か月前
日揮触媒化成株式会社
多孔質の三次粒子を含む粉体、及びその製造方法
27日前
日本特殊陶業株式会社
アンモニアの合成システム
13日前
続きを見る
他の特許を見る