TOP
|
特許
|
意匠
|
商標
特許ウォッチ
Twitter
他の特許を見る
公開番号
2025168731
公報種別
公開特許公報(A)
公開日
2025-11-12
出願番号
2024073436
出願日
2024-04-30
発明の名称
アルミナ粉末、無機粉末および樹脂組成物
出願人
デンカ株式会社
代理人
個人
主分類
C01F
7/027 20220101AFI20251105BHJP(無機化学)
要約
【課題】樹脂配合時における低粘度化および高熱伝導率化に優れたアルミナ粉末を提供する。
【解決手段】本発明のアルミナ粉末は、湿式によるレーザー回折散乱法で測定される体積頻度粒度分布における最大ピークの粒子径が、50μm以上150μm以下であり、体積頻度粒度分布における、小粒子側からの累積体積が5%、50%、99%となる点の粒子径をD
5
、D
50
、D
99
としたとき、(D
99
-D
5
)/D
50
が2.35以下を満たすものである。
【選択図】なし
特許請求の範囲
【請求項1】
湿式によるレーザー回折散乱法で測定される体積頻度粒度分布における最大ピークの粒子径が、50μm以上150μm以下であり、
前記体積頻度粒度分布における、小粒子側からの累積体積が5%、50%、99%となる点の粒子径をD
5
、D
50
、D
99
としたとき、(D
99
-D
5
)/D
50
が2.35以下を満たす、アルミナ粉末。
続きを表示(約 780 文字)
【請求項2】
請求項1に記載のアルミナ粉末であって、
前記最大ピークの頻度が、13.8%以上である、アルミナ粉末。
【請求項3】
請求項1又は2に記載のアルミナ粉末であって、
粒子径が100μm以上150μm以下を有する前記最大ピークのピーク幅が75μm以下、
粒子径が80μm以上100μm未満を有する前記最大ピークのピーク幅が54μm以下、または、
粒子径が50μm以上80μm未満を有する前記最大ピークのピーク幅が42μm以下である、アルミナ粉末。
【請求項4】
請求項1又は2に記載のアルミナ粉末であって、
前記最大ピークの粒子径が100μm以上150μm以下の場合、当該アルミナ粉末のD
99
が320μm以下、
前記最大ピークの粒子径が80μm以上100μm未満の場合、当該アルミナ粉末のD
99
が245μm以下、または、
前記最大ピークの粒子径が50μm以上80μm未満の場合、当該アルミナ粉末のD
99
が205μm以下である、アルミナ粉末。
【請求項5】
請求項1又は2に記載のアルミナ粉末であって、
アルミナの含有率が、質量換算で、99.9質量%以上である、アルミナ粉末。
【請求項6】
請求項1又は2に記載のアルミナ粉末であって、
湿式フロー式画像解析装置を用いて測定される球形度が、0.90以上である、アルミナ粉末。
【請求項7】
請求項1又は2に記載のアルミナ粉末と、前記アルミナ粉末以外の無機フィラーと、を含む、無機粉末。
【請求項8】
請求項1又は2に記載のアルミナ粉末および樹脂を含む、樹脂組成物。
発明の詳細な説明
【技術分野】
【0001】
本発明は、アルミナ粉末、無機粉末および樹脂組成物に関する。
続きを表示(約 2,000 文字)
【背景技術】
【0002】
これまでアルミナ粉末について様々な開発がなされてきた。この種の技術として、例えば、特許文献1に記載の技術が知られている。特許文献1には、平均粒子径(D50)が50μm以下であるアルミナ粉末が記載されている。
【先行技術文献】
【特許文献】
【0003】
特開2015-193493号公報
【発明の概要】
【発明が解決しようとする課題】
【0004】
しかしながら、本発明者が検討した結果、上記特許文献1に記載のような、アルミナ粉末において、樹脂配合時における低粘度化および高熱伝導率化の点で改善の余地があることが判明した。
【課題を解決するための手段】
【0005】
本発明者はさらに検討したところ、50μm以上150μm以下の粒子径を有するアルミナ粉末において、その粒度分布を比較的にシャープにすることにより、粒度分布がシャープなアルミナ粉末と樹脂とを配合した樹脂組成物における粘度を低減しつつも、熱伝導率を高められることを見出し、本発明を完成するに至った。
【0006】
本発明の一態様によれば、以下のアルミナ粉末、無機粉末および樹脂組成物が提供される。
1. 湿式によるレーザー回折散乱法で測定される体積頻度粒度分布における最大ピークの粒子径が、50μm以上150μm以下であり、
前記体積頻度粒度分布における、小粒子側からの累積体積が5%、50%、99%となる点の粒子径をD
5
、D
50
、D
99
としたとき、(D
99
-D
5
)/D
50
が2.35以下を満たす、アルミナ粉末。
2. 1.に記載のアルミナ粉末であって、
前記最大ピークの頻度が、13.8%以上である、アルミナ粉末。
3. 1.又は2.に記載のアルミナ粉末であって、
粒子径が100μm以上150μm以下を有する前記最大ピークのピーク幅が75μm以下、
粒子径が80μm以上100μm未満を有する前記最大ピークのピーク幅が54μm以下、または、
粒子径が50μm以上80μm未満を有する前記最大ピークのピーク幅が42μm以下である、アルミナ粉末。
4. 1.~3.のいずれか一つに記載のアルミナ粉末であって、
前記最大ピークの粒子径が100μm以上150μm以下の場合、当該アルミナ粉末のD
99
が320μm以下、
前記最大ピークの粒子径が80μm以上100μm未満の場合、当該アルミナ粉末のD
99
が245μm以下、または、
前記最大ピークの粒子径が50μm以上80μm未満の場合、当該アルミナ粉末のD
99
が205μm以下である、アルミナ粉末。
5. 1.~4.のいずれか一つに記載のアルミナ粉末であって、
アルミナの含有率が、質量換算で、99.9質量%以上である、アルミナ粉末。
6. 1.~5.のいずれか一つに記載のアルミナ粉末であって、
湿式フロー式画像解析装置を用いて測定される球形度が、0.90以上である、アルミナ粉末。
7. 1.~6.のいずれか一つに記載のアルミナ粉末と、前記アルミナ粉末以外の無機フィラーと、を含む、無機粉末。
8. 1.~6.のいずれか一つに記載のアルミナ粉末および樹脂を含む、樹脂組成物。
【発明の効果】
【0007】
本発明によれば、樹脂配合時における低粘度化および高熱伝導率化に優れたアルミナ粉末、それを用いた、無機粉末および樹脂組成物が提供される。
【図面の簡単な説明】
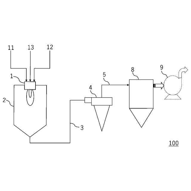
【0008】
溶射装置の構成を示す模式的断面図である。
【発明を実施するための形態】
【0009】
本実施形態のアルミナ粉末の概要を説明する。
【0010】
本実施形態のアルミナ粉末は、
湿式によるレーザー回折散乱法で測定される体積頻度粒度分布における最大ピークの粒子径が、50μm以上150μm以下であり、
体積頻度粒度分布における、小粒子側からの累積体積が5%、50%、99%となる点の粒子径をD
5
、D
50
、D
99
としたとき、(D
99
-D
5
)/D
50
が2.35以下を満たす。
(【0011】以降は省略されています)
この特許をJ-PlatPat(特許庁公式サイト)で参照する
関連特許
デンカ株式会社
摩擦力可変体及び吸着具
28日前
デンカ株式会社
耐熱付与材及び樹脂組成物
1か月前
デンカ株式会社
樹脂組成物および複合材料セット
28日前
デンカ株式会社
樹脂組成物および複合材料セット
28日前
デンカ株式会社
容器の製造方法及び容器の製造装置
1か月前
デンカ株式会社
新規ポリロタキサン及びその製造方法
1日前
デンカ株式会社
無機粉末及びそれを用いた樹脂組成物
28日前
デンカ株式会社
バッテリー被覆用パテ、及びバッテリー
17日前
デンカ株式会社
蛍光体、蛍光体の製造方法および発光装置
7日前
デンカ株式会社
アルミナ粉末、無機粉末および樹脂組成物
23日前
デンカ株式会社
アルミナ粉末、無機粉末および樹脂組成物
23日前
デンカ株式会社
アルミナ粉末、無機粉末および樹脂組成物
23日前
デンカ株式会社
真贋判定システム、真贋判定方法、及び、印刷層
28日前
デンカ株式会社
バッテリー用耐火ウレタンフォーム、及びバッテリー
21日前
デンカ株式会社
スチレン系樹脂の製造方法、スチレン系樹脂及び成形体
2日前
デンカ株式会社
熱電変換用p型材料及びその製造方法、並びに熱電変換素子
28日前
デンカ株式会社
セラミック板及びその製造方法、回路基板、並びにパワーモジュール
1か月前
デンカ株式会社
光電変換素子用封止材、ダム材、およびダム材を用いた装置の製造方法
1か月前
デンカ株式会社
光電変換素子用封止材、フィル材、およびフィル材を用いた装置の製造方法
1か月前
デンカ株式会社
カーボンブラック、スラリー、正極形成用塗液、正極組成物、正極、及び電池
28日前
学校法人金井学園
雨水タンク、雨水タンクの使用方法、雨水タンクのメンテナンス方法
今日
デンカ株式会社
窒化物粉末、三次元造形用組成物、造形物、焼結体、造形物の製造方法、および焼結体の製造方法
7日前
デンカ株式会社
毛状体を有する樹脂シート本体と保護シートとを含む積層樹脂シート、その製造方法及びその成形品
29日前
デンカ株式会社
窒化ケイ素粉末、窒化ホウ素粉末、窒化アルミニウム粉末、窒化物粉末の製造方法、三次元造形用組成物、造形物、焼結体、および造形物の製造方法
7日前
個人
一酸化炭素の製造方法
29日前
株式会社タクマ
固体炭素化設備
1か月前
東洋アルミニウム株式会社
水素発生材料
15日前
東洋アルミニウム株式会社
水素発生材料
15日前
三菱重工業株式会社
加熱装置
1か月前
株式会社トクヤマ
酸性次亜塩素酸水の製造方法
1か月前
株式会社信日康
2次元構造を有する酸化ケイ素
7日前
株式会社フクハラ
高純度窒素ガス生成システム
今日
日揮触媒化成株式会社
珪酸液およびその製造方法
1か月前
デンカ株式会社
窒化ケイ素粉末
1か月前
デンカ株式会社
窒化ケイ素粉末
1か月前
住友化学株式会社
無機アルミニウム化合物粉末
1か月前
続きを見る
他の特許を見る