TOP
|
特許
|
意匠
|
商標
特許ウォッチ
Twitter
他の特許を見る
10個以上の画像は省略されています。
公開番号
2025161744
公報種別
公開特許公報(A)
公開日
2025-10-24
出願番号
2025033468
出願日
2025-03-04
発明の名称
燃料電池システム
出願人
愛三工業株式会社
代理人
弁理士法人コスモス国際特許商標事務所
主分類
H01M
8/04 20160101AFI20251017BHJP(基本的電気素子)
要約
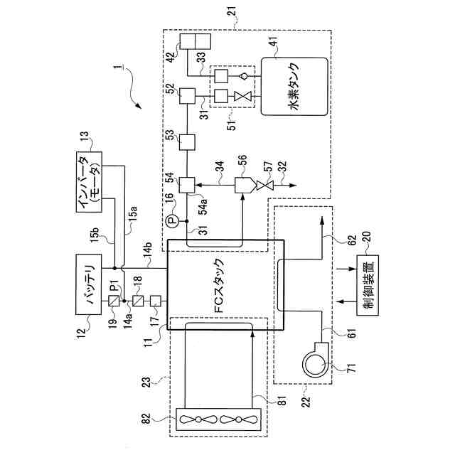
【課題】負荷装置と燃料電池との間及び負荷装置とバッテリとの間の少なくとも一方にリレーが設けられる燃料電池システムの起動時に、燃料電池に高電圧がかかり高電流が流れることを防止し、高電圧による燃料電池の劣化を抑制すること。
【解決手段】DCDCコンバータレスの燃料電池システム1は、FC11と、バッテリ12と、インバータ13と、水素系21と、エア系22と、FC11とインバータ13との間に設けられるFCリレー18と、バッテリ12とインバータ13との間に設けられるバッテリリレー19と、水素系21、エア系22、FCリレー18及びバッテリリレー19を制御する制御装置20とを備える。制御装置20は、システム起動時に、両リレー18,19を接続した後、水素系21からFC11への水素の供給及びエア系22からFC11へのエアの供給を開始する。
【選択図】図1
特許請求の範囲
【請求項1】
燃料と酸化剤の供給を受けて発電する燃料電池を備え、DCDCコンバータを備えない燃料電池システムにおいて、
前記燃料電池の電力を充電するバッテリと、
前記燃料電池又は前記バッテリの電力により駆動する負荷装置と、
前記燃料電池に前記燃料を供給するための燃料供給装置と、
前記燃料電池に前記酸化剤を供給するための酸化剤供給装置と、
前記燃料電池と前記負荷装置との間の配線の接続及び開放を切り替えるための第1リレー及び前記バッテリと前記負荷装置との間の配線の接続及び開放を切り替えるための第2リレーの少なくとも一方を含むことと、
前記燃料供給装置及び前記酸化剤供給装置を制御すると共に、前記第1リレー及び前記第2リレーの少なくとも一方を制御するための制御装置と
を備え、
前記制御装置は、前記燃料電池システムの起動時に、前記第1リレー及び前記第2リレーの少なくとも一方を接続した後、前記燃料供給装置から前記燃料電池への燃料の供給及び前記酸化剤供給装置から前記燃料電池への酸化剤の供給を開始する
ことを特徴とする燃料電池システム。
続きを表示(約 1,100 文字)
【請求項2】
請求項1に記載の燃料電池システムにおいて、
前記燃料電池に供給される前記燃料の圧力を測定するための圧力センサと、
前記燃料電池からの排気及び排水が流れる排気排水通路と、
前記排気排水通路を開閉するための排気排水弁と
を更に備え、
前記制御装置は、前記燃料電池システムの起動時に、前記第1リレー及び前記第2リレーの少なくとも一方を接続する前に、前記圧力センサの測定値が、前記排気排水通路に圧抜きが必要となる所定圧力以上となる場合に、前記排気排水弁を所定時間開弁する
ことを特徴とする燃料電池システム。
【請求項3】
請求項2に記載の燃料電池システムにおいて、
前記制御装置は、前記燃料電池システムの停止時に、前記燃料供給装置から前記燃料電池へ供給される前記燃料の圧力を停止圧力に制御すると共に前記酸化剤供給装置から前記燃料電池への酸化剤の供給を停止した後、前記排気排水弁を所定時間開弁し、前記第1リレー及び前記第2リレーのうち接続しているリレーを開放する
ことを特徴とする燃料電池システム。
【請求項4】
請求項1に記載の燃料電池システムにおいて、
前記制御装置は、前記燃料システムの起動時に、前記第1リレー及び前記第2リレーの少なくとも一方を接続した後、所定時間が経過した後に前記燃料供給装置から前記燃料電池への前記燃料の供給及び前記酸化剤供給装置から前記燃料電池への前記酸化剤の供給を開始する
ことを特徴とする燃料電池システム。
【請求項5】
請求項1に記載の燃料電池システムにおいて、
前記燃料電池に供給される前記燃料の圧力を測定するための圧力センサを更に備え、
前記制御装置は、前記燃料電池システムの停止時に、前記燃料供給装置から前記燃料電池への前記燃料の供給の停止及び前記酸化剤供給装置から前記燃料電池への酸化剤の供給の停止をした後、前記圧力センサの測定値の単位時間当たりの変化が所定値以下となった後に、前記第1リレー及び前記第2リレーのうち接続しているリレーを開放する
ことを特徴とする燃料電池システム。
【請求項6】
請求項1に記載の燃料電池システムにおいて、
前記燃料電池の出力電流を測定するための電流計を更に備え、
制御装置は、前記燃料電池システムの停止時に、前記燃料供給装置から前記燃料電池への前記燃料の供給の停止及び前記酸化剤供給装置から前記燃料電池への酸化剤の供給の停止をした後、前記電流計の測定値が所定値以下を所定時間経過した後に、前記第1リレー及び前記第2リレーのうち接続しているリレーを開放する
ことを特徴とする燃料電池システム。
発明の詳細な説明
【技術分野】
【0001】
この明細書に開示される技術は、燃料と酸化剤の供給を受けて発電する燃料電池を備えた燃料電池システムに関する。
続きを表示(約 2,200 文字)
【背景技術】
【0002】
従来、この種の技術として、例えば、下記の特許文献1に記載される「空冷式燃料電池システム」が知られている。このシステムは、燃料と酸化剤の供給を受けて発電する燃料電池と、燃料電池の電力を充電するバッテリと、燃料電池又はバッテリの電力により駆動する負荷装置と、燃料電池に燃料を供給する燃料供給部と、燃料電池に酸化剤を供給する酸化剤供給部とを備える。このシステムは、DCDCコンバータを有しない簡易な燃料電池システムとして構成される。このシステムは、成り行き発電又は酸化剤バルブを閉じる間欠停止(FC電流を抑える)によりバッテリの充電状態を制御する。そのために、このシステムは、酸化剤が欠乏したときに酸化剤の供給を間欠的に停止する酸化剤バルブを、燃料電池のカソード側入口、出口に設けている。
【0003】
ここで、DCDCコンバータは、DC(直流)をDC(直流)へ変換する機器であり、システムで使用される電圧を直流で変換するようになっている。
【先行技術文献】
【特許文献】
【0004】
特開2022-185247号公報
【発明の概要】
【発明が解決しようとする課題】
【0005】
ところで、特許文献1に記載される燃料電池システムにおいて、負荷装置から燃料電池までの間又は負荷装置からバッテリまでの間にリレーを設け、システム停止時にリレーを開放し、システム始動時にリレーを接続することを想定することができる。この場合、システム起動時に、リレーを接続する前に燃料と酸化剤を燃料電池に供給すると急激に高電圧がかかる。この結果、燃料電池の劣化につながる懸念がある。また、システム停止時に、リレーを開放する前に燃料電池に燃料が残留していると、システム再始動時に燃料電池とリレーに高電流が流れ、その高電流により燃料電池とリレーが劣化するおそれがある。
【0006】
この開示技術は、上記事情に鑑みてなされたものであって、その第1の目的は、負荷装置と燃料電池との間及び負荷装置とバッテリとの間の少なくとも一方にリレーが設けられる燃料電池システムにおいて、燃料電池システムの起動時に、燃料電池に高電圧が急激にかかることを防止し、高電圧による燃料電池の劣化を抑制することにある。この開示技術の第2の目的は、第1の目的に加え、燃料電池システムの停止時に、燃料電池に燃料が残存することで、システム再始動時に燃料電池とリレーに高電流が流れることを防止し、その高電流による燃料電池とリレーの劣化を抑制することにある。
【課題を解決するための手段】
【0007】
上記第1の目的を達成するために、請求項1に記載の技術は、燃料と酸化剤の供給を受けて発電する燃料電池を備え、DCDCコンバータを備えない燃料電池システムにおいて、燃料電池の電力を充電するバッテリと、燃料電池又はバッテリの電力により駆動する負荷装置と、燃料電池に燃料を供給するための燃料供給装置と、燃料電池に酸化剤を供給するための酸化剤供給装置と、燃料電池と負荷装置との間の配線の接続及び開放を切り替えるための第1リレー及びバッテリと負荷装置との間の配線の接続及び開放を切り替えるための第2リレーの少なくとも一方が設けられることと、燃料供給装置及び酸化剤供給装置を制御すると共に、第1リレー及び第2リレーの少なくとも一方を制御するための制御装置とを備え、制御装置は、燃料電池システムの起動時に、第1リレー及び第2リレーの少なくとも一方を接続した後、燃料供給装置から燃料電池への燃料の供給及び酸化剤供給装置から燃料電池への酸化剤の供給を開始することを趣旨とする。
【0008】
上記技術の構成によれば、DCDCコンバータを備えないこの燃料電池システムは、その起動時に、第1リレー及び第2リレーの少なくとも一方が接続した後、燃料供給装置から燃料電池への燃料の供給及び酸化剤供給装置から燃料電池への酸化剤の供給を開始する。従って、燃料電池システムの起動時に、第1リレー及び第2リレーの少なくとも一方が接続したときに、燃料電池にかかる電圧がバッテリと同じ電圧に抑えられる。
【0009】
上記第1の目的を達成するために、請求項2に記載の技術は、請求項1に記載の技術において、燃料電池に供給される燃料の圧力を測定するための圧力センサと、燃料電池からの排気及び排水が流れる排気排水通路と、排気排水通路を開閉するための排気排水弁とを更に備え、制御装置は、燃料電池システムの起動時に、第1リレー及び第2リレーの少なくとも一方を接続する前に、圧力センサの測定値が、排気排水通路に圧抜きが必要となる所定圧力以上となる場合に、排気排水弁を所定時間開弁することを趣旨とする。
【0010】
上記技術の構成によれば、請求項1に記載の技術の作用に加え、燃料電池システムの起動時には、第1リレー及び第2リレーの少なくとも一方を接続する前に、燃料電池に供給される燃料の圧力が、排気排水通路に圧抜きが必要となる所定圧力以上となる場合に、排気排水弁が所定時間開弁する。従って、燃料電池が発電する前に、燃料電池等に残留していた燃料が排気排水通路へ排出される。
(【0011】以降は省略されています)
この特許をJ-PlatPat(特許庁公式サイト)で参照する
関連特許
愛三工業株式会社
冷却器
1日前
愛三工業株式会社
マスク
24日前
愛三工業株式会社
集電体
1日前
愛三工業株式会社
樹脂部材
29日前
愛三工業株式会社
固定構造
1か月前
愛三工業株式会社
吸着装置
1日前
愛三工業株式会社
食品容器
14日前
愛三工業株式会社
電極構造体
28日前
愛三工業株式会社
ガス吸着装置
29日前
愛三工業株式会社
燃料供給装置
1か月前
愛三工業株式会社
インシュレータ
1日前
愛三工業株式会社
無人搬送システム
22日前
愛三工業株式会社
燃料電池システム
28日前
愛三工業株式会社
温度計測モジュール
1か月前
愛三工業株式会社
水素エンジンシステム
14日前
愛三工業株式会社
ガス燃料用レギュレータ
1日前
愛三工業株式会社
ハイブリッド車両の制御装置
17日前
愛三工業株式会社
吸着体及びこれを用いた吸着装置
16日前
愛三工業株式会社
アクチュエータ、バルブ及びサーモスイッチ
16日前
東ソー株式会社
絶縁電線
1か月前
APB株式会社
蓄電セル
28日前
個人
フレキシブル電気化学素子
1か月前
株式会社ユーシン
操作装置
1か月前
日新イオン機器株式会社
イオン源
1か月前
ローム株式会社
半導体装置
29日前
株式会社東芝
端子台
22日前
マクセル株式会社
電源装置
22日前
株式会社GSユアサ
蓄電装置
15日前
株式会社GSユアサ
蓄電設備
1か月前
株式会社GSユアサ
蓄電装置
23日前
富士電機株式会社
電磁接触器
1日前
株式会社GSユアサ
蓄電装置
1日前
オムロン株式会社
電磁継電器
1か月前
株式会社ホロン
冷陰極電子源
1か月前
三菱電機株式会社
回路遮断器
9日前
太陽誘電株式会社
コイル部品
1か月前
続きを見る
他の特許を見る