TOP
|
特許
|
意匠
|
商標
特許ウォッチ
Twitter
他の特許を見る
公開番号
2025157851
公報種別
公開特許公報(A)
公開日
2025-10-16
出願番号
2024060141
出願日
2024-04-03
発明の名称
多相コンバータ
出願人
トヨタ自動車株式会社
代理人
弁理士法人 快友国際特許事務所
主分類
H02M
3/155 20060101AFI20251008BHJP(電力の発電,変換,配電)
要約
【課題】本明細書は、結合リアクトルを用いた多相コンバータに関し、結合リアクトルのコアの温度を正確に計測することのできる技術を提供する。
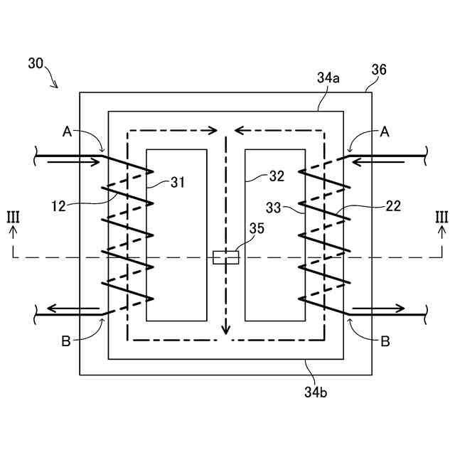
【解決手段】本明細書が開示する多相コンバータは、第1/第2電圧コンバータ回路と、磁気結合リアクトルを備える。第1(第2)電圧コンバータ回路は、電圧変換用の第1(第2)スイッチング素子と、第1(第2)スイッチング素子に接続されている第1(第2)コイルを備える。第1コイルと第2コイルは磁気結合リアクトルに含まれる。磁気結合リアクトルは、平行に配置されている3個のI字コアと、3本のI字コアの両端の夫々を連結している一対の連結コアと、温度センサを備える。温度センサは、中央のI字コアに固定されている。並んで配置されている3個のI字コアのうち、一方の端のI字コアに第1コイルが巻回されており他方の端のI字コアに第2コイルが巻回されている。
【選択図】図2
特許請求の範囲
【請求項1】
電圧変換用の第1スイッチング素子と、前記第1スイッチング素子に接続されている第1コイルを備えている第1電圧コンバータ回路と、
前記第1電圧コンバータ回路と並列に接続されており、電圧変換用の第2スイッチング素子と、前記第2スイッチング素子に接続されている第2コイルを備えている第2電圧コンバータ回路と、
前記第1コイルと前記第2コイルが含まれている磁気結合リアクトルと、
を備えており、
前記磁気結合リアクトルは、
平行に配置されている3本のI字コアと、3本の前記I字コアの両端の夫々を連結している一対の連結コアと、中央の前記I字コアに固定されている温度センサを備えており、
並んで配置されている3個の前記I字コアのうち、一方の端の前記I字コアに前記第1コイルが巻回されており他方の端の前記I字コアに前記第2コイルが巻回されている、
多相コンバータ。
発明の詳細な説明
【技術分野】
【0001】
本明細書が開示する技術は、複数の電圧コンバータ回路が並列に接続されている多相コンバータに関する。
続きを表示(約 2,100 文字)
【背景技術】
【0002】
複数の電圧コンバータ回路が並列に接続された多相コンバータが知られている(例えば特許文献1)。電圧コンバータ回路は、電圧変換用のスイッチング素子とコイル(リアクトル)を備えている。特許文献1の多相コンバータは、複数の電圧コンバータ回路のコイルがコアを共有する。一つのコアに、複数の電圧コンバータ回路のコイルが巻回されたリアクトルは、磁気結合リアクトルと呼ばれることがある。特許文献1の磁気結合リアクトルは、3本のIコアと、3本のIコアの両端の夫々を連結する一通の連結コアを備えており、3本のIコアの夫々にコイルが巻回されている。また、コイルの温度を計測するために、隣り合うコイルの間に温度センサが配置されている。
【先行技術文献】
【特許文献】
【0003】
特許第7030898号
【発明の概要】
【発明が解決しようとする課題】
【0004】
コイルの熱はコアへと伝わるが、特許文献1の磁気結合リアクトルでは、温度センサはコアには接しておらず、コアの温度を正確に計測することができない。本明細書は、結合リアクトルを用いた多相コンバータに関し、結合リアクトルのコアの温度を正確に計測することのできる技術を提供する。
【課題を解決するための手段】
【0005】
本明細書が開示する多相コンバータは、第1/第2電圧コンバータ回路と、磁気結合リアクトルを備える。第1(第2)電圧コンバータ回路は、電圧変換用の第1(第2)スイッチング素子と、第1(第2)スイッチング素子に接続されている第1(第2)コイルを備える。第1コイルと第2コイルは磁気結合リアクトルに含まれる。磁気結合リアクトルは、平行に配置されている3個のI字コアと、3本のI字コアの両端の夫々を連結している一対の連結コアと、温度センサを備える。温度センサは、中央のI字コアに固定されている。並んで配置されている3個のI字コアのうち、一方の端のI字コアに第1コイルが巻回されており他方の端のI字コアに第2コイルが巻回されている。温度センサはコアに直接固定されているのでコアの温度を正確に計測することができる。
【0006】
本明細書が開示する技術の詳細とさらなる改良は以下の「発明を実施するための形態」にて説明する。
【図面の簡単な説明】
【0007】
実施例の多相コンバータの回路図である。
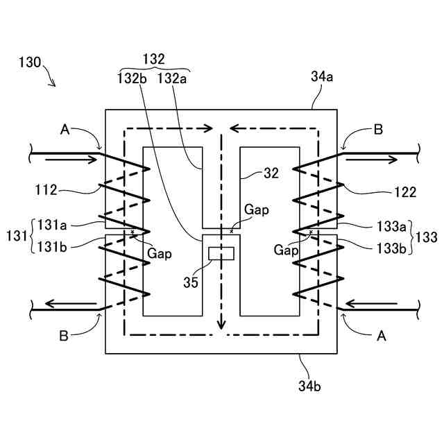
リアクトルの平面図である。
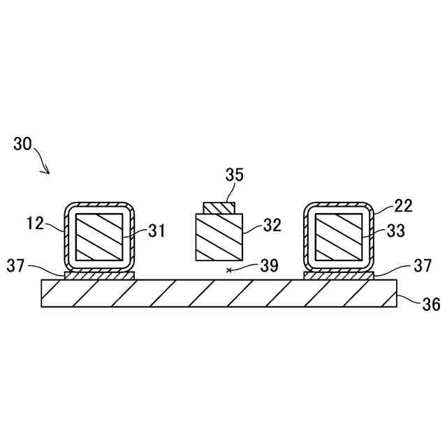
図2のIII-III線に沿ったリアクトルの断面図である。
変形例のリアクトルの平面図である。
【発明を実施するための形態】
【0008】
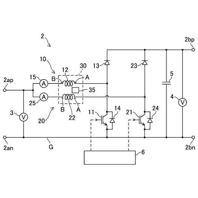
図面を参照して実施例の多相コンバータ2を説明する。図1に、多相コンバータ2の回路図を示す。多相コンバータ2は、第1電圧コンバータ回路10、第2電圧コンバータ回路20を備える。第1電圧コンバータ回路10の第1コイル12と、第2電圧コンバータ回路20の第2コイル22は、磁気結合リアクトル30に含まれている。
【0009】
多相コンバータ2は、入力端2ap、2anと、出力端2bp、2bnを有している。多相コンバータ2は、入力端2ap、2anに印加された電圧を昇圧して出力端2bp、2bnから出力することができる。2個の電圧コンバータ回路10、20は、入力端2ap、2anと、出力端2bp、2bnの間に並列に接続されている。入力端の負極2anと出力端の負極2bnは、グランドGで接続されている。2個の電圧コンバータ回路10、20を並列に接続することで、多相コンバータ2は、大電力を扱うことができる。
【0010】
第1電圧コンバータ回路10は、第1スイッチング素子11と、第1スイッチング素子11に直列に接続されている第1コイル12と、ダイオード13、14を備えている。説明の便宜上、第1コイル12の一端をA端と称し、他端をB端と称する。第1コイル12のA端が第1スイッチング素子11に接続されており、第1コイル12のB端は、入力端の正極2apに接続されている。第1スイッチング素子11の低電位端はグランドGに接続されている。第1スイッチング素子11にはダイオード14が逆並列に接続されている。第1コイル12のA端と出力端の正極2bpにはダイオード13が接続されている。ダイオード13のアノードが第1コイル12のA端に接続されており、カソードが出力端の正極2bpに接続されている。ダイオード13は、正極2bpから第1コイル12または第1スイッチング素子11への電流の逆流を防止する。第1スイッチング素子11はコントローラ6によって制御される。コントローラ6が第1スイッチング素子11を適宜にオンオフすると、出力端の正極2apに印加された電圧が押し上げられて出力端の正極2bpから出力される。第1スイッチング素子11(および、後述する第2スイッチング素子21)は、電圧変換用のスイッチング素子であり、パワー素子と呼ばれることがある。
(【0011】以降は省略されています)
この特許をJ-PlatPat(特許庁公式サイト)で参照する
関連特許
トヨタ自動車株式会社
電池
2日前
トヨタ自動車株式会社
製造方法
2日前
トヨタ自動車株式会社
電源装置
2日前
トヨタ自動車株式会社
電動飛行体
2日前
トヨタ自動車株式会社
車両制御装置
2日前
トヨタ自動車株式会社
車両の制御装置
2日前
トヨタ自動車株式会社
車両の制御装置
2日前
トヨタ自動車株式会社
ハイブリッド車
2日前
トヨタ自動車株式会社
自走式清掃装置
2日前
トヨタ自動車株式会社
車両の制御装置
2日前
トヨタ自動車株式会社
エンジンシステム
2日前
トヨタ自動車株式会社
遠隔オペレータ端末
2日前
トヨタ自動車株式会社
遠隔オペレータ端末
2日前
トヨタ自動車株式会社
支援装置及び支援方法
2日前
トヨタ自動車株式会社
通信制御方法、及び通信システム
2日前
トヨタ自動車株式会社
通信制御方法、通信システム、及びプログラム
2日前
トヨタ自動車株式会社
電池
2日前
トヨタ自動車株式会社
情報提供システム
2日前
トヨタ自動車株式会社
優先度移行のコンテンツ出力に関するアプリケーション制御の修正
2日前
トヨタ自動車株式会社
車線接続データを使用して交通渋滞車線を推定する方法及びシステム
2日前
トヨタ自動車株式会社
車両GPSデータを使用した車線レベルの交通渋滞ダイナミクスの推定
2日前
トヨタ自動車株式会社
データベースへのユーザによるアクセスを認証するマルチステッププロセス
2日前
トヨタ自動車株式会社
車線接続性及び入力の不確実性の情報を含むコネクテッド車両データを使用した車線選択
2日前
トヨタ自動車株式会社
コネクテッド車両の車線変更信号を使用して車線レベル交通渋滞を推定する方法及びシステム
2日前
個人
単極モータ
5日前
株式会社アイシン
ロータ
5日前
株式会社アイシン
ロータ
9日前
西部電機株式会社
充電装置
12日前
日本精機株式会社
サージ保護回路
12日前
西部電機株式会社
充電装置
12日前
トヨタ自動車株式会社
固定子
10日前
トヨタ自動車株式会社
回転子
16日前
トヨタ自動車株式会社
製造装置
10日前
株式会社デンソー
回転機
3日前
個人
連続ガウス加速器形磁力増幅装置
12日前
株式会社ダイヘン
充電装置
9日前
続きを見る
他の特許を見る