TOP
|
特許
|
意匠
|
商標
特許ウォッチ
Twitter
他の特許を見る
公開番号
2025158837
公報種別
公開特許公報(A)
公開日
2025-10-17
出願番号
2024061740
出願日
2024-04-05
発明の名称
ハイブリッド車
出願人
トヨタ自動車株式会社
代理人
弁理士法人アイテック国際特許事務所
主分類
B60W
20/50 20160101AFI20251009BHJP(車両一般)
要約
【課題】高電圧バッテリから補機バッテリへの電力供給を行なう電力変換装置に異常が生じたときに生じ得るシフト操作の誤動作を抑止する。
【解決手段】高電圧系電力ラインの電力を降圧して低電圧系電力ラインに供給する電力変換装置に異常が生じているときに低電圧系電力ラインから電力の供給を受けるスタータモータを用いてエンジンを始動するときには、エンジンの始動が完了するまでシフト操作をマスクする。
【選択図】図2
特許請求の範囲
【請求項1】
エンジンと、前記エンジンの出力軸に着脱自在に取り付けられた電動機と、前記電動機を駆動するインバータに高電圧系電力ラインを介して接続された高電圧バッテリと、低電圧系電力ラインに接続された低電圧バッテリと、前記高電圧系電力ラインと前記低電圧系電力ラインに接続されて前記高電圧系電力ラインの電力を降圧して前記低電圧系電力ラインに供給する電力変換装置と、前記低電圧系電力ラインから電力の供給を受けて前記エンジンを始動するスタータモータと、前記エンジンと前記電動機と前記電力変換装置と前記スタータモータとを制御すると共にシフト位置を検出するセンサからの検出信号を入力してシフト操作を行なう制御装置と、を備えるハイブリッド車であって、
前記制御装置は、前記電力変換装置に異常が生じているときに前記スタータモータを用いて前記エンジンを始動するときには、前記エンジンの始動が完了するまで前記シフト操作をマスクする、ことを特徴とするハイブリッド車。
発明の詳細な説明
【技術分野】
【0001】
本開示は、ハイブリッド車に関する。
続きを表示(約 1,700 文字)
【背景技術】
【0002】
従来、この種のハイブリッド車としては、高電圧バッテリから補機バッテリへの電力供給が制限された場合には、高電圧バッテリから補機バッテリへの電力供給が制限された要因に対応付けられた第1フェールセーフ制御を実行するものが提案されている(例えば、特許文献1参照)。このハイブリッド車では、第1フェールセーフ制御の実行状況に対応付けられた第2フェールセーフ制御も実行する。
【先行技術文献】
【特許文献】
【0003】
特開2022-045489号公報
【発明の概要】
【発明が解決しようとする課題】
【0004】
こうしたハイブリッド車では、高電圧バッテリから補機バッテリへの電力供給を行なう電力変換装置に異常が生じたときにスタータモータを用いてエンジンを始動することも行なわれる。この場合、低電圧系の電圧低下が生じ、シフトバイワイヤシステムを用いている車両ではシフト操作に誤動作が生じる場合がある。
【0005】
本開示のハイブリッド車は、高電圧バッテリから補機バッテリへの電力供給を行なう電力変換装置に異常が生じたときに生じ得るシフト操作の誤動作を抑止することを主目的とする。
【課題を解決するための手段】
【0006】
本開示のハイブリッド車は、上述の主目的を達成するために以下の手段を採った。
【0007】
本開示のハイブリッド車は、エンジンと、前記エンジンの出力軸に着脱自在に取り付けられた電動機と、前記電動機を駆動するインバータに高電圧系電力ラインを介して接続された高電圧バッテリと、低電圧系電力ラインに接続された低電圧バッテリと、前記高電圧系電力ラインと前記低電圧系電力ラインに接続されて前記高電圧系電力ラインの電力を降圧して前記低電圧系電力ラインに供給する電力変換装置と、前記低電圧系電力ラインから電力の供給を受けて前記エンジンを始動するスタータモータと、前記エンジンと前記電動機と前記電力変換装置と前記スタータモータとを制御すると共にシフト位置を検出するセンサからの検出信号を入力してシフト操作を行なう制御装置と、を備えるハイブリッド車であって、前記制御装置は、前記電力変換装置に異常が生じているときに前記スタータモータを用いて前記エンジンを始動するときには、前記エンジンの始動が完了するまで前記シフト操作をマスクする、ことを特徴とする。
【0008】
本開示のハイブリッド車では、高電圧バッテリが接続された高電圧系電力ラインと低電圧バッテリが接続された低電圧系電力ラインに接続されて高電圧系電力ラインの電力を降圧して低電圧系電力ラインに供給する電力変換装置に異常が生じたときには、低電圧系電力ラインから電力の供給を受けるスタータモータを用いてエンジンを始動する場合が生じる。この場合、エンジンの始動が完了するまでシフト操作をマスクする。これにより、高電圧バッテリから補機バッテリへの電力供給を行なう電力変換装置に異常が生じたときにスタータモータを用いてエンジンを始動することにより低電圧系に電圧低下が生じても、シフト操作の誤動作を抑止することができる。
【図面の簡単な説明】
【0009】
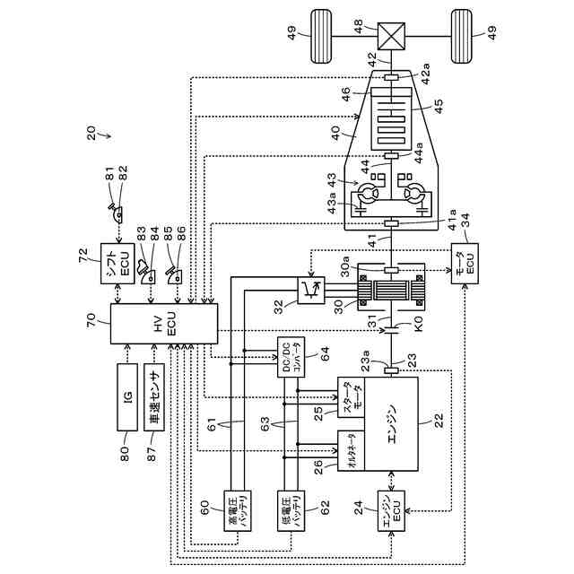
本開示の一実施形態としてのハイブリッド車20の構成の概略を示す構成図である。
HVECU70により実行されるコンバータ異常時エンジン始動処理の一例を示すフローチャートである。
【発明を実施するための形態】
【0010】
次に、本開示を実施するための形態について説明する。図1は、本開示の一実施形態としてのハイブリッド車20の構成の概略を示す構成図である。実施形態のハイブリッド車20は、図示するように、エンジン22と、モータ30と、インバータ32と、クラッチK0と、自動変速装置40と、高電圧バッテリ60と、低電圧バッテリ62と、DC/DCコンバータ64と、ハイブリッド用電子制御ユニット(以下、「HVECU」という)70とを備える。
(【0011】以降は省略されています)
この特許をJ-PlatPat(特許庁公式サイト)で参照する
関連特許
トヨタ自動車株式会社
車両
10日前
トヨタ自動車株式会社
車体
4日前
トヨタ自動車株式会社
電池
18日前
トヨタ自動車株式会社
車両
1日前
トヨタ自動車株式会社
車両
2日前
トヨタ自動車株式会社
椅子
11日前
トヨタ自動車株式会社
電池
8日前
トヨタ自動車株式会社
車両
8日前
トヨタ自動車株式会社
方法
3日前
トヨタ自動車株式会社
車両
15日前
トヨタ自動車株式会社
電池
17日前
トヨタ自動車株式会社
車両
16日前
トヨタ自動車株式会社
車両
3日前
トヨタ自動車株式会社
方法
1日前
トヨタ自動車株式会社
方法
11日前
トヨタ自動車株式会社
電池
1日前
トヨタ自動車株式会社
方法
11日前
トヨタ自動車株式会社
方法
2日前
トヨタ自動車株式会社
方法
2日前
トヨタ自動車株式会社
電動車
11日前
トヨタ自動車株式会社
正極層
1日前
トヨタ自動車株式会社
固定子
16日前
トヨタ自動車株式会社
モータ
3日前
トヨタ自動車株式会社
飛行体
8日前
トヨタ自動車株式会社
電動機
1日前
トヨタ自動車株式会社
自動車
2日前
トヨタ自動車株式会社
電動車
18日前
トヨタ自動車株式会社
ケース
17日前
トヨタ自動車株式会社
モータ
9日前
トヨタ自動車株式会社
電磁弁
11日前
トヨタ自動車株式会社
加熱器
15日前
トヨタ自動車株式会社
電動車両
9日前
トヨタ自動車株式会社
塗工装置
16日前
トヨタ自動車株式会社
通話装置
15日前
トヨタ自動車株式会社
路側装置
17日前
トヨタ自動車株式会社
車両構造
15日前
続きを見る
他の特許を見る