TOP
|
特許
|
意匠
|
商標
特許ウォッチ
Twitter
他の特許を見る
公開番号
2025147649
公報種別
公開特許公報(A)
公開日
2025-10-07
出願番号
2024047998
出願日
2024-03-25
発明の名称
電動車
出願人
トヨタ自動車株式会社
代理人
弁理士法人アイテック国際特許事務所
主分類
B60L
55/00 20190101AFI20250930BHJP(車両一般)
要約
【課題】給電スポットでの外部給電を行なうか否かのユーザの意思決定をより容易なものとする。
【解決手段】電動車は、蓄電装置と、蓄電装置から電力を外部に給電する給電装置と、通信装置と、ナビゲーション装置と、給電装置および通信装置を制御すると共にナビゲーション装置とデータのやりとりを行なう制御装置とを備える。制御装置は、給電スポットからの外部給電の需要を確認した際、給電スポットにおける給電電力量に応じた給電収入が、外部電力を用いて蓄電装置を充電する際の単位電力当たりの平均単価に現在位置から給電スポットまでの往復に必要な消費電力量と給電電力量との和を乗じて得られる必要費用より大きいときには、ユーザに外部給電を行なうか否かの意思確認を行なう。
【選択図】図2
特許請求の範囲
【請求項1】
蓄電装置と、
前記蓄電装置から電力を外部に給電する給電装置と、
通信装置と、
ナビゲーション装置と、
前記給電装置および前記通信装置を制御すると共に前記ナビゲーション装置とデータのやりとりを行なう制御装置と、
を備える電動車であって、
前記制御装置は、給電スポットからの外部給電の需要を確認した際、前記給電スポットにおける給電電力量に応じた給電収入が、外部電力を用いて前記蓄電装置を充電する際の単位電力当たりの平均単価に現在位置から前記給電スポットまでの往復に必要な消費電力量と前記給電スポットにおける給電電力量との和を乗じて得られる必要費用より大きいときには、ユーザに外部給電を行なうか否かの意思確認を行なう、
ことを特徴とする電動車。
発明の詳細な説明
【技術分野】
【0001】
本開示は、電動車に関し、詳しくは、車載した蓄電装置から電力を外部に給電可能な電動車に関する。
続きを表示(約 1,600 文字)
【背景技術】
【0002】
従来、この種の電動車としては、現在位置から充放電スポットまでの経路や充放電スポットまでの到達距離、充放電スポットに到達するまでに要する時間、充放電スポットからの距離や到達時間に基づくインセンティブなどを表示するものが提案されている(例えば、特許文献1参照)。こうしたデータを表示することにより、ユーザの充放電スポットでの充放電の意思決定を容易なものとしている。
【先行技術文献】
【特許文献】
【0003】
特許5529894公報
【発明の概要】
【発明が解決しようとする課題】
【0004】
しかしながら、上述の電動車では、インセンティブを表示するものの、充放電スポットまでの移動に消費される消費電力と充放電スポットで給電したときの給電収入との兼ね合いにより、充放電スポットで給電しない方が個人経済上よい場合があるが、これを判断することができない。
【0005】
本開示の電動車は、給電スポットでの外部給電を行なうか否かのユーザの意思決定をより容易なものとすることを主目的とする。
【課題を解決するための手段】
【0006】
本開示の電動車は、上述の主目的を達成するために以下の手段を採った。
【0007】
本開示の電動車は、
蓄電装置と、
前記蓄電装置から電力を外部に給電する給電装置と、
通信装置と、
ナビゲーション装置と、
前記給電装置および前記通信装置を制御すると共に前記ナビゲーション装置とデータのやりとりを行なう制御装置と、
を備える電動車であって、
前記制御装置は、給電スポットからの外部給電の需要を確認した際、前記給電スポットにおける給電電力量に応じた給電収入が、外部電力を用いて前記蓄電装置を充電する際の単位電力当たりの平均単価に現在位置から前記給電スポットまでの往復に必要な消費電力量と前記給電電力量との和を乗じて得られる必要費用より大きいときには、ユーザに外部給電を行なうか否かの意思確認を行なう、
ことを特徴とする。
【0008】
本開示の電動車は、蓄電装置と、蓄電装置から電力を外部に給電する給電装置と、通信装置と、ナビゲーション装置と、給電装置および通信装置を制御すると共にナビゲーション装置とデータのやりとりを行なう制御装置とを備える。制御装置は、給電スポットからの外部給電の需要を確認した際、給電スポットにおける給電電力量に給電単価を乗じて得られる給電収入が、外部電力を用いて蓄電装置を充電する際の単位電力当たりの平均単価に現在位置から給電スポットまでの往復に必要な消費電力量と給電電力量との和を乗じて得られる必要費用(平均単価×(消費電力量+給電電力量))より大きいときには、ユーザに外部給電を行なうか否かの意思確認を行なう。このように、給電収入が必要経費より大きいときにユーザに外部給電を行なうか否かの意思確認を行なうことにより、給電スポットでの外部給電を行なうか否かのユーザの意思決定を容易なものとすることができる。
【0009】
こうした本開示の電動車において、前記制御装置は、ユーザが外部給電を行なう意思を確認したときには、前記給電スポットでの外部給電を予約すると共に前記給電スポットを目的地として前記ナビゲーション装置を用いて経路案内を行なうものとしてもよい。こうすれば、給電スポットでの予約をより容易に行なうことができると共に給電スポットまでより容易に移動することができる。
【図面の簡単な説明】
【0010】
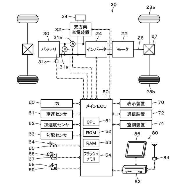
本開示の一実施形態としての電動車20の構成の概略を示す構成図である。
電子制御ユニット50により実行される外部給電応答処理の一例を示すフローチャートである。
【発明を実施するための形態】
(【0011】以降は省略されています)
この特許をJ-PlatPat(特許庁公式サイト)で参照する
関連特許
トヨタ自動車株式会社
車両
2日前
トヨタ自動車株式会社
車両
2日前
トヨタ自動車株式会社
治具
3日前
トヨタ自動車株式会社
蓄電装置
2日前
トヨタ自動車株式会社
電源装置
3日前
トヨタ自動車株式会社
蓄電装置
2日前
トヨタ自動車株式会社
蓄電装置
2日前
トヨタ自動車株式会社
蓄電装置
3日前
トヨタ自動車株式会社
全固体電池
2日前
トヨタ自動車株式会社
サーバ装置
2日前
トヨタ自動車株式会社
電池パック
2日前
トヨタ自動車株式会社
電池システム
3日前
トヨタ自動車株式会社
情報処理装置
2日前
トヨタ自動車株式会社
情報処理装置
2日前
トヨタ自動車株式会社
充電制御装置
3日前
トヨタ自動車株式会社
運転支援装置
3日前
トヨタ自動車株式会社
車両下部構造
2日前
トヨタ自動車株式会社
情報処理装置
3日前
トヨタ自動車株式会社
シールド構造
2日前
トヨタ自動車株式会社
電池監視装置
2日前
トヨタ自動車株式会社
車両後部構造
2日前
トヨタ自動車株式会社
車両前部構造
2日前
トヨタ自動車株式会社
車両制御装置
2日前
トヨタ自動車株式会社
情報処理装置
2日前
トヨタ自動車株式会社
車両用シート
2日前
トヨタ自動車株式会社
電力システム
2日前
トヨタ自動車株式会社
異常診断装置
2日前
トヨタ自動車株式会社
ハイブリッド車
2日前
トヨタ自動車株式会社
ハイブリッド車
2日前
トヨタ自動車株式会社
リレーユニット
2日前
トヨタ自動車株式会社
リレーユニット
2日前
トヨタ自動車株式会社
車両の制御装置
2日前
トヨタ自動車株式会社
蓄電量推定装置
2日前
トヨタ自動車株式会社
バイポーラ電池
2日前
トヨタ自動車株式会社
車両の制御装置
2日前
トヨタ自動車株式会社
蓄電モジュール
2日前
続きを見る
他の特許を見る