TOP
|
特許
|
意匠
|
商標
特許ウォッチ
Twitter
他の特許を見る
公開番号
2025156969
公報種別
公開特許公報(A)
公開日
2025-10-15
出願番号
2024059757
出願日
2024-04-02
発明の名称
マットレス分解炉システムおよびそれを備える燃焼施設
出願人
株式会社タクマ
代理人
弁理士法人ユニアス国際特許事務所
主分類
B09B
3/40 20220101AFI20251007BHJP(固体廃棄物の処理;汚染土壌の再生)
要約
【課題】分解する前のマットレスをそのまま処理できるマットレス分解炉システムを提供する。
【解決手段】マットレス分解炉システム1は、1つ以上のマットレスmを内部に配置する分解炉11と、分解炉11に送る加熱ガスを生成する加熱部12と、分解炉11から排出される排熱ガスを燃焼施設2へ送るための通風機13とを備える。
【選択図】図1
特許請求の範囲
【請求項1】
1つ以上のマットレスを内部に配置する分解炉と、
前記分解炉に送る加熱ガスを生成する加熱部と、
前記分解炉から排出される排熱ガスを燃焼施設へ送るための通風機と、
を備えるマットレス分解炉システム。
続きを表示(約 440 文字)
【請求項2】
前記分解炉の内部温度を測定する内部温度測定部と、
前記内部温度測定部で測定された温度が、所定温度範囲になるように、前記加熱部から送られる加熱ガスの供給量を制御する加熱ガス制御手段と、
を備える請求項1に記載のマットレス分解炉システム。
【請求項3】
前記加熱部から送られる加熱ガスの温度を測定する温度測定部と、
前記温度測定部で測定された温度が、所定温度範囲になるように前記加熱部を制御する加熱部制御部と、
を備える請求項1に記載のマットレス分解炉システム。
【請求項4】
前記分解炉内の圧力を測定する圧力測定部と、
前記圧力測定部で測定された圧力が負圧状態を維持するように前記通風機を制御する通風機制御部と、
を備える請求項1に記載のマットレス分解炉システム。
【請求項5】
請求項1~4のいずれか1項に記載のマットレス分解炉システムを備える、
燃焼施設。
発明の詳細な説明
【技術分野】
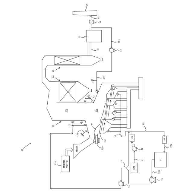
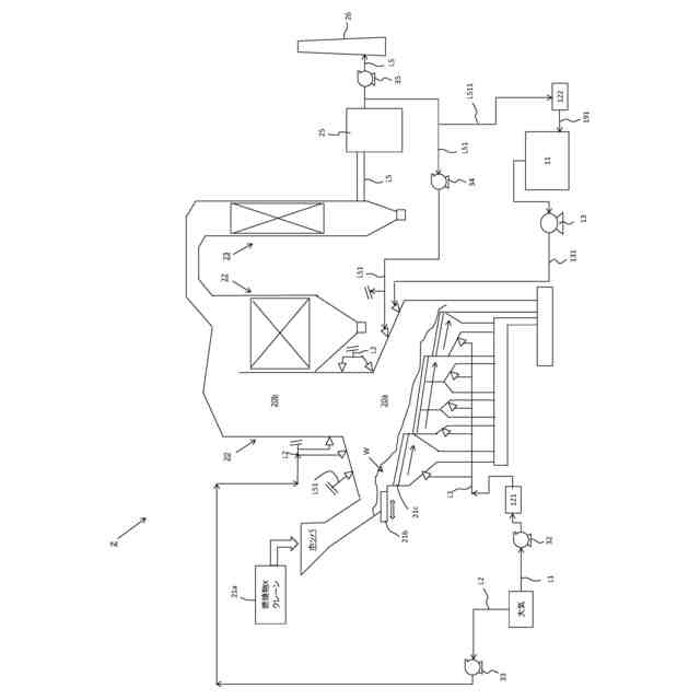
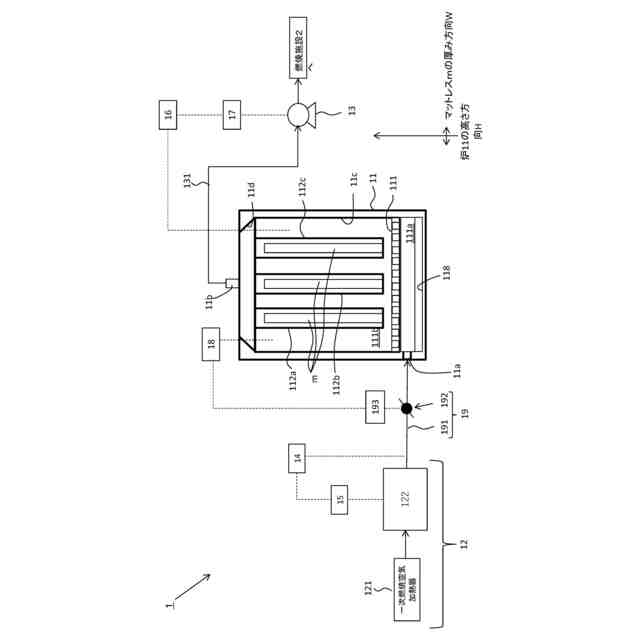
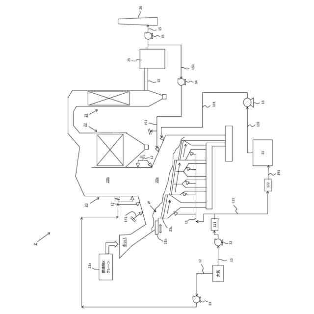
【0001】
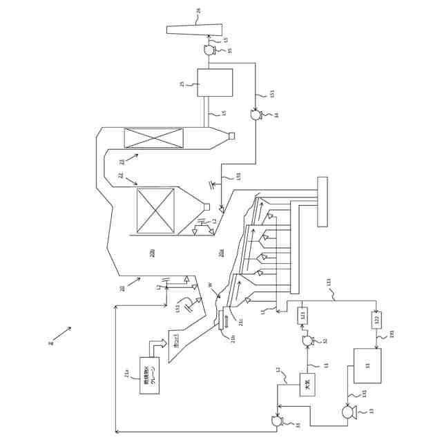
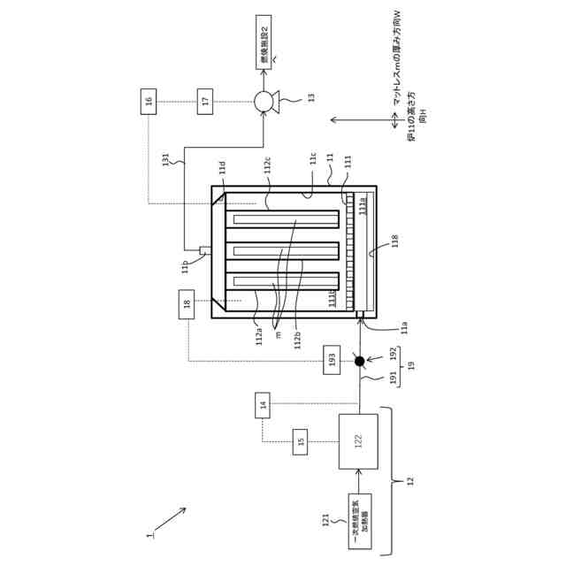
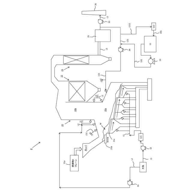
本発明は、マットレス分解炉システムおよびそれを備える燃焼施設に関し、例えば、ポケットコイル式のマットレスを加熱処理するシステムおよびそれを備える燃焼施設、例えば、産業廃棄物処理施設、一般廃棄物処理施設に関する。
続きを表示(約 1,700 文字)
【背景技術】
【0002】
一般廃棄物処理施設においてマットレスの処理(金属と可燃物の分別作業)に多大な時間と労力を要している。ポケットコイルは、金属製のコイルバネのそれぞれが生地に包装されているため、ボンネルコイルに比べて解体作業に手間と時間が掛かる。近年、ポケットコイル式のマットレスが増加傾向にあり、現場負荷の更なる増加と人件費の増加により運営費の逼迫が懸念されている。
【0003】
特許文献1のポケットコイル処理装置は、ポケットコイルの包装体を加熱溶融させるヒータを備える。ポケットコイルは、ポリエチレンやポリエチレンテレフタレートなどの樹脂の不織布の包装体の内部に金属製のコイルバネが封入されて形成される。ヒータおよびファンにより、加熱された熱風をポケットコイルへ送り、その包装体を加熱溶融させている。ヒータは、断熱材の天井の内壁に配置され、ポケットコイルを包む樹脂製の包装体などの樹脂製部材を溶融するのに十分な熱を発生させる点が開示されている(明細書の段落0021参照)。
【0004】
特許文献2のポケットコイル処理装置は、搬送されるポケットコイルの包装体を加熱溶融する加熱部を備える。加熱された空気の温度として、ポケットコイルの包装体を構成する樹脂を溶かすのに十分な温度以上であり、樹脂の発火温度より低い点、ポケットコイルに送風される空気の温度は、350℃以上500℃以下である点が開示されている(明細書の段落0025、0026参照)。
【先行技術文献】
【特許文献】
【0005】
特許第7034458号
特許第6832552号
【発明の概要】
【発明が解決しようとする課題】
【0006】
しかしながら、上記特許文献1では、熱風の排気を水によって洗浄するシャワー室を備える必要がある。上記特許文献2では、包装体が溶融される際に飛び出すコイルバネから加熱部を保護するガード部と、包装体が溶融して搬送ベルトの表面に付着した樹脂隗を搬送ベルトの表面から剥ぎ取る剥離部とを備える必要がある。
【0007】
上記特許文献1、2では、いずれもマットレスの多層構造部材を解体した上で、ポケットコイルを処理する装置であり、分解前のマットレスをそのまま処理することはできない。また、熱風を作るために大気を利用するためエネルギー消費も大きい。さらに熱風の排気処理も必要である。
【0008】
そこで、本開示は、解体後のマットレスだけでなく、解体前のマットレスをそのまま処理できるマットレス分解炉システムおよびそれを備える燃焼施設を提供することを目的とする。
また、溶融温度の加熱ガスを生成するためのエネルギーを抑制できるマットレス分解炉システムおよびそれを備える燃焼施設を提供することを目的とする。
また、加熱ガスの排気処理を燃焼施設で行えるマットレス分解炉システムおよびそれを備える燃焼施設を提供することを目的とする。
【課題を解決するための手段】
【0009】
本開示のマットレス分解炉システム(1)は、
1つ以上のマットレス(m)を内部に配置する分解炉(11)と、
前記分解炉(11)に送る、例えば、450℃以上の加熱ガスを生成する加熱部(12)と、
前記分解炉(11)から排出される排熱ガスを燃焼施設(2)へ送るための通風機(13)と、
を備える。
【0010】
前記加熱部(12)は、第一加熱器(121)と第二加熱器(122)を備えていてもよい。
前記第一加熱器(121)は、常温(例えば15℃から20℃)から第一温度(例えば、180℃から220℃)までの加熱ガスを生成する、例えば、蒸気式加熱器でもよい。
前記第二加熱器(122)は、第一温度(例えば180℃から220℃)から第二温度(例えば、450℃から550℃)までの加熱ガスを生成する、例えば、電気式加熱器でもよい。
(【0011】以降は省略されています)
この特許をJ-PlatPat(特許庁公式サイト)で参照する
関連特許
株式会社タクマ
固体炭素化設備
今日
株式会社タクマ
マットレス分解炉システムおよびそれを備える燃焼施設
2日前
株式会社タクマ
コンピュータプログラム、情報処理方法、情報処理装置及び情報処理システム
1か月前
トヨタ自動車株式会社
空箱処理装置
2か月前
トヨタ自動車株式会社
空箱処理装置
2か月前
ダイハツ工業株式会社
発酵システム
2か月前
花王株式会社
焼却灰の処理方法
28日前
花王株式会社
焼却灰の処理方法
28日前
トヨタ自動車株式会社
バイオ炭製造方法
1か月前
テクニカ合同株式会社
廃棄鶏の処理方法
28日前
株式会社トクヤマ
石膏粒体のか焼方法
1か月前
株式会社シーパーツ
自動車解体破砕方法
10日前
株式会社マクニカ
乾熱減容処理装置
2か月前
清水建設株式会社
汚染拡散防止構造
1か月前
学校法人東京農業大学
メタンガスの製造方法
2か月前
清水建設株式会社
加熱井戸の設置方法
1か月前
鹿島建設株式会社
土壌の浄化方法
2か月前
株式会社LIXIL
汚物処理装置
14日前
株式会社クボタ
メタン発酵装置およびメタン発酵処理方法
3か月前
極東開発工業株式会社
廃棄物処理装置
3か月前
国立大学法人東北大学
重金属の不溶化方法
15日前
トヨタ自動車株式会社
乾燥処理装置
2か月前
九電産業株式会社
樹脂複合製品の製造方法
1か月前
株式会社大林組
有機フッ素化合物の浄化方法
3か月前
王子ホールディングス株式会社
ベールの製造方法
8日前
株式会社トクヤマ
廃石膏ボードから紙片と石膏粒体を回収する方法
1か月前
株式会社神鋼環境ソリューション
メタン発酵装置、及び、メタン発酵方法
7日前
個人
フォーミング生成抑制材の製造方法及び廃タイヤのリサイクル処理方法
2か月前
光宇應用材料股ふん有限公司
環境にやさしい低炭素二酸化ケイ素の製造方法
1か月前
トヨタ自動車株式会社
電池の処理方法および電池の処理システム
3か月前
トリニティ工業株式会社
使用済みフィルタ処理装置、使用済みフィルタ処理方法
1か月前
JFEエンジニアリング株式会社
焼却灰処理システム
18日前
太平洋セメント株式会社
重金属類不溶化材及び固化不溶化処理方法
2か月前
株式会社宮原機工
有機物並びに有機廃棄物の炭化装置
15日前
東洋建設株式会社
遮水構造体の施工方法及び圧着機
2か月前
川崎重工業株式会社
焼却灰の骨材化システムおよび骨材化方法
28日前
続きを見る
他の特許を見る