TOP
|
特許
|
意匠
|
商標
特許ウォッチ
Twitter
他の特許を見る
10個以上の画像は省略されています。
公開番号
2025153298
公報種別
公開特許公報(A)
公開日
2025-10-10
出願番号
2024055695
出願日
2024-03-29
発明の名称
情報処理装置、基板研磨装置、推論装置、機械学習装置、情報処理方法、推論方法、及び、機械学習方法
出願人
株式会社荏原製作所
代理人
個人
,
個人
主分類
B24B
37/015 20120101AFI20251002BHJP(研削;研磨)
要約
【課題】化学機械研磨処理による基板の処理品質を向上させることを可能とする情報処理装置を提供する。
【解決手段】情報処理装置6は、研磨パッドの研磨面により基板を研磨する研磨処理が基板研磨装置2により行われるときの研磨面の温度分布の測定値を示す測定温度分布情報と、基板研磨装置2の装置状態を示す装置状態情報とを含む基板研磨情報を取得する情報取得部210aと、情報取得部210aにより取得された基板研磨情報を学習モデル10Aに入力することで、基板研磨装置2により研磨処理が行われるときの研磨面温度調節部の制御量を示す研磨面温度制御情報を生成する情報生成部210cとを備える。学習モデル10Aは、基板研磨情報と、研磨面温度制御情報との相関関係を機械学習により学習させた学習済みモデルである。
【選択図】 図13
特許請求の範囲
【請求項1】
研磨パッドの研磨面により基板を研磨する研磨処理が基板研磨装置により行われるときの前記研磨面の温度分布の測定値を示す測定温度分布情報と、前記基板研磨装置の装置状態を示す装置状態情報とを含む基板研磨情報を取得する情報取得部と、
前記情報取得部により取得された前記基板研磨情報を学習モデルに入力することで、当該基板研磨情報に含まれる前記測定温度分布情報が示す前記温度分布の前記研磨面に対して当該基板研磨情報に含まれる前記装置状態情報が示す前記装置状態の前記基板研磨装置により前記研磨処理が行われるときの前記研磨面の温度分布を調節する研磨面温度調節部の制御量を示す研磨面温度制御情報を生成する情報生成部と、を備え、
前記学習モデルは、
前記基板研磨情報と、前記研磨面温度制御情報との相関関係を機械学習により学習させた学習済みモデルである、
情報処理装置。
続きを表示(約 2,800 文字)
【請求項2】
前記基板研磨情報に含まれる前記装置状態情報は、
前記研磨面温度調節部の状態を示す研磨面温度調節状態情報を含み、
前記学習モデルは、
前記相関関係を強化学習により学習させた学習済みモデルである、
請求項1に記載の情報処理装置。
【請求項3】
前記研磨面の温度分布の目標値を示す目標温度分布情報と、前記情報生成部により生成された前記研磨面温度制御情報が示す前記制御量に基づいて前記研磨面温度調節部が制御されたときの前記測定温度分布情報との差に基づいて報酬を算出し、前記報酬に基づいて前記相関関係を強化学習により前記学習モデルに学習させる機械学習部を備える、
請求項2に記載の情報処理装置。
【請求項4】
前記基板研磨情報は、
前記研磨面の温度分布の目標値を示す目標温度分布情報を含み、
前記学習モデルは、
前記相関関係を教師あり学習により学習させた学習済みモデルである、
請求項1に記載の情報処理装置。
【請求項5】
前記基板研磨情報に含まれる前記測定温度分布情報は、
前記測定値に対してノーマライズ処理が施された処理値である、
請求項1乃至請求項4のいずれか一項に記載の情報処理装置。
【請求項6】
前記基板研磨情報に含まれる前記装置状態情報は、
前記研磨パッドを回転可能に支持する研磨テーブル部の状態を示す研磨テーブル状態情報、
前記研磨パッドに前記基板を押し付ける研磨ヘッド部の状態を示す研磨ヘッド状態情報、
前記研磨パッドに研磨流体を供給する研磨流体供給部の状態を示す研磨流体供給状態情報、
前記研磨パッドのドレッシングを行うドレッシング部の状態を示すドレッシング状態情報、
前記研磨パッドに洗浄流体を噴射する洗浄流体噴射部の状態を示す洗浄流体噴射状態情報、及び、
前記基板の状態を示す基板状態情報の少なくとも1つを含む、
請求項1乃至請求項4のいずれか一項に記載の情報処理装置。
【請求項7】
前記研磨テーブル状態情報は、
前記研磨テーブル部の回転数、
前記研磨テーブル部の回転トルク、
前記研磨パッドの種類、
前記研磨パッドの表面粗さ、及び、
前記研磨パッドにより前記研磨処理が行われた研磨時間の少なくとも1つを含み、
前記研磨ヘッド状態情報は、
前記研磨ヘッド部の回転数、
前記研磨ヘッド部の回転トルク、
前記研磨ヘッド部の研磨位置、及び、
前記研磨ヘッド部の押付荷重の少なくとも1つを含み、
前記研磨流体供給状態情報は、
前記研磨流体の流量、
前記研磨流体の温度、
前記研磨流体の滴下位置、及び、
前記研磨流体の種類の少なくとも1つを含み、
前記ドレッシング状態情報は、
前記ドレッシング部の回転数、
前記ドレッシング部の回転トルク、
前記ドレッシング部のドレッシング位置、
前記ドレッシング部の押付荷重、
前記ドレッシング部が有するドレッシングパッドの種類、及び、
前記ドレッシングパッドにより前記ドレッシングが行われたドレッシング時間の少なくとも1つを含み、
前記洗浄流体噴射状態情報は、
前記洗浄流体の流量、
前記洗浄流体の温度、
前記洗浄流体の滴下位置、及び、
前記洗浄流体の種類
の少なくとも1つを含み、
前記基板状態情報は、
前記基板の膜厚、
前記基板の膜の種類、及び、
前記基板の表面の温度分布の少なくとも1つを含む、
請求項6に記載の情報処理装置。
【請求項8】
前記研磨面温度制御情報は、
前記研磨面を加熱するときの加熱流体の流量、圧力、温度、供給位置、及び、前記加熱流体を噴射するための加熱流体噴射口の開度の少なくとも1つと、
前記研磨面を冷却するときの冷却流体の流量、圧力、温度、供給位置、及び、前記冷却流体を噴射するための冷却流体噴射口の開度の少なくとも1つとのうち少なくとも一方を含む、
請求項1乃至請求項4のいずれか一項に記載の情報処理装置。
【請求項9】
研磨パッドを回転可能に支持する研磨テーブル部と、
前記研磨パッドの研磨面に基板を押し付けて前記基板を研磨する研磨ヘッド部と、
前記研磨パッドに研磨流体を供給する研磨流体供給部と、
前記研磨面の温度分布を調節する研磨面温度調節部と、
前記研磨面の温度分布を測定する研磨面温度測定部と、
前記研磨面により前記基板を研磨する研磨処理を制御する制御部と、を備える基板研磨装置であって、
前記制御部は、
前記研磨面温度測定部により測定された前記研磨面の温度分布の測定値を示す測定温度分布情報と、前記基板研磨装置の装置状態を示す装置状態情報とを含む基板研磨情報を取得する情報取得部と、
前記情報取得部により取得された前記基板研磨情報を学習モデルに入力することで、当該基板研磨情報に含まれる前記測定温度分布情報が示す前記温度分布の前記研磨面に対して当該基板研磨情報に含まれる前記装置状態情報が示す前記装置状態の前記基板研磨装置により前記研磨処理が行われるときの前記研磨面温度調節部の制御量を示す研磨面温度制御情報を生成する情報生成部と、
前記情報生成部により生成された前記研磨面温度制御情報が示す前記制御量に基づいて、前記研磨面温度調節部を制御する研磨処理部と、を備え、
前記学習モデルは、
前記基板研磨情報と、前記研磨面温度制御情報との相関関係を機械学習により学習させた学習済みモデルである、
基板研磨装置。
【請求項10】
前記研磨面温度調節部は、
前記研磨面を加熱する加熱流体を前記研磨面に噴射する1又は複数の加熱流体噴射口と、
前記研磨面を冷却する冷却流体を前記研磨面に噴射する1又は複数の冷却流体噴射口とのうち少なくとも一方を備え、
前記研磨面温度制御情報は、
前記加熱流体の流量、圧力、温度、供給位置、及び、前記加熱流体噴射口の開度の少なくとも1つと、
前記冷却流体の流量、圧力、温度、供給位置、及び、前記冷却流体噴射口の開度の少なくとも1つとのうち少なくとも一方を含む、
請求項9に記載の基板研磨装置。
(【請求項11】以降は省略されています)
発明の詳細な説明
【技術分野】
【0001】
本発明は、情報処理装置、推論装置、機械学習装置、情報処理方法、推論方法、及び、機械学習方法に関する。
続きを表示(約 2,400 文字)
【背景技術】
【0002】
半導体ウェハ等の基板に対して各種の処理を行う基板処理装置の1つとして、化学機械研磨(CMP:Chemical Mechanical Polishing)処理を行う基板研磨装置が知られている。化学機械研磨処理では、例えば、研磨パッドを有する研磨テーブル部を回転させつつ、研磨流体供給ノズルから研磨パッドに研磨液(スラリー)を供給した状態で、トップリングと呼ばれる研磨ヘッド部により基板を研磨パッドに押し付けることで、基板は化学的かつ機械的に研磨される。
【0003】
その際、化学機械研磨処理により基板を研磨したときの処理品質は、研磨パッドに対する基板の押付荷重のみならず、研磨パッドの研磨面における温度分布にも依存する。これは、基板に対する研磨液の化学的作用が温度に依存するからである。そのため、化学機械研磨処理を行う場合、研磨パッドの研磨面の温度分布を適切な目標温度に維持するために、研磨パッドの温度分布を調節する温度調節装置が使用されている(例えば、特許文献1参照)。
【先行技術文献】
【特許文献】
【0004】
特開2001-179613号公報
【発明の概要】
【発明が解決しようとする課題】
【0005】
特許文献1に開示された研磨パッドの温度調節装置では、研磨パッドが所定の温度分布となるように、加熱装置又は冷却装置の制御量を決定するものである。しかしながら、研磨パッドの温度分布は、化学機械研磨処理が行われるときの基板研磨装置が様々な装置状態を取り得ることで複雑に変動するため、あらゆる挙動や要因を解析して、温度調節装置の制御量を的確に決定することは困難であった。
【0006】
本発明は、上記の課題に鑑み、化学機械研磨処理による基板の処理品質を向上させることを可能とする情報処理装置、推論装置、機械学習装置、情報処理方法、推論方法、及び、機械学習方法を提供することを目的とする。
【課題を解決するための手段】
【0007】
上記目的を達成するために、本発明の一態様に係る情報処理装置は、
研磨パッドの研磨面により基板を研磨する研磨処理が基板研磨装置により行われるときの前記研磨面の温度分布の測定値を示す測定温度分布情報と、前記基板研磨装置の装置状態を示す装置状態情報とを含む基板研磨情報を取得する情報取得部と、
前記情報取得部により取得された前記基板研磨情報を学習モデルに入力することで、当該基板研磨情報に含まれる前記測定温度分布情報が示す前記温度分布の前記研磨面に対して当該基板研磨情報に含まれる前記装置状態情報が示す前記装置状態の前記基板研磨装置により前記研磨処理が行われるときの前記研磨面の温度分布を調節する研磨面温度調節部の制御量を示す研磨面温度制御情報を生成する情報生成部と、を備え、
前記学習モデルは、
前記基板研磨情報と、前記研磨面温度制御情報との相関関係を機械学習により学習させた学習済みモデルである。
【発明の効果】
【0008】
本発明の一態様に係る情報処理装置によれば、研磨面の温度分布の測定値を示す測定温度分布情報と、基板研磨装置の装置状態を示す装置状態情報とを含む基板研磨情報が学習モデルに入力されることで、当該基板研磨情報に対する研磨面温度制御情報が生成される。そのため、研磨面温度制御情報に基づいて研磨面の温度分布が適切に調節されるので、化学機械研磨処理による基板の処理品質を向上させることができる。
【0009】
上記以外の課題、構成及び効果は、後述する発明を実施するための形態にて明らかにされる。
【図面の簡単な説明】
【0010】
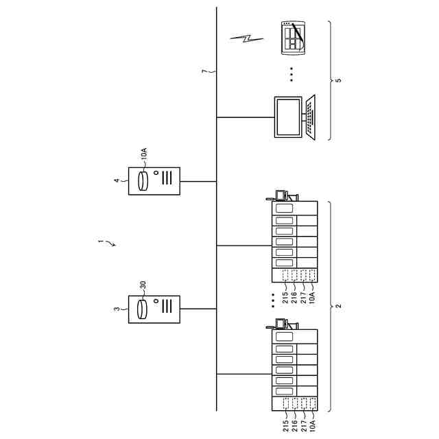
基板研磨システム1の一例を示す全体構成図である。
基板研磨装置2の一例を示す概略構成図である。
研磨ヘッド部202の一例を示す模式図である。
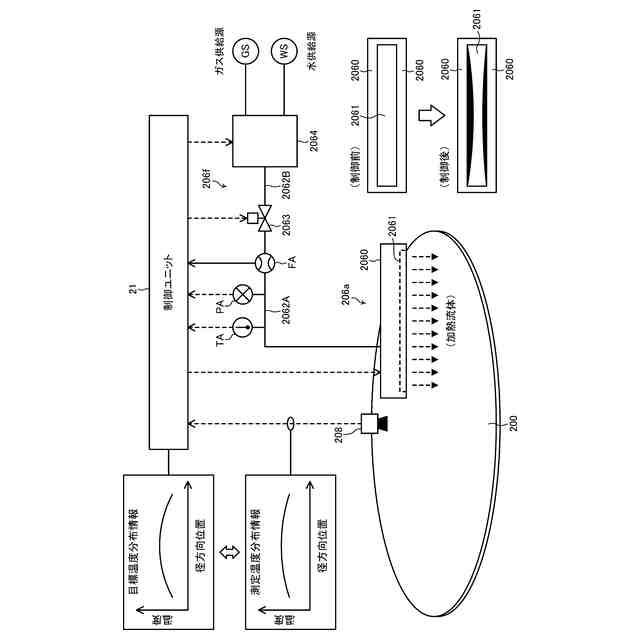
研磨面加熱部206の一例を示す模式図である。
研磨面冷却部207の一例を示す模式図である。
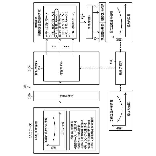
第1の実施形態に係る基板研磨装置2(情報処理装置6)の一例を示すブロック図である。
コンピュータ900の一例を示すハードウエア構成図である。
データベース30の一例を示すデータ構成図である。
第1の実施形態に係る機械学習装置4の一例を示すブロック図である。
第1の実施形態に係る学習用データ11Aの一例と、強化学習の関係を示す概略図である。
第1の実施形態に係る学習モデル10Aの一例を示す図である。
第1の実施形態に係る機械学習装置4による機械学習方法の一例を示すフローチャートである。
第1の実施形態に係る基板研磨装置2(情報処理装置6)の一例を示す機能説明図である。
第1の実施形態に係る基板研磨装置2(情報処理装置6)による情報処理方法の一例を示すフローチャートである。
第2の実施形態に係る機械学習装置4aの一例を示すブロック図である。
第2の実施形態に係る学習モデル10B及び学習用データ11Bの一例を示す図である。
第2の実施形態に係る機械学習装置4aによる機械学習方法の一例を示すフローチャートである。
第2の実施形態に係る基板研磨装置2a(情報処理装置6a)の一例を示すブロック図である。
第2の実施形態に係る基板研磨装置2a(情報処理装置6a)の一例を示す機能説明図である。
第2の実施形態に係る基板研磨装置2a(情報処理装置6a)による情報処理方法の一例を示すフローチャートである。
【発明を実施するための形態】
(【0011】以降は省略されています)
この特許をJ-PlatPat(特許庁公式サイト)で参照する
関連特許
株式会社荏原製作所
研磨装置
3日前
株式会社荏原製作所
ポンプ装置
22日前
株式会社荏原製作所
モータポンプ
1か月前
株式会社荏原製作所
往復動ポンプ
12日前
株式会社荏原製作所
立形多段ポンプ
18日前
株式会社荏原製作所
蒸気発電プラント
29日前
株式会社荏原製作所
周波数制御システム
22日前
株式会社荏原製作所
研磨装置および研磨方法
3日前
株式会社荏原製作所
研磨方法および研磨装置
24日前
株式会社荏原製作所
研磨方法および研磨システム
12日前
株式会社荏原製作所
基板処理方法および基板処理装置
3日前
株式会社荏原製作所
シールリングおよび往復動ポンプ
18日前
株式会社荏原製作所
基板研磨装置および膜厚算出方法
1日前
株式会社荏原製作所
ウェーハの洗浄方法および洗浄装置
3日前
株式会社荏原製作所
基板接合方法および基板接合システム
22日前
株式会社荏原製作所
ドレッサ洗浄装置および基板研磨装置
23日前
株式会社荏原製作所
処理ヘッド、基板処理装置、および基板処理方法
4日前
株式会社荏原製作所
基板洗浄装置のキャリブレーション方法および基板洗浄方法
1か月前
オリオン機械株式会社
ヒータおよびこれを有する液体温調装置
25日前
株式会社荏原製作所
情報処理装置、情報処理方法、情報処理プログラム、及び、記録媒体
16日前
株式会社荏原製作所
ワークピースの膜厚推定に使用される参照スペクトルライブラリの作成方法
1日前
株式会社荏原製作所
めっき装置、およびめっき方法
9日前
株式会社荏原製作所
情報処理装置、基板研磨装置、推論装置、機械学習装置、情報処理方法、推論方法、及び、機械学習方法
29日前
住友化学株式会社
メタノールの製造方法
22日前
個人
包丁研ぎ器具
3か月前
株式会社松風
研磨用ゴム砥石
29日前
株式会社クボタ
管研削装置
4か月前
株式会社東京精密
研削装置
25日前
株式会社タカトリ
ウエハの研削装置
12日前
株式会社村田製作所
切削装置
4か月前
株式会社ディスコ
被加工物の加工方法
1か月前
株式会社東京精密
加工装置
29日前
株式会社ニッチュー
ブラスト装置
4か月前
株式会社東京精密
加工装置
1か月前
株式会社東京精密
加工方法
1か月前
不二空機株式会社
可搬型動力工具
4か月前
続きを見る
他の特許を見る