TOP
|
特許
|
意匠
|
商標
特許ウォッチ
Twitter
他の特許を見る
10個以上の画像は省略されています。
公開番号
2025160547
公報種別
公開特許公報(A)
公開日
2025-10-23
出願番号
2024063107
出願日
2024-04-10
発明の名称
情報処理装置、情報処理方法、情報処理プログラム、及び、記録媒体
出願人
株式会社荏原製作所
代理人
個人
,
個人
主分類
G05B
23/02 20060101AFI20251016BHJP(制御;調整)
要約
【課題】機器の保全を適切に実施することを可能とする情報処理装置を提供する。
【解決手段】情報処理装置3は、対象機器2aが運転されることで記録された機器運転情報D2を取得する運転情報取得部301と、運転情報取得部301により取得された機器運転情報D2に基づいて、対象機器と同一又は類似の機能を有する機器2にて過去に発生した事象を記録した報告書情報D3が登録された報告書データベース311を参照し、対象機器2aの保全に関する保全情報D4を作成する保全情報作成部303とを備える。
【選択図】 図7
特許請求の範囲
【請求項1】
対象機器が運転されることで記録された機器運転情報を取得する運転情報取得部と、
前記運転情報取得部により取得された前記機器運転情報に基づいて、前記対象機器と同一又は類似の機能を有する機器にて過去に発生した事象を記録した報告書情報が登録された報告書データベースを参照し、前記対象機器の保全に関する保全情報を作成する保全情報作成部と、を備える、
情報処理装置。
続きを表示(約 1,700 文字)
【請求項2】
前記機器運転情報は、
前記対象機器にて発生した異常の種別を示すエラーコードを記録したものであり、
前記報告書情報は、
前記事象が異常の発生であるとき、当該異常の種別を示すエラーコードと、当該異常が発生した異常箇所及び当該異常箇所に対する保全作業とを関連付けて記録したものであり、
前記保全情報作成部は、
前記機器運転情報に記録された前記エラーコードに基づいて、前記報告書データベースを参照し、当該エラーコードを基準として所定のエラーコード条件を満たす前記エラーコードが記録された前記報告書情報に含まれる前記異常箇所及び前記保全作業に基づいて、前記対象機器の前記保全情報を作成する、
請求項1に記載の情報処理装置。
【請求項3】
前記機器運転情報は、
前記対象機器の運転時間を記録したものであり、
前記報告書情報は、
前記事象が寿命時期の到来であるとき、当該寿命時期が到来したときの前記機器の運転時間と、当該寿命時期が到来した寿命箇所及び当該寿命箇所に対する保全作業とを関連付けて記録したものであり、
前記保全情報作成部は、
前記機器運転情報に記録された前記運転時間に基づいて、前記報告書データベースを参照し、当該運転時間を基準として所定の運転時間条件を満たす前記運転時間が記録された前記報告書情報に含まれる前記寿命箇所及び前記保全作業に基づいて、前記対象機器の前記保全情報を作成する、
請求項1に記載の情報処理装置。
【請求項4】
前記保全情報は、
前記保全作業に要する作業時間、及び、前記異常箇所の交換部品を含む、
請求項2に記載の情報処理装置。
【請求項5】
前記保全情報作成部は、
前記機器運転情報に記録された前記エラーコードに基づいて、当該エラーコードを基準として前記エラーコード条件を満たす前記エラーコードが記録された複数の前記報告書情報を抽出し、抽出した複数の前記報告書情報にそれぞれ含まれる前記異常箇所及び前記保全作業を集計する統計処理を行うことで、前記対象機器の前記保全情報を作成する、
請求項2に記載の情報処理装置。
【請求項6】
前記保全情報は、
前記保全作業に要する作業時間、及び、前記寿命箇所の交換部品を含む、
請求項3に記載の情報処理装置。
【請求項7】
前記保全情報作成部は、
前記機器運転情報に記録された前記運転時間に基づいて、当該運転時間を基準として前記運転時間条件を満たす前記運転時間が記録された複数の前記報告書情報を抽出し、抽出した複数の前記報告書情報にそれぞれ含まれる前記寿命箇所及び前記保全作業を集計する統計処理を行うことで、前記対象機器の前記保全情報を作成する、
請求項3に記載の情報処理装置。
【請求項8】
前記保全情報は、
前記保全作業、及び、前記交換部品にかかる費用を示す見積書を含む、
請求項4又は請求項6に記載の情報処理装置。
【請求項9】
前記保全情報作成部により作成された前記保全情報に基づいて、保全作業者のスケジュール及び技能レベルが前記保全作業者毎に登録された保全作業者データベースを参照し、当該保全情報に含まれる前記保全作業を実施するときの前記保全作業者を選定し、当該保全作業の計画を策定する保全計画策定部を備える、
請求項4乃至請求項7のいずれか一項に記載の情報処理装置。
【請求項10】
コンピュータにより実行される情報処理方法であって、
対象機器が運転されることで記録された機器運転情報を取得する運転情報取得工程と、
前記運転情報取得工程により取得された前記機器運転情報に基づいて、前記対象機器と同一又は類似の機能を有する機器にて過去に発生した事象を記録した報告書情報が登録された報告書データベースを参照し、前記対象機器の保全に関する保全情報を作成する保全情報作成工程と、を備える、
情報処理方法。
(【請求項11】以降は省略されています)
発明の詳細な説明
【技術分野】
【0001】
本発明は、情報処理装置、情報処理方法、情報処理プログラム、及び、記録媒体に関する。
続きを表示(約 1,700 文字)
【背景技術】
【0002】
様々な場所に設置されて運転が行われる各種の機器では、運転中に異常が発生したか否かを監視し、何らかの異常が発生した場合には、機器が備える表示盤に異常が発生したことを表示したり、異常が発生したことを示す信号を外部に発したりすることが行われている(例えば、特許文献1参照)。
【先行技術文献】
【特許文献】
【0003】
特開2010-065703号公報
【発明の概要】
【発明が解決しようとする課題】
【0004】
特許文献1に開示された機器(具体的には給水装置)では、機器にて何らかの異常が発生した場合、異常が発生したことが機器運転情報として通知されるだけで、動作確認を行うべき箇所や部品の交換を行うべき箇所等のように、機器の保全に関する情報が提供されるものではなかった。そのため、異常が発生したときに、機器の保全に必要な作業内容が不明であり、事後保全を適切に実施することが困難であった。また、異常が発生した後にその旨が通知されるため、異常が発生する前の予防保全を実施することができなった。
【0005】
本発明は、上述した課題に鑑み、機器の保全を適切に実施することを可能とする情報処理装置、情報処理方法、情報処理プログラム、及び、記録媒体を提供することを目的とする。
【課題を解決するための手段】
【0006】
上記目的を達成するために、本発明の一態様に係る情報処理装置は、
対象機器が運転されることで記録された機器運転情報を取得する運転情報取得部と、
前記運転情報取得部により取得された前記機器運転情報に基づいて、前記対象機器と同一又は類似の機能を有する機器にて過去に発生した事象を記録した報告書情報が登録された報告書データベースを参照し、前記対象機器の保全に関する保全情報を作成する保全情報作成部と、を備える。
【発明の効果】
【0007】
本発明の一態様に係る情報処理装置によれば、対象機器が運転されることで記録された機器運転情報に基づいて、過去に発生した事象を記録した報告書情報が参照されることで、対象機器の保全情報が作成される。したがって、機器の保全を適切に実施することができる。
【0008】
上記以外の課題、構成及び効果は、後述する発明を実施するための形態にて明らかにされる。
【図面の簡単な説明】
【0009】
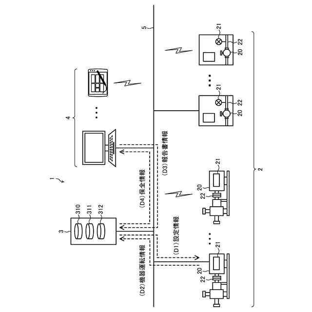
機器管理システム1の一例を示す全体構成図である。
機器2の一例を示すブロック図である。
情報処理装置3の一例を示すブロック図である。
機器データベース310の一例を示すデータ構成図である。
報告書データベース311の一例を示すデータ構成図である。
保全作業者データベース312の一例を示すデータ構成図である。
情報処理装置3による保全情報D4の第1の作成処理を示す機能説明図である。
情報処理装置3による保全情報D4の第2の作成処理を示す機能説明図である。
保全端末装置4の一例を示すブロック図である。
コンピュータ900の一例を示すハードウエア構成図である。
機器管理システム1の動作例を示すフローチャートである。
機器管理システム1の動作例を示すフローチャート(図11の続き)である。
第1の機器保全画面10Aの一例を示す図である。
第2の機器保全画面10Bの一例を示す図である。
【発明を実施するための形態】
【0010】
以下、図面を参照して本発明を実施するための実施形態について説明する。以下では、本発明の目的を達成するための説明に必要な範囲を模式的に示し、本発明の該当部分の説明に必要な範囲を主に説明することとし、説明を省略する箇所については公知技術によるものとする。
(【0011】以降は省略されています)
この特許をJ-PlatPat(特許庁公式サイト)で参照する
関連特許
株式会社荏原製作所
振動検知器及び振動検知システム
13日前
株式会社荏原製作所
圧縮式冷凍機および冷凍システム
20日前
株式会社荏原製作所
ポンプシステム及びポンプシステムの制御方法
12日前
株式会社荏原製作所
情報処理装置、情報処理方法、情報処理プログラム、及び、記録媒体
13日前
株式会社荏原製作所
液受け装置、および研磨装置
20日前
株式会社荏原製作所
排水機場の主ポンプ装置の残運転時間表示装置及び主ポンプ装置の駆動システム
12日前
株式会社カネカ
製造システム
3か月前
オムロン株式会社
スレーブ装置
2か月前
株式会社熊谷組
障害物の検出方法
2か月前
ローム株式会社
基準電圧源
3か月前
株式会社クボタ
作業車
12日前
株式会社クボタ
作業車
1か月前
新電元工業株式会社
作業用ロボット
2か月前
新電元工業株式会社
作業用ロボット
1日前
豊田合成株式会社
機器制御装置
2か月前
ローム株式会社
半導体集積回路
13日前
株式会社ダイフク
搬送設備
2か月前
株式会社アサヒエンタープライズ
調整弁
28日前
エイブリック株式会社
電流補償回路及び半導体装置
1か月前
株式会社ダイフク
物品搬送設備
1か月前
株式会社ダイフク
物品搬送設備
20日前
カヤバ株式会社
減圧弁
2か月前
トヨタ自動車株式会社
制御装置
2か月前
株式会社日立製作所
工程設計装置
今日
キヤノン株式会社
配送システム
3か月前
株式会社ダイフク
物品搬送設備
2か月前
株式会社CAOS
移動体の制御システム
3か月前
株式会社アマダ
工作機械制御装置
2か月前
株式会社TMEIC
安全性診断装置
2か月前
株式会社エヌデーデー
三次元飛行経路作成方法
今日
RFルーカス株式会社
自動棚卸ロボット
7日前
村田機械株式会社
搬送車システム
2か月前
日野自動車株式会社
自動運転装置
2か月前
トヨタ自動車株式会社
情報処理装置
2か月前
株式会社明電舎
負荷制御装置
1か月前
株式会社計数技研
移動体、及びプログラム
20日前
続きを見る
他の特許を見る