TOP
|
特許
|
意匠
|
商標
特許ウォッチ
Twitter
他の特許を見る
10個以上の画像は省略されています。
公開番号
2025173349
公報種別
公開特許公報(A)
公開日
2025-11-27
出願番号
2024078900
出願日
2024-05-14
発明の名称
情報処理装置、情報処理方法、情報処理プログラム、及び、記録媒体
出願人
株式会社荏原製作所
代理人
個人
,
個人
主分類
G06Q
10/0639 20230101AFI20251119BHJP(計算;計数)
要約
【課題】機器の保全作業を実施する保全作業者の技能を適切に評価することを可能とする情報処理装置を提供する。
【解決手段】情報処理装置3は、機器の保全作業者により保全作業が実施されたときの作業実績が記録された作業実績情報と、保全作業に対する機器の管理者の評価結果が記録された評価結果情報とをそれぞれ取得し、データベース310~315に登録するデータベース管理部と、データベース310~315に登録された作業実績情報及び評価結果情報を、複数の分析軸に基づいて保全作業者単位で分析することにより、保全作業者を評価する作業者評価部302と、を備える。複数の分析軸には、機器に関する機器分析軸と、保全作業の作業実績に関する作業実績分析軸と、機器の管理者の評価結果に関する評価結果分析軸とのうち少なくとも2つが含まれる。
【選択図】 図9
特許請求の範囲
【請求項1】
機器の保全作業者により保全作業が実施されたときの作業実績が記録された作業実績情報と、前記保全作業に対する前記機器の管理者の評価結果が記録された評価結果情報とをそれぞれ取得し、データベースに登録するデータベース管理部と、
前記データベースに登録された前記作業実績情報及び前記評価結果情報を、複数の分析軸に基づいて前記保全作業者単位で分析することにより、前記保全作業者を評価する作業者評価部と、を備え、
前記複数の分析軸は、
前記機器に関する機器分析軸と、前記作業実績に関する作業実績分析軸と、前記評価結果に関する評価結果分析軸とのうち少なくとも2つを含む、
情報処理装置。
続きを表示(約 4,200 文字)
【請求項2】
機器の保全作業者により保全作業が実施されたときの作業実績が記録された作業実績情報と、前記保全作業に対する前記機器の管理者の評価結果が記録された評価結果情報とをそれぞれ取得し、前記作業実績情報及び前記評価結果情報を、複数の分析軸に基づいて前記保全作業者単位で分析することにより前記保全作業者を評価し、前記保全作業者の分析結果を示す分析評価情報を生成する作業者評価部と、
前記作業者評価部により生成された前記分析評価情報をデータベースに登録するデータベース管理部と、を備え、
前記複数の分析軸は、
前記機器に関する機器分析軸と、前記作業実績に関する作業実績分析軸と、前記評価結果に関する評価結果分析軸とのうち少なくとも2つを含む、
情報処理装置。
【請求項3】
前記作業実績情報は、
前記保全作業を実施した前記保全作業者を示す保全作業者識別子と、前記保全作業が実施された前記機器である保全実施機器の製造メーカ、種類、機種名、前記保全実施機器で発生した異常の種別を示すエラーコードのうち少なくとも1つと、前記異常が発生してから前記保全作業を開始するまでの作業待ち時間、前記保全作業を開始してから完了するまでの作業完了時間、前記保全作業に要する保全費用のうち少なくとも1つとを含み、
前記評価結果情報は、
前記保全実施機器に対して実施された前記保全作業に対する前記管理者の満足度を含み、
前記作業者評価部は、
前記製造メーカ、前記種類、前記機種名、前記エラーコードのうち少なくとも1つを前記機器分析軸に設定し、
前記作業待ち時間、前記作業完了時間、前記保全費用のうち少なくとも1つを前記作業実績分析軸に設定し、
前記満足度を前記評価結果分析軸に設定することで、前記保全作業者を評価する、
請求項1又は請求項2に記載の情報処理装置。
【請求項4】
前記保全作業が必要な前記機器である保全必要機器に対して前記保全作業を実施するときの作業計画要求を受け付けたとき、
複数の前記保全作業者のうち、前記作業者評価部による前記保全作業者の分析結果が所定の作業計画基準を満たす前記保全作業者を、当該保全作業を実施する実施作業者候補に選定し、前記保全作業の作業計画を策定する作業計画策定部を備える、
請求項3に記載の情報処理装置。
【請求項5】
前記作業計画要求は、
前記保全必要機器の前記製造メーカ、前記種類、前記機種名、前記エラーコードのうち少なくとも1つを含み、
前記作業者評価部は、
前記製造メーカ、前記種類、前記機種名のうち少なくとも1つを前記機器分析軸に設定し、
前記エラーコードを前記作業実績分析軸に設定し、
前記満足度を前記評価結果分析軸に設定することで、前記保全作業者を評価し、
前記作業計画策定部は、前記作業計画基準として、
前記作業計画要求に含まれる前記製造メーカ、前記種類、前記機種名又は前記エラーコードに一致する前記保全作業の前記作業実績として作業回数が多い前記保全作業者であるほど前記実施作業者候補に優先的に選定する第1の作業計画基準、
前記作業計画要求に含まれる前記製造メーカ、前記種類、前記機種名又は前記エラーコードに一致する前記保全作業の前記作業実績として前記作業完了時間が短い前記保全作業者であるほど前記実施作業者候補に優先的に選定する第2の作業計画基準、
前記作業計画要求に含まれる前記製造メーカ、前記種類、前記機種名又は前記エラーコードに一致する前記保全作業に対する前記満足度が高い前記保全作業者であるほど前記実施作業者候補に優先的に選定する第3の作業計画基準、
又は、これらのうち少なくとも2つの組み合わせに基づいて、前記実施作業者候補を選定し、前記保全作業の作業計画を策定する、
請求項4に記載の情報処理装置。
【請求項6】
前記保全作業の訓練が必要な前記機器である訓練必要機器に対して前記訓練を実施するときの訓練計画要求を受け付けたとき、
複数の前記保全作業者のうち、前記作業者評価部による前記保全作業者の分析結果が所定の訓練計画基準を満たす前記保全作業者を、当該訓練が必要な訓練作業者候補に選定し、前記保全作業の訓練計画を策定する訓練計画策定部を備える、
請求項3に記載の情報処理装置。
【請求項7】
前記訓練計画要求は、
前記訓練必要機器の前記製造メーカ、前記種類、前記機種名、前記エラーコードのうち少なくとも1つを含み、
前記作業者評価部は、
前記製造メーカ、前記種類、前記機種名、前記エラーコードのうち少なくとも1つを前記機器分析軸に設定し、
前記作業完了時間を前記作業実績分析軸に設定し、
前記満足度を前記評価結果分析軸に設定することで、前記保全作業者を評価し、
前記訓練計画策定部は、前記訓練計画基準として、
前記訓練計画要求に含まれる前記製造メーカ、前記種類、前記機種名又は前記エラーコードに一致する前記保全作業の前記作業実績として作業回数が少ない前記保全作業者であるほど前記訓練作業者候補に優先的に選定する第1の訓練計画基準、
前記訓練計画要求に含まれる前記製造メーカ、前記種類、前記機種名又は前記エラーコードに一致する前記保全作業の前記作業実績として前記作業完了時間が長い前記保全作業者であるほど前記訓練作業者候補に優先的に選定する第2の訓練計画基準、
前記訓練計画要求に含まれる前記製造メーカ、前記種類、前記機種名又は前記エラーコードに一致する前記保全作業に対する前記満足度が低い前記保全作業者であるほど前記訓練作業者候補に優先的に選定する第3の訓練計画基準、
又は、これらのうち少なくとも2つの組み合わせに基づいて、前記訓練作業者候補を選定し、前記保全作業の訓練計画を策定する、
請求項6に記載の情報処理装置。
【請求項8】
前記訓練計画策定部は、
前記作業者評価部による前記保全作業者の分析結果が所定の訓練内容基準を満たす前記保全作業を、当該保全作業者に対して前記訓練が必要な訓練内容候補に選定し、前記保全作業の訓練計画を策定し、
前記訓練計画策定部は、前記訓練内容基準として、
前記作業回数が少ない前記保全作業であるほど前記訓練内容候補に優先的に選定する第1の訓練内容基準、
前記作業完了時間が長い前記保全作業であるほど前記訓練内容候補に優先的に選定する第2の訓練内容基準、
前記満足度が低い前記保全作業であるほど前記訓練内容候補に優先的に選定する第3の訓練内容基準、
又は、これらのうち少なくとも2つの組み合わせに基づいて、前記訓練内容候補を選定し、前記保全作業の訓練計画を策定する、
請求項7に記載の情報処理装置。
【請求項9】
前記保全作業が必要な前記機器である保全必要機器に対して前記保全作業を実施するときの作業計画要求を受け付けたとき、複数の前記保全作業者のうち、前記作業者評価部による前記保全作業者の分析結果が所定の作業計画基準を満たす前記保全作業者を、当該保全作業を実施する実施作業者候補に選定し、前記保全作業の作業計画を策定する作業計画策定部と、
前記保全作業の訓練が必要な前記機器である訓練必要機器に対して前記訓練を実施するときの訓練計画要求を受け付けたとき、複数の前記保全作業者のうち、前記作業者評価部による前記保全作業者の分析結果が所定の訓練計画基準を満たす前記保全作業者を、当該訓練が必要な訓練作業者候補として選定し、前記保全作業の訓練計画を策定する訓練計画策定部とを備え、
前記訓練計画策定部は、
複数の前記保全作業者のうち、前記作業計画策定部により前記作業計画が策定されたときに前記実施作業者候補として選定されなかった未選定回数又は未選定比率が高い前記保全作業者であるほど前記訓練作業者候補に優先的に選定する前記訓練計画基準に基づいて、前記保全作業の訓練計画を策定する、
請求項3に記載の情報処理装置。
【請求項10】
前記訓練計画要求は、
前記訓練必要機器の前記製造メーカ、前記種類、前記機種名、前記エラーコードのうち少なくとも1つを含み、
前記作業者評価部は、
前記製造メーカ、前記種類、前記機種名、前記エラーコードのうち少なくとも1つを前記機器分析軸に設定し、
前記作業完了時間を前記作業実績分析軸に設定し、
前記満足度を前記評価結果分析軸に設定することで、前記保全作業者を評価し、
前記訓練計画策定部は、前記訓練計画基準として、
前記訓練計画要求に含まれる前記製造メーカ、前記種類、前記機種名又は前記エラーコードに一致する前記保全作業の前記作業実績として作業回数が少ない前記保全作業者であるほど前記訓練作業者候補に優先的に選定する第1の訓練計画基準、
前記訓練計画要求に含まれる前記製造メーカ、前記種類、前記機種名又は前記エラーコードに一致する前記保全作業の前記作業実績として前記作業完了時間が長い前記保全作業者であるほど前記訓練作業者候補に優先的に選定する第2の訓練計画基準、
前記訓練計画要求に含まれる前記製造メーカ、前記種類、前記機種名又は前記エラーコードに一致する前記保全作業に対する前記満足度が低い前記保全作業者であるほど前記訓練作業者候補に優先的に選定する第3の訓練計画基準、
前記未選定回数又は前記未選定比率が高い前記保全作業者であるほど前記訓練作業者候補に優先的に選定する第4の訓練計画基準、
又は、これらのうち少なくとも2つの組み合わせに基づいて、前記訓練作業者候補を選定し、前記保全作業の訓練計画を策定する、
請求項9に記載の情報処理装置。
(【請求項11】以降は省略されています)
発明の詳細な説明
【技術分野】
【0001】
本発明は、情報処理装置、情報処理方法、情報処理プログラム、及び、記録媒体に関する。
続きを表示(約 1,900 文字)
【背景技術】
【0002】
様々な場所に設置されて運転が行われる各種の機器では、運転中に異常が発生したか否かを監視し、何らかの異常が発生した場合には、機器が備える表示盤に異常が発生したことを表示したり、異常が発生したことを示す信号を外部に発したりすることが行われている(例えば、特許文献1参照)。
【先行技術文献】
【特許文献】
【0003】
特開2010-065703号公報
【発明の概要】
【発明が解決しようとする課題】
【0004】
特許文献1に開示された機器(具体的には給水装置)では、機器にて何らかの異常が発生した場合、異常が発生したことが機器運転情報として外部に通知されるため、その後、保全作業者により部品の交換等の保全作業が実施される。その際、機器には多数の種類が存在し、異常の発生箇所もその都度異なるものである。加えて、保全作業者は多数いるが、各保全作業者が有する技能はそれぞれ異なるため、例えば、ある機器で保全作業が必要なときにどの保全作業者に実施させるかを決定するときに、各保全作業者の技能を適切に評価する必要があった。
【0005】
本発明は、上述した課題に鑑み、機器の保全作業を実施する保全作業者の技能を適切に評価することを可能とする情報処理装置、情報処理方法、情報処理プログラム、及び、記録媒体を提供することを目的とする。
【課題を解決するための手段】
【0006】
上記目的を達成するために、本発明の一態様に係る情報処理装置は、
機器の保全作業者により保全作業が実施されたときの作業実績が記録された作業実績情報と、前記保全作業に対する前記機器の管理者の評価結果が記録された評価結果情報とをそれぞれ取得し、データベースに登録するデータベース管理部と、
前記データベースに登録された前記作業実績情報及び前記評価結果情報を、複数の分析軸に基づいて前記保全作業者単位で分析することにより、前記保全作業者を評価する作業者評価部と、を備え、
前記複数の分析軸は、前記機器に関する機器分析軸と、前記作業実績に関する作業実績分析軸と、前記評価結果に関する評価結果分析軸とのうち少なくとも2つを含む。
【発明の効果】
【0007】
本発明の一態様に係る情報処理装置によれば、作業実績情報及び評価結果情報が、機器分析軸、作業実績分析軸及び評価結果分析軸のうち少なくとも2つを含む分析軸に基づいて分析されることで、各保全作業者が評価される。したがって、保全作業者の技能を適切に評価することができる。
【0008】
上記以外の課題、構成及び効果は、後述する発明を実施するための形態にて明らかにされる。
【図面の簡単な説明】
【0009】
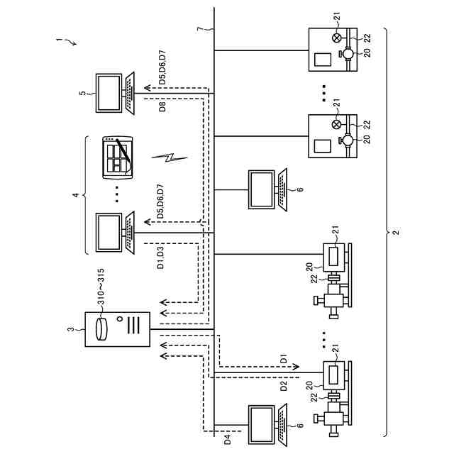
機器管理システム1の一例を示す全体構成図である。
機器2の一例を示すブロック図である。
情報処理装置3の一例を示すブロック図である。
機器データベース310の一例を示すデータ構成図である。
作業実績データベース311の一例を示すデータ構成図である。
評価結果データベース312の一例を示すデータ構成図である。
保全作業者データベース313の一例を示すデータ構成図である。
訓練実績データベース314の一例を示すデータ構成図である。
情報処理装置3による作業者評価処理を示す機能説明図である。
情報処理装置3による作業計画の策定処理を示す機能説明図である。
情報処理装置3による訓練計画の策定処理を示す第1の機能説明図である。
情報処理装置3による訓練計画の策定処理を示す第2の機能説明図である。
コンピュータ900の一例を示すハードウエア構成図である。
機器管理システム1の第1の動作例を示すフローチャートである。
機器管理システム1の第2の動作例を示すフローチャートである。
【発明を実施するための形態】
【0010】
以下、図面を参照して本発明を実施するための実施形態について説明する。以下では、本発明の目的を達成するための説明に必要な範囲を模式的に示し、本発明の該当部分の説明に必要な範囲を主に説明することとし、説明を省略する箇所については公知技術によるものとする。
(【0011】以降は省略されています)
この特許をJ-PlatPat(特許庁公式サイト)で参照する
関連特許
株式会社荏原製作所
研磨装置
23日前
株式会社荏原製作所
ポンプ装置
1か月前
株式会社荏原製作所
往復動ポンプ
1か月前
株式会社荏原製作所
立形多段ポンプ
1か月前
株式会社荏原製作所
蒸気発電プラント
1か月前
株式会社荏原製作所
周波数制御システム
1か月前
株式会社荏原製作所
研磨装置および研磨方法
23日前
株式会社荏原製作所
研磨方法および研磨装置
1か月前
株式会社荏原製作所
研磨方法および研磨システム
1か月前
株式会社荏原製作所
圧縮式冷凍機および冷凍システム
8日前
株式会社荏原製作所
基板研磨装置および膜厚算出方法
8日前
株式会社荏原製作所
基板研磨装置および膜厚算出方法
21日前
株式会社荏原製作所
シールリングおよび往復動ポンプ
1か月前
株式会社荏原製作所
基板処理方法および基板処理装置
23日前
株式会社荏原製作所
振動検知器及び振動検知システム
1日前
株式会社荏原製作所
ウェーハの洗浄方法および洗浄装置
23日前
株式会社荏原製作所
超伝導モータおよびモータシステム
16日前
株式会社荏原製作所
基板接合方法および基板接合システム
1か月前
株式会社荏原製作所
ドレッサ洗浄装置および基板研磨装置
1か月前
株式会社荏原製作所
永久磁石型モータおよびモータシステム
16日前
株式会社荏原製作所
永久磁石型モータおよびモータシステム
16日前
株式会社荏原製作所
永久磁石型モータおよびモータシステム
16日前
株式会社荏原製作所
ポンプシステム及びポンプシステムの制御方法
今日
株式会社荏原製作所
処理ヘッド、基板処理装置、および基板処理方法
24日前
株式会社荏原製作所
ポンプシステムの運転方法、およびポンプシステム
14日前
株式会社荏原製作所
パッド表面判定方法およびパッド表面判定システム
8日前
株式会社荏原製作所
永久磁石型モータ、モータシステム、およびポンプシステム
16日前
オリオン機械株式会社
ヒータおよびこれを有する液体温調装置
1か月前
株式会社荏原製作所
情報処理装置、情報処理方法、情報処理プログラム、及び、記録媒体
1か月前
株式会社荏原製作所
情報処理装置、情報処理方法、情報処理プログラム、及び、記録媒体
1日前
株式会社荏原製作所
基板洗浄方法、基板洗浄装置、基板洗浄プログラムおよび基板処理装置
8日前
株式会社荏原製作所
ワークピースの膜厚推定に使用される参照スペクトルライブラリの作成方法
21日前
株式会社荏原製作所
液受け装置、および研磨装置
8日前
株式会社荏原製作所
めっき装置、およびめっき方法
29日前
株式会社荏原製作所
排水機場の主ポンプ装置の残運転時間表示装置及び主ポンプ装置の駆動システム
今日
株式会社荏原製作所
情報処理装置、基板研磨装置、推論装置、機械学習装置、情報処理方法、推論方法、及び、機械学習方法
1か月前
続きを見る
他の特許を見る