TOP
|
特許
|
意匠
|
商標
特許ウォッチ
Twitter
他の特許を見る
10個以上の画像は省略されています。
公開番号
2025158313
公報種別
公開特許公報(A)
公開日
2025-10-17
出願番号
2024060731
出願日
2024-04-04
発明の名称
周波数制御システム
出願人
株式会社荏原製作所
代理人
個人
,
個人
,
個人
主分類
F16C
32/04 20060101AFI20251009BHJP(機械要素または単位;機械または装置の効果的機能を生じ維持するための一般的手段)
要約
【課題】磁気軸受およびその周辺装置で使用される周波数を適切に制御することができる、改良された技術を提供する。
【解決手段】周波数制御システム8は、被浮上体2の位置を検出する変位センサ5に供給される電流Iを検出するセンサ電流検出部30と、検出された電流Iに基づいて、変位センサ5で使用されるセンサ周波数F1を決定するセンサ周波数決定部31と、センサ周波数F1と、磁気軸受システム1で使用されるキャリア周波数F2,F3が重なるときに、第1の警報を発する制御部33を備えている。
【選択図】図1
特許請求の範囲
【請求項1】
被浮上体を支持し、回転させる磁気軸受システムで使用される周波数を制御する周波数制御システムであって、
前記被浮上体の位置を検出する変位センサに供給される電流を検出するセンサ電流検出部と、
前記検出された電流に基づいて、前記変位センサで使用されるセンサ周波数を決定するセンサ周波数決定部と、
前記センサ周波数と、前記磁気軸受システムで使用されるキャリア周波数が重なるときに、第1の警報を発する制御部を備えている、周波数制御システム。
続きを表示(約 820 文字)
【請求項2】
前記変位センサは、コイルとコンデンサが並列に接続された共振回路を含み、
前記センサ周波数決定部は、
前記検出された電流が予め定められた電流しきい値よりも小さいときに、前記変位センサに入力されている現在の周波数を前記センサ周波数として決定し、
前記検出された電流が前記電流しきい値以上であるときに、前記変位センサに入力する周波数を変更するように構成されている、請求項1に記載の周波数制御システム。
【請求項3】
前記センサ電流検出部は、所定の時間間隔毎に前記電流を検出するように構成されている、請求項1に記載の周波数制御システム。
【請求項4】
前記磁気軸受システムは、
前記被浮上体を浮上させる電磁石と、
前記被浮上体を回転させるモータを備え、
前記キャリア周波数は、前記電磁石で使用される磁気軸受キャリア周波数、および前記モータを駆動させるインバータで使用されるインバータキャリア周波数を含む、請求項1に記載の周波数制御システム。
【請求項5】
前記制御部は、前記センサ周波数、前記磁気軸受キャリア周波数、および前記インバータキャリア周波数のうちの少なくとも1つが、前記電磁石で使用される折れ点周波数以下のときに、第2の警報を発するように構成されている、請求項4に記載の周波数制御システム。
【請求項6】
前記制御部は、前記センサ周波数が前記折れ点周波数の10倍よりも低いときに、第3の警報を発するように構成されている、請求項4に記載の周波数制御システム。
【請求項7】
前記制御部は、前記センサ周波数、前記磁気軸受キャリア周波数、および前記インバータキャリア周波数のいずれかが、他の周波数の整数倍と重なるときに、第4の警報を発するように構成されている、請求項4に記載の周波数制御システム。
発明の詳細な説明
【技術分野】
【0001】
本発明は、磁気軸受システムで使用される周波数制御システムに関する。
続きを表示(約 2,300 文字)
【背景技術】
【0002】
磁気軸受は、電磁石の磁力で回転体を浮上支持する装置である。このような磁気軸受で回転軸が支持された回転機械は、軸受の摩耗が無く、又潤滑油等を必要としないので、軸受のメンテナンスフリー化、高速回転化、騒音の低減化、等の面で大変大きな利点がある。
【0003】
磁気軸受は、例えば半導体製造装置等のように極めて高度の清浄な環境で使用する回転機器の軸受としても好適である。これは磁気軸受が潤滑油を必要とせず、又軸受の摩耗粉も発生しないため、半導体ウェーハ等にコンタミネーションが生じることを防止できるからである。このため、磁気軸受は清浄空間、真空等を必要とする分野に好適であり、特に真空中においては、通常の軸受では接触部の摩擦係数が非常に大きくなるため、非接触支持を可能とする磁気軸受が好適に使用される。
【先行技術文献】
【特許文献】
【0004】
特開平11-230168号公報
【発明の概要】
【発明が解決しようとする課題】
【0005】
磁気軸受およびその周辺装置には、浮上対象の回転体を浮上させる電磁石、回転体を回転させるためのモータ、回転体の位置を検出する変位センサ等がある。これら電磁石、モータ、変位センサ等に使用される複数の周波数が互いに干渉すると、それぞれの装置で予期せぬ不具合が生じることがある。したがって、磁気軸受およびその周辺装置で使用される周波数は、干渉しないように適切に制御される必要がある。
【0006】
そこで、本発明は、磁気軸受およびその周辺装置で使用される周波数を適切に制御することができる、改良された技術を提供する。
【課題を解決するための手段】
【0007】
一態様では、被浮上体を支持し、回転させる磁気軸受システムで使用される周波数を制御する周波数制御システムであって、前記被浮上体の位置を検出する変位センサに供給される電流を検出するセンサ電流検出部と、前記検出された電流に基づいて、前記変位センサで使用されるセンサ周波数を決定するセンサ周波数決定部と、前記センサ周波数と、前記磁気軸受システムで使用されるキャリア周波数が重なるときに、第1の警報を発する制御部を備えている、周波数制御システムが提供される。
一態様では、前記変位センサは、コイルとコンデンサが並列に接続された共振回路を含み、前記センサ周波数決定部は、前記検出された電流が予め定められた電流しきい値よりも小さいときに、前記変位センサに入力されている現在の周波数を前記センサ周波数として決定し、前記検出された電流が前記電流しきい値以上であるときに、前記変位センサに入力する周波数を変更するように構成されている。
一態様では、前記センサ電流検出部は、所定の時間間隔毎に前記電流を検出するように構成されている。
【0008】
一態様では、前記磁気軸受システムは、前記被浮上体を浮上させる電磁石と、前記被浮上体を回転させるモータを備え、前記キャリア周波数は、前記電磁石で使用される磁気軸受キャリア周波数、および前記モータを駆動させるインバータで使用されるインバータキャリア周波数を含む。
一態様では、前記制御部は、前記センサ周波数、前記磁気軸受キャリア周波数、および前記インバータキャリア周波数のうちの少なくとも1つが、前記電磁石で使用される折れ点周波数以下のときに、第2の警報を発するように構成されている。
一態様では、前記制御部は、前記センサ周波数が前記折れ点周波数の10倍よりも低いときに、第3の警報を発するように構成されている。
一態様では、前記制御部は、前記センサ周波数、前記磁気軸受キャリア周波数、および前記インバータキャリア周波数のいずれかが、他の周波数の整数倍と重なるときに、第4の警報を発するように構成されている。
【発明の効果】
【0009】
本発明によれば、制御部は、変位センサで使用されるセンサ周波数と、磁気軸受システムで使用されるキャリア周波数が重なるときに、第1の警報を発する。これにより、磁気軸受システムで使用される周波数が互いに干渉しないように、各周波数を適切に制御することができる。
【図面の簡単な説明】
【0010】
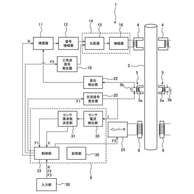
磁気軸受システムの一実施形態を示す模式図である。
制御周波数特性の一例を示すグラフである。
センサ周波数決定部がセンサ周波数を決定する一実施形態を示すフローチャートである。
周波数制御システムが磁気軸受システムで使用される周波数を制御する一実施形態を示すフローチャートである。
周波数制御システムが磁気軸受システムで使用される周波数を制御する一実施形態を示すフローチャートである。
被浮上体が第1の回転軸から第2の回転軸に変更されたときに、制御部が磁気軸受システムで使用される周波数を制御する一実施形態を説明する図である。
磁気軸受システムの運転環境が第1の温度から第2の温度に変化したときに、制御部が磁気軸受システムで使用される周波数を制御する一実施形態を説明する図である。
インバータキャリア周波数が変更されたときに、制御部が磁気軸受システムで使用される周波数を制御する一実施形態を説明する図である。
磁気軸受キャリア周波数が変更されたときに、制御部が磁気軸受システムで使用される周波数を制御する一実施形態を説明する図である。
【発明を実施するための形態】
(【0011】以降は省略されています)
この特許をJ-PlatPat(特許庁公式サイト)で参照する
関連特許
株式会社荏原製作所
研磨装置
1か月前
株式会社荏原製作所
ポンプ装置
1か月前
株式会社荏原製作所
モータポンプ
2か月前
株式会社荏原製作所
往復動ポンプ
1か月前
株式会社荏原製作所
立形多段ポンプ
1か月前
株式会社荏原製作所
蒸気発電プラント
2か月前
株式会社荏原製作所
周波数制御システム
1か月前
株式会社荏原製作所
研磨方法および研磨装置
1か月前
株式会社荏原製作所
研磨装置および研磨方法
1か月前
株式会社荏原製作所
研磨方法および研磨システム
1か月前
株式会社荏原製作所
基板研磨装置および膜厚算出方法
1か月前
株式会社荏原製作所
シールリングおよび往復動ポンプ
1か月前
株式会社荏原製作所
基板処理方法および基板処理装置
1か月前
株式会社荏原製作所
基板研磨装置および膜厚算出方法
20日前
株式会社荏原製作所
振動検知器及び振動検知システム
13日前
株式会社荏原製作所
圧縮式冷凍機および冷凍システム
20日前
株式会社荏原製作所
ウェーハの洗浄方法および洗浄装置
1か月前
株式会社荏原製作所
超伝導モータおよびモータシステム
28日前
株式会社荏原製作所
ドレッサ洗浄装置および基板研磨装置
1か月前
株式会社荏原製作所
基板接合方法および基板接合システム
1か月前
株式会社荏原製作所
永久磁石型モータおよびモータシステム
28日前
株式会社荏原製作所
永久磁石型モータおよびモータシステム
28日前
株式会社荏原製作所
永久磁石型モータおよびモータシステム
28日前
株式会社荏原製作所
ポンプシステム及びポンプシステムの制御方法
12日前
株式会社荏原製作所
処理ヘッド、基板処理装置、および基板処理方法
1か月前
株式会社荏原製作所
ポンプシステムの運転方法、およびポンプシステム
26日前
株式会社荏原製作所
パッド表面判定方法およびパッド表面判定システム
20日前
株式会社荏原製作所
永久磁石型モータ、モータシステム、およびポンプシステム
28日前
株式会社荏原製作所
基板洗浄装置のキャリブレーション方法および基板洗浄方法
2か月前
オリオン機械株式会社
ヒータおよびこれを有する液体温調装置
1か月前
株式会社荏原製作所
情報処理装置、情報処理方法、情報処理プログラム、及び、記録媒体
1か月前
株式会社荏原製作所
情報処理装置、情報処理方法、情報処理プログラム、及び、記録媒体
13日前
株式会社荏原製作所
基板洗浄方法、基板洗浄装置、基板洗浄プログラムおよび基板処理装置
20日前
株式会社荏原製作所
ワークピースの膜厚推定に使用される参照スペクトルライブラリの作成方法
1か月前
株式会社荏原製作所
液受け装置、および研磨装置
20日前
株式会社荏原製作所
めっき装置、およびめっき方法
1か月前
続きを見る
他の特許を見る