TOP
|
特許
|
意匠
|
商標
特許ウォッチ
Twitter
他の特許を見る
公開番号
2025151347
公報種別
公開特許公報(A)
公開日
2025-10-09
出願番号
2024052722
出願日
2024-03-28
発明の名称
半導体モジュール
出願人
新電元工業株式会社
代理人
めぶき弁理士法人
主分類
H01L
25/07 20060101AFI20251002BHJP(基本的電気素子)
要約
【課題】温度検出をより正確に行うことが可能な半導体モジュールを提供する。
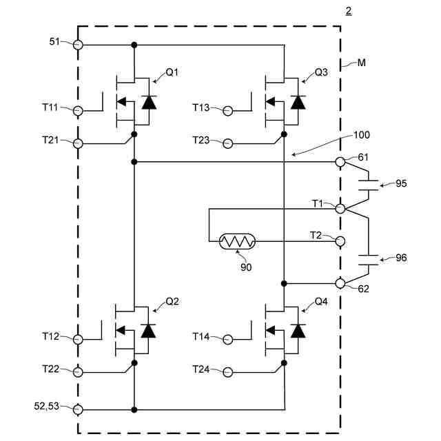
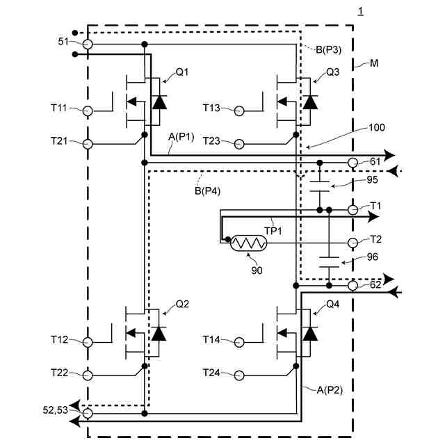
【解決手段】第1~第4半導体素子Q1~Q4、複数の配線パターン、第1電源端子51、第2電源端子52,53、第1中点端子61および第2中点端子62を備え、スイッチング動作により第1電流経路P1および第2電流経路P2を含む第1スイッチング経路A、ならびに、第3電流経路P3および第4電流経路P4を含む第2スイッチング経路Bが排他的に形成されるフルブリッジ回路が構成されている半導体モジュール1。半導体モジュール1は、第1,第2スイッチング経路A,Bに囲まれた領域に配置された温度検出素子90と、第1温度検出経路TP1と第1電流経路P1および第4電流経路P4の共通部分との間に配置された第1コンデンサ95と、第1温度検出経路TP1と第2電流経路P2および第3電流経路P3の共通部分との間に配置された第2コンデンサ96とを備える。
【選択図】図4
特許請求の範囲
【請求項1】
第1~第4半導体素子、複数の配線パターン、第1電源端子、第2電源端子、第1中点端子および第2中点端子を備え、
スイッチング動作により、前記第1電源端子から前記第1中点端子に至る第1電流経路および前記第2中点端子から前記第2電源端子に至る第2電流経路を含む第1スイッチング経路、ならびに、前記第1電源端子から前記第2中点端子に至る第3電流経路および前記第1中点端子から前記第2電源端子に至る第4電流経路を含む第2スイッチング経路が排他的に形成されるフルブリッジ回路が構成されている半導体モジュールであって、
第1温度検出電極および第2温度検出電極を有し、前記第1スイッチング経路および前記第2スイッチング経路に囲まれた領域に配置された温度検出素子と、
前記第1温度検出電極に接続された第1温度検出配線パターンと、
温度検出回路に接続するための端子であり、前記第1温度検出配線パターンに接続された第1温度検出端子と、
前記第2温度検出電極に接続された第2温度検出配線パターンと、
グランドまたは制御系電源に接続するための端子であり、前記第2温度検出配線パターンに接続された第2温度検出端子と、
前記第1温度検出電極から前記第1温度検出端子に至る第1温度検出経路と、前記第1電流経路および前記第4電流経路の共通部分との間に配置された第1コンデンサと、
前記第1温度検出経路と、前記第2電流経路および前記第3電流経路の共通部分との間に配置された第2コンデンサとをさらに備えることを特徴とする半導体モジュール。
続きを表示(約 770 文字)
【請求項2】
前記半導体モジュールは、前記第1~第4半導体素子、前記複数の配線パターンおよび前記温度検出素子を封止し、かつ、前記第1電源端子、前記第2電源端子、前記第1中点端子、前記第2中点端子、前記第1温度検出端子および前記第2温度検出端子の各インナーリード部を封止する封止材をさらに備え、
前記第1コンデンサおよび前記第2コンデンサは、前記封止材の内部に配置されていることを特徴とする請求項1に記載の半導体モジュール。
【請求項3】
前記半導体モジュールは、前記第1~第4半導体素子および前記複数の配線パターンを封止し、前記第1電源端子、前記第2電源端子、前記第1中点端子および前記第2中点端子のインナーリード部を封止する封止材をさらに備え、
前記第1コンデンサおよび前記第2コンデンサは、前記封止材の外部に配置されていることを特徴とする請求項1に記載の半導体モジュール。
【請求項4】
前記第2温度検出配線パターンは、前記第1温度検出配線パターンならびに前記第1電流経路および前記第4電流経路の共通部分を構成する配線パターンの間、または、前記第1温度検出配線パターンならびに前記第2電流経路および前記第3電流経路の共通部分を構成する配線パターンの間に配置され、
前記半導体モジュールは、前記第1温度検出配線パターンならびに前記第1電流経路および前記第4電流経路の共通部分を構成する配線パターンの間と、前記第1温度検出配線パターンならびに前記第2電流経路および前記第3電流経路の共通部分を構成する配線パターンの間とのうち、前記第2温度検出配線パターンが配置されていない側に配置された容量性結合低減配線パターンをさらに備えることを特徴とする請求項1に記載の半導体モジュール。
発明の詳細な説明
【技術分野】
【0001】
本発明は、半導体モジュールに関する。
続きを表示(約 2,400 文字)
【背景技術】
【0002】
従来、半導体モジュールの技術分野においては、温度検出素子(例えば、サーミスタ)を備える半導体モジュールが知られている(非特許文献1参照。)。
【0003】
従来の半導体モジュール900は、図9に示すように、インバータ回路910を備える半導体モジュールであって、辺縁部にサーミスタ920をさらに備える。従来の半導体モジュール900によれば、サーミスタ920により半導体モジュール900内部の温度を検出することが可能となる。
【先行技術文献】
【非特許文献】
【0004】
IGBTモジュール Tシリーズ CM35MXUA-24T データシート、[online]、三菱電機株式会社、[令和6年3月1日検索]、インターネット、<URL:https://www.mitsubishielectric.co.jp/semiconductors/powerdevices/datasheets/igbt/t_series/cm35mxua-24t_e.pdf>
【発明の概要】
【発明が解決しようとする課題】
【0005】
しかしながら、半導体モジュールの技術分野においては、半導体モジュール内部の温度検出をより正確に行うことが希求されている。例えば、ワイドバンドギャップ半導体素子(例えば、SiC半導体素子)を用いた半導体モジュールは、シリコン半導体素子を用いた半導体モジュールに比べて大電力で使用されるため、発熱が大きく動作温度が高くなる傾向がある。このため、ワイドバンドギャップ半導体素子を用いた半導体モジュールにおいては、半導体モジュールの温度検出をより正確に行う必要がある。なお、半導体モジュールの温度制御は半導体モジュールの技術分野において普遍的に重要な技術である。このため、温度検出をより正確に行うことによる恩恵は、シリコン半導体素子を用いた半導体モジュールでも受けることができる。
【0006】
そこで、本発明は上記した課題に鑑みてなされたものであり、従来よりも温度検出をより正確に行うことが可能な半導体モジュールを提供することを目的とする。
【課題を解決するための手段】
【0007】
[1]本発明の一実施形態に係る半導体モジュールは、第1~第4半導体素子、複数の配線パターン、第1電源端子、第2電源端子、第1中点端子および第2中点端子を備え、スイッチング動作により、前記第1電源端子から前記第1中点端子に至る第1電流経路および前記第2中点端子から前記第2電源端子に至る第2電流経路を含む第1スイッチング経路、ならびに、前記第1電源端子から前記第2中点端子に至る第3電流経路および前記第1中点端子から前記第2電源端子に至る第4電流経路を含む第2スイッチング経路が排他的に形成されるフルブリッジ回路が構成されている半導体モジュールであって、第1温度検出電極および第2温度検出電極を有し、前記第1スイッチング経路および前記第2スイッチング経路に囲まれた領域に配置された温度検出素子と、前記第1温度検出電極に接続された第1温度検出配線パターンと、温度検出回路に接続するための端子であり、前記第1温度検出配線パターンに接続された第1温度検出端子と、前記第2温度検出電極に接続された第2温度検出配線パターンと、グランドまたは制御系電源に接続するための端子であり、前記第2温度検出配線パターンに接続された第2温度検出端子と、前記第1温度検出電極から前記第1温度検出端子に至る第1温度検出経路と、前記第1電流経路および前記第4電流経路の共通部分との間に配置された第1コンデンサと、前記第1温度検出経路と、前記第2電流経路および前記第3電流経路の共通部分との間に配置された第2コンデンサとをさらに備えることを特徴とする。
【0008】
[2]また、本発明の一実施形態に係る半導体モジュールにおいては、前記半導体モジュールは、前記第1~第4半導体素子、前記複数の配線パターンおよび前記温度検出素子を封止し、かつ、前記第1電源端子、前記第2電源端子、前記第1中点端子、前記第2中点端子、前記第1温度検出端子および前記第2温度検出端子の各インナーリード部を封止する封止材をさらに備え、前記第1コンデンサおよび前記第2コンデンサは、前記封止材の内部に配置されていることが好ましい。
【0009】
[3]また、本発明の一実施形態に係る半導体モジュールにおいては、前記半導体モジュールは、前記第1~第4半導体素子および前記複数の配線パターンを封止し、前記第1電源端子、前記第2電源端子、前記第1中点端子および前記第2中点端子のインナーリード部を封止する封止材をさらに備え、前記第1コンデンサおよび前記第2コンデンサは、前記封止材の外部に配置されていることも好ましい。
【0010】
[4]また、本発明の一実施形態に係る半導体モジュールにおいては、前記第2温度検出配線パターンは、前記第1温度検出配線パターンならびに前記第1電流経路および前記第4電流経路の共通部分を構成する配線パターンの間、または、前記第1温度検出配線パターンならびに前記第2電流経路および前記第3電流経路の共通部分を構成する配線パターンの間に配置され、前記半導体モジュールは、前記第1温度検出配線パターンならびに前記第1電流経路および前記第4電流経路の共通部分を構成する配線パターンの間と、前記第1温度検出配線パターンならびに前記第2電流経路および前記第3電流経路の共通部分を構成する配線パターンの間とのうち、前記第2温度検出配線パターンが配置されていない側に配置された容量性結合低減配線パターンをさらに備えることが好ましい。
【発明の効果】
(【0011】以降は省略されています)
この特許をJ-PlatPat(特許庁公式サイト)で参照する
関連特許
新電元工業株式会社
作業用ロボット
1か月前
新電元工業株式会社
水素製造システム
1か月前
新電元工業株式会社
水素製造システム
1か月前
新電元工業株式会社
水素製造システム
1か月前
新電元工業株式会社
電源装置及び制御方法
26日前
新電元工業株式会社
ボビン及びトランス装置
28日前
新電元工業株式会社
半導体モジュール及び電子回路
12日前
新電元工業株式会社
制御回路及びスイッチング電源
1か月前
新電元工業株式会社
液体用ホース及び液体塗布装置
1か月前
新電元工業株式会社
テープ剥離装置及びテープ剥離方法
5日前
新電元工業株式会社
ウェーハ搬送用ベルヌーイチャック
27日前
新電元工業株式会社
電力変換装置及び電力変換装置の制御方法
1か月前
APB株式会社
蓄電セル
26日前
東ソー株式会社
絶縁電線
28日前
個人
フレキシブル電気化学素子
1か月前
株式会社東芝
端子台
20日前
株式会社ユーシン
操作装置
1か月前
ローム株式会社
半導体装置
27日前
日新イオン機器株式会社
イオン源
1か月前
マクセル株式会社
電源装置
20日前
株式会社GSユアサ
蓄電装置
13日前
三菱電機株式会社
回路遮断器
7日前
株式会社GSユアサ
蓄電設備
1か月前
株式会社GSユアサ
蓄電設備
1か月前
株式会社ホロン
冷陰極電子源
1か月前
株式会社GSユアサ
蓄電装置
21日前
株式会社GSユアサ
蓄電装置
21日前
太陽誘電株式会社
コイル部品
1か月前
オムロン株式会社
電磁継電器
1か月前
日新イオン機器株式会社
基板処理装置
23日前
日本特殊陶業株式会社
保持装置
12日前
トヨタ自動車株式会社
蓄電装置
21日前
サクサ株式会社
電池の固定構造
1か月前
日東電工株式会社
積層体
1か月前
北道電設株式会社
配電具カバー
26日前
トヨタ自動車株式会社
冷却構造
28日前
続きを見る
他の特許を見る