TOP
|
特許
|
意匠
|
商標
特許ウォッチ
Twitter
他の特許を見る
10個以上の画像は省略されています。
公開番号
2025150693
公報種別
公開特許公報(A)
公開日
2025-10-09
出願番号
2024051718
出願日
2024-03-27
発明の名称
軸受装置および異常検知システム
出願人
NTN株式会社
代理人
個人
,
個人
,
個人
,
個人
,
個人
主分類
F16C
41/00 20060101AFI20251002BHJP(機械要素または単位;機械または装置の効果的機能を生じ維持するための一般的手段)
要約
【課題】より長時間のデータ通信が可能な軸受装置を提供する
【解決手段】外輪と内輪とを含む軸受本体、内輪と外輪との相対回転によって発電する発電部、発電部で発電した電力を蓄える蓄電部、蓄電部の蓄電電圧を検出する電圧検出部、軸受本体に関する状態値を検出してセンサ信号を出力するセンサ、センサから出力したセンサ信号のデータまたは蓄電電圧に基づいた内部情報を外部装置に向けて送信するデータ通信部、およびデータと電圧検出部からの蓄電電圧とが入力され、内部情報の送信を制御する制御部を備える軸受装置であって、制御部は、電圧検出部で検出した蓄電電圧、センサからのデータ、外部装置から通信により取得したデータ、および、あらかじめ記憶されたデータのうち少なくとも一つの判定用情報に基づいて、前記内部情報の前記外部装置に向けた送信動作を決定する、軸受装置。
【選択図】図4
特許請求の範囲
【請求項1】
外輪と内輪とを含む軸受本体、前記内輪と前記外輪との相対回転によって発電する発電部、前記発電部で発電した電力を蓄える蓄電部、前記蓄電部の蓄電電圧を検出する電圧検出部、前記軸受本体に関する状態値を検出してセンサ信号を出力するセンサ、前記センサから出力したセンサ信号のデータまたは前記電圧検出部で検出した蓄電電圧に基づいた内部情報を外部装置に向けて送信するデータ通信部、および前記データと前記電圧検出部で検出した蓄電電圧とが入力され、前記内部情報の送信を制御する制御部を備える軸受装置であって、
前記制御部は、前記電圧検出部で検出した前記蓄電電圧、前記センサからの前記データ、前記外部装置から通信により取得したデータ、および、あらかじめ記憶されたデータのうち少なくとも一つの判定用情報に基づいて、前記内部情報の前記外部装置に向けた送信動作を決定する、
軸受装置。
続きを表示(約 1,300 文字)
【請求項2】
請求項1の軸受装置において、
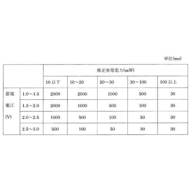
前記制御部は、前記送信動作の決定動作として、前記蓄電電圧が高いほど前記送信する周期を短くし、低いほど前記送信する周期を長くする、
軸受装置。
【請求項3】
請求項1の軸受装置において、
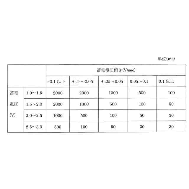
前記制御部は、前記送信動作の決定動作として、前記蓄電電圧の変化傾向が上昇傾向であれば前記送信する周期を短くし、下降傾向であれば前記送信する周期を長くする、
軸受装置。
【請求項4】
請求項1の軸受装置において、
前記センサとして前記内輪または前記外輪の回転を検出する回転センサを備え、かつ、前記制御部に前記回転センサからの信号より回転速度を算出する回転速度算出部を備え、
前記制御部は、前記送信動作の決定動作として、前記回転速度と前記蓄電電圧とに基づいて、または前記回転速度から推定される発電電力と前記蓄電電圧とに基づいて、前記送信する周期を変更する、
軸受装置。
【請求項5】
請求項4の軸受装置において、
前記制御部は、前記送信動作の決定動作として、前記蓄電電圧が同じであった場合に、前記回転速度が速いほど前記送信する周期を短くし、回転速度が遅いほど前記送信する周期を長くする、
軸受装置。
【請求項6】
請求項4の軸受装置において、
前記制御部は、前記送信動作の決定動作として、前記蓄電電圧が同じであった場合に、前記回転速度から推定される発電電力が大きいほど前記送信する周期を短くし、前記回転速度から推定される発電電力が小さいほど前記送信する周期を長くする、
軸受装置。
【請求項7】
請求項1の軸受装置において、
前記制御部は、前記送信動作の決定動作として、前記あらかじめ記憶されたデータに含まれる前記軸受装置が組み込まれた設備の運転パターンまたは前記外部装置から通信により取得したデータに含まれる運転パターンと、前記蓄電電圧とに基づいて前記送信する周期を変更する、
軸受装置。
【請求項8】
請求項7の軸受装置において、
前記センサとして前記内輪または前記外輪の回転を検出する回転センサを備え、
前記制御部は、前記送信動作の決定動作として、前記蓄電電圧が同じであった場合に、前記回転において、この後の前記運転パターンがより高回転で維持されると推定される場合は外部に送信する周期を短くし、この後の前記運転パターンがより低回転で維持されると推定される場合は周期を長くする、
軸受装置。
【請求項9】
請求項1~8のいずれか一項に記載の軸受装置が組み込まれた設備において、
前記データ通信部が送信した前記データと、前記外部装置で取得したデータであって前記センサから出力したセンサ信号以外の他のセンサ信号のデータとを時間を対応させて、前記設備または前記軸受の異常を判定する、
異常検知システム。
発明の詳細な説明
【技術分野】
【0001】
本発明は、転がり軸受等の軸受とデータ通信を行うセンサユニットとを備える軸受装置およびこれを使用した異常検知システムに関する。
続きを表示(約 1,700 文字)
【背景技術】
【0002】
従来から、データ通信を行う電子部品や軸受の状態を検出するためのセンサなどを回路基板等に実装してセンサユニットを構成し、そのセンサユニットを軸受の内輪または外輪に固定した軸受装置(センサ付き軸受とも呼ぶ)が例えば知られている。
【0003】
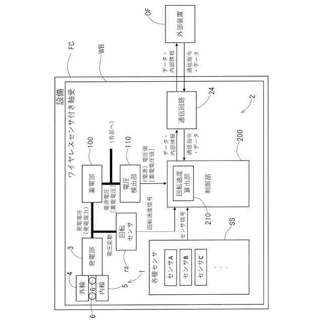
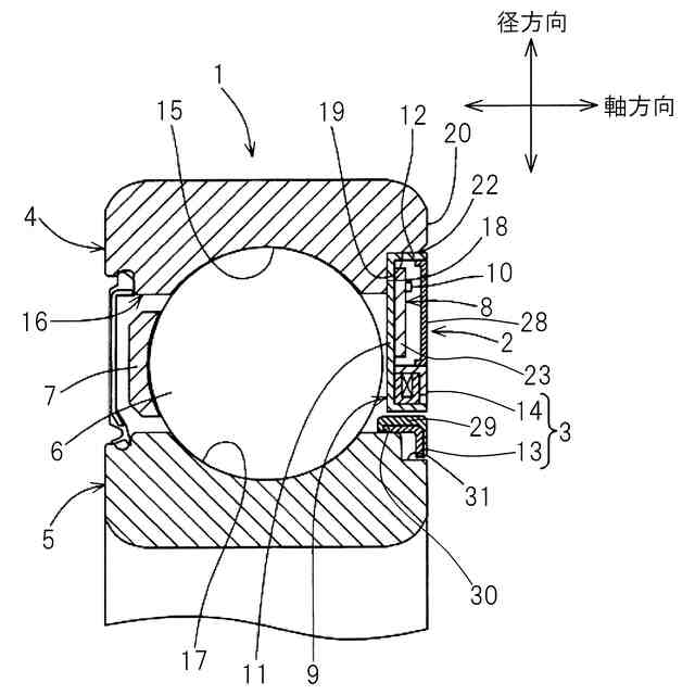
センサ付き軸受は、例えば内輪回転で用いられる軸受の一方端に発電機及び回路基板が配置される。軸受外輪には発電機のステータが固定され、ステータにはコイルが保持される。軸受内輪には発電機のロータとしてN極S極が交互に着磁された磁気リングが固定される。軸受の内外輪の相対回転に伴い、電磁誘導作用によりコイルに交流電圧が生成されることで、発電機で発電が行われる。発電部で発電した電力は例えば、軸受装置の各部で消費され、また蓄電部にも蓄えられうる。各回路やセンサ、無線等の通信デバイスを搭載する(電子)回路基板は、例えばステータを介して軸受外輪に固定され、さらに電子回路保護材で封止される。
【0004】
発電機で生成した交流電圧(電力)は電源回路へ入力される。電源回路によって、交流電圧を直流電圧へ整流し、その後、センサや電子部品の動作に必要な一定電圧を得る。センサは加速度センサや温度センサ等であり、一定電圧下で駆動させて軸受の状態である振動加速度や温度等の軸受に関する状態値のセンサ信号を得る。回転速度は発電機の出力の電圧変動(典型的には交流出力)を処理して得られる。例えば交流出力の交番周波数やピーク電圧から回転速度情報の取得が可能である。
【0005】
得られたセンサ信号と回転速度のデータは、例えば(電子)回路基板上のデータ通信を行う電子部品によって外部装置へ向けて送信される。ワイヤレス通信を行うワイヤレスセンサ付き軸受では、Bluetooth Low Energy(2.4GHz)等の規格に従って無線で外部装置に向けて送信する。送信されたデータは外部のデータ集積装置等で受信する。
【0006】
特許文献1では、従来技術として、発電部及び蓄電部と、蓄電部の電圧を監視する電圧監視部と、制御部とを備え、発電部が発電する電力によって充電された蓄電部の電圧が第1閾値以下になった場合に制御部の通信回路の送信を停止し、第1閾値よりも高い第2閾値以上になった場合に通信回路の送信を開始する回転装置が開示されている。
【0007】
特許文献2では、従来技術として、発電部及び二次電池(蓄電部)と、軸受本体に設けられた物理量を検出する検出センサと、その検出された情報を無線通信によりワイヤレス送信する送信処理部とを備え、検出された情報が正常値側から非正常値側に向かう方向を非正常値方向としたとき、非正常値方向に大きな値であるほど無線通信の送信間隔をより短くするワイヤレスセンサ付軸受が開示されている。
【先行技術文献】
【特許文献】
【0008】
特開2019-179440号公報
特開2016-131004号公報
【発明の概要】
【発明が解決しようとする課題】
【0009】
特許文献1の従来技術では、送信を開始したら蓄電電圧が第1閾値以下となるまでは蓄電電圧に関係なく送信を続けることになる。通信には比較的大きな電力が必要なため、送信を開始したら、発電部の発電電力が停止または不足している場合、蓄電電圧がより早く送信停止となる電圧に低下するか、またはより早く送信可能な電圧を維持することが出来なくなる。
【0010】
特許文献2の従来技術でも、蓄電電圧をモニタしないため蓄電電圧に関係なく送信を続けるので、発電部の発電電力が停止または不足している場合、蓄電電圧がより早く送信停止となる電圧に低下するか、または送信可能な電圧を維持することが出来なくなる。さらには非正常値方向に大きくなった場合に、通信間隔が短くなり単位時間あたりの通信回数が増加することでより消費電力が大きくなり、一層、本来記録したい異常が発生した前後のデータを送信する前に蓄電電圧が低下して送信が出来なくなってしまう可能性がある。
(【0011】以降は省略されています)
この特許をJ-PlatPat(特許庁公式サイト)で参照する
関連特許
NTN株式会社
玉軸受
1か月前
NTN株式会社
密封装置
1か月前
NTN株式会社
焼成軸受
1か月前
NTN株式会社
軸受装置
1か月前
NTN株式会社
軸受装置
1か月前
NTN株式会社
焼結軸受
1か月前
NTN株式会社
軸受装置
1か月前
NTN株式会社
軸受装置
1か月前
NTN株式会社
焼成軸受
1か月前
NTN株式会社
作業装置
1か月前
NTN株式会社
転がり軸受
1か月前
NTN株式会社
荷積込装置
1か月前
NTN株式会社
転がり軸受
1か月前
NTN株式会社
焼入れ方法
26日前
NTN株式会社
ボールねじ
27日前
NTN株式会社
回転伝達装置
1か月前
NTN株式会社
回転伝達装置
1か月前
NTN株式会社
回転伝達装置
1か月前
NTN株式会社
シール付軸受
1か月前
NTN株式会社
ボールねじ装置
27日前
NTN株式会社
車輪用軸受装置
1か月前
NTN株式会社
円すいころ軸受
27日前
NTN株式会社
車輪用軸受装置
1か月前
NTN株式会社
リンク作動装置
1か月前
NTN株式会社
ボールねじ装置
27日前
NTN株式会社
軸受装置及び間座
1か月前
NTN株式会社
密封装置付き軸受
24日前
NTN株式会社
シェル形針状ころ軸受
1か月前
NTN株式会社
等速自在継手用ブーツ
1か月前
NTN株式会社
転動部材及び転動部品
3日前
NTN株式会社
ブーツ付等速自在継手
1か月前
NTN株式会社
転がり軸受の設計方法
1か月前
NTN株式会社
環状部品の抜け止め構造
27日前
NTN株式会社
軸受装置および機械装置
1か月前
NTN株式会社
転がり軸受および軸受装置
2か月前
NTN株式会社
トリポード型等速自在継手
2か月前
続きを見る
他の特許を見る