TOP
|
特許
|
意匠
|
商標
特許ウォッチ
Twitter
他の特許を見る
公開番号
2025150004
公報種別
公開特許公報(A)
公開日
2025-10-09
出願番号
2024050637
出願日
2024-03-27
発明の名称
レーザモジュール
出願人
日本電気株式会社
代理人
個人
主分類
H01S
5/062 20060101AFI20251002BHJP(基本的電気素子)
要約
【課題】複数のDC/DCコンバータの出力をそれぞれ調整できるレーザモジュールを提供する。
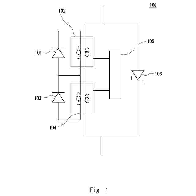
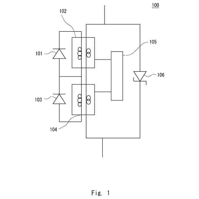
【解決手段】第1の励起レーザモジュールと、第1の励起レーザモジュールの第1の端子に接続された第1の端子と、第1の励起レーザモジュールの第2の端子と接続された第2の端子と、を備える第1のDC/DCコンバータと、第1の励起レーザモジュールの第2の端子と接続された第1の端子を備える第2の励起レーザモジュールと、第2の励起レーザモジュールの第1の端子と接続された第1の端子と、第2の励起レーザモジュールの第2の端子と接続された第2の端子と、を備える第2のDC/DCコンバータと、第1のDC/DCコンバータ及び第2のDC/DCコンバータと接続された制御回路と、第1のDC/DCコンバータ及び前記第2のDC/DCコンバータと接続されたツェナーダイオードと、を備える、レーザモジュールが提供される。
【選択図】図1
特許請求の範囲
【請求項1】
第1の端子と、第2の端子と、を備える第1の励起レーザモジュールと、
前記第1の励起レーザモジュールの前記第1の端子に接続された第1の端子と、前記第1の励起レーザモジュールの前記第2の端子と接続された第2の端子と、を備える第1のDC/DCコンバータと、
前記第1の励起レーザモジュールの前記第2の端子と接続された第1の端子と、第2の端子と、を備える第2の励起レーザモジュールと、
前記第2の励起レーザモジュールの前記第1の端子と接続された第1の端子と、前記第2の励起レーザモジュールの前記第2の端子と接続された第2の端子と、を備える第2のDC/DCコンバータと、
前記第1のDC/DCコンバータ及び前記第2のDC/DCコンバータと接続された制御回路と、
前記第1のDC/DCコンバータ及び前記第2のDC/DCコンバータと接続されたツェナーダイオードと、を備える、レーザモジュール。
続きを表示(約 980 文字)
【請求項2】
前記第1のDC/DCコンバータの第4の端子は、前記第2のDC/DCコンバータの第3の端子と接続され、
前記第2のDC/DCコンバータの第4の端子は、前記ツェナーダイオードの第1の端子と接続され、
前記ツェナーダイオードの第2の端子は、前記第1のDC/DCコンバータの第3の端子と接続される、請求項1に記載のレーザモジュール。
【請求項3】
前記第2のDC/DCコンバータの第4の端子と、前記ツェナーダイオードの第1の端子とは、電源電圧に接続され、
前記第1のDC/DCコンバータの第3の端子と、前記ツェナーダイオードの第2の端子とは、グランド電圧に接続される、請求項1に記載のレーザモジュール。
【請求項4】
n(nは2以上の自然数)個の励起レーザモジュールとDC/DCコンバータの組と、
n個の前記DC/DCコンバータに接続された制御回路と、
n個の前記DC/DCコンバータに接続されたツェナーダイオードと、を備え、
k(kは1からnまでの自然数)番目の前記励起レーザモジュールの第1の端子がk番目の前記DC/DCコンバータの第1の端子に接続され、k番目の前記励起レーザモジュールの第2の端子がk番目の前記DC/DCコンバータの第2の端子と接続されるように、n個の前記励起レーザモジュールと前記DC/DCコンバータの組が配置される、レーザモジュール。
【請求項5】
l(lは1からn-1までの自然数)番目の前記DC/DCコンバータの第4の端子は、l+1番目の前記DC/DCコンバータの第3の端子と接続され、
n番目の前記DC/DCコンバータの第4の端子は、ツェナーダイオードの第1の端子と接続され、
前記ツェナーダイオードの第2の端子は、1番目の前記DC/DCコンバータの第3の端子と接続される、請求項4に記載のレーザモジュール。
【請求項6】
n番目の前記DC/DCコンバータの第4の端子と、前記ツェナーダイオードの第1の端子とは、電源電圧に接続され、
1番目の前記DC/DCコンバータの第3の端子と、前記ツェナーダイオードの第2の端子とは、グランド電圧に接続される、請求項4に記載のレーザモジュール。
発明の詳細な説明
【技術分野】
【0001】
本開示は、レーザモジュールに関する。
続きを表示(約 2,100 文字)
【背景技術】
【0002】
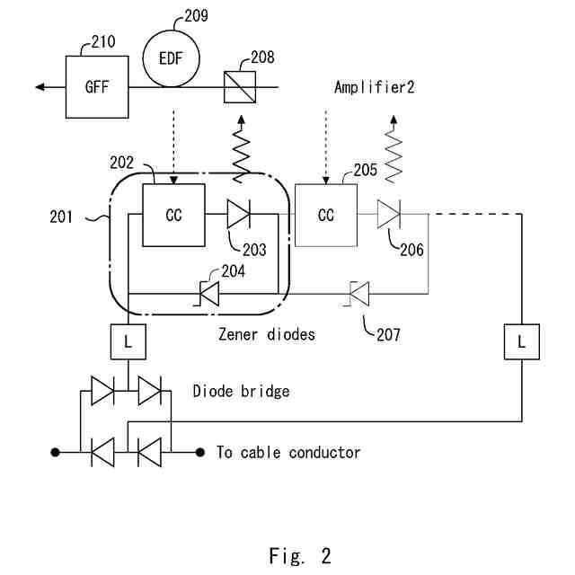
特許文献1には、1本の電源ラインに定電流が供給される場合に、複数の負荷のそれぞれに所定の電流を供給するために、所定の電圧を入力して負荷に出力するDC/DCコンバータを備えるレーザモジュールが開示されている。レーザモジュールは、DC/DCコンバータから出力される電圧に応じて参照電圧を生成する分圧抵抗と、負荷に流れる電流に応じた電流検出電圧を生成する電流検出抵抗を有する電流制御回路を有する。また、電流制御回路は、参照電圧及び電流検出電圧を比較し、比較結果を表す制御信号をDC/DCコンバータへ出力するフィードバック回路を含む。レーザモジュールは、各DC/DCコンバータに所定の電圧を入力する端子において並列に接続された1つ以上のツェナーダイオードを含む回路要素を複数含む。そしてレーザモジュールは、複数個の回路要素のそれぞれが互いに直列に接続され、互いに直列に接続された複数個の回路要素に外部電源からシステム電流が供給される。
【先行技術文献】
【特許文献】
【0003】
国際公開第2022/158311号
【発明の概要】
【発明が解決しようとする課題】
【0004】
しかしながら、特許文献1に記載のレーザモジュールは、各DC/DCコンバータにツェナーダイオードが並列に接続されていたため、各DC/DCコンバータの出力を個々に調整できず、所定の電圧値における一定の制御しかできなかった。そこで、本開示の目的は、複数のDC/DCコンバータの出力をそれぞれ調整できるレーザモジュールを提供することである。
【課題を解決するための手段】
【0005】
本開示の第1の態様にかかるレーザモジュールは、
第1の端子と、第2の端子と、を備える第1の励起レーザモジュールと、
前記第1の励起レーザモジュールの前記第1の端子に接続された第1の端子と、前記第1の励起レーザモジュールの前記第2の端子と接続された第2の端子と、を備える第1のDC/DCコンバータと、
前記第1の励起レーザモジュールの前記第2の端子と接続された第1の端子と、第2の端子と、を備える第2の励起レーザモジュールと、
前記第2の励起レーザモジュールの前記第1の端子と接続された第1の端子と、前記第2の励起レーザモジュールの前記第2の端子と接続された第2の端子と、を備える第2のDC/DCコンバータと、
前記第1のDC/DCコンバータ及び前記第2のDC/DCコンバータと接続された制御回路と、
前記第1のDC/DCコンバータ及び前記第2のDC/DCコンバータと接続されたツェナーダイオードと、を備える、レーザモジュールである。
【0006】
本開示の第2の態様にかかるレーザモジュールは、
n(nは2以上の自然数)個の励起レーザモジュールとDC/DCコンバータの組と、
n個の前記DC/DCコンバータに接続された制御回路と、
n個の前記DC/DCコンバータに接続されたツェナーダイオードと、を備え、
k(kは1からnまでの自然数)番目の前記励起レーザモジュールの第1の端子がk番目の前記DC/DCコンバータの第1の端子に接続され、k番目の前記励起レーザモジュールの第2の端子がk番目の前記DC/DCコンバータの第2の端子と接続されるように、n個の前記励起レーザモジュールと前記DC/DCコンバータの組が配置される、レーザモジュールである。
【発明の効果】
【0007】
本開示により、複数のDC/DCコンバータの出力をそれぞれ調整できるレーザモジュールが提供される。
【図面の簡単な説明】
【0008】
本開示にかかるレーザモジュールの回路図である。
関連するレーザモジュールの回路図である。
【発明を実施するための形態】
【0009】
実施の形態
実施の形態にかかるレーザモジュールは、大容量海底通信システムに適用する海底光中継器にて、光を増幅するエルビウムドープトファイバに励起光を供給する励起レーザモジュールである。レーザモジュールは、各励起レーザモジュールにDC/DCコンバータを備えることで、陸上局から供給される電流以上の電流を光アンプ対に供給し、励起光を高出力化し、海底中継器の高出力化または多芯化を実現する。
【0010】
関連するレーザモジュールを、図2を用いて説明する。海底に敷設する通信ネットワークでは、DWDM(Dense Wavelength Division Multiplexing、波長分割多重方式)システムが多く適用されている。通信ネットワークの中で使われている海底光中継器では、エルビウムドープトファイバを用いた光アンプを用いて、減衰した光信号を適切なレベルまで増幅している。
(【0011】以降は省略されています)
この特許をJ-PlatPat(特許庁公式サイト)で参照する
関連特許
日本電気株式会社
管理装置
3日前
日本電気株式会社
監視装置
3日前
日本電気株式会社
監視装置
3日前
日本電気株式会社
海底分岐装置
4日前
日本電気株式会社
光集積回路素子
8日前
日本電気株式会社
レーザモジュール
9日前
日本電気株式会社
超伝導量子回路装置
9日前
日本電気株式会社
受信器および通信装置
10日前
日本電気株式会社
通信装置および通信方法
15日前
日本電気株式会社
システム、装置及び方法
9日前
日本電気株式会社
送信装置および通信装置
15日前
日本電気株式会社
光伝送システムおよび方法
11日前
日本電気株式会社
分析方法および分析システム
16日前
日本電気株式会社
ラインカード及びイジェクタ
1日前
日本電気株式会社
制御装置、プログラム及び方法
9日前
日本電気株式会社
兆候検知装置および兆候検知方法
11日前
日本電気株式会社
演算処理装置および演算処理方法
11日前
日本電気株式会社
推定装置、推定方法及びプログラム
9日前
日本電気株式会社
放送用システムおよび字幕作成方法
11日前
日本電気株式会社
情報処理装置、制御方法及び記憶媒体
9日前
日本電気株式会社
波長可変レーザ装置及びその構成方法
15日前
日本電気株式会社
推定装置、推定方法、及び、記録媒体
16日前
日本電気株式会社
端末、端末の制御方法及びプログラム
1日前
日本電気株式会社
ソーナー装置、通信方法、プログラム
11日前
日本電気株式会社
学習装置、学習方法及び学習プログラム
9日前
日本電気株式会社
安否確認支援装置、方法及びプログラム
4日前
日本電気株式会社
注文端末、注文受付方法及びプログラム
15日前
日本電気株式会社
通信装置、通信方法及び通信プログラム
16日前
日本電気株式会社
判別装置、判別方法、およびプログラム
11日前
日本電気株式会社
動作認識装置、動作認識方法、プログラム
11日前
日本電気株式会社
性能監視装置、性能監視方法、プログラム
15日前
日本電気株式会社
通信システム、通信方法及び、プログラム
15日前
日本電気株式会社
情報表示装置、情報表示方法及びプログラム
15日前
日本電気株式会社
情報処理装置、計算方法、およびプログラム
9日前
日本電気株式会社
情報処理装置、提示方法、およびプログラム
9日前
日本電気株式会社
情報処理装置、情報処理方法及びプログラム
9日前
続きを見る
他の特許を見る