TOP
|
特許
|
意匠
|
商標
特許ウォッチ
Twitter
他の特許を見る
公開番号
2025149711
公報種別
公開特許公報(A)
公開日
2025-10-08
出願番号
2024050519
出願日
2024-03-26
発明の名称
建設機械
出願人
株式会社日立建機ティエラ
代理人
弁理士法人開知
主分類
E02F
9/24 20060101AFI20251001BHJP(水工;基礎;土砂の移送)
要約
【課題】車体の動作を開始した直後の吊り具で吊られた荷の振れを回避するとともに周囲に存在する物体との接触を回避することができる建設機械を提供する。
【解決手段】ショベルは、走行可能な車体と、車体に連結された作業装置9と、作業装置9の吊り具17を用いた吊り作業を行う吊り作業モードと通常モードを切替えるモード切替装置27と、物体検知センサ23の検知結果に基づき、操作装置25A,25Bの操作による車体の動作を制限する動作制限処理を実行する車体コントローラ37とを備える。車体コントローラ37は、モード切替装置27で吊り作業モードに切替えられ且つ車体が動作状態である場合、動作制限処理を実行しない。車体コントローラ37は、モード切替装置27で吊り作業モードに切替えられ且つ車体が動作停止状態である場合、物体検知センサ23で物体を検知したときに、車体の動作始動を抑制する動作始動抑制処理を実行する。
【選択図】図6
特許請求の範囲
【請求項1】
走行可能な車体と、前記車体に連結された作業装置と、前記作業装置に取付けられた吊り具と、前記吊り具を用いた吊り作業を行う吊り作業モードと通常モードを切替えるモード切替装置と、前記車体の周囲に存在する物体を検知する物体検知センサと、前記車体の動作を指示する操作装置と、前記車体の動作を制御する制御装置とを備え、
前記制御装置は、前記物体検知センサの検知結果に基づき、前記操作装置の操作による前記車体の動作を制限する動作制限処理を実行する、建設機械において、
前記制御装置は、
前記モード切替装置で前記吊り作業モードに切替えられ且つ前記車体が前記操作装置の操作により動作状態である場合、前記動作制限処理を実行せず、
前記モード切替装置で前記吊り作業モードに切替えられ且つ前記車体が動作停止状態である場合、前記物体検知センサで前記車体の周囲に設定された第1範囲内に物体を検知したときに、前記操作装置が操作されても前記車体の動作始動を抑制する動作始動抑制処理を実行することを特徴とする建設機械。
続きを表示(約 800 文字)
【請求項2】
請求項1に記載の建設機械において、
前記制御装置は、
前記モード切替装置で前記通常モードに切替えられ且つ前記車体が前記操作装置の操作による動作状態である場合、前記物体検知センサにより前記車体の周囲に設定された第2範囲内に物体を検知したときに、前記動作制限処理を実行し、
前記モード切替装置で前記通常モードに切替えられ且つ前記車体が動作停止状態である場合、前記物体検知センサで前記車体の周囲且つ前記第2範囲よりも近傍に設定された第3範囲内に物体を検知したときに、前記動作始動抑制処理を実行し、
前記第1範囲は、前記第3範囲より遠方を含むように設定されたことを特徴とする建設機械。
【請求項3】
請求項1に記載の建設機械において、
前記車体及び前記作業装置の動作の禁止と許可の切替えを指示するロック操作装置を備え、
前記制御装置は、前記ロック操作装置の操作に応じて、前記動作始動抑制処理を解除することを特徴とする建設機械。
【請求項4】
請求項1に記載の建設機械において、
前記制御装置は、
前記吊り具で吊られた荷の有無に応じて前記第1範囲を異なる範囲に設定し、
前記第1範囲は、前記吊り具で吊られた荷が有る場合、前記第1範囲を前記吊り具で吊られた荷が無い場合より遠方を含むように設定されることを特徴とする建設機械。
【請求項5】
請求項1に記載の建設機械において、
前記制御装置は、
前記モード切替装置で前記吊り作業モードに切替えられ且つ前記車体が動作停止状態である場合、前記物体検知センサで前記第1範囲内に物体を検知したときに、前記動作始動抑制処理として前記車体の走行始動を抑制し、前記作業装置の動作始動を許容することを特徴とする建設機械。
発明の詳細な説明
【技術分野】
【0001】
本発明は、吊り作業が可能な建設機械に関する。
続きを表示(約 1,900 文字)
【背景技術】
【0002】
特許文献1は、吊り作業が可能なショベルを開示する。このショベルは、走行可能な走行体と、走行体の上側に旋回可能に設けられた旋回体とを備えており、走行体及び旋回体が車体を構成している。また、ショベルは、車体に連結された作業装置と、作業装置に取付けられた吊り具と、吊り具を用いた吊り作業を行う吊り作業モードと通常モードを切替えるモード切替装置と、車体の周囲に存在する物体を検知する物体検知センサと、車体の動作(詳細には、走行体の走行又は旋回体の旋回)を制御する制御装置とを備える。
【0003】
特許文献1の制御装置は、モード切替装置で通常モードに切替えられた場合にて、物体検知センサで物体を検知したときに、車体の動作を制限する(詳細には、減速または停止する)動作制限処理を実行する。これにより、ショベルと物体との接触を回避することが可能である。
【0004】
特許文献1の制御装置は、モード切替装置で吊り作業モードに切替えられた場合にて、物体検知センサで物体を検知したときに、上述した動作制限処理を実行しない。これにより、吊り具で吊られた荷の振れを回避することが可能である。
【先行技術文献】
【特許文献】
【0005】
特開2021-071000号公報
【発明の概要】
【発明が解決しようとする課題】
【0006】
しかしながら、上記従来技術には、次のような改善の余地がある。モード切替スイッチで吊り作業モードに切替えられ、作業装置の吊り具に荷を吊ったままの状態で、車体が動作停止している場合、運転者が車体の周囲の障害物に気が付かずに車体の動作を開始してしまうと、ショベルが障害物に接触する可能性がある。また、車体の動作を開始した直後に、運転者が障害物に気が付いて、咄嗟に車体の動作を停止させようと操作すると、作業装置の吊り具で吊られた荷が大きく振れたり、場合によっては吊り具から荷が外れて落下したりすることもある。
【0007】
本発明は、上記事柄に鑑みてなされたものであり、その目的は、車体の動作を開始した直後の吊り具で吊られた荷の振れを回避するとともに周囲に存在する物体との接触を回避することができる建設機械を提供することにある。
【課題を解決するための手段】
【0008】
上記目的を達成するために、本発明は、走行可能な車体と、前記車体に連結された作業装置と、前記作業装置に取付けられた吊り具と、前記吊り具を用いた吊り作業を行う吊り作業モードと通常モードを切替えるモード切替装置と、前記車体の周囲に存在する物体を検知する物体検知センサと、前記車体の動作を指示する操作装置と、前記車体の動作を制御する制御装置とを備え、前記制御装置は、前記物体検知センサの検知結果に基づき、前記操作装置の操作による前記車体の動作を制限する動作制限処理を実行する、建設機械において、前記制御装置は、前記モード切替装置で前記吊り作業モードに切替えられ且つ前記車体が前記操作装置の操作により動作状態である場合、前記動作制限処理を実行せず、前記モード切替装置で前記吊り作業モードに切替えられ且つ前記車体が動作停止状態である場合、前記物体検知センサで前記車体の周囲に設定された第1範囲内に物体を検出したときに、前記操作装置が操作されても前記車体の動作始動を抑制する動作始動抑制処理を実行する。
【発明の効果】
【0009】
本発明の建設機械によれば、車体の動作を開始した直後の吊り具で吊られた荷の振れを回避するとともに周囲に存在する物体との接触を回避することができる。
【図面の簡単な説明】
【0010】
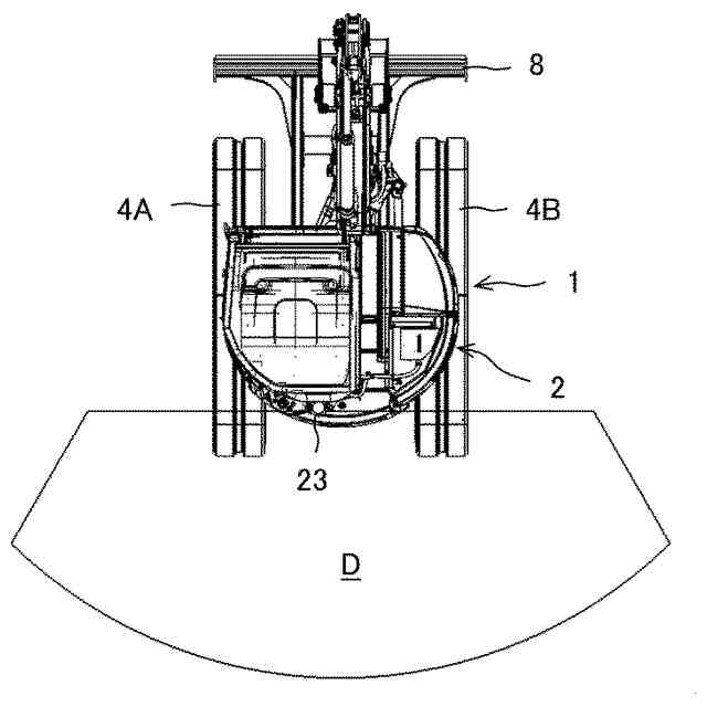
本発明の一実施形態におけるショベルの構造を表す側面図である。
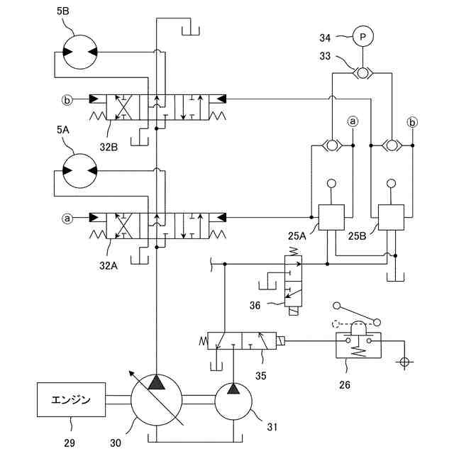
本発明の一実施形態における駆動装置の構成を表す図である。
本発明の一実施形態における制御装置及び関連機器を表すブロック図である。
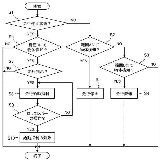
本発明の一実施形態における通常モード時の車体コントローラの制御手順を表すフローチャートである。
本発明の一実施形態における通常モード時の設定範囲を表す上面図である。
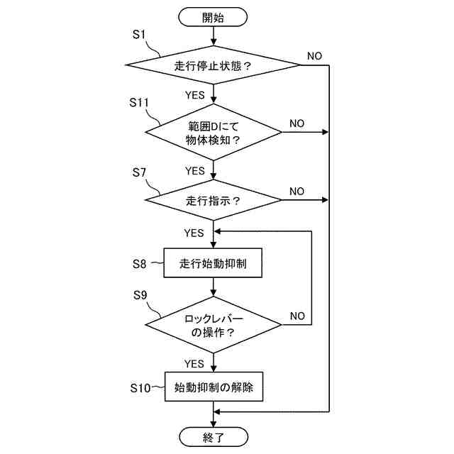
本発明の一実施形態における吊り作業モード時の車体コントローラの制御手順を表すフローチャートである。
本発明の一実施形態における吊り作業モード時の設定範囲を表す上面図である。
本発明の一変形例における吊り作業モード時の車体コントローラの制御手順を表すフローチャートである。
【発明を実施するための形態】
(【0011】以降は省略されています)
この特許をJ-PlatPat(特許庁公式サイト)で参照する
関連特許
個人
バケット
23日前
個人
建物の不同沈下の修正方法
1か月前
鹿島建設株式会社
接続方法
3日前
株式会社大林組
操縦装置
26日前
株式会社富田製作所
継手部構造
23日前
株式会社郷土開発
傾斜地の切土工法
2日前
日立建機株式会社
建設機械
16日前
日立建機株式会社
作業機械
15日前
株式会社クボタ
作業機
2日前
FKS株式会社
擁壁及び擁壁の築造方法
25日前
株式会社次世代一次産業実践所
登山道の施工装置
1か月前
株式会社三誠
建物の免震構造
1か月前
日本車輌製造株式会社
杭打機の制御システム
29日前
日本車輌製造株式会社
杭打機の表示システム
18日前
ナブテスコ株式会社
ドーザブレード駆動機構
15日前
株式会社大林組
施工支援装置及び施工支援方法
25日前
株式会社大林組
評価支援装置及び評価支援方法
24日前
株式会社大林組
施工支援装置及び施工支援方法
25日前
株式会社大林組
施工支援装置及び施工支援方法
25日前
日本車輌製造株式会社
建設機械の電源システム
29日前
個人
保護カバー及び保護カバーの取付方法
18日前
株式会社大林組
免震構造及び免震構造の施工方法
18日前
ヤンマーホールディングス株式会社
作業機械
2日前
ヤンマーホールディングス株式会社
作業機械
2日前
大成建設株式会社
推定方法
1か月前
個人
真空バケット浚渫工法と真空バケット及び真空バケット浚渫船
29日前
住友重機械工業株式会社
作業機械の遠隔制御システム
1か月前
住友重機械工業株式会社
作業機械用の遠隔操作システム
15日前
鹿島建設株式会社
生態系環境改善部材及び生態系環境改善構造
15日前
株式会社中山ホールディングス
作業補助装置及び作業システム
25日前
個人
斜面保護構造、及び、斜面保護構造施工方法
15日前
日立建機株式会社
運搬車両認識システム及び作業機械
1か月前
株式会社クボタ
作業機の油圧システム及び作業機
1か月前
株式会社エスイー
法面安定化擁壁における擁壁パネルの支持構造
23日前
大成建設株式会社
地盤計測システム
15日前
個人
道路上のマンホール蓋と周辺路面の段差を無くすマンホ-ル蓋受枠。
29日前
続きを見る
他の特許を見る