TOP
|
特許
|
意匠
|
商標
特許ウォッチ
Twitter
他の特許を見る
10個以上の画像は省略されています。
公開番号
2025149528
公報種別
公開特許公報(A)
公開日
2025-10-08
出願番号
2024050240
出願日
2024-03-26
発明の名称
計測データ分析装置、計測データ分析装置の制御方法及びプログラム
出願人
中国電力株式会社
代理人
弁理士法人一色国際特許事務所
主分類
G01T
1/17 20060101AFI20251001BHJP(測定;試験)
要約
【課題】センサから出力された計測データに影響を与えている原因を分析する。
【解決手段】センサから出力された計測データの分析を行う計測データ分析装置であって、第1物理量を計測する第1センサから出力された第1計測データと、前記第1計測データに影響を与える第2物理量を計測する第2センサから出力された第2計測データと、の間の関係を表す第2関係式を記憶する関係式記憶部と、前記第1センサから出力された第1計測データ、及び前記第2センサから出力された第2計測データを取得する計測データ取得部と、前記第1計測データと、前記第2計測データと、前記第2関係式と、を用いて、前記第1計測データの変動の原因が前記第2物理量であるか否かを分析する計測データ分析部と、を備える。
【選択図】図2
特許請求の範囲
【請求項1】
センサから出力された計測データの分析を行う計測データ分析装置であって、
第1物理量を計測する第1センサから出力された第1計測データと、前記第1計測データに影響を与える第2物理量を計測する第2センサから出力された第2計測データと、の間の関係を表す第2関係式を記憶する関係式記憶部と、
前記第1センサから出力された第1計測データ、及び前記第2センサから出力された第2計測データを取得する計測データ取得部と、
前記第1計測データと、前記第2計測データと、前記第2関係式と、を用いて、前記第1計測データの変動の原因が前記第2物理量であるか否かを分析する計測データ分析部と、
を備える、計測データ分析装置。
続きを表示(約 2,500 文字)
【請求項2】
請求項1に記載の計測データ分析装置であって、
前記計測データ分析部は、前記第1計測データを前記第2関係式に代入して得られる計算値と、前記第2計測データと、の差分が第2規定値以下であるか否かに応じて、前記第1計測データの変動の原因が前記第2物理量であるか否かを分析する、
計測データ分析装置。
【請求項3】
請求項1に記載の計測データ分析装置であって、
前記関係式記憶部は、さらに、前記第1計測データと、前記第1計測データに影響を与える第3物理量を計測する第3センサから出力された第3計測データと、の間の関係を表す第3関係式を記憶し、
前記計測データ取得部は、さらに、前記第3センサから出力された第3計測データを取得し、
前記計測データ分析部は、前記第1計測データと、前記第2計測データと、前記第2関係式と、前記第3計測データと、前記第3関係式と、を用いて、前記第1計測データの変動の原因が前記第2物理量及び前記第3物理量のいずれかであるか否かを分析する、
計測データ分析装置。
【請求項4】
請求項3に記載の計測データ分析装置であって、
前記計測データ分析部は、前記第1計測データを前記第2関係式に代入して得られる計算値と、前記第2計測データと、の差分が第2規定値以下であるか否かに応じて、前記第1計測データの変動の原因が前記第2物理量であるか否かを分析し、前記第1計測データを前記第3関係式に代入して得られる計算値と、前記第3計測データと、の差分が第3規定値以下であるか否かに応じて、前記第1計測データの変動の原因が前記第3物理量であるか否かを分析する、
計測データ分析装置。
【請求項5】
請求項1に記載の計測データ分析装置であって、
前記関係式記憶部は、さらに、前記第1計測データと、前記第1計測データに影響を与える第3物理量を計測する第3センサから出力された第3計測データと、の間の関係を表す第3関係式を記憶し、
前記計測データ取得部は、さらに、前記第3センサから出力された第3計測データを取得し、
前記計測データ分析部は、前記第1計測データの変動の原因が前記第2物理量ではないと分析した場合には、前記第1計測データと、前記第3計測データと、前記第3関係式と、を用いて、前記第1計測データの変動の原因が前記第3物理量であるか否かを分析する、
計測データ分析装置。
【請求項6】
請求項5に記載の計測データ分析装置であって、
前記計測データ分析部は、前記第1計測データを前記第2関係式に代入して得られる計算値と、前記第2計測データと、の差分が第2規定値以下であるか否かに応じて、前記第1計測データの変動の原因が前記第2物理量であるか否かを分析し、前記第1計測データを前記第3関係式に代入して得られる計算値と、前記第3計測データと、の差分が第3規定値以下であるか否かに応じて、前記第1計測データの変動の原因が前記第3物理量であるか否かを分析する、
計測データ分析装置。
【請求項7】
請求項1に記載の計測データ分析装置であって、
前記第1計測データに影響を与えるイベントが発生した際に前記第1計測データに現れる特徴を表す特徴情報を記憶する特徴情報記憶部と、
をさらに備え、
前記計測データ分析部は、前記第1計測データの変動の原因が前記第2物理量ではないと分析した場合には、前記第1計測データと、前記特徴情報と、を比較し、前記比較の結果に応じて、前記第1計測データの変動の原因が前記イベントであるか否かを分析する、
計測データ分析装置。
【請求項8】
請求項7に記載の計測データ分析装置であって、
前記特徴情報には、前記第1計測データの時系列データに含まれる周波数成分の分布範囲を表す周波数情報が含まれ、
前記計測データ分析部は、前記第1計測データの時系列データに対して周波数分析を行うことで前記周波数成分の分布範囲を特定し、当該周波数成分の分布範囲と、前記周波数情報と、を比較することで、前記第1計測データの変動の原因が前記イベントであるか否かを分析する、
計測データ分析装置。
【請求項9】
センサから出力された計測データの分析を行う計測データ分析装置の制御方法であって、
前記計測データ分析装置が、
第1物理量を計測する第1センサから出力された第1計測データと、前記第1計測データに影響を与える第2物理量を計測する第2センサから出力された第2計測データと、の間の関係を表す第2関係式を記憶し、
前記第1センサから出力された第1計測データ、及び前記第2センサから出力された第2計測データを取得し、
前記第1計測データと、前記第2計測データと、前記第2関係式と、を用いて、前記第1計測データの変動の原因が前記第2物理量であるか否かを分析する、
計測データ分析装置の制御方法。
【請求項10】
センサから出力された計測データの分析をコンピュータに実行させるためのプログラムであって、
前記コンピュータに、
第1物理量を計測する第1センサから出力された第1計測データと、前記第1計測データに影響を与える第2物理量を計測する第2センサから出力された第2計測データと、の間の関係を表す第2関係式を記憶する手順と、
前記第1センサから出力された第1計測データ、及び前記第2センサから出力された第2計測データを取得する手順と、
前記第1計測データと、前記第2計測データと、前記第2関係式と、を用いて、前記第1計測データの変動の原因が前記第2物理量であるか否かを分析する手順と、
を実行させるためのプログラム。
発明の詳細な説明
【技術分野】
【0001】
本発明は、計測データ分析装置、計測データ分析装置の制御方法及びプログラムに関する。
続きを表示(約 1,000 文字)
【背景技術】
【0002】
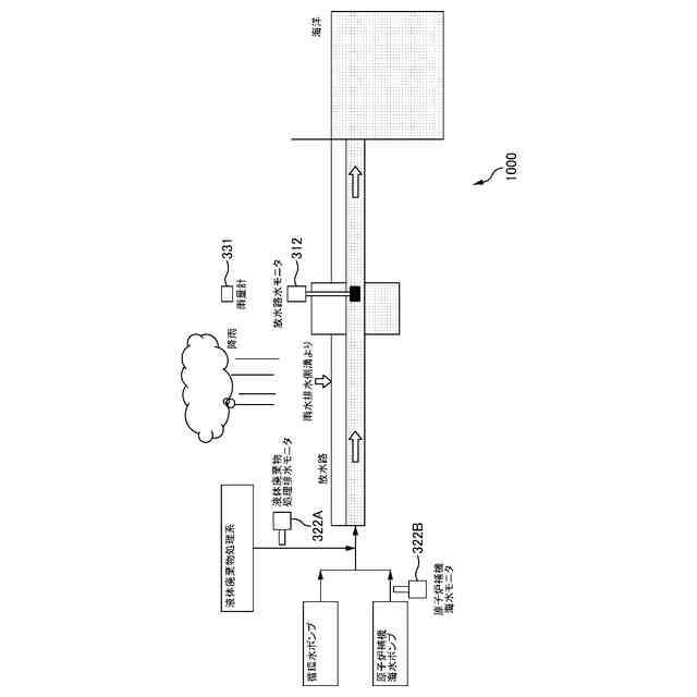
原子力プラントを保有する原子力発電所等の原子力関連施設では、施設内や施設周辺における放射線や放射能(以下、放射線等とも記す)の値を監視し、厳格に管理している。そしてこれらの計測値に何らかの異変が生じた場合には、直ちに原因の究明が行われると共に、異常であると判断された場合には、事故防止や安全確保のための対策が講じられることになる。
【0003】
放射線等の計測は、計測場所や計測目的に応じて様々な計測器を用いて行われるが、例えば施設内では、エリア放射線モニタ(以下、エリアモニタとも記す)やプロセス放射線モニタ(以下、プロセスモニタとも記す)が用いられ、施設外では、環境放射線モニタや放水路水モニタが用いられている。
【0004】
エリアモニタは、γ線や中性子線などの空間中の放射線を連続的に測定する装置であり、通常、管理区域内で比較的放射線量率の高い場所や、比較的作業時間が長い場所、放射線源等の保管場所付近、管埋区域の出入口付近等に設置される。
【0005】
プロセスモニタは、原子力プラントを構成する配管内を流れる気体や液体の放射線等を連続的に監視する装置である。
【0006】
また環境放射線モニタは、原子力関連施設の外部において放射線等を測定する装置であり、風向きが変わっても検出できるように施設の周辺の複数個所に設置される。
【0007】
放水路水モニタは、復水器等の機器を冷却した後に海に戻される冷却水が流れる放水路の放射線等を測定する。
【0008】
このような放射線等を計測する計測器(以下、放射線モニタとも記す)を用いて計測される放射線等の値は、中央制御室や放射線管理室に設置されているCRTモニタにトレンドグラフとして表示され、運転員により監視されるとともに、インターネットなどを通じて公表されるほか、所定の外部機関へ報告されている。
【0009】
またこのような原子力関連施設における放射線や放射能を計測するための技術として、例えば特許文献1のような技術が知られている。
【先行技術文献】
【特許文献】
【0010】
再表2015/145716号公報
【発明の概要】
【発明が解決しようとする課題】
(【0011】以降は省略されています)
この特許をJ-PlatPat(特許庁公式サイト)で参照する
関連特許
中国電力株式会社
被覆留め具
7日前
中国電力株式会社
養生シート
18日前
中国電力株式会社
玉掛け補助具
4日前
中国電力株式会社
落雪損傷判定方法
19日前
中国電力株式会社
電柱管理システム
24日前
中国電力株式会社
架設電線の切断方法
7日前
中国電力株式会社
空き家判定システム
24日前
中国電力株式会社
落雪損傷範囲推定装置
18日前
中国電力株式会社
安全装備チェックシステム
26日前
中国電力株式会社
需要及び電源想定システム
25日前
中国電力株式会社
生体情報の異常検知システム
24日前
中国電力株式会社
医薬品使用履歴登録システム
24日前
中国電力株式会社
容器内の水分量検知システム
24日前
中国電力株式会社
品質判定装置及び品質判定方法
27日前
中国電力株式会社
配薬カートの医薬品提供システム
24日前
中国電力株式会社
分散型エネルギー資源管理システム
24日前
中国電力株式会社
配薬カートの引き出し方向制御システム
24日前
中国電力株式会社
充電部可視化装置、及び充電部可視化方法
25日前
中国電力株式会社
無人航空機を用いた検針方法、及び無人航空機
25日前
中国電力株式会社
管理対象者又は管理対象物の位置特定システム
24日前
中国電力株式会社
廃棄物管理システムおよび廃棄物管理プログラム
7日前
中国電力株式会社
ノイズ推定装置、ノイズ推定装置の制御方法及びプログラム
26日前
中国電力株式会社
離隔判定装置、離隔判定システム、離隔判定方法及びプログラム
25日前
中国電力株式会社
計測データ分析装置、計測データ分析装置の制御方法及びプログラム
26日前
中国電力株式会社
二酸化炭素排出量の計算システム、二酸化炭素排出量の計算方法、二酸化炭素排出量を計算するプログラム
26日前
中国電力株式会社
二酸化炭素排出量の計算システム、二酸化炭素排出量の計算方法および二酸化炭素排出量を計算するプログラム
26日前
個人
採尿及び採便具
4日前
個人
高精度同時多点測定装置
19日前
個人
アクセサリー型テスター
20日前
株式会社ミツトヨ
測定器
10日前
アズビル株式会社
電磁流量計
13日前
ダイキン工業株式会社
監視装置
24日前
株式会社ヨコオ
ソケット
25日前
株式会社ヨコオ
ソケット
26日前
トヨタ自動車株式会社
監視装置
25日前
大和製衡株式会社
組合せ計量装置
7日前
続きを見る
他の特許を見る