TOP
|
特許
|
意匠
|
商標
特許ウォッチ
Twitter
他の特許を見る
10個以上の画像は省略されています。
公開番号
2025147700
公報種別
公開特許公報(A)
公開日
2025-10-07
出願番号
2024048078
出願日
2024-03-25
発明の名称
建設機械
出願人
日立建機株式会社
代理人
弁理士法人第一テクニカル国際特許事務所
主分類
E02F
9/00 20060101AFI20250930BHJP(水工;基礎;土砂の移送)
要約
【課題】冷却ファンを逆回転させて行う清掃時において、防塵ネットに付着したダストを十分に除去し排出することができる建設機械を提供する。
【解決手段】油圧ショベル1は、機械室9を覆う建屋カバー24と、機械室9に配置された冷却ファン21と、機械室9に配置され、建屋カバー24と冷却ファン21との間に配置された熱交換器20と、冷却ファン21を正回転及び逆回転に選択的に切り替えて駆動可能なコントローラ28と、を備え、建屋カバー24の左側面24Aに設けられた開口部25と、建屋カバー24の左側面24Aと熱交換器20との間に設けられた防塵ネット26と、機械室9の下面9Aのうち、建屋カバー24の左側面24Aと防塵ネット26との間に位置し、冷却ファン21の下方の所定領域の外側となる所定部位に設けられた、排出口29と、を有する。
【選択図】図9
特許請求の範囲
【請求項1】
機械室と、
前記機械室を覆う建屋カバーと、
前記機械室に配置された冷却ファンと、
前記機械室に配置され、前記建屋カバーと前記冷却ファンとの間に配置された熱交換器と、
前記冷却ファンを正回転及び逆回転に選択的に切り替えて駆動可能な制御装置と、
を備える建設機械において、
前記建屋カバーの側面に設けられた開口部と、
前記建屋カバーの前記側面と前記熱交換器との間に設けられた防塵ネットと、
前記機械室の下面のうち、前記建屋カバーの前記側面と前記防塵ネットとの間に位置し、前記冷却ファンの下方の所定領域の外側となる所定部位に設けられた、ダスト排出口と、
を有することを特徴とする建設機械。
続きを表示(約 1,500 文字)
【請求項2】
請求項1記載の建設機械において、
前記建屋カバーの前記側面と前記防塵ネットとの間に位置する前記下面のうち、前記ダスト排出口以外の部位は、開口のない閉止面である
ことを特徴とする建設機械。
【請求項3】
請求項2記載の建設機械において、
前記ダスト排出口は、
前記所定領域を挟むように一方側と他方側とにそれぞれ設けられている
ことを特徴とする建設機械。
【請求項4】
請求項3記載の建設機械において、
前記熱交換器は、前記冷却ファンによって生起された冷却風の流れに対して並列に複数設けられ、
前記冷却ファンは、前記複数の熱交換器の各熱交換器に対応して上下方向に複数設けられ、
前記制御装置は、
上下方向に一列に並ぶ複数列の冷却ファンのうち特定のいずれか1列に含まれる複数の第1冷却ファンを第1制御グループ、それ以外の複数の第2冷却ファンを第2制御グループ、としてそれぞれグループ化し、全ての前記冷却ファンを逆回転させた後、前記第1制御グループのみ逆回転を継続させつつ前記第2制御グループは回転を停止させる
ことを特徴とする建設機械。
【請求項5】
請求項4記載の建設機械において、
前記一方側のダスト排出口の開口面積が、前記他方側のダスト排出口の開口面積よりも小さく形成され、
前記第1制御グループの前記複数の第1冷却ファンは、
前記一方側のダスト排出口に対応した第1部位に配置されており、
前記第2制御グループの前記複数の第2冷却ファンは、
前記一方側のダスト排出口に対応しない第2部位に配置されている
ことを特徴とする建設機械。
【請求項6】
請求項3記載の建設機械において、
前記熱交換器は、前記冷却ファンによって生起された冷却風の流れに対して並列に複数配置され、
前記冷却ファンは上下方向に複数個配置され、複数個の前記冷却ファンのうちいくつかは各前記熱交換器に対応して配置され、残りの前記冷却ファンは隣り合う前記熱交換器に対応して配置され、
前記制御装置は、
上下方向で部分的に重なって配置される特定の複数の第1冷却ファンを第1制御グループ、それ以外の複数の第2冷却ファンを第2制御グループ、としてそれぞれグループ化し、全ての前記冷却ファンを逆回転させた後、前記第1制御グループのみ逆回転を継続させつつ前記第2制御グループは回転を停止させる
ことを特徴とする建設機械。
【請求項7】
請求項3記載の建設機械において、
前記熱交換器は、前記冷却ファンによって生起された冷却風の流れに対して並列に複数設けられ、
前記冷却ファンは、各前記熱交換器に対応して、または隣り合う前記熱交換器に対応して、上下方向に複数個設けられ、
前記制御装置は、
最下段に配置された前記複数の冷却ファンに含まれる特定のいずれか1つの第1冷却ファンを第1制御グループ、それ以外の複数の第2冷却ファンを第2制御グループ、としてそれぞれグループ化し、全ての前記冷却ファンを逆回転させた後、前記第1制御グループのみ逆回転を継続させつつ前記第2制御グループは回転を停止させる
ことを特徴とする建設機械。
【請求項8】
請求項1記載の建設機械において、
前記所定領域は、前記開口部側から前記冷却ファンを見たときに、前記機械室の下面のうちで、前記冷却ファンが前記機械室の下面に投影された面積であることを特徴とする建設機械。
発明の詳細な説明
【技術分野】
【0001】
本発明は、機械室に冷却ファンを備えた建設機械に関する。
続きを表示(約 2,800 文字)
【背景技術】
【0002】
特許文献1は、自走自在な走行体と、走行体上に設置された破砕手段と、破砕手段へ被破砕物を搬入する搬入手段と、破砕手段により破砕された被破砕物を搬出する搬出手段と、走行体や破砕手段、搬入出手段を駆動するための動力を発生する動力用エンジンが搭載された駆動手段とを備えたリサイクル機械であって、動力用エンジンが収容されたエンジン室内に外気を吸入して、エンジン室内に設置された熱交換器を冷却する冷却ファンと、熱交換器に設けられ、かつ外気とともに吸入された粉塵等を除去する防塵ネットと、防塵ネットの下方に開口された排出口と、エンジン室内の空気圧の上昇により開放するよう排出口に開閉自在に設けられた蓋体とを具備したことを特徴とするリサイクル機械を開示している。
【0003】
特許文献1において、通常の作業時には、冷却ファンが回転駆動されることで建屋カバーに設けられた開口部より建屋カバー外部の空気が吸い込まれ、その空気流が熱交換器を冷却した後、下流側へと排出される。その際、熱交換器の上流側には、吸い込んだダストが熱交換器に付着することを防止するため、防塵ネットが設けられている。
【0004】
空気流による上記の冷却時に防塵ネットに付着したダストは、上記通常作業を停止して行う清掃時において冷却ファンを逆回転させることで、建屋カバーの開口部から排出可能である。特に、特許文献1では、建屋カバーの下部に設けたメインフレームに逆回転時の空気流の圧力により開閉する蓋が設けられており、上記逆回転時に蓋が開くことで、開口部から排出しきれず建屋カバー内の空間に残ったダストが落下して排出される。
【先行技術文献】
【特許文献】
【0005】
特開2007-307464号公報
【発明の概要】
【発明が解決しようとする課題】
【0006】
しかしながら、上記特許文献1のようにメインフレームに蓋を設けた場合、空気流は、流路のうち圧力損失が小さい部位へと流れやすいため、蓋から大部分の空気流が流出する恐れがある。その結果、清掃時の上記冷却ファンの逆回転時において防塵ネット上部の風速が低下し、ダストを十分に吹き飛ばせない懸念がある。特許文献1においては、そのような点についての配慮が必ずしも十分ではなかった。
【0007】
本発明は上記事情に鑑みてなされたものであり、その目的は、冷却ファンを逆回転させて行う清掃時において、防塵ネットに付着したダストを十分に除去し排出することができる建設機械を提供することにある。
【課題を解決するための手段】
【0008】
上記目的を達成するために、本発明は、機械室と、前記機械室を覆う建屋カバーと、前記機械室に配置された冷却ファンと、前記機械室に配置され、前記建屋カバーと前記冷却ファンとの間に配置された熱交換器と、前記冷却ファンを正回転及び逆回転に選択的に切り替えて駆動可能な制御装置と、を備える建設機械において、前記建屋カバーの側面に設けられた開口部と、前記建屋カバーの前記側面と前記熱交換器との間に設けられた防塵ネットと、前記機械室の下面のうち、前記建屋カバーの前記側面と前記防塵ネットとの間に位置し、前記冷却ファンの下方の所定領域の外側となる所定部位に設けられた、ダスト排出口と、を有することを特徴とする。
【発明の効果】
【0009】
本発明によれば、冷却ファンを逆回転させて行う清掃時において、防塵ネットに付着したダストを十分に除去し排出することができる。
【図面の簡単な説明】
【0010】
本発明の一実施形態の油圧ショベルの全体構造の一例を示す側面図である。
図1の油圧ショベルに備えられる上部旋回体上の機器配置形態の一例を示す、旋回体を上方から見た模式的透視図である。
機械室内の詳細機器配置を模式的に表す水平断面図である。
機械室内の詳細機器配置を模式的に表す鉛直断面図である。
冷却ファンの制御に関わる構成の一例を示すブロック図である。
冷却ファンの回転数制御の手法を表す説明図である。
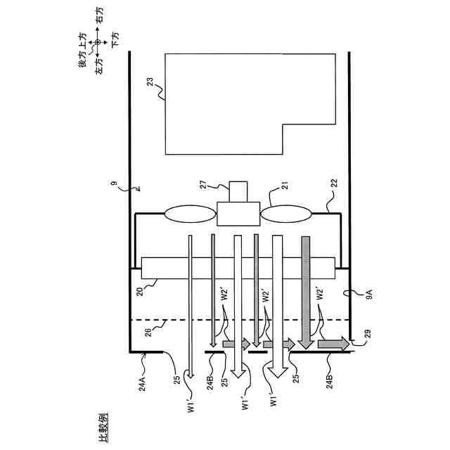
本発明の比較例における、建屋カバー左側面の開口部付近の詳細構成を表す模式図である。
機械室内の詳細機器配置を模式的に表す鉛直断面図である。
本発明の一実施形態における、建屋カバー左側面の開口部付近の詳細構成を表す模式図である。
機械室内の詳細機器配置を模式的に表す鉛直断面図である。
各熱交換器にそれぞれ対応して複数の冷却ファンを設ける変形例における、建屋カバー左側面の開口部付近の詳細構成を表す模式図である。
機械室内の詳細機器配置を模式的に表す鉛直断面図である。
一部の冷却ファンのみ逆回転継続させ、他は逆回転を停止させる変形例における、建屋カバー左側面の開口部付近の詳細構成を表す模式図である。
冷却ファンの回転数制御の手法を表す説明図である。
すべての冷却ファンを逆回転駆動させる比較例における清掃風の挙動を表す、建屋カバー左側面の開口部付近の詳細構成を表す模式図である。
コントローラが実行する冷却ファンの制御手順を表すフローチャートである。
冷却ファンの逆回転駆動停止・継続の制御組合せのバリエーションのうち、一括制御してもよいグループ例を表す模式図である。
冷却ファンの逆回転駆動停止・継続の制御組合せのバリエーションのうち、一括制御してもよいグループ例を表す模式図である。
冷却ファンの逆回転駆動停止・継続の制御組合せのバリエーションのうち、一括制御してもよいグループ例を表す模式図である。
冷却ファンの逆回転駆動停止・継続の制御組合せのバリエーションのうち、一括制御してもよいグループ例を表す模式図である。
冷却ファンの逆回転駆動停止・継続の制御組合せのバリエーションのうち、一括制御してもよいグループ例を表す模式図である。
冷却ファンの逆回転駆動停止・継続の制御組合せのバリエーションのうち、一括制御してはいけないグループ例を表す模式図である。
冷却ファンの逆回転駆動停止・継続の制御組合せのバリエーションのうち、一括制御してはいけないグループ例を表す模式図である。
冷却ファンの逆回転駆動停止・継続の制御組合せのバリエーションのうち、一括制御してはいけないグループ例を表す模式図である。
【発明を実施するための形態】
(【0011】以降は省略されています)
この特許をJ-PlatPat(特許庁公式サイト)で参照する
関連特許
日立建機株式会社
建設機械
27日前
日立建機株式会社
作業機械
27日前
日立建機株式会社
作業機械
26日前
日立建機株式会社
建設機械
27日前
日立建機株式会社
作業機械
27日前
日立建機株式会社
変速装置
26日前
日立建機株式会社
転圧機械
27日前
日立建機株式会社
作業機械
26日前
日立建機株式会社
作業車両
27日前
日立建機株式会社
作業機械
20日前
日立建機株式会社
作業機械
26日前
日立建機株式会社
作業機械
26日前
日立建機株式会社
作業車両
26日前
日立建機株式会社
作業機械
27日前
日立建機株式会社
作業機械
26日前
日立建機株式会社
油圧機器
28日前
日立建機株式会社
作業車両
22日前
日立建機株式会社
作業機械
29日前
日立建機株式会社
ポンプ装置
27日前
日立建機株式会社
施工管理装置
27日前
日立建機株式会社
電動建設機械
29日前
日立建機株式会社
運用管理装置
26日前
日立建機株式会社
映像記録装置
26日前
日立建機株式会社
電動式作業機械
27日前
日立建機株式会社
ホイールローダ
26日前
日立建機株式会社
ホイールローダ
26日前
日立建機株式会社
ダンプトラック
27日前
日立建機株式会社
作業支援システム
27日前
日立建機株式会社
遠隔制御システム
26日前
日立建機株式会社
コントロールバルブ
27日前
日立建機株式会社
作業車両の梯子装置
27日前
日立建機株式会社
車両用アクスル装置
27日前
日立建機株式会社
建設発生土の管理システム
26日前
日立建機株式会社
可変容量型斜板式液圧回転機
27日前
日立建機株式会社
作業機械用情報入力システム
27日前
日立建機株式会社
鉱山管理装置及び鉱山管理方法
26日前
続きを見る
他の特許を見る