TOP
|
特許
|
意匠
|
商標
特許ウォッチ
Twitter
他の特許を見る
公開番号
2025152408
公報種別
公開特許公報(A)
公開日
2025-10-09
出願番号
2024054283
出願日
2024-03-28
発明の名称
建設機械
出願人
日立建機株式会社
代理人
弁理士法人開知
主分類
E02F
9/20 20060101AFI20251002BHJP(水工;基礎;土砂の移送)
要約
【課題】遠隔停止装置から停止要求を受信した際に、容易に建設機械の搭乗者と非搭乗者とのコミュニケーションを図ることができる建設機械を提供する。
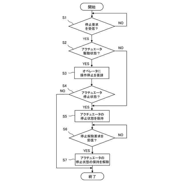
【解決手段】ショベルは、アクチュエータと、アクチュエータを停止させる停止要求を外部の遠隔停止装置28から受信する制御装置23とを備える。制御装置23は、アクチュエータが駆動状態のとき、遠隔停止装置28から停止要求を受信した場合には、ショベルのオペレータへアクチュエータの操作の停止を要請する。制御装置23は、アクチュエータが停止状態のとき、遠隔停止装置28から停止要求を受信した場合には、オペレータへの要請をせずにアクチュエータを停止状態のまま保持させる。
【選択図】図5
特許請求の範囲
【請求項1】
アクチュエータと、
前記アクチュエータを停止させる停止要求を外部の遠隔停止装置から受信する制御装置と、を備えた建設機械において、
前記制御装置は、
前記アクチュエータが駆動している駆動状態のとき、前記遠隔停止装置から前記停止要求を受信した場合には、搭乗者へ前記アクチュエータの操作の停止を要請し、
前記アクチュエータが停止している停止状態のとき、前記遠隔停止装置から前記停止要求を受信した場合には、搭乗者への要請をせずに前記アクチュエータを前記停止状態のまま保持させることを特徴とする建設機械。
続きを表示(約 610 文字)
【請求項2】
請求項1に記載の建設機械において、
前記制御装置は、前記アクチュエータが前記駆動状態のときに前記遠隔停止装置から前記停止要求を受信した場合には、前記アクチュエータが前記駆動状態から前記停止状態に遷移したときに、前記アクチュエータを前記停止状態のまま保持させることを特徴とする建設機械。
【請求項3】
請求項1に記載の建設機械において、
前記制御装置は、前記アクチュエータを前記停止状態のまま保持させている状態のときには、前記アクチュエータを前記停止状態のまま保持させている旨をモニタに出力することを特徴とする建設機械。
【請求項4】
請求項1に記載の建設機械において、
前記アクチュエータの操作の有効と無効を切換えるロック装置を備え、
前記制御装置は、
前記アクチュエータを前記停止状態のまま保持させている状態のときには、前記ロック装置による前記アクチュエータの操作の有効と無効との切換えにかかわらず、前記アクチュエータの前記停止状態を保持し、
前記アクチュエータを前記停止状態のまま保持させている状態のときに、前記遠隔停止装置から停止解除要求を受信した場合には、前記アクチュエータの前記停止状態の保持を解除すると共に、前記ロック装置の状態に応じて、前記アクチュエータの操作の有効と無効とを切換えることを特徴とする建設機械。
発明の詳細な説明
【技術分野】
【0001】
本発明は、ショベル等の建設機械に関する。
続きを表示(約 1,700 文字)
【背景技術】
【0002】
特許文献1は、建設機械の一つであるショベルを開示する。このショベルは、アクチュエータと、アクチュエータを停止させる停止要求(制限要求)を外部の遠隔停止装置(外部端末)から受信する制御装置とを備える。
【0003】
制御装置は、アクチュエータが駆動している駆動状態のとき、遠隔停止装置から停止要求を受信した場合には、アクチュエータを停止させず、アクチュエータを停止させない旨を遠隔停止装置に通知する。そして、インターフェイス部を用いて、ショベルの搭乗者(操作者)へアクチュエータの操作の停止を要請する。
【0004】
制御装置は、アクチュエータが停止している停止状態のとき、遠隔停止装置から停止要求を受信した場合には、インターフェイス部を用いて、搭乗者へ停止要求の承認可否を要請する。そして、搭乗者が停止要求を承認した場合は、アクチュエータを停止状態のまま保持させ、アクチュエータを停止状態のまま保持させている旨を遠隔停止装置に通知する。一方、搭乗者が停止要求を承認しない場合は、アクチュエータを停止状態のまま保持させず、アクチュエータを停止状態のまま保持させていない旨を遠隔停止装置に通知する。
【先行技術文献】
【特許文献】
【0005】
特開2022-085451号公報(図6、図11等参照)
【発明の概要】
【発明が解決しようとする課題】
【0006】
特許文献1のショベルでは、アクチュエータが停止状態のときに遠隔停止装置から停止要求を受信した場合に、搭乗者へ停止要求の承認可否を要請し、搭乗者が停止要求を承認すると、アクチュエータを停止状態のまま保持させる。しかし、搭乗者が停止要求の承認可否の要請に気づかず、停止要求を承認しなければ、アクチュエータを停止状態のまま保持させない。そのため、停止要求が承認されない状況では、遠隔停止装置を保持する非搭乗者が停止要求を送信して、ショベルが停止状態になったとしても、ショベルが作業を終えて停止しているのか、一時的な停止状態なのかの判断がつかず、ショベルに接近することができない。このため、ショベルの搭乗者と非搭乗者とのコミュニケーションを図るまでに時間を要する可能性がある。
【0007】
本発明は、上記事柄に鑑みてなされたものであり、その目的は、遠隔停止装置から停止要求を受信した際に、容易に建設機械の搭乗者と非搭乗者とのコミュニケーションを図ることができる建設機械を提供することにある。
【課題を解決するための手段】
【0008】
上記目的を達成するために、本発明は、アクチュエータと、前記アクチュエータを停止させる停止要求を外部の遠隔停止装置から受信する制御装置と、を備えた建設機械において、前記制御装置は、前記アクチュエータが駆動している駆動状態のとき、前記遠隔停止装置から前記停止要求を受信した場合には、搭乗者へ前記アクチュエータの操作の停止を要請し、前記アクチュエータが停止している停止状態のとき、前記遠隔停止装置から前記停止要求を受信した場合には、搭乗者への要請をせずに前記アクチュエータを前記停止状態のまま保持させる。
【発明の効果】
【0009】
本発明によれば、遠隔停止装置から停止要求を受信した際に、容易に建設機械の搭乗者と非搭乗者とのコミュニケーションを図ることができる。
【図面の簡単な説明】
【0010】
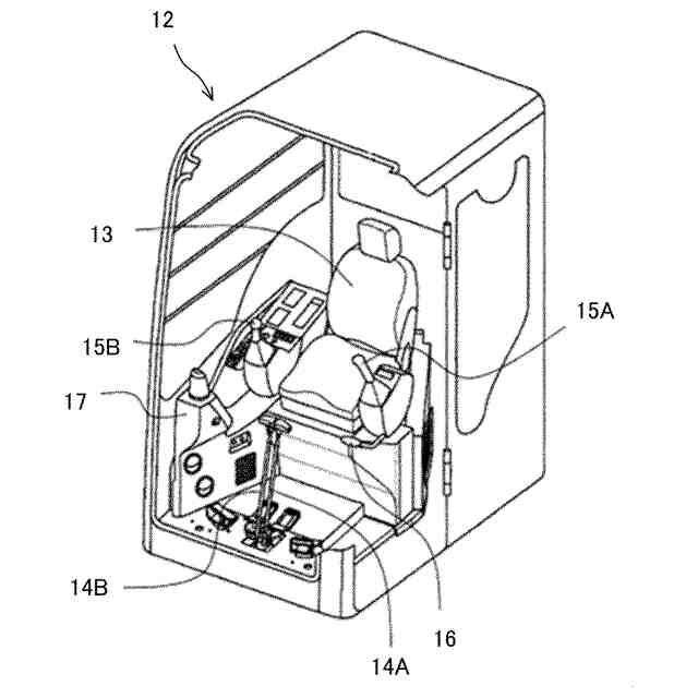
本発明の一実施形態におけるショベルの構造を表す側面図である。
本発明の一実施形態におけるショベルの運転室の内部構造を表す斜視図である。
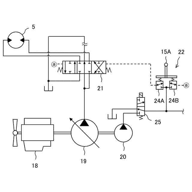
本発明の一実施形態におけるショベルの駆動装置の構成を表す油圧回路図である。
本発明の一実施形態における制御装置と関連機器を表すブロック図である。
本発明の一実施形態における制御装置の制御手順を表すフローチャートである。
【発明を実施するための形態】
(【0011】以降は省略されています)
この特許をJ-PlatPat(特許庁公式サイト)で参照する
関連特許
日立建機株式会社
建設機械
1か月前
日立建機株式会社
作業車両
29日前
日立建機株式会社
作業機械
29日前
日立建機株式会社
作業車両
23日前
日立建機株式会社
作業機械
23日前
日立建機株式会社
作業機械
29日前
日立建機株式会社
作業機械
29日前
日立建機株式会社
作業機械
16日前
日立建機株式会社
建設機械
29日前
日立建機株式会社
油圧機器
24日前
日立建機株式会社
作業機械
25日前
日立建機株式会社
作業機械
23日前
日立建機株式会社
作業機械
25日前
日立建機株式会社
作業機械
25日前
日立建機株式会社
作業車両
25日前
日立建機株式会社
作業車両
25日前
日立建機株式会社
建設機械
25日前
日立建機株式会社
建設機械
25日前
日立建機株式会社
建設機械
29日前
日立建機株式会社
油圧機器
29日前
日立建機株式会社
作業機械
29日前
日立建機株式会社
転圧機械
23日前
日立建機株式会社
作業機械
23日前
日立建機株式会社
建設機械
23日前
日立建機株式会社
変速装置
22日前
日立建機株式会社
作業機械
1か月前
日立建機株式会社
作業車両
18日前
日立建機株式会社
作業機械
1か月前
日立建機株式会社
作業機械
22日前
日立建機株式会社
作業車両
22日前
日立建機株式会社
作業機械
22日前
日立建機株式会社
作業機械
1か月前
日立建機株式会社
作業機械
22日前
日立建機株式会社
建設機械
23日前
日立建機株式会社
建設機械
29日前
日立建機株式会社
作業機械
22日前
続きを見る
他の特許を見る