TOP
|
特許
|
意匠
|
商標
特許ウォッチ
Twitter
他の特許を見る
10個以上の画像は省略されています。
公開番号
2025146226
公報種別
公開特許公報(A)
公開日
2025-10-03
出願番号
2024046895
出願日
2024-03-22
発明の名称
作業車両
出願人
日立建機株式会社
代理人
弁理士法人開知
主分類
F16H
61/42 20100101AFI20250926BHJP(機械要素または単位;機械または装置の効果的機能を生じ維持するための一般的手段)
要約
【課題】HMTから機械式直結機構への変速機の動力伝達経路の切替時における変速ショックの抑制及び原動機のストールの回避が可能な作業車両を提供する。
【解決手段】作業車両1の変速制御装置80は、変速機30の動力伝達経路をHMT35から直結機構36へと切り替える切替制御を行う場合、直結機構36のロックアップクラッチ64を押付状態にしたままHMT35のHST油圧ポンプ51のポンプ容積を最大容積からゼロまで減少させるポンプ容積減少制御を行う。ポンプ容積減少制御は、HST油圧ポンプ51のポンプ容積を少なくとも2段階で減少させるものであって、ポンプ容積減少制御の最初の第1段階(Ts~T1)におけるポンプ容積の減少速度よりも第1段階の次の第2段階(T1~T2)におけるポンプ容積の減少速度の方が低速になるように行われる。
【選択図】 図11
特許請求の範囲
【請求項1】
動力源である原動機と、
前記原動機の回転動力を無段階に変速して伝達する油圧機械式の第1動力伝達装置、及び前記第1動力伝達装置の最高の変速比よりも高い変速比を有すると共に前記第1動力伝達装置を介さずに前記原動機の回転動力を伝達する機械式の第2動力伝達装置を含む変速機と、
前記変速機を制御する制御装置とを備え、
前記第1動力伝達装置が、前記原動機から入力される回転動力を2つに振り分けて出力する機械式動力伝達機構と、互いに流体接続された可変容量型の油圧ポンプ及び可変容量型の油圧モータを有し前記機械式動力伝達機構から出力される回転動力のうちの一方が前記油圧ポンプへ入力されて前記油圧モータから出力される油圧式動力伝達機構とを含むと共に、
前記第2動力伝達装置が、前記第2動力伝達装置の動力伝達経路を接続状態にする締結状態と前記第2動力伝達装置の動力伝達経路を遮断状態にする解放状態とに切替可能なクラッチを含むように構成された作業車両において、
前記制御装置は、所定条件を満たしたときに、前記変速機の動力伝達経路を前記第1動力伝達装置から前記第2動力伝達装置へと切り替える切替制御を行い、
前記切替制御は、
前記解放状態の前記クラッチを前記締結状態への切替を可能にする押付状態に変更し、
前記クラッチを押付状態にしたまま、前記油圧式動力伝達機構の前記油圧ポンプのポンプ容積を前記切替制御の直前の状態から所定容積まで減少させるポンプ容積減少制御を行うことを含み、
前記ポンプ容積減少制御は、前記油圧ポンプのポンプ容積を少なくとも2段階で減少させるものであって、前記ポンプ容積減少制御の最初の第1段階におけるポンプ容積の減少速度よりも前記第1段階の次の第2段階におけるポンプ容積の減少速度の方が低速になるように行われる
ことを特徴とする作業車両。
続きを表示(約 1,600 文字)
【請求項2】
請求項1に記載の作業車両において、
前記ポンプ容量減少制御として、前記ポンプ容積減少制御の開始時点から終了時点までの期間のうち、前記開始時点から第1時点までの第1期間と第2時点から前記終了時点までの第2期間との間である前記第1時点から前記第2時点までの第3期間において、前記油圧ポンプのポンプ容積の減少速度が前記第1期間における減少速度及び前記第2期間における減少速度よりも小さく且つ設定値よりも小さくなるように、前記油圧ポンプのポンプ容積を制御する
ことを特徴とする作業車両。
【請求項3】
請求項2に記載の作業車両において、
前記制御装置は、前記ポンプ容積減少制御の前記第3期間において、前記油圧ポンプのポンプ容積が一定に維持されるように制御する
ことを特徴とする作業車両。
【請求項4】
請求項2に記載の作業車両において、
前記制御装置は、前記ポンプ容積減少制御中における前記原動機の回転数に対応する前記原動機の出力可能な上限トルクと前記原動機の出力トルクとの差分が予め設定された閾値以下になった時点を前記第1時点として、前記ポンプ容積減少制御を行う
ことを特徴とする作業車両。
【請求項5】
請求項2に記載の作業車両において、
前記制御装置は、前記作業車両の車速が前記第2動力伝達装置の変速比及び前記ポンプ容積減少制御中の前記原動機の回転数に対応して設定される所定値に到達した時点を前記第2時点として、前記ポンプ容積減少制御を行う
ことを特徴とする作業車両。
【請求項6】
請求項1に記載の作業車両において、
前記制御装置は、前記原動機の出力トルクが前記ポンプ容積減少制御中における前記原動機の回転数に対応する前記原動機の出力可能な上限トルクを超えないように、前記ポンプ容積減少制御を行う
ことを特徴とする作業車両。
【請求項7】
請求項1に記載の作業車両において、
前記制御装置は、前記切替制御を行うときに前記原動機の回転数を制御する原動機回転数制御を同時に行い、
前記原動機回転数制御は、
前記ポンプ容積減少制御の前記開始時点から前記原動機の回転数を徐々に上昇させ、
前記ポンプ容積減少制御の前記第2時点で前記原動機の回転数の低下を開始させ、
前記原動機の回転数を前記開始時点における前記原動機の回転数よりも低い回転数まで一時的に低下させることを含む
ことを特徴とする作業車両。
【請求項8】
請求項1に記載の作業車両において、
前記制御装置は、前記切替制御を行うときに前記原動機の駆動を制御する原動機駆動制御を同時に行い、
前記原動機駆動制御は、
前記ポンプ容積減少制御の前記開始時点から前記原動機の出力可能な上限トルクを徐々に上昇させ、
前記ポンプ容積減少制御の前記第2時点で前記原動機の上限トルクの低下を開始させ、
前記原動機の上限トルクを前記開始時点における前記原動機の上限トルクよりも低値まで一時的に低下させることを含む
ことを特徴とする作業車両。
【請求項9】
請求項1に記載の作業車両において、
前記原動機の回転動力の一部が入力されることにより駆動される機器を備え、
前記制御装置は、前記原動機から前記変速機へ入力されるトルクが入力閾値を超えないように前記ポンプ容積減少制御を行う
ことを特徴とする作業車両。
【請求項10】
請求項1に記載の作業車両において、
前記制御装置は、前記ポンプ容積減少制御中に前記原動機の回転数が一定に維持されずに過負荷により低下した場合には、前記油圧ポンプのポンプ容積を増加させる制御を行う
ことを特徴とする作業車両。
(【請求項11】以降は省略されています)
発明の詳細な説明
【技術分野】
【0001】
本発明は、走行用の変速機を備えた作業車両に関する。
続きを表示(約 2,700 文字)
【背景技術】
【0002】
ホイールローダやホイールショベルなどの作業車両は、作業装置によって土砂の掘削や運搬、積込などの作業を行うと共に、車輪によって走行するように構成されている。車輪による走行では、高速走行が可能であるため、使用される車速の範囲が広くなる。このため、作業車両は、広い変速範囲を有する走行用変速機を搭載する必要がある。更に効率の観点から、走行用変速機は高い伝達効率も有する必要もある。コストも考慮しながら上述の要求を満たす変速機の一例として、無段変速機(Continuously Variable Transmission:CVT)が挙げられる。CVTは、走行動力源としてのエンジンを負荷条件に応じて最も燃費効率の良い動作点で運転することが可能である。
【0003】
CVTの一つに静油圧式無段変速機(Hydro Static Transmission:HST)がある。HSTは、可変容量型の油圧ポンプと油圧モータを組み合わせた油圧閉回路により構成された変速機である。HSTにおいては、油圧ポンプ又は油圧モータの押しのけ容積を連続的に変更することによって、無段変速となり、かつ、原理的な変速範囲は無制限となる。しかし、流体を介して動力を伝達するので、CVTの中では効率が相対的に低くなり、さらに、変速範囲の両端付近では更に効率が低下してしまう。そのため、HSTでは、実際に適用可能な変速範囲が限られてしまう。
【0004】
CVTの一つとして、動力の全てが流体を介して伝達されるHSTに対して、油圧-機械式無段変速機(Hydraulic Mechanical Transmission:HMT)がある。HMTは、動力の一部がHSTによって流体を介して伝達される一方、残りの動力が流体を介さずに機械的に伝達されるように構成されている。HMTは、無段変速の機能を有しながらも機械的な動力伝達を併用することで、HST単体の構成よりも高い伝達効率を得ることができる。その反面、変速範囲がHST単体の構成よりも狭くなるので、変速範囲を拡張する手段を併用する必要がある。
【0005】
変速範囲を拡張する手段としては、副変速機をHMTに対して直列に接続する構成や、HMT自体が複数系統の動力伝達経路を有しそのうちの一の系統に切り替える構成が知られている。変速範囲を拡張する手段の後者の例として、特許文献1に記載の技術がある。特許文献1に記載のトランスミッション構造は、2系統の動力伝達経路を有するHMTが系統毎にクラッチを備えている。このトランスミッション構造においては、両系統の動力伝達経路の回転数を一致させつつ、両系統のクラッチを同時に滑りのある係合状態にした動力の二重伝動状態を経由することで、一方の系統の動力伝達経路から他方の系統の動力伝達経路へと切り替える。
【先行技術文献】
【特許文献】
【0006】
特開2023-14983号公報
【発明の概要】
【発明が解決しようとする課題】
【0007】
特許文献1に記載の技術は、HMT自体の動力伝達経路を2系統で切替可能とすることで、変速範囲の拡張を図っている。しかし、この構成の場合、2系統の動力伝達経路はいずれも流体を介して動力が伝達されるHSTの経路を含んでいるので、拡張した変速範囲においても動力の伝達効率が低くなる傾向にある。
【0008】
そこで、特許文献1に記載の技術に対して、HMTによる一の動力伝達経路と、HMTをバイパスする機械式による一の動力伝達経路との2系統に変更した構成が考えられる。この構成の場合、HMTに対して、固定の変速比の機械式動力伝達機構によって変速範囲の拡張かつ効率の向上を図ることができる。ただし、HMTから機械式動力伝達機構へと動力伝達経路を切り替えるときに、両系統の回転数が一致していないと、変速ショックが発生してしまう。場合によっては、走行の駆動源(原動機)のストールを招くことがある。
【0009】
本発明は、上記の問題点を解消するためになされたものであり、その目的は、変速機の動力伝達経路をHMTから機械式動力伝達機構へと切り替えるときに、変速ショックを抑制すると共に原動機のストールの発生を回避することができる作業車両を提供することである。
【課題を解決するための手段】
【0010】
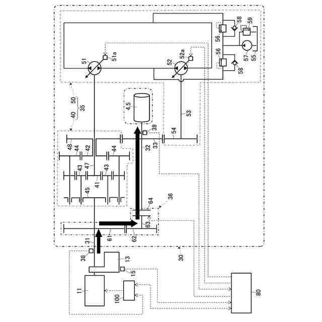
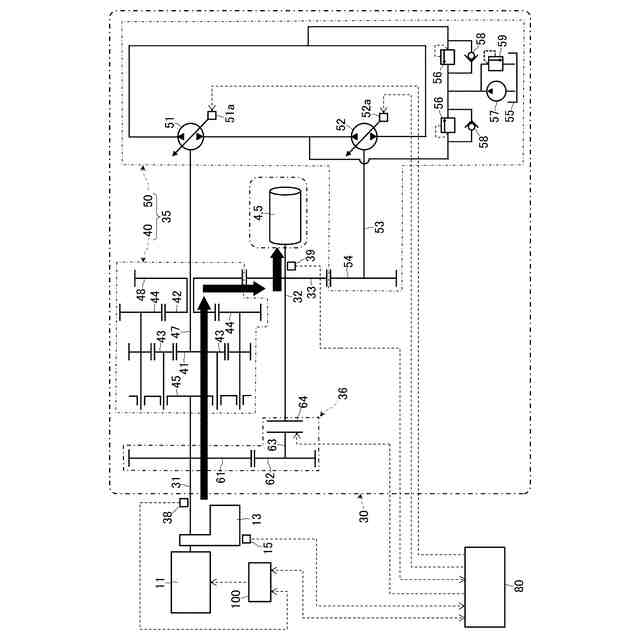
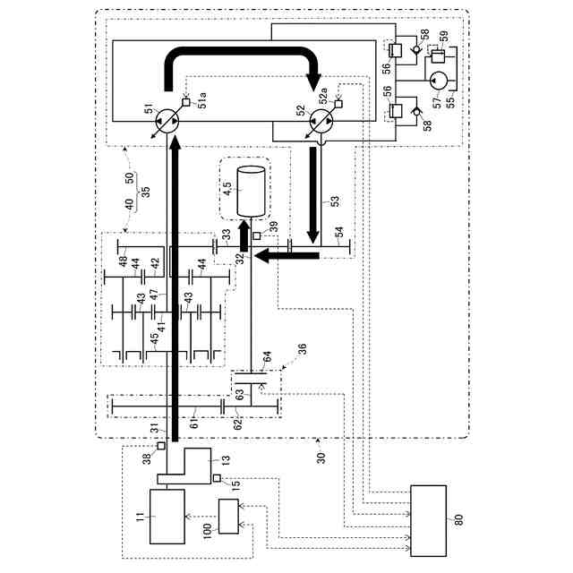
本願は、上記課題を解決する手段を複数含んでいる。その一例は、動力源である原動機と、前記原動機の回転動力を無段階に変速して伝達する油圧機械式の第1動力伝達装置、及び前記第1動力伝達装置の最高の変速比よりも高い変速比を有すると共に前記第1動力伝達装置を介さずに前記原動機の回転動力を伝達する機械式の第2動力伝達装置を含む変速機と、前記変速機を制御する制御装置とを備え、前記第1動力伝達装置が、前記原動機から入力される回転動力を2つに振り分けて出力する機械式動力伝達機構と、互いに流体接続された可変容量型の油圧ポンプ及び可変容量型の油圧モータを有し前記機械式動力伝達機構から出力される回転動力のうちの一方が前記油圧ポンプへ入力されて前記油圧モータから出力される油圧式動力伝達機構とを含むと共に、前記第2動力伝達装置が、前記第2動力伝達装置の動力伝達経路を接続状態にする締結状態と前記第2動力伝達装置の動力伝達経路を遮断状態にする解放状態とに切替可能なクラッチを含むように構成された作業車両において、前記制御装置は、所定条件を満たしたときに、前記変速機の動力伝達経路を前記第1動力伝達装置から前記第2動力伝達装置へと切り替える切替制御を行い、前記切替制御は、前記解放状態の前記クラッチを前記締結状態への切替を可能にする押付状態に変更し、前記クラッチを押付状態にしたまま、前記油圧式動力伝達機構の前記油圧ポンプのポンプ容積を前記切替制御の直前の状態から所定容積まで減少させるポンプ容積減少制御を行うことを含み、前記ポンプ容積減少制御は、前記油圧ポンプのポンプ容積を少なくとも2段階で減少させるものであって、前記ポンプ容積減少制御の最初の第1段階におけるポンプ容積の減少速度よりも前記第1段階の次の第2段階におけるポンプ容積の減少速度の方が低速になるように行われることを特徴とする。
【発明の効果】
(【0011】以降は省略されています)
この特許をJ-PlatPat(特許庁公式サイト)で参照する
関連特許
日立建機株式会社
建設機械
1日前
日立建機株式会社
建設機械
1日前
日立建機株式会社
作業機械
2か月前
日立建機株式会社
建設機械
1か月前
日立建機株式会社
作業機械
1か月前
日立建機株式会社
作業機械
1か月前
日立建機株式会社
作業機械
23日前
日立建機株式会社
作業機械
15日前
日立建機株式会社
作業機械
9日前
日立建機株式会社
油圧機器
1日前
日立建機株式会社
建設機械
5日前
日立建機株式会社
作業機械
5日前
日立建機株式会社
作業機械
2日前
日立建機株式会社
作業機械
2日前
日立建機株式会社
建設機械
2か月前
日立建機株式会社
作業機械
1日前
日立建機株式会社
作業機械
1日前
日立建機株式会社
建設機械
1日前
日立建機株式会社
作業機械
1日前
日立建機株式会社
作業車両
1日前
日立建機株式会社
作業機械
1日前
日立建機株式会社
情報処理装置
2か月前
日立建機株式会社
液冷式抵抗器
1日前
日立建機株式会社
動力伝達装置
1日前
日立建機株式会社
油圧システム
5日前
日立建機株式会社
電動式作業機械
2か月前
日立建機株式会社
電動式作業機械
1日前
日立建機株式会社
ダンプトラック
1日前
日立建機株式会社
水素供給システム
1日前
日立建機株式会社
部品需要予測装置
1か月前
日立建機株式会社
分別回収システム
5日前
日立建機株式会社
充電支援システム
1か月前
日立建機株式会社
建設機械の作業装置
15日前
日立建機株式会社
スプライン連結装置
5日前
日立建機株式会社
減速機及び建設機械
1日前
日立建機株式会社
地形情報管理システム
5日前
続きを見る
他の特許を見る