TOP
|
特許
|
意匠
|
商標
特許ウォッチ
Twitter
他の特許を見る
公開番号
2025144579
公報種別
公開特許公報(A)
公開日
2025-10-03
出願番号
2024044290
出願日
2024-03-20
発明の名称
建設機械
出願人
日立建機株式会社
代理人
弁理士法人広和特許事務所
主分類
B60L
58/32 20190101AFI20250926BHJP(車両一般)
要約
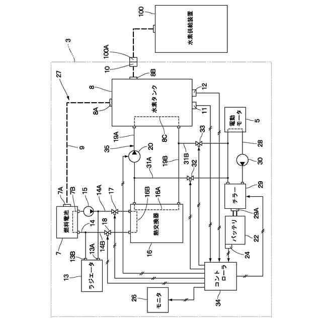
【課題】水素の充填時および放出時における水素吸蔵合金タンクの温度管理を適正に行う。
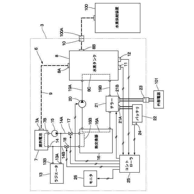
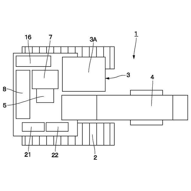
【解決手段】電動モータ5と、電動モータ5に供給される電力を生成する燃料電池7と、燃料電池7に供給される水素を蓄える水素吸蔵合金タンク8と、を備えてなる油圧ショベル1において、水素吸蔵合金タンク8を冷却または加熱する熱媒体が流れる熱媒体管路8Cと、水素吸蔵合金タンク8に水素が充填されるときに前記熱媒体を冷却するチラー21と、燃料電池7に水素吸蔵合金タンク8から水素が供給されるときに前記熱媒体を燃料電池7からから発生する熱により加熱する熱交換器16と、を備えている。
【選択図】図3
特許請求の範囲
【請求項1】
動力源となる電動モータを備えた自走可能な車体と、
前記車体に搭載され前記電動モータに供給される電力を生成する燃料電池と、
前記車体に搭載され前記燃料電池に供給される水素を蓄える水素吸蔵合金タンクと、を備えてなる建設機械において、
前記水素吸蔵合金タンクを冷却または加熱する熱媒体が流れる熱媒体管路と、
前記水素吸蔵合金タンクに水素が充填されるときに前記熱媒体管路内の前記熱媒体を冷却する冷却装置と、
前記燃料電池に前記水素吸蔵合金タンクから水素が供給されるときに前記熱媒体管路内の前記熱媒体を前記燃料電池から発生する熱により加熱する加熱装置と、を備えることを特徴とする建設機械。
続きを表示(約 880 文字)
【請求項2】
前記加熱装置は、
前記熱媒体管路に設けられた熱交換器と、
前記燃料電池と前記熱交換器との間で前記燃料電池を冷却する冷媒を循環させる冷媒管路と、を備え、
前記熱交換器は、前記熱媒体と前記燃料電池を冷却する冷媒とを熱交換させることを特徴とする請求項1に記載の建設機械。
【請求項3】
前記車体には、前記電動モータを冷却するモータ用熱媒体が流れるモータ用熱媒体管路が搭載され、
前記熱媒体管路と前記モータ用熱媒体管路とは、接続管路を介して接続され、
前記接続管路には、前記水素吸蔵合金タンクの温度に応じて前記接続管路を開閉する開閉弁が設けられていることを特徴とする請求項1に記載の建設機械。
【請求項4】
前記冷却装置は、前記車体に搭載されたバッテリ、および前記車体の外部の外部電源のうち少なくとも一方の電源からの電力により駆動される構成としたことを特徴とする請求項1に記載の建設機械。
【請求項5】
前記車体には、前記熱媒体管路に設けられた熱媒体ポンプが搭載され、
前記熱媒体ポンプは前記バッテリ、および前記外部電源のうち少なくとも一方の電源からの電力により駆動される構成としたことを特徴とする請求項4に記載の建設機械。
【請求項6】
前記車体には、前記水素吸蔵合金タンクに蓄えられた水素の残量、前記水素吸蔵合金タンクの温度、および前記冷却装置に電力を供給するバッテリの使用可能容量に基づいて前記水素吸蔵合金タンクに対する水素の充填可能容量を算出するコントローラと、
前記コントローラにより算出された前記水素吸蔵合金タンクの充填可能容量をオペレータに報知を行う報知装置とが搭載されていることを特徴とする請求項1に記載の建設機械。
【請求項7】
前記コントローラは、前記水素吸蔵合金タンクの充填可能容量が所定値よりも少ないときには、前記報知装置により報知を行うことを特徴とする請求項6に記載の建設機械。
発明の詳細な説明
【技術分野】
【0001】
本開示は、燃料電池システムを備えた油圧ショベル等の建設機械に関する。
続きを表示(約 1,500 文字)
【背景技術】
【0002】
近年では、環境に配慮した車両として、燃料電池システムが搭載された自動車が知られている。燃料電池システムは、動力源となる電動モータに供給される電力を生成する燃料電池と、燃料電池に供給される水素を貯蔵する水素タンクとを含んで構成されている(特許文献1)。水素タンクとしては、例えば内部に水素吸蔵合金を収容したタンクが実用化されている(特許文献2)。
【0003】
ここで、水素吸蔵合金を用いた水素タンク(水素吸蔵合金タンク)から水素(水素ガス)を放出して燃料電池に供給するときには、例えば60℃以上の温度まで水素吸蔵合金タンクを加熱する必要がある。一方、水素ステーションから水素吸蔵合金タンクに水素を充填するときには、例えば30℃以下の温度まで水素吸蔵合金タンクを冷却する必要がある。このように、水素吸蔵合金タンクは、水素の放出時と水素の充填時とで、それぞれ適正に温度管理を行う必要がある。
【0004】
特許文献1による燃料電池車両は、車体に水素吸蔵合金タンクと熱交換器が搭載され、水素ステーションから水素吸蔵合金タンクに水素を充填するときには、熱交換器によって水素を冷却することにより水素吸蔵合金タンク内での温度上昇を抑え、水素吸蔵合金タンク内への水素の充填量を確保することができる構成となっている。
【先行技術文献】
【特許文献】
【0005】
特開2007-309375号公報
特開2015-096745号公報
【発明の概要】
【発明が解決しようとする課題】
【0006】
しかし、特許文献1による燃料電池車両は、水素充填時の水素吸蔵合金タンクの温度管理はできるものの、水素を燃料電池に供給するために水素吸蔵合金タンクから水素を放出するときに、水素吸蔵合金タンクを加熱することはできない。このため、例えば外気温が低い地域においては、燃料電池に効率良く水素を供給することができず、燃料電池の発電量が低下する虞がある。
【0007】
特に、上述の燃料電池システムが油圧ショベル等の建設機械に搭載された場合、建設機械は、寒冷地等の極めて外気温が低い過酷な作業現場において長時間に亘って稼働することも多い。このため、水素吸蔵合金タンクを継続的に加熱することにより、水素吸蔵合金タンクから燃料電池への水素の供給を促進する必要がある。
【0008】
本発明の目的は、水素吸蔵合金タンクに対する水素の充填時および放出時のいずれの場合においても水素吸蔵合金タンクの温度管理を適正に行うことができる建設機械を提供することにある。
【課題を解決するための手段】
【0009】
本発明は、動力源となる電動モータを備えた自走可能な車体と、前記車体に搭載され前記電動モータに供給される電力を生成する燃料電池と、前記車体に搭載され前記燃料電池に供給される水素を蓄える水素吸蔵合金タンクと、を備えてなる建設機械において、前記水素吸蔵合金タンクを冷却または加熱する熱媒体が流れる熱媒体管路と、前記水素吸蔵合金タンクに水素が充填されるときに前記熱媒体管路内の前記熱媒体を冷却する冷却装置と、前記燃料電池に前記水素吸蔵合金タンクから水素が供給されるときに前記熱媒体管路内の前記熱媒体を前記燃料電池から発生する熱により加熱する加熱装置と、を備えることを特徴としている。
【発明の効果】
【0010】
本発明によれば、水素の充填時および放出時のいずれの場合においても水素吸蔵合金タンクの温度管理を適正に行うことができる。
【図面の簡単な説明】
(【0011】以降は省略されています)
この特許をJ-PlatPat(特許庁公式サイト)で参照する
関連特許
日立建機株式会社
建設機械
今日
日立建機株式会社
作業機械
1か月前
日立建機株式会社
作業機械
22日前
日立建機株式会社
油圧機器
今日
日立建機株式会社
作業機械
1か月前
日立建機株式会社
建設機械
4日前
日立建機株式会社
作業機械
4日前
日立建機株式会社
作業機械
1日前
日立建機株式会社
作業機械
1日前
日立建機株式会社
建設機械
今日
日立建機株式会社
作業機械
8日前
日立建機株式会社
作業機械
今日
日立建機株式会社
作業機械
今日
日立建機株式会社
建設機械
1か月前
日立建機株式会社
作業車両
今日
日立建機株式会社
作業機械
今日
日立建機株式会社
建設機械
2か月前
日立建機株式会社
作業機械
2か月前
日立建機株式会社
作業機械
14日前
日立建機株式会社
建設機械
今日
日立建機株式会社
作業機械
今日
日立建機株式会社
液冷式抵抗器
今日
日立建機株式会社
動力伝達装置
今日
日立建機株式会社
情報処理装置
2か月前
日立建機株式会社
油圧システム
4日前
日立建機株式会社
電動式作業機械
2か月前
日立建機株式会社
電動式作業機械
今日
日立建機株式会社
電動式建設機械
2か月前
日立建機株式会社
ダンプトラック
今日
日立建機株式会社
充電支援システム
1か月前
日立建機株式会社
部品需要予測装置
1か月前
日立建機株式会社
分別回収システム
4日前
日立建機株式会社
水素供給システム
今日
日立建機株式会社
建設機械の作業装置
14日前
日立建機株式会社
スプライン連結装置
4日前
日立建機株式会社
減速機及び建設機械
今日
続きを見る
他の特許を見る